84763 (763862)
Текст из файла
Гистерезис полевой зависимости сигнала электрооптического светорассеяния в аэрозолях
Сушко Б.К.
Электрооптические эффекты в коллоидах и суспензиях [1-2] используются для структурного анализа этих сред, а также являются основой для целого ряда оптоэлектронных устройств. Работа посвящена экспериментальному исследованию низкочастотной динамики электрооптического светорассеяния, индуцируемого переменным электрическим полем в системе аэродисперсных частиц.
В последнее время эффекты светорассеяния широко используются при изучении свойств аэродисперсных систем [3]. Для изучения электрооптических эффектов в модельных аэрозолях была разработана установка, представляющая собой электрооптический фотометр с регистрацией света, рассеянного на аэрозольной струе под углами 45* и 90* к направлению светового пучка, и содержащая, кроме того, систему генерации высоковольтного ориентирующего напряжения и приборы для контроля дисперсного состава частиц.
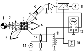
Схема электрооптического фотометра изображена на рис. 1. Световой поток от источника света - лампы накаливания 1 проходит через поляризатор 2 и направляется системой линз в проточную электрооптическую ячейку 3. Прямой свет от источника 1 поглощается в светоловушке 4. Из генератора аэрозолей исследуемые аэродисперсные частицы поступают в электрооптическую ячейку 3 и попадают в межэлектродный объем, где подвергаются действию ориентирующего электрического поля. Свет, рассеянный аэрозольной системой, попадает на фотоумножитель 5 (ФЭУ). Электрический сигнал с выхода ФЭУ усиливается усилителем 6, выпрямляется синхронным детектором 7 и регистрируется системой регистрации 8. Измерение рассеянного светового потока производится на фоне черного тела, выполненного в виде конуса-светоловушки 9. Составными частями установки являются также задающий генератор 10 и высоковольтный трансформатор 11. Исследуемые аэрозоли проходят через электрооптическую ячейку 3 (перпендикулярно плоскости рисунка) в виде струи, омываемой потоком чистого воздуха. При подаче со вторичной обмотки трансформатора 11 гармонического сигнала ориентирующего поля на электроды ячейки 3 осуществляется периодическая ориентация аэродисперсных частиц в электрическом поле, зависящая от его напряженности и частоты, а также от заряда, материала и состояния поверхности частиц. При этом возникают периодические изменения пространственного распределения рассеянного частицами света (индикатрисы рассеяния). Ориентирующее напряжение, подаваемое на электрооптическую ячейку 3, вырабатывается высоковольтным трансформатором 11, управляемым с помощью звукового генератора 10 (типа ГЗ-56/1). Схема позволяет получать изменяющийся по гармоническому закону сигнал с амплитудой, регулируемой в пределах от 0 до 8 кВ и с частотой колебаний, меняющейся в пределах от 0,02 до 6 кГц. С помощью описанного электрооптического фотометра было проведено исследование полевых зависимостей сигнала электрооптического рассеяния света на несферических частицах хлорида аммония в синусоидальном электрическом поле.
Рис. 1. Блок-схема установки для исследования полевых зависимостей электрооптического светорассеяния в аэрозолях.
Ориентирующее напряжение, подаваемое на зажимы электрооптической ячейки с выхода трансформатора 11, изменяется по гармоническому закону. С помощью цифрового вольтметра 8, подключенного к выходу ФЭУ, и киловольтметра 14 при постоянной частоте изменения напряжения, равной 60 Гц, снималась полевая зависимость электрооптического отклика. Для каждого значения напряжения на обкладках ячейки фиксировались соответствующие им значения фотоотклика, и по полученным данным строилась зависимость электрооптического отклика от напряженности поля I=f(E) (рис.2). Так как напряженность поля в ячейке меняется не только по амплитуде, но и по знаку, то зависимость I=f(E изображена симметричной относительно оси ординат.
Рис. 2. Полевая зависимость электрооптического светорассеяния в синусоидальном электрическом поле частотой 60 Гц.
На основании экспериментально полученного графика полевой зависимости электрооптического эффекта путем графического дифференцирования определен ряд значений для полной S и дифференциальной SA крутизны электрооптического эффекта и по точкам построены зависимости S e SA от iai?y?aiiinoe электрического поля (рис.3). Полная крутизна S полевой зависимости характеризует спо-собность данной конкретной системы аэрозолей в условиях заданного поля создавать электрооптический эффект.
На участке оа кривой I(E) угол наклона кривой к оси абсцисс про-порционален начальной полной крутизне полевой зависимости Sн, которая харак-теризует электрооптические свойства аэрозолей в этой области и находится по формуле
. Величина на-чальной полной крутизны полевой зависимости позволяет судить об электрооптическом эффекте в области слабых полей. Далее полная крутизна увеличивается, и в диапазоне напряженностей поля, соответствующих "колену" полевой зависимости, достигает своих наибольших значений. На рис.2 "колено" перегиба кривой I(E) представле-но участком бв. Затем полная eрутизна изменяется почти по линейному закону, что характерно для области насыщения кривой. Аналогично вышеизложенному, для точки б кривой найдем максимальную полную крутизну SMAX полевой зависимости: . Здесь *МАХ - угол наклона касательной, проведенной к кривой I(E) в точку б из начала координат. Ве-личина максимальной полной крутизны характеризует данную систему аэрозолей с точки зрения получения наибольшего электрооптического эффекта. Общий вид зависимости S(E) полной крутизны S от напряженности поля Е приведена на рис.3. Как видно из графи-ка зависимости , полная крутизна электрооптического эффекта аэрозолей изменяется в довольно широ-ких пределах. Дифференциальная крутизна электрооптичес-кого эффекта представляет собой отношение приращения dI электрооптического отклика (светорассеяния) к вызвавшему его приращению напряженности электрического поля dE. Графически значение дифференциальной крутизны полевой зависимости для данной точки на графике можно определить, если провести касательную к кривой I (E) в данной точке (не из начала координат). Кривая зависимости дифференциальной крутизны от напряженности SA(E) oae?a приведена на рис.3. Она имеет приблизительно такой же вид, как и кривая S(E) зависимости полной крутизны электрооптического эффекта, но ее максимум расположен левее максимума кривой S(E) e выражен более явно. Понятие средней крутизны электрооптического эффекта соответствует существенно нелинейному режиму работы и может быть дано лишь при учете формы нелинейной полевой зависимости электрооптического эффекта. Нами была предпринята попытка полуавтоматического получения полевых зависимостей электрооптического эффекта с помощью осциллографического метода. Для решения этой задачи при различных значениях напряженности ориентирующего электрического поля, воздействующего на частицы в межэлектродном пространстве электрооптической ячейки, нами были получены и проанализированы осциллограммы сигнала электрооптического светорассеяния, снятые под углом 45* к направлению распространения света. При этом на электроды ячейки подавалось ориентирующее высоковольтное переменное напряжение частотой 60 Гц. При исследовании сигнала светорассеяния использовался метод фигур Лиссажу.
Рис. 3. Полевая зависимость I(E) электрооптического светорассеяния и соответствующие ей функции крутизны.
Рис.4. Осциллограммы и фигуры Лиссажу для сигналов электрооптического светорассеяния.
Для реализации метода на вход Y осциллографа подавалось напряжение, снимаемое с выхода фотоэлектронного умножителя, а на вход Х - пропорциональный напряженности поля в ячейке сигнал с выхода делителя напряжения 13. Регулировкой синхронизации всегда можно добиться появления на экране осциллографа неподвижной фигуры Лиссажу. На рис. 4 приведены осциллограммы сигнала электрооптического светорассеяния, полученные для различных значений напряженности ориентирующего электрического поля и соответствующие им фигуры Лиссажу. Частота изменения электрического поля во всех случаях одинакова и равна 60 Гц. Из осциллограммы а) видим, что при малых напряженностях поля (примерно до 500 В/см) электрооптический отклик на синусоидальное воздействие практически синусоидален, но при этом характеризуется двойной частотой по отношению к частоте ориентирующего поля (120 Гц). Фигура Лиссажу в этом случае имеет классическую форму правильной лежащей восьмерки. Увеличение напряженности поля до 1,5 кВ/см приводит к искажению формы восьмерки, при этом ее центральная точка смещается кверху, что свидетельствует об изменении фазовых соотношений сигналов, поступающих на входы Х и Y осциллографа. На изменение фазы регистрируемого сигнала относительно фазы ориентирующего напряжения при электрооптических исследованиях обращалось внимание в ряде работ по электрооптике коллоидов[4,5]. Сигнал, снимаемый с ФЭУ в области этих напряженностей поля, представляет собой искаженную синусоиду с удлиненными верхними и укороченными нижними обводами (осциллограмма b). При напряженностях ориентирующего поля порядка 3 кВ/см осциллограмма сигнала электрооптического отклика качественно соответствует осциллограмме изменения напряжения при двухполупериодном выпрямлении (осциллограмма c). При повышении напряженности электрического поля до 5 кВ/см наблюдается дальнейшее искажение сигнала фотоотклика. Генерируемые системой периодические импульсы отрицательной полярности с ростом напряжения на обкладках ячейки все более обостряются, что свидетельствует о расширении частотного спектра сигнала в область высоких частот, а промежутки между импульсами становятся все более пологими (осциллограмма d). Описываемые нелинейные явления объясняются насыщением электрооптического эффекта. При малых напряженностях ориентирующего поля степень ориентации ансамбля аэрозольных частиц увеличивается примерно пропорционально амплитуде электрического поля, при средних же значениях напряженности почти все частицы ориентируются по полю, и рост электрооптического эффекта практически прекращается. При повышении напряженности поля сверх этих значений, насыщение эффекта устанавливается все быстрее, что приводит к все большему обострению отрицательных импульсов, наблюдаемых на осциллограмме сигнала. Ecia?acei ia iaiii a?aoeea niyoua a aaeiii ianooaaa iieaao? caaeneiinou I=f(E) (e?eaay ia) e inoeeeia?aiio oioiioeeeea (oeao?o Eenna?o), iieo?aiio? aey iai?y?aiiinoae iiey, niioaaonoao?ueo ianuuaie? электрооптического yooaeoa (рис.5) и рассмотрим их более подробно. I?e iaei?aiee e?eauo ii?ii caiaoeou, ?oi iieaaay caaeneiinou I=f(E) niaiaaaao n inoeeeia?aiiie oieuei a iaeanoe i?aaaeuiuo iai?y?aiiinoae iiey (ii?yaea 8 eA/ni), a i?e iaiuoeo cia?aieyo iai?y?aiiinoe iieaaay caaeneiinou i?ioiaeo ia?ao ?anoiayueieny aiec aaoayie oeao?u Eenna?o.
Рис. 5. Петля предельного гистерезисного цикла электрооптического рассеяния света в аэрозолях.
Увеличение напряженности поля в ячейке до максимума ЕМАХ соответствует наступлению режима электрооптического насыщения, когда все имеющиеся в наличии частицы ориентированы по полю. При последующем уменьшении напряжения на обкладках ячейки, как видно из осциллограммы, кри-вая дезориентации частиц идет не по кривой полевой зависимости, снятой в статическом режиме, а по совер-шенно новому пути а-б (рис.5). Точка б соответствует такому состоянию аэродисперсной системы, когда напряжение на обкладках ячейки и, соответ-ственно, напряженность ориентирующего поля, равны нулю. Однако электрооптический эффект в аэрозолях при этом оказывается не равным нулю, а определяется фотооткликом, которому соответствует отрезок об. Его можно назвать остаточным электрооптическим эффектом (остаточным светорассеянием). Появление остаточного светорассеяния говорит о наличии в наблюдаемом электрооптическом эффекте гистерезисных явлений. Электрооптический гистерезис заключается в том, что величина электрооптического эффекта, возникающего в коллоидах, зависит не только от напряженности ориентирующего поля, но и от пред-шествующего состояния (степени ориентации) вещества дисперсной фазы относительно дисперсионной среды. Далее, при перемене полярности синусоидального ориентирующего поля на противоположную и некотором первоначальном росте напряженности поля нельзя не заметить, что спад электрооптического эффекта будет продолжаться еще некоторое время (участок кривой б-в). Этот запоздалый спад фотоотклика при росте напряженности поля свидетельствует о том, что аэрозольная система как бы "сопротивляется" переориентации частиц. Для преодоления этого сопротивления и, следовательно, для полной переориентации системы аэрозольных частиц, необходимо создать в ячейке электрическое поле с обратной (отрицательной) напряженностью -ЕС, которую (проводя аналогию с магнитными явлениями) можно назвать коэрцитивной силой электрооптического эффекта. При дальнейшем увеличении на-пряженности электрического поля до величины -ЕМАХ получаем значение фотоотклика IГ=IМАХ, при котором наступает насыщение электрооптического эффекта для проти-воположно направленного поля. Последующее уменьшение напряженности ориентирующего поля до нуля только частично дезориентирует систему, сигнал плавно спадает по кривой г-б, при этом электрооптический эффект в аэрозолях в отсутствие поля опять будет характеризоваться не равным нулю фотооткликом, соответствующим отрезку об. Дальнейшее увели-чение напряженности электрического поля до величины ЕС снова полностью дезориентирует систему аэрозолей (участок кривой б-д).. Следующий за ним рост напряженности поля до величины ЕМАХ снова приводит к тому, что электрооптический отклик достигает преж-ней предельной величины IА=IМАХ (участок кривой д-а). Таким образом, для периодически меняющегося по гармоническому закону электрического поля зависимость возникающего при этом эффекта электрооптического светорассеяния в аэрозолях от напряжен-ности электрического поля в ячейке Е(I) нужно изображать в виде системы двух замкнутых полупетель абвгбда, - своеобразной баттерфляй-петли гистерезиса электрооптического эффекта. Гистерезис электрооптического светорассеяния в аэрозолях вызывается отставанием по фазе ориентации несферических частиц от напряженности поля в ячейке, в связи с чем направление вектора ориентации частицы в каждый момент времени является результатом его предыстории. Описанные гистерезисные явления наиболее ярко проявляются при насыщении эффекта, поэтому гистерезисную петлю, полученную при этих условиях (при напряженностях насыщения) можно считать предельным гистерезисным циклом электро-оптического эффекта.
Характеристики
Тип файла документ
Документы такого типа открываются такими программами, как Microsoft Office Word на компьютерах Windows, Apple Pages на компьютерах Mac, Open Office - бесплатная альтернатива на различных платформах, в том числе Linux. Наиболее простым и современным решением будут Google документы, так как открываются онлайн без скачивания прямо в браузере на любой платформе. Существуют российские качественные аналоги, например от Яндекса.
Будьте внимательны на мобильных устройствах, так как там используются упрощённый функционал даже в официальном приложении от Microsoft, поэтому для просмотра скачивайте PDF-версию. А если нужно редактировать файл, то используйте оригинальный файл.
Файлы такого типа обычно разбиты на страницы, а текст может быть форматированным (жирный, курсив, выбор шрифта, таблицы и т.п.), а также в него можно добавлять изображения. Формат идеально подходит для рефератов, докладов и РПЗ курсовых проектов, которые необходимо распечатать. Кстати перед печатью также сохраняйте файл в PDF, так как принтер может начудить со шрифтами.
















