148233 (730669)
Текст из файла
Реферат на тему:
Судовые паровые турбины и их эксплуатация
Продолжительные ходовые режимы главных дизелей диктуют целесообразность установки высокопроизводительных утилизационных котлов, которые могут вырабатывать пар в количестве, достаточном как для удовлетворения общесудовых нужд в теплоснабжении, так и для работы ходового утилизационного турбогенератора.
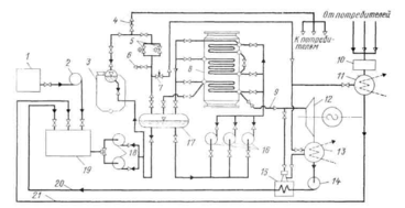
На современных судах наибольшее распространение получили схемы глубокой утилизации теплоты, показанные на рис. 1.
В котельную установку входят вспомогательный котел с естественной циркуляцией и утилизационный котел с принудительной циркуляцией воды, имеющий свой сепаратор. Питательная вода из теплого ящика 19 питательным насосом 18 (один резервный) подается в сепаратор 17, а если надо, то и в пароводяной коллектор вспомогательного котла 3. Подпитка теплого ящика добавочной водой осуществляется из цистерны запаса воды 1 с помощью насоса 2. Принудительная циркуляция воды в утилизационном котле 8 осуществляется насосами 16.
Насыщенный пар от вспомогательного котла или от сепаратора по общей магистрали 4 поступает к потребителям. В случае остановки главного двигателя предусмотрено отключение потребителей с помощью электромагнитных клапанов 5. Предусмотрен отдельно отбор насыщенного пара на паротушение утилизационного котла по трубе 6. Основная часть насыщенного пара из сепаратора направляется в пароперегреватель утилизационного котла. Образовавшийся перегретый пар по трубе 9 поступает к турбине 12 утилизационного ходового турбогенератора.
Отработавший пар от турбины поступает в конденсатор 13, откуда в виде конденсата откачивается конденсатным насосом 14 по трубопроводу 20 в теплый ящик. По пути конденсат проходит через холодильник эжектора 15. Конденсат от потребителей, пройдя смотровую цистерну 10, поступает в атмосферный конденсатор 11 и из него самотеком по трубопроводу 21 в теплый ящик. Атмосферный конденсатор предназначен для исключения парения в теплом ящике, а смотровая цистерна — для контроля содержания в конденсате нефтепродуктов. Излишки пара из утилизационного котла могут быть сброшены в конденсаторы 11 или 13 через регулирующий клапан 7.
Рис. 1. Типовая принципиальная схема глубокой утилизации теплоты с отдельным сепаратором:
1 – цистерна запаса воды
2 – насос;
3 – вспомогательный котел;
4 – общая магистраль;
5 – электромагнитный клапан;
6 – труба;
7 – регулирующий клапан;
8 – утилизационный котел4
9 – труба;
10 – смотровая цистерна;
11 – атмосферный конденсатор;
12 – турбина;
13 – конденсатор;
14 – конденсатный насос;
15 – эжектор;
16 – насос;
17 – сепаратор;
18 – питательный насос;
19 – теплый ящик;
20 – трубопровод;
21 – трубопровод.
На танкерах, где на ходу судна, помимо утилизационного, часто работает вспомогательный котел (подогрев груза, мойка танков, пропаривание), вместо сепаратора можно использовать пароводяной коллектор вспомогательного агрегата. При этом варианте вспомогательный котел может служить также как резервное средство в случае снижения паропроизводительности утилизационного агрегата. Исключение из схемы сепаратора упрощает установку, но приводит к увеличению протяженности паропроводов, увеличению теплопотерь во внешнюю среду и делает невозможным ремонт вспомогательного котла в ходовом режиме. Если в составе парогенераторной установки имеются два вспомогательных агрегата, то роль сепаратора обычно выполняет только один котел.
Работа пара в реактивной ступени. Чисто реактивные турбины из-за чрезмерно высокой частоты вращения в практике применения не нашли. Используются полуреактивные турбины (называемые упрощенно реактивными), в которых пар поровну расширяется в неподвижных направляющих каналах и в подвижных каналах между рабочими лопатками дисков.
В ступени реактивной турбины (рис. 2) пар давлением р0 со скоростью с0 поступает в неподвижные аппараты, образованные направляющими лопатками 2, в корпусе 1 турбины, где он частично расширяется до давления р1 (как в соплах) и приобретает скорость с1. С этой скоростью пар входит в каналы рабочих лопаток, укрепленных в роторе 3, и, воздействуя на эти лопатки, отдает им приобретенную кинетическую энергию. Абсолютная скорость пара при этом уменьшается до значения выходной скорости. Таким образом, здесь также осуществляется активный принцип. Вследствие суживающейся формы каналов рабочих лопаток пар в них дополнительно расширяется до давления р2, что вызывает появление реактивной силы, действующей на каждую лопатку (направление движения лопаток показано стрелкой).
На рис. 3 показаны силы, действующие на рабочую лопатку реактивной турбины. Попадая из направляющего канала 1 в рабочий канал 2, струя изменяет направление течения, вследствие чего развиваются центробежные силы частиц пара. Суммарное усилие, испытываемое рабочей лопаткой от активного действия струи, выразится силой ракт. Так как в рабочем канале пар расширяется, возникает реактивная сила Рреакт, направление которой зависит от формы лопатки. Сложив силы Ракт и Рреакт, получим равнодействующую силу Р, вращающую рабочую лопатку. Кроме того, разность давлений р1 и р2 у входа в рабочий лопаточный канал и у выхода из него вызывает появление дополнительной неуравновешенной силы Ра, действующей на лопатку вдоль оси ротора. Силы Р и Ра дают результирующую силу Ррез. Одноступенчатые реактивные паровые турбины на практике не применяют.
Рис. 2. Схема преобразования давления и скорости пара в реактивной ступени
Рис. 3. Силы, действующие на рабочую лопатку реактивной турбины
Схема работы пара в многоступенчатой реактивной турбине дана на рис. 4. Турбина состоит из корпуса 4, в котором укреплены неподвижные направляющие лопатки 3, и ротора 2, на котором размещены подвижные рабочие лопатки 1. Пар давлением р0 подводится к кольцевому каналу 5 перед первым рядом направляющих лопаток. В этом ряду пар расширяется до давления р1 и увеличивает свою скорость до значения с1. Проходя далее по первому ряду рабочих лопаток, пар продолжает расширяться. Абсолютная скорость пара на рабочих лопатках уменьшается до значения с2 вследствие преобразования его энергии в механическую работу вращения лопаток. На направляющие лопатки второй ступени пар входит, имея абсолютную скорость с2. Здесь вследствие нового падения давления пар увеличивает свою скорость от с2 до с1 с которой поступает на второй ряд рабочих лопаток, и т. д., пока пар не пройдет все облопачивание и не будет использован весь располагаемый для работы турбины перепад энтальпий.
Вследствие разности давлений пара при входе на рабочие лопатки и при выходе с них и динамического усилия потока в турбине создается осевое усилие, стремящееся сдвинуть ротор в сторону движения пара. Для разгрузки этого усилия в передней части ротора установлен думмис (разгрузочный поршень) 6. Сущность действия думмиса заключается в том, что пространство перед ним сообщается при помощи трубы 7 с полостью отработавшего пара и таким образом создается разность давлений, действующая в сторону, противоположную направлению движения пара.
Реактивные турбины большой мощности с целью уменьшения длины лопаток их последних ступеней часто делают двухпоточными. В этом случае турбина будет уравновешенной в осевом направлении и необходимость в думмисе отпадает.
На рис. 5, а показана турбина с расходящимся, а на рис. 5, б — со встречным течением пара.
Из-за разности давлений на лопатках в турбине реактивного типа наблюдается протечка пара через радиальные зазоры у концов направляющих рабочих лопаток. В чисто активной турбине протечки возможны только через зазоры диафрагмы, так как здесь давление пара по обе стороны рабочих лопаток одинаково. Для уменьшения протечек пара у реактивной турбины зазоры между рабочими лопатками и корпусом, а также между направляющими лопатками и ротором делают как можно меньше.
По сравнению с активными паровые реактивные турбины менее выгодны в случае применения пара высокого давления. Поскольку такой пар имеет малый удельный объем, это приводит к необходимости применять
Рис. 4. Многоступенчатая реактивная турбина
лопатки незначительной высоты, но с относительно большими радиальными зазорами, а это ведет к большим потерям от протечки пара через зазоры.
В случае же применения пара низкого давления в реактивной турбине относительные значения радиальных зазоров получаются небольшими. При этом и потери на протечки незначительны, и к. п. д. немного выше, чем у активной турбины.
Таким образом, при умеренных параметрах пара активная и реактивная турбины мало отличаются одна от другой по экономичности (а также по массе и размерам). Однако реактивную турбину, имеющую массивный барабанный ротор, требуется длительно прогревать перед пуском, и ей необходимо продолжительное время на смену режима при маневрировании.
При активном облопачивании уменьшается число ступеней и допускаются более высокие окружные скорости. Турбина с дисковым ротором небольшой длины более приспособлена к работе при высоких параметрах, чем реактивная. Ротор активной турбины сравнительно быстро прогревается при соприкосновении с паром, имея в процессе прогревания примерно одинаковую с корпусом турбины температуру; при этом уменьшаются деформации деталей турбины и сохраняются почти постоянными радиальные и осевые зазоры в проточной части. Поэтому в настоящее время отечественные турбостроительные заводы и зарубежные фирмы строят активные паровые судовые турбины.
Рис. 5. Двухпроточные реактивные турбины
Сопловой аппарат предназначен для превращения потенциальной энергии пара в кинетическую и для направления парового потока на рабочие лопатки. Он состоит из спрофилированных сопловых (направляющих) лопаток, которые могут располагаться по всей окружности диска или в части ее. В первом случае обеспечивается полный впуск пара (на все рабочие лопатки), во втором — парциальный впуск пара (на определенную часть рабочих лопаток).
Сопловые лопатки первой ступени турбины крепятся непосредственно в корпусе или в сопловой коробке, а промежуточных ступеней — в диафрагмах.
Впуск свежего пара в ТВД обеспечивается сопловым аппаратом (рис. 2). В носовой части корпуса ТВД вварены сопловые коробки 2 и 5, в которых расположены четыре группы сопл, обеспечивающих парциальный впуск пара. Каждая группа сопл образует сопловой сегмент, который вваривается в сопловую коробку.
В верхней сопловой коробке размещены три регулируемые группы сопл 3, каждая из которых имеет свой сопловой клапан / и поэтому называется регулируемой группой. В нижней коробке закреплена нерегулируемая группа сопл 4, не имеющая соплового клапана.
Пар поступает на турбину по двум паропроводам: к нерегулируемой группе сопл через патрубок 5 и на сопловую коробку к регулируемым группам сопл, которые могут вводиться в работу не одновременно, а по мере необходимости. Благодаря такой конструкции соплового аппарата различной комбинацией полностью открытых сопловых клапанов можно получать промежуточные мощности турбины, требующиеся для заданного хода судна.
Сопловой аппарат ТНД состоит из сопл, набранных в расточке кормовой части корпуса и застопоренных винтами. Сопловой аппарат ТЗХ представляет собой диск с просверленными в нем сопловыми каналами. Диск состоит из двух половин и крепится в пазах корпуса ТЗХ болтами.
Рис. 2. Сопловой аппарат ТВД
Сопловая коробка. Сопла первых ступеней переднего и заднего хода современных турбин обычно устанавливают и закрепляют (болтами или шпильками) во вставных сопловых коробках, которые отливают из обыкновенной углеродистой стали, если турбина будет работать на паре нормальных параметров, и из хромоникелевой или молибденовой стали, если ей предстоит работать на паре высоких параметров. Толщина стенок коробки обычно равна 20—25 мм.
Рис. 3. Сопловая коробка ТВД судов типа «Ленинский комсомол», «Прага» (отдельно отлита и приварена): а — поперечное сечение; б — продольное сечение
Характеристики
Тип файла документ
Документы такого типа открываются такими программами, как Microsoft Office Word на компьютерах Windows, Apple Pages на компьютерах Mac, Open Office - бесплатная альтернатива на различных платформах, в том числе Linux. Наиболее простым и современным решением будут Google документы, так как открываются онлайн без скачивания прямо в браузере на любой платформе. Существуют российские качественные аналоги, например от Яндекса.
Будьте внимательны на мобильных устройствах, так как там используются упрощённый функционал даже в официальном приложении от Microsoft, поэтому для просмотра скачивайте PDF-версию. А если нужно редактировать файл, то используйте оригинальный файл.
Файлы такого типа обычно разбиты на страницы, а текст может быть форматированным (жирный, курсив, выбор шрифта, таблицы и т.п.), а также в него можно добавлять изображения. Формат идеально подходит для рефератов, докладов и РПЗ курсовых проектов, которые необходимо распечатать. Кстати перед печатью также сохраняйте файл в PDF, так как принтер может начудить со шрифтами.
















