148220 (730664), страница 2
Текст из файла (страница 2)
1 – корпус розпилювача; 2 – гайка розпилювача; 3 – проставка;
4 – установочні штифти; 5– штанга; 6– корпус форсунки;
7– ущільнювальне кільце; 8 – штуцер; 9 – фільтр; 10 – ущільнювальна втулка;
11, 12 – регулювальні шайби; 13– пружина; 14 – голка розпилювача
Форсунка (рис. 1.7 ) призначається для впорскування й розпилювання палива. Паливопроводом високого тиску паливо надходить у штуцер 8 і, пройшовши крізь фільтр 9, просвердлинами в корпусах форсунки 6 і розпилювача 7 потрапляє в порожнину голки 14. Коли плунжер секції насоса створить достатній тиск, він, діючи на голку знизу вгору, долає зусилля пружини 13 відштовхує голку, після чого починається впорскування палива крізь чотири отвори в розпилювачі. Після відсічення подачі палива в насос тиск його у форсунці знижується й голка знову опускається, припиняючи вихід палива з розпилювача. Паливо, що просочилося між голкою та корпусом розпилювача, відводиться з форсунки каналами в її корпусі. Форсунку встановлюють у головці циліндра й закріплюють скобою [2].
Підкачувальні насоси призначаються для подавання палива до наcoca високого тиску в потрібній кількості й підтримання перед ним достатнього тиску.
Рис. 1.8
Схема роботи підкачувальних насосів:
А , Б – порожнини; В – вихід палива до насоса високого тиску;
Г – вхід палива від фільтра грубої очистки; 1 – поршень паливопідкачувального насоса; 2 – поршень ручного підкачувального насоса; 3, 5, 6, 10 – пружини;
4, 9 – відповідно впускний і нагнітальний клапани; 7– штовхач; 8 – ексцентрик
Паливопідкачувальний насос поршневого типу дизеля КамАЗ (рис. 1.8) установлюється на задній кришці регулятора частоти обертання й приводиться в дію від ексцентрика кулачкового валика насоса високого тиску. Коли штовхач 7 опускається, поршень 1 під дією пружини 5 рухається вниз, створюючи розрідження в порожнині А. Впускний клапан 4, стискаючи пружину 3, піднімається й пропускає паливо в цю порожнину. Водночас із порожнини Б паливо витісняється в нагнітальну лінію (клапан 9 закритий). Під час руху поршня 1 вгору паливо з порожнини А крізь нагнітальний клапан 9 надходить у порожнину В (впускний клапан 4 закритий) [4].
Для заповнення системи паливом і видалення з неї повітря на автомобілі КамАЗ є два ручних підкачувальних насоси: один закріплений до фланця паливопідкачувального насоса, а другий установлено на кронштейні на корпусі зчеплення з правого боку автомобіля. Обидва насоси аналогічні за будовою. Для прокачування палива рукоятку з поршнем 2 приводять у рух від руки вгору – вниз.
Схема фільтрації повітря. Атмосферне повітря треба очистити від пилу щоб зменшити спрацьовування тертьових деталей, і рівномірно розподілити за циліндрами.
Повітря крізь сітки ковпака 5 (рис. 1.9) надходить у трубу повітрозабірника, а потім – у повітряний фільтр. Проходячи інерційну решітку 3 й різко змінюючи напрям свого руху, повітря спочатку звільняється від великих частинок пилу, які під дією сил інерції й розрідження викидаються в атмосферу ежектором 6. Потім дрібніші частинки пилу затримуються в картонному фільтрувальному елементі 2. Очищене повітря трубопроводами надходить у циліндри /дизеля.
Рис. 1. 9
Схема системи фільтрування повітря дизелів КамАЗ:
1 – корпус повітряного фільтра; 2 – картонний фільтрувальний елемент;
3 – інерційна решітка; 4 – труба повітрозабірника; 5 – ковпак;
6 – ежектор; 7 – циліндр
Повітряний фільтр автомобілів КамАЗ (рис. 1.10) установлено позаду кабіни й обладнано змінним картонним елементом 9. Повітря надходить у фільтр вхідним патрубком. Усередині корпусу 3 розміщуються інерційна решітка та пилозбірна порожнина, що сполучається з патрубками відсмоктування пилу. До патрубка 8 приєднано трубку, що веде до ежектора, встановленого у вихідній трубі глушника. Для контролю за роботою повітряного фільтра на лівому впускному трубопроводі встановлено індикатор запиленості, який у разі збільшення розрідження у впускних трубопроводах сигналізує опусканням червоного сигнального прапорця про необхідність промивання або заміни картонного фільтрувального елемента.
Рис. 1.10
Повітряний фільтр:
1 - кришка; 2– серга кріплення кришки; 3– корпус;
4– кронштейн кріплення фільтрувального елемента;
5, 7 – відповідно вхідний і вихідний патрубки; 6 – верхня кришка;
8 – патрубок відсмоктування пилу; 9 – фільтрувальний елемент
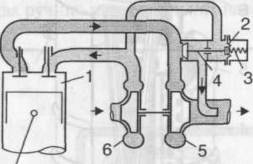
Наддування. Для збільшення літрової потужності дизелів у деяких із них застосовують так зване наддування, тобто подачу в циліндри повітря на такті впускання під тиском, що створюється нагнітачем (компресором). При цьому кількість повітря, яке надходить у циліндри, збільшується, що дає змогу спалювати в них більше палива й таким чином підвищувати потужність дизеля.
На автомобільних дизелях найчастіше застосовують газотурбінне наддування (рис. 1.11). Тиск повітря підвищується у відцентровому компресорі 6, робоче колесо якого приводиться в обертання турбіною 5, що використовує енергію потоку відпрацьованих газів до надходження їх у глушник.
Рис. 1.11
Схема турбонаддування з перепуском газів, минаючи турбіну:
1 – циліндр; 2 – мембрана; 3 – пружина; 4 – перепускний клапан;
5 – турбіна; 6 – компресор
Колеса компресора й турбіни, встановлені на спільному валу, обертаються з однаковою частотою. Цей агрегат називається турбокомпресором. На V-подібному дизелі встановлюють один або два турбокомпресори; в останньому випадку кожен турбокомпресор обслуговує свій ряд циліндрів. Щоб тиск наддування не перевищував допустимого значення (0,2 МПа), використовують перепускний клапан 4, який при досягненні потрібного тиску наддування (він діє на мембрану 2) відкривається й перепускає частину відпрацьованих газів повз турбіну 5. Іноді для зменшення температури повітря після компресора його пропускають через холодильник .
Газотурбінне наддування дає змогу збільшити літрову потужність дизеля до 15... 18 кВт/л, тобто на 20...40 %, і застосовується для автомобільних дизелів ЯМЗ-238Ф, КамАЗ-7403 та ін [3].
2. ОСОБЛИВОСТІ ТЕХНІЧНОГО ОБСЛУГОВУВАННЯ ПАЛИВНОЇ АПАРАТУРИ ДВИГУНІВ КАМАЗ
У процесі експлуатації двигунів КамАЗ часто порушуються режими технічного обслуговування і більше половини двигунів працюють з несправними форсунками. Ці дефекти обумовлені корозією (потраплянням води в паливо) або закоксовуванням розпилювачів.
Обслуговування форсунок полягає у визначенні розміру зазору в розпилювачах, тиску, при якому починається піднімання голки розпилювача, герметичності розпилювача та форсунки, об'єму розпилюваного палива. Розмір зазору в прецизійних парах має становити 1,5...2,5 мкм.
Контроль і регулювання форсунок виконують на приладі КИ-1609А або іншому аналогічному.
Тиск початку піднімання голки розпилювача повинен дорівнювати 180 МПа. Якщо голка відкривається при тиску менш як 180 МПа, форсунку треба регулювати. Для регулювання використовують шайби, встановлюючи їх під пружину форсунки. Зміна товщини шайб на 0,5 мм призводить до зміни тиску початку піднімання голки на 3,0...3,5 МПа.
Герметичність розпилювача та форсунки перевіряють при тиску 16 МПа. Протягом 15 с паливо не повинно витікати через запірний клапан.
Паливні насоси високого тиску перевіряють на стендах NC-108, NC-104, "Моторпал" (Чехія), або "Стар-12" (Угорщина), якими контролюють початок подавання палива, об'єм палива та рівномірність подавання його секціями насоса.
Початок подавання палива визначають за допомогою моментоскопа (Рис.2.1), починаючи з 8-ї секції і далі в порядку роботи двигуна .
Перевірку та регулювання об'єму й рівномірності подавання палива секціями насоса виконують, контролюючи і в разі потреби регулюючи повне вимкнення подавання палива в межах частоти обертання колінчастого вала 300...350 хв. Потім перевіряють частоту обертання кулачкового вала насоса, при якій починають переміщуватися зубчасті рейки, зменшуючи об'єм подаваного палива.
Рис. 2.1
Моментоскоп :
1 - Скляна трубка; 2 – перехідна трубка; 3 – відрізок паливопроводу високого тиску; 4 – шайба; 5 – накидна гайка
Початок дії регулятора настроюють на номінальний режим з точністю ±15 %. Частота обертання, що відповідає повному ввімкненню подавання палива, повинна дорівнювати 1500+15 хв~' при тому самому положенні важеля керування. Щоб знизити частоту переміщення зубчастої рейки, потрібно трохи вкрутити регулювальний гвинт пружини регулятора, після чого знову перевірити й відрегулювати переміщення рейок на зниження об'єму палива.
Нерівномірність подавання допускається не більш як 5 %. У разі потреби подавання палива окремими секціями регулюють повертанням корпусу секції стосовно корпусу насоса. Після цього корпусом колектора регулюють середній цикловий об'єм палива. При цьому звертають увагу на герметичність агрегатів.
Паливний насос низького тиску перевіряють при частоті обертання 1300±10хв"'. Об'єм палива, що подається, повинен становити 2,5 л/хв при розрідженні на всмоктуванні 22±1 кПа.
Рівень забруднення повітроочисника контролюють індикатором, за показами якого слід постійно стежити. Якщо індикатор несправний, то повітроочисник обслуговують приблизно через 250 год роботи. З підвищенням забруднення фільтрувальні елементи промивають у мийному розчині ОП-17 чи ОП-10 або продувають стисненим повітрям [3].
3. ПАЛИВО ДЛЯ ДИЗЕЛЬНИХ ДВИГУНІВ
Дизельне паливо - це нафтові (гасово-газойлеві) фракції, основу яких становлять вуглеводневі сполуки з температурою кипіння 200...350 °С. Це горюча рідина з температурою займання 57... 119 °С і температурою самозаймання 300...330 °С. Гранично допустима концентрація пари дизельного палива в повітрі - 300 мг/м3.
Дизельне паливо - малотоксична речовина, що подразнює слизову оболонку та шкіру людини. Це прозора рідина, яка має вищу порівняно з бензином в'язкість. Забарвлення дизельного палива залежить від наявності смол і змінюється від жовтого до світло-коричневого кольору.
Потреба в дизельному паливі, як і в бензині, дуже велика. Достатньо сказати, що середні витрати його, наприклад, для автомобіля МАЗ-500 дорівнюють 24 л, а для автомобіля КрАЗ - 55 л на 100 км пробігу. Витрати на придбання дизельного палива становлять 8... 10% собівартості перевезень. З урахуванням того, що намітилися тенденції переведення автомобілів на дизельне паливо, його значення в нашій країні зростатиме з кожним роком.
Дизельні двигуни широко застосовують у всіх галузях народного господарства. Основна їх перевага - висока економічність. Витрати дизельного палива в них, порівняно з бензиновими двигунами, менші на ЗО. ..40%, і дизельні двигуни надійніші в роботі.
Дизельне паливо порівняно з бензином дешевше, що зумовлене технологією виготовлення, та менш пожежонебезпечне.
Але дизельне паливо має значний недолік: порівняно з бензином його сировинна база набагато обмеженіша. Дизельне паливо отримують переважно атмосферною (прямою) перегонкою та каталітичним крекінгом, після чого здійснюють його очищення. А бензин виготовляють не лише з нафти, але й з газів, вугілля, важких нафтопродуктів, у тому числі й дизельного палива [4].
Собівартість експлуатації машини залежить не тільки від витрат палива, але й від його якості. Якість дизельного палива впливає також на надійність роботи двигуна, отже, на витрати для його обслуговування та ремонту.
Щоб паливо повністю випаровувалось і згоряло, його треба розпилювати на найдрібніші краплинки й рівномірно розподіляти їх по всьому об'єму камери згоряння.
Найголовнішими експлуатаційними вимогами, які має задовольняти паливо для забезпечення повного та якісного згоряння, є: висока прогінність;
здатність транспортування нафтопродукту крізь фільтри, сепаратори й отвори (для безперебійної надійної роботи насоса високого тиску); тонке розпилювання та гарне сумішоутворення; надійне самозаймання; повне згоряння; м'яка робота двигуна;
мінімальне утворення нагару та відкладень у зоні розпилювачів форсунок та в камері згоряння;
мінімальна корозійна активність;
















