RAZDEL6 (729869)
Текст из файла
5. ТЕХНИКА БЕЗОПАСНОСТИ
Согласно СНиП II - 68 - 78 , “Нормы проектирования высших учебных заведений” лаборатории следует размещать по возможности в цокольных этажах.
В лаборатории должна предусматриваться система горячего и холодного водоснабжения и канализация.
Площадь лаборатории должна быть не менее 60 м2.
Рассматриваемая лаборатория прочности оборудования отвечает всем вышеперечисленным требованиям.
5.1. Анализ потенциально опасных и вредных факторов лаборатории прочности оборудования.
В лаборатории прочности оборудования имеются опасные и вредные факторы, которые при определенных условиях могут привести к травме или ухудшению здоровья людей, находящихся в ней.
Все эти факторы вызваны определенными условиями и спецификой проведения работ в лаборатории. При определенных условиях эти факторы могут стать опасными. Основной опасный фактор это поражение электрическим током. Поэтому необходимо при разработки лабораторных стендов учитывать это начиная с первой стадии заканчивая пуско-наладочными работами. Также в лаборатории есть вероятность травм от вращающихся частей машин и механизмов.
Перечень опасных и вредных факторов показан на рис. 5.1 а также приведен в таблице 5.2.
Таблица 5.1
Характеристика помещения
| Наименова- ние | Категория по ОНТП-24-86 | Категория и группа взрывоопасной смеси | Класс помещения по электроопасности | Группа производсвных процессов по СНиП 2.09.04-87 |
| Лаборатория прочности оборудования | В | — | С повышенной опасностью | 1-а |
Таблица 5.2
Анализ опасных и вредных факторов лаборатории
| Наименование установки | Вредный фактор, обозначение на схеме | Параметры, причины |
| Печь | Повышенная температура (Т) Повышенное напряжение (Н) | (50-600 ОС) нормальный режим работы (220 В) аварийный режим работы |
| Наименование установки | Вредный фактор, обозначение на схеме | Параметры, причины |
| Установка для определения критической скорости вала | Повышенное напряжение (Н) Движущиеся части (ДЧ) | (220 В) аварийный режим работы |
| Аппарат для перемешивания жидких сред | Повышенное напряжение (Н) Повышенный шум (Ш) Повышенное давление (Д) | (220 В) аварийный режим работы (35 дБ) нормальный режим работы (0,1 МПа) аварийный режим работы |
| Барабанный смеситель сыпучих материалов | Повышенное напряжение (Н) Движущиеся части | (220 В) аварийный режим работы |
| Стенд для статической балансировки роторов | Повышенное напряжение (Н) | (220 В) аварийный режим работы |
Как видно отсюда кроме поражения электрическим током есть возможность получить термический ожег от печи.
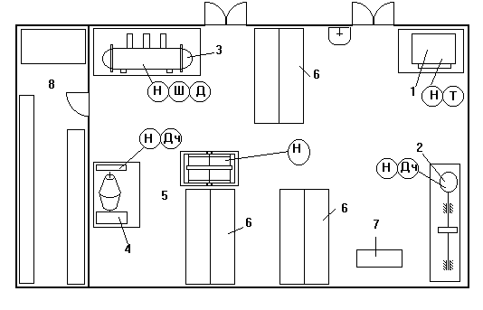
На рис. 5.1 приведена схема стенда для статической балансироки валов находящейся в лаборатории (см. рис. поз. 5).
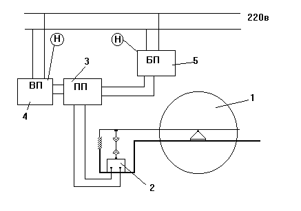
Стенд для статической балансировки валов представляет собой конструкцию сварного типа 1 из сортового проката рис 5.2. Сигнал дибаланса передается с механической части установки на электрический тензодатчик 2. Оттуда сигнал уже идет на первичный преобразователь 3, т.е. усилитель. А непосредственно с преобразователя сигнал уже идет на вторичный прибор 4, работающий от сети 220В. Питание преобразователя осуществляется от блока питания 5, который также запитан от сети 220В. Необходима здесь надежная изоляция проводки, и заземление всей установки.
Рис. 5.1 Вредные и опасные факторы экспериментальных установок лаборатории прочности оборудования.
1 — печь; 2 — установка для определения критической скорости вала;
3 — аппарат для перемешивания жидких сред; 4 — барабанный смеситель сыпучих материалов; стенд для статической балансировки валов;
6 — рабочие столы; 7 — стол преподавателя; 8 — складское помещение;
ДЧ — движущиеся части; Д — повышенное давление; Ш — повышенный уровень шума; Т — повышенная температура; Н — повышенное напряжение.
Экспериментальная установка для исследования процессов перемешивания жидких сред имеет цилиндрический корпус из органического стекла, расположенный на двух опорах и заполненный дистиллированной водой с температурой 20ОС. В аппарате находятся три перемешивающих устройства, которые приводятся во вращение двигателями постоянного тока и запитанными от электрической сети 220 В. Поэтому имеется возможность поражения человека электрическим током высокого напряжения. В процессе перемешивания в аппарат с помощью системы впрыска вводится с большой скоростью раствор поваренной соли (трассер). Для создания давления при вводе трассера используется компрессор. После проведения эксперимента жидкость из аппарата сливается в сливной бак для утилизации.
Рис.5.2 Схема стенда для статической балансировки роторов.
1 — стенд для статической балансировки; 2 — тензопреобразователь; 3 — первичный преобразователь; 4 — вторичный прибор; 5 — блок питания.
5.2. Освещение
Освещение должно осуществляться искусственным и естественным путем [ ].
Естественное освещение осуществляется через четыре окна в стене. Искусственное освещение предназначено для освещения рабочих мест в темное время суток или при недостаточном естественном освещении. Оно создается дополнительными источниками света.
Помещение по задачам зрительной работы относится к I группе.
Световой поток необходимый для работы в лаборатории
F = ЕН × S × k × z / h = 300 × 60 × 1,2 × 1,3 / 0,65 = 43200 лм,
где : S = 60 м2 - площадь помещения
ЕН = 300 лк - нормируемая освещенность
k = 1,3 - коэффициент запаса
z = 1,2 - коэффициент неравномерности освещения
h = 0,65 - коэффициент использования светового потока
расстояние от потолка до рабочей поверхности
НО = Н — hp = 3,5 — 1 = 2,5 м;
где : Н - высота потолка; hp - высота столов;
Расстояние от потолка до светильников
hc = 0,2 HO = 0,2 × 2,5 = 0,5 м;
Высота подвеса над рабочей поверхностью
Нр = НО — hc = 2,5 — 0,5 = 2 м;
Расстояние между светильниками
a = 1,5 × Нр = 1,5 × 2 = 3 м;
Количество светильников
n = A × B / a2 = 6 × 10 / 32 = 7 принимаем n = 8
Подбираем по табл. 2.8. [ ] лампы люминесцентные общего назначения ЛБЖ 110 исходя из требуемого светового потока 5400 лм
световой поток, лм 5600
напряжение на лампе, В 90
мощность, Вт 110
ток лампы, А 3,5
средняя продолжительность горения, ч 5000
По табл. 2.1. [ ] выбираем тип светильника ЛСП 02 — 2 х 80 / Д20
5.3. Отопление
В лаборатории предусматривается водяное отопление с радиаторами и конвекторами при температуре теплоносителя 80ОС (однотрубная схема отопительных трубопроводов)
5.4. Пожарная безопасность
В рассматриваемой лаборатории имеются источники возникновения пожара. В основном это электрооборудование, поэтому при возникновении загорания для предотвращения распространения огня и тушения его предусмотрены следующие первичные средства пожаротушения:
— огнетушители ОУ — 5 1 шт.
ОП — 5 1 шт.
— ящик с песком вместимостью 0,5 м3 и лопата [ ]
5.5. Техника безопасности
— к работе в лаборатории допускаются лица прошедшие инструктаж по технике безопасности и сдавшие зачет преподавателю.
— работа разрешается при наличии халатов на студентах и лаборантах.
— при проведении лабораторных работ следует соблюдать правила электробезопасности [ ] при работе с электрооборудованием (электродвигатели, контрольно-измерительные приборы). Каждая установка должна иметь заземление, все токоведущие части должны иметь надежную изоляцию.
— все движущиеся части установки находятся внутри аппарата, поэтому запрещается включать питание установки со снятыми крышками аппарата.
— Запрещается:
1. самостоятельно делать какие-либо переключения в системе электрообеспечения.
2. покидать включенную установку при отсутствии лаборанта или преподавателя.
3. самостоятельно проводить работы на установке.
Характеристики
Тип файла документ
Документы такого типа открываются такими программами, как Microsoft Office Word на компьютерах Windows, Apple Pages на компьютерах Mac, Open Office - бесплатная альтернатива на различных платформах, в том числе Linux. Наиболее простым и современным решением будут Google документы, так как открываются онлайн без скачивания прямо в браузере на любой платформе. Существуют российские качественные аналоги, например от Яндекса.
Будьте внимательны на мобильных устройствах, так как там используются упрощённый функционал даже в официальном приложении от Microsoft, поэтому для просмотра скачивайте PDF-версию. А если нужно редактировать файл, то используйте оригинальный файл.
Файлы такого типа обычно разбиты на страницы, а текст может быть форматированным (жирный, курсив, выбор шрифта, таблицы и т.п.), а также в него можно добавлять изображения. Формат идеально подходит для рефератов, докладов и РПЗ курсовых проектов, которые необходимо распечатать. Кстати перед печатью также сохраняйте файл в PDF, так как принтер может начудить со шрифтами.
















