135815 (722656), страница 4
Текст из файла (страница 4)
Список использованных источников
1) Красько А.С. Проектирование аналоговых электронных устройств - Томск: ТУСУР, 2000. - 29с.
2) Мамонкин И.Г. Усилительные устройства. Учебное пособие для вузов - М.: Связь, 1977. - 360с.
3) Полупроводниковые приборы. Транзисторы средней и большой мощности. Справочник / А.А. Зайцев, А.И. Миркин; Под ред. А.В. Голомедова. - М.: Радио и связь, 1989. - 640с.
4) Титов А.А. Расчет элементов высокочастотной коррекции усилительных каскадов на биполярных транзисторах: Учебно-методическое пособие по курсовому проектированию для студентов радиотехнических специальностей. - Томск: Томск. ТУСУР, 2002. - 47с.
5) Цыкин Г.С. Усилительные устройства. - М.: Связь, 1971. - 367с.
РТФ КП 468731.001 П3
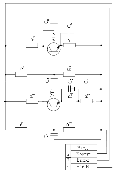
Усилитель широкополосный
Схема электрическая принципиальная
Лит.
Масса
Масштаб
Изм
Лист
№ докум.
Подп.
Дата
Разраб.
Храмцов
Пров.
Титов А.А.
Т. контр.
Лист 30
Листов 31
ТУСУР, РТФ,
гр.142-1
Н. контр.
Утв.
Поз.
обознач.
Наименование
Кол.
Примечание
Конденсаторы ОЖО.460.107ТУ
С1
К10 - 17а – 3пФ ± 5%
1
С2
К10 - 17а – 15пФ ± 5%
1
С3
К10-17а – 1,6нФ ± 5%
1
С4
К10 - 17а – 820пФ ± 5%
1
С5
К10 - 17а – 2,7пФ ± 5%
1
С6
К10 - 17а – 4пФ ± 5%
1
Резисторы ГОСТ 7113 - 77
R1
МЛТ – 0.25 – 3,6 кОм ± 5%
1
R2
МЛТ – 0.25 – 5,6 кОм ± 5%
1
R3, R5
МЛТ – 0.25 – 30 Ом ± 5%
2
R4
МЛТ – 0.25 – 240 Ом ± 5%
1
R6, R7
МЛТ – 0.25 – 820 Ом ± 5%
2
R8
МЛТ – 0.25 – 47 Ом ± 5%
1
R9
МЛТ – 0.25 – 51 Ом ± 5%
1
Транзисторы
VT1
KT 316А СБ 0.336.030 ТУ
1
VT2
КТ 913А Я5.3.365.010 ТУ
1
РТФ КП 468731.001 П3
Изм.
Лист
№ Докум
Подпись
Дата
Разраб.
Храмцов Б.В.
Усилитель
широкополосный
перечень элементов
Лит
Лист
Листов
Пров.
Титов А.А.
31
31
ТУСУР, РТФ,
гр.142-1
Н. Контр.
Утв.
















