123638 (717244), страница 2
Текст из файла (страница 2)
Во время работы регулятора необходимо следить за герметичностью камеры сравнения и постоянством в ней температуры. Таким образом, регулируемое количество водорода смешивается с циркулирующим газом в системе и восполняет как естественные потери, так и то количество, которое расходуется в процессе гидрогенизации. Подогреватель сырья (рис.1.3), предназначенный для нагрева смеси сырья с водородсодержащим газом до температуры реакции, представляет собой змеевик, изготовленный из трубки 14X2,5 (сталь 1Х18Н9Т), с общей теплопередающей поверхностью 0,04 м, погруженный в ванну с соляным раствором: нитрат калия - 50% (масс.) + нитрат натрия -5% (масс.) и нитрит натрия - 45% (масс), обогреваемую электронагревательным элементом. Температура внутри ванны контролируется термопарой, а регулируется автотрансформатором. Соляная ванна обеспечивает равномерный обогрев движущейся смеси.
Подогретая смесь из подогревателя поступает в реактор 6 (рис. 1.4) для проведения процесса гидрогенизации. Реактор представляет собой толстостенный точеный сосуд высокого давления из стали 12Х18Н10Т, объемом О, 3 и 0,5 л на рабочее давление 30 МПа и температуру 723 К (450°С), а при регенерации катализатора в отсутствии водорода - до 82 3 К (550°С). Загрузка катализатора в реактор будет несколько меньше за счет насадки. Аппарат уплотняется обтюраторами.
Все аппараты и детали, работающие в среде водорода при высоких температурах и давлениях, обязательно изготавливают из высоколегированных сталей типа 12Х18Н10Т.
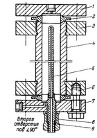
Рисунок 3.3 – Подогреватель сырья:
1– труба для термопары; 2 – змеевик; 3 – планка; 4 – днище;5 – кожух; 6 –корпус; 7 – изоляция; 8 – проволока; 9 – обмазка (шамот, глина); 10 – теплоизоляция (асбест); 11 – днище корпуса; 12 – клеммы Л-62; 13 – труба для подвода эл. питания; 14 – полуниппель; 15 – гайка нажимная; 16-конус
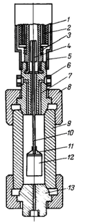
Рисунок 3.4 – Реактор:1 – ниппель; 2– крышка; 3 – обтюратор (медь МЗ); 4 – фланец (ЗОХМА); 5 – корпус (12Х18Н10Т); 6 – карман для термопары (12Х18Н10Т)
Для лучшего распределения поступающих в реактор потоков по сечению реактора и объему катализатора сверху и снизу катализатора помещают керамическую насадку (измельченные кольца Рашига).
Размеры насадки должны быть таковы, чтобы она не проникала сверху в катализатор и катализатор не просыпался в насадку, находящуюся внизу. Перед загрузкой катализатор и насадка должны высушиваться и прокаливаться. Заполнение может быть таким: в низ реактора насыпают слой насадки (50 мм), на нее - катализатор (600 мм) и сверху - насадка (50 мм). Точка замера температуры должна находиться в зоне катализатора, а отношение высоты слоя катализатора к диаметру реактора может быть около 8. Реакционная смесь вводится в реактор сверху или снизу. Снаружи по корпусу реактора накладывается секционный электронагрев. От теплового эффекта реакции зависит интенсивность нагрева стенки реактора.
3.3 Разделение жидких и газообразных продуктов реакции с очисткой их от сероводорода
Смесь продуктов реакции из реактора после охлаждения в холодильнике 7, поступает в газосепаратор высокого давления 8 (рис. 1.5) для отделения газовой фазы от жидкой. Газовая фаза - это непрореагировавший водород и образовавшиеся в процессе гидрогенизации газы. Жидкая фаза - это жидкие продукты реакции и жидкие углеводороды, не участвовавшие в процессе. Разделение производят при 293-303 К и давлении, близком к давлению в реакторе.
Газосепаратор - толстостенный точеный сосуд высокого давления из стали 12X18Н10Т (1Х18Н9Т), закрыт с двух сторон пробками 2 и 5. Рассчитан на 30 МПа и 52 3 К (250 С). Для герметизации аппарата вместо уплотнения корпуса с пробкой используют прокладки из алюминиевой фольги толщиной 0,5 мм.
Смесь продуктов реакции вводят в аппарат по трубке внутрь до середины аппарата, газ выводится из сепаратора сверху, а жидкость сливается снизу. Нормальная работа сепаратора возможна лишь при непрерывном удалении газовых жидкостных потоков. При ручной выгрузке продуктов при незнании уровня гидрогенизата в сепараторе вероятен вместе с жидкостью проскок газа, что нарушает работу установки. Поэтому контроль уровня и его автоматическое регулирование в таких аппаратах обязательны.
Рисунок 3.5 – Сепаратор высокого давления:
1 – кольцо; 2 – пробка верхняя; 3 – гайка;4 – корпус; 5 – пробка нижняя
Наилучшим образом себя зарекомендовали автоматический контроль и регулирование уровня емкостным методом по измерению электрической емкости датчика, зависящей от уровня измеряемой среды. Датчик представляет собой конденсатор, погруженный в сосуд с измеряемой средой. Для измерения уровня неэлектропроводящих сред используют датчики с двумя неизолированными электродами, одним из электродов служит стенка аппарата. В данном случае второй электрод (рис. 1.6) вводится в сепаратор. Электрический сигнал преобразуется в пневматический, который передается на исполнительный механизм - клапан мембранный типа УКН-ВО, регулирующий поток жидкости из аппарата (рис. 1.7). Клапан диаметром 10 мм на давление 32,0 МПа и температуру 623 К (350°С) изготовлен из хромникелевой стали. Герметичность уплотнения штока достигается при помощи сальника 5. Для визуального контроля положения затвора устройство снабжено указателем 3 и шкалой 4. Позиционное реле 1 применяют в исполнительных устройствах, устанавливаемых на потоках с высоким давлением, для более качественного регулирования уровня.
Из сепаратора высокого давления жидкость с незначительным количеством растворенного в ней газа непрерывно с постоянной скоростью перепускается в сепаратор низкого давления 9, где при давлении 1,5-2,0 МПа газы десорбируются, а гидрогенизат выводится снизу с использованием описанного выше регулятора уровня. Газосепаратор низкого давления по конструкции аналогичен газосепаратору высокого давления. В газосепараторе низкого давления и в других аналогичных аппаратах, где давление невелико и перепады давления при выгрузке невелики, замер уровня можно производить с помощью поплавка, положение которого фиксируется сердечником в катушке.
Рисунок 3.6 – Соединительные части и уплотнение уровнемера емкостного типа ЭУИ-1ВМ к сепаратору высокого давления:
1–индикатор уровня; 2– соединительная втулка (латунь); 3–гайка соединительная; 4– втулка (текстолит, фторопласт); 5 –стержень (Х18Н9Т); 6– вкладыш (текстолит); 7, 8 –ниппель; 9 –чехол (текстолит, фторопласт); 10–стержень
Рисунок 3.7 – Клапан мембранный регулирующий с позиционным реле УКН-ВО: 1–позиционное реле; 2– корпус мембранного механизма; 3–указатель положения; 4 –шкала; 5–набивка сальника; 6 –лубрикатор; 7 – корпус сальника; 8 – корпус клапана регулирующего; 9 – седло; 10 – фланец; 11 –затвор; 12 – обтюратор; 13 – шток; 14 –регулирующий упор; 15 – пружина; 16– мембрана; 17 – крышка мембранного механизма
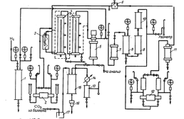
Рисунок 3.8 – Сепаратор высокого давления с указателем уровня – поплавком: 1 – стакан; 2 – катушка; 3 – пружина; 4 – сердечник; 5 – дно стакана; 6 – кольцо; 7 –пробка верхняя; 8 –гайка; 9 – корпус; 10 – труба; 11 – отбойник; 12 – поплавок; 13 – пробка нижняя
Электрический сигнал затем передается на показывающий потенциометр. В этом случае слив жидкости может производиться вручную без опасности проскока газа (рис. 1.8). Отделившиеся в сепараторе высокого давления газы (водород, метан, этан, сероводород и др.) смешиваются с водородом, поступающим из бехельтера, и направляются на очистку от сероводорода в ловушку 10, скруббер 11 и отбойник 12. Очистку от сероводорода осуществляют в скруббере 20%-ным раствором едкого натра. Ловушка предназначена для улавливания щелочи в случае переброса ее из скруббера и исключения ее попадания в сепаратор высокого давления. Отбойник задерживает щелочь от попадания ее в циркуляционный насос. Таким образом, очищенный от сероводорода газ поступает во всасывающую линию циркуляционного насоса. Перепад давления между всасывающей и нагнетательной линиями невелик и определяется сопротивлением системы на пути потока газа. Установка, на которой проводят подбор оптимальных условий технологических режимов, испытания катализаторов и балансовые опыты, должна быть достаточно гибкой. На рис. 1.9 показана технологическая схема установки с двумя последовательно включенными реакторами. При необходимости проводят опыты на одном реакторе. Работа на реакторах может проводиться как в жидкой, так и в паровой фазе. Реактор (рис. 1.10) - точеный толстостенный сосуд высокого давления, рассчитанный на температуру 723 К (450°С) из стали 1Х18Н10Т, закрытый с двух сторон крышками 1 и 7.
Уплотняется реактор двумя линзами 2. При регенерации катализатора температура допускается до 823 К (550 С). Сырье в реакторы может поступать снизу или сверху последовательно. Температура в реакторе контролируется внутренней термопарой и регулируется электронагревом. Из реакторов продукт с сопутствующими газами поступает в сепаратор высокого давления 5 , из которого гидрогенизат выводится снизу, а газы отводятся сверху, смешиваются со свежим водородом из бехельтера и направляются в барботер 7. Барботер по конструкции и изготовлению однотипен с газосепараторами, залит водой и предназначен для отделения из циркулирующей газоводородной смеси соединений азота.
Рисунок 3.9 – Технологическая схема установки гидрогенизации с двумя реакторами: 1 – бехельтер; 2 – насос сырьевой; 3 – подогреватель сырья; 4 – реактор; 5 – сепаратор высокого давления; 6 – расходомер; 7 – барботер; 8 –ловушка; 9 – скруббер; 10– отбойник; 11 – фильтр; 12 – насос циркуляционный; 13 – сепаратор, конденсатор; 14 – холодильник; 15 –отдувочная колонна; 16 – приспособление непрерывной выгрузки; 17 – ловушка
Рисунок 3.10 – Реактор:1 – крышка верхняя (Х18Н10Т); 2–линза (1Х18Н9Т); 3–фланец; 4– корпус; 5 – карман для термопары; 6 – шпилька (ЗОХМА); 7 – крышка нижняя; 8– гайка (ЗОХМА); 9–втулка
После барботера смесь газов проходит очистку от сероводорода в аппаратах 8, 9 и 10 и направляется в циркуляционный насос. После очистки газа от сероводорода предусмотрена частичная сдувка газа в атмосферу с замером сдуваемого количества.
Гидрогенизат из газосепаратора высокого давления перепускается при парофазном гидрировании в подключаемый в этом случае в схему сепаратор низкого давления, где происходит отделение дистиллятного газа от гидрогенизата, который выгружается в специальную емкость для дальнейшего выщелачивания из него сероводорода.
При жидкофазном, гидрировании гидрогенизат из сепаратора направляется в отдувочную колонну 15 (рис. 3.11) для отделения из гидрогенизата сероводорода и легких фракций с помощью диоксида углерода, водорода или водяного пара. Колонна диаметром 57X3,5 закрыта сверху и снизу штуцерами 1, наполнена насадкой в виде стеклянных палочек или трубок. Колонна имеет два отверстия: в верхнее вводится жидкая часть из газосепаратора, в нижнее - отдувочный газ или пар. Колонна помещена в ванну 5 , залитую смесью солей. По боковой поверхности ванны наложен двухсекционный электрообогрев.
















