109002 (707846), страница 2
Текст из файла (страница 2)
при проведении поверки должны соблюдаться условия, обеспечивающие сохранность метрологических характеристик преобразователя и контрольно-поверочной аппаратуры;
при проведении поверки допускается нахождение приемника и передатчика в естественных условиях открытой атмосферы, при отсутствии сильных и умеренных осадков и туманов;
при проведении поверки должны соблюдаться требования техники безопасности.
Подготовка к поверки и проведение поверки.
Перед проведением поверки проверяется наличие и полнота комплекта и преобразователя и сопроводительной документации, Затем необходимо развернуть приемник и передатчик на местах их установки и замкнуть световой канал с помощью полуоткрытых крышек (ИВО) или наклонных щитов (РВО).
Затем отсоединяется кабель приемника от пульта управления преобразователя и в разрыв включается кабельная вставка с подсоединенным к ней замыкателем. С помощью вольтметра переменного тока проверяется наличие напряжения питания преобразователя, которое должно быть в установленных пределах. Необходимо заранее подготовить протоколы поверки, зафиксировать в них метеорологические параметры окружающей Среды, данные приемника, передатчика и пульта управления, напряжение сети.
Рис. 3Схема замыкания светового канала преобразователя типа ИВО или РВО для проведения поверки.
Проведение поверки начинается с внешнего осмотра. Маркировка всех частей преобразователя должна должна быть отчетливо различима. органы регулировки и настройки должны вращаться плавно, без заеданий, кнопки при нажатии не должны западать. Защитные стекла и отражатели не должны иметь загрязнений, трещин и дефектов. Части разъемов должны легко соединяться и размыкаться. Крышки приемника и передатчика должны свободно открываться и закрываться как в ручную, так и автоматически.
Следующая стадия поверки - опробование. При включении преобразователя в работу должна мигать лампа передатчика. и на экране ЭЛТ появиться линия развертки и сигнал. При включенном обогреве (РВО) защитные стекла приемника и передатчика будут теплыми.
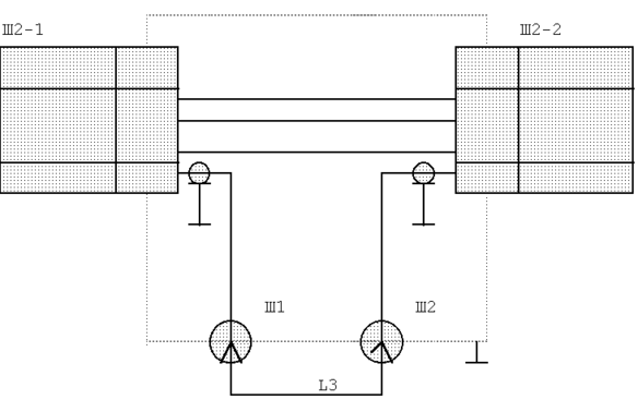
После опробования определяются метрологические параметры преобразователя. Для этого отсоединяют от кабельной вставки замыкатель L3 (см. рис. 4) и на его место подключают к разъемам Ш1 и Ш2 кабельные линии задержки, начиная с линии с минимальной временной задержкой, имитирующей расстояние до НГО, и далее последовательно подключаются линии на 533 нс(80 м), 867 нс(130 м), 1400 нс(210 м), 2133 нс(320 м) и 3000 нс(450 м). Затем операцию повторяют и обратной последовательности.
Рис. 4 Схема подключения при поверки ИВО и РВО.
Рис.5 Кабельная вставка для проверки преобразователя типа ИВО или РВО.
| Обозначение | Наименование |
| Ш2-1 | Розетка ШР32ПК12НГ |
| Ш2-2 | Вилка ШР32ПК12НШ |
| Ш1, Ш2 | Соединитель радиочастотный СР-50 |
| L3 | Кабальный замыкатель из кабеля РК-50 длиной 0,2 м |
Полученные результаты заносятся в протокол. Протокол должен содержать информацию о составе поверяемого прибора (заводские номера всех поверяемых приборов, а так же номера ДВ-1 и стрелочного указателя), о метеорологических условиях в которых проходила поверка (температура окружающего воздуха, температура в помещениях, где были установлены пульт управления, ДВ-1 и стрелочный указатель. Кроме того, указываются средства и устройства поверки с заводскими номерами (термометры, вольтметр, рулетка измерительная, комплект линии задежки).
В протоколе указывается и погрешность преобразователя. Рассмотрим определяемые погрешности на примере.
| имитируемое расстояние(Н), м | результат измерения(Н*),м | разность а=Н-Н*, м | (а- ), м |
| 59 | 60 | -1 | 1 |
| 117 | 120 | -3 | 1 |
| 138 | 140 | -2 | 0 |
| 217 | 220 | -3 | 1 |
| 329 | 330 | -1 | 1 |
| 217 | 220 | -3 | 1 |
| 138 | 140 | -2 | 0 |
| 117 | 120 | -3 | 1 |
| 59 | 60 | -1 | 1 |
| n=11 |
Максимальное значение суммарной погрешности не превышает-4 м.- не превышает предельно допускаемой погрешности. следовательно преобразователь годен к эксплуатации.
Предел допускаемой погрешности:
| Имитируемая высота, м | 50 | 110 | 130 | 210 | 320 | 450 |
| Значение предела, м | 10 | 16 | 18 | 25 | 32 | 42 |
На преобразователь, пригодный к эксплуатации, выдается свидетельство о поверке или делается соответствующая запись в формуляре прибора. При отрицательной поверки, прибор снимается с эксплуатации и в его документах делается запись о непригодности и о ее причинах.
Своевременная поверка приборов предохраняет от дополнительных и неоправданных расходов. Если допустить, что аэропорт г.Омска был временно закрыт, то ближайшие аэропорты, которые могут принять самолеты находятся в Тюмени и Новосибирске, и при нынешней стоимости авиатоплива, это обернется большими неоправданными затратами.
Принятые сокращения:
ИВО-измеритель высоты облачности
РВО-реистратор высоты облачности
ЭЛТ-электронно-лучевая трубка
АРУ-автоматическая регулировка усиления
ВНГО - высота нижней границы атмосферы
ГПН-генератор пилообразного напряжения
МУ-методические указания
СИ-средства измерений.
















