148265 (692263)
Текст из файла
23
Министерство общего и профессионального образования Свердловской области ГОУ СПО СО Уральский колледж технологий и предпринимательства
КУРСОВАЯ РАБОТА
Тема: Устройство, работа и основные неисправности бесконтактной системы зажигания
Выполнил
студент 2 курса
27 группы.
А.С.Перевощиков
Руководитель
Н.В.Пушкарев
Екатеринбург 2009
Содержание
Введение
Назначение системы зажигания
Принцип работы
Устройство элементов системы зажигания
-
Катушка зажигания
-
Высоковольтные провода зажигания
-
Датчик Холла
-
Центробежный (ЦБ) регулятор и вакуумный регулятор
-
Свечи
-
Коммутатор
Снятие и установка распределителя зажигания. Замена датчика Холла
Что такое УОЗ и на что он влияет. Установка УОЗ
Бесконтактная и контактная системы зажигания
Диагностика и устранение неисправностей
Список ресурсов, предоставивших данный материал
Введение
Система зажигания - это совокупность всех приборов и устройств, обеспечивающих появление искры в момент, соответствующий порядку и режиму работы двигателя. Эта система является частью общей системы электрооборудования. Первые двигатели (например, двигатель Даймлера) в качестве системы зажигания имели калильную головку. То есть воспламенение рабочей смеси осуществлялось в конце такта сжатия от сильно нагретой камеры, сообщающейся с камерой сгорания. Перед запуском калильную головку надо было разогреть, далее ее температура поддерживалась сгоранием топлива. В настоящее время таким воспламенением обладают часть микродвигателей внутреннего сгорания, используемые в различных моделях (авиа-, авто-, судомодели и тому подобное). Калильное зажигание в данном случае выигрывает своей простотой и непревзойдённой компактностью.
История
По-настоящему на бензиновых моторах прижилась искровая система зажигания, то есть система, отличительным признаком которой является воспламенение смеси электрическим разрядом, пробивающей воздушный промежуток свечи зажигания. Было создано большое количество систем зажигания. Все основные типы таких систем можно встретить и в настоящее время.
Система зажигания на основе магнето
Одной из первых появилась система зажигания на основе магнето. Идея такой системы - генерация импульса зажигания при прохождении рядом с неподвижной катушкой магнитного поля постоянного магнита, связанного с вращающейся деталью двигателя. Достоинством такой конструкции является простота, отсутствие каких-либо батарей. Такая система всегда готова к работе. Применяют её в данное время более всего на силовой продукции — например, на бензопилах, газонокосилках, маленьких бензогенераторах и тому подобной технике. Недостатками является дороговизна изготовления (катушка с большим количеством витков весьма тонкого провода, высокие требования к изоляции, качественные мощные магниты), конструктивные сложности с регулированием момента зажигания (необходимо перемещать довольно массивную катушку). Для повышения надёжности нередко применяют конструкции с выносными трансформаторами. В этом случае первично генерируется низковольтный импульс, когда магнит проходит рядом с катушкой. Данная катушка изготавливается из небольшого количества витков более толстого провода, поэтому она проще, дешевле, и компактнее. Далее низковольтный импульс поступает на катушку зажигания, с которой и снимается высоковольтный импульс, идущий уже на свечи зажигания. В такие и подобные им системы зажигания в настоящее время вводят различные электронные компоненты с целью улучшения характеристик и смягчения недостатков, но неизменной остаётся идея генерации импульса с помощью постоянного магнита.
Система зажигания с внешним питанием
Вторым, наиболее распространённым типом систем зажигания на автомобильных моторах, являются системы с «батарейным», то есть с внешним питанием. В этом случае питание системы осуществляется от внешнего источника электроэнергии. Неотъемлемой частью системы зажигания является катушка зажигания, представляющая собой импульсный трансформатор. Основная функция катушки зажигания — генерация высоковольтного импульса на свече. Долгие десятилетия катушка на двигателе была одна, а для обслуживания нескольких цилиндров применялся высоковольтный распределитель. В последнее время типичным становится катушка на пару цилиндров или на каждый цилиндр (что позволяет разместить катушку непосредственно на свече как колпачок и отказаться от высоковольтных проводов). Также существуют системы зажигания автомобильных двигателей с двумя свечами, и, соответственно, двумя катушками на каждый цилиндр. Две свечи на цилиндр применяются исходя из соображений сокращения длины пробега фронта горения в цилиндре, что позволяет немного сдвинуть момент зажигания в раннюю сторону, и получить немного большую отдачу от двигателя. Также повышается надёжность системы. В свою очередь, системы зажигания можно разделить на системы с накоплением энергии в индуктивности, и системы зажигания с накоплением энергии в ёмкости.
Системы с накоплением энергии в индуктивности занимают доминирующие положение на технике. Основная идея — при пропускании тока от внешнего источника через первичную обмотку катушки зажигания катушка запасает энергию в своём магнитном поле, при прекращении этого тока ЭДС самоиндукции генерирует в обмотках катушки мощный импульс, который снимается со вторичной (высоковольтной) обмотки, и подаётся на свечу. Напряжение импульса достигает 20-40 тысяч вольт без нагрузки. Реально, на работающем двигателе напряжение высоковольтной части определяется условиями пробоя искрового промежутка свечи зажигания в конкретном рабочем режиме, и колеблется от 3 до 30 тысяч вольт в типичных случаях. Прерывание тока в обмотке долгие годы осуществлялось обычными механическими контактами, сейчас стандартом стало управление электронными устройствами, где ключевым элементом является мощный полупроводниковый прибор: биполярный или полевой транзистор.
Системы с накоплением энергии в ёмкости (они же «конденсаторные» или «тиристорные») появились в середине 70-х годов в связи с появлением доступной элементной базы и возросшим интересом к роторно-поршневым двигателям. Конструктивно они практически аналогичны описанным выше системам с накоплением энергии в индуктивности, но отличаются тем, что вместо пропускания постоянного тока через первичную обмотку катушки к ней подключается конденсатор, заряженный до высокого напряжения (типично от 100 до 400 вольт). То есть обязательными элементами таких систем являются преобразователь напряжения того или иного типа, чья задача — зарядить накопительный конденсатор, и высоковольтный ключ, подключающий данный конденсатор к катушке. В качестве ключа, как правило, используются тиристоры. Недостатком данных систем является конструктивная сложность, и недостаточная длительность импульса в большинстве конструкций, достоинством — крутой фронт высоковольтного импульса, делающий систему менее чувствительной к забрызгиванию свечей зажигания, характерному для роторно-поршневых двигателей.
Существуют также конструкции, объединяющие оба принципа, и имеющие их достоинства, но, как правило, это любительские или экспериментальные конструкции, отличающиеся высокой сложностью изготовления.
Важнейшим параметром, определяющим работу системы зажигания, является так называемый момент зажигания, то есть время, в которое система поджигает искровым разрядом сжатую рабочую смесь. Определяется момент зажигания как положение коленвала двигателя в момент подачи импульса на свечу относительно верхней мёртвой точки в градусах. Позднее зажигание приводит к падению мощности двигателя из-за недогорания топлива, что ухудшает экологические характеристики выхлопа и приводит к снижению экономичности (уменьшение мощности не уменьшает расход топлива). Раннее зажигание приводит к детонации, особенно при резком нажатии на педаль газа. Регулировка опережения зажигания заключается в выставлении наиболее раннего момента зажигания, еще не приводящего к детонации.
Это основные типы систем зажигания, которые используются в разных областях и по сей день.
В своей работе я хочу рассказать о устройстве, работе, основных неисправностях и пути их устранения бесконтактной системы зажигания на примере автомобиля ВАЗ – 21213 (Нива) и его модификациях.
Назначение системы зажигания
В автомобилях Нива и её модификаций с двигателями объемом 1,7 л. и 1,8 л. применяется бесконтактная система зажигания высокой энергии.
Назначением СЗ является:
-
создание между электродами свечей зажигания искры, необходимой для воспламенения горючей смеси в бензиновых двигателях;
-
подача напряжения зажигания на свечи в определённом порядке (1-3-4-2);
-
регулировка момента возникновения искры.
Принцип работы
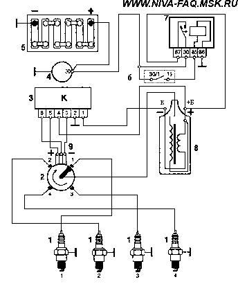
После поворота ключа в замке зажигания через контакты замка, подается напряжение на обмотку реле зажигания, контакты 85-86. Реле срабатывает и подаёт через свои контакты 30-87 напряжение +12 В на клемму катушки зажигания и на 4-й контакт коммутатора. С контактов коммутатора снимается напряжение для питания датчика Холла. При дальнейшем повороте ключа в положение "старт" валик трамблёра и экран , который жёстко закреплен на валике, начинает вращаться по часовой стрелке (экран имеет четыре окошка по количеству цилиндров двигателя). В тот момент, когда прорезь экрана находится напротив датчика Холла, на его центральном, зелёном проводе возникают управляющие импульсы тока. Они подаются на 6-ой контакт коммутатора, в котором они преобразуются в импульсы тока для первичной обмотки катушки зажигания, контакт К. Коммутатор работает как ключ, включая и отключая цепь первичной обмотки катушки зажигания своим выходным транзистором. В момент выключения происходит прерывание тока в цепи первичной обмотки катушки. В этот же момент во вторичной обмотке катушки зажигания индуцируется ток высокого напряжения, не менее 20 кВ, который по высоковольтному проводу подаётся на центральный контакт крышки распределителя зажигания. Далее ток проходит по угольку на центральный контакт ротора. С центрального контакта проходит через помехоподавляющий резистор к наружному контакту ротора. От наружного контакта ротора к боковым электродам . От боковых электродов на высоковольтные провода и далее к свечам зажигания. Между электродами свечей образуется электрический пробой. Возникает искра, которая поджигает топливовоздушную смесь.
Рис. 1. Принципиальная схема зажигания. 1 - свечи зажигания 2 - датчик-распределитель 3 – коммутатор 4 – генератор 5 – аккумулятор 6 - замок зажигания 7 - реле зажигания 8 - катушка зажигания
Устройство элементов системы зажигания
Катушка зажигания
Типа 27.3705 с разомкнутым магнитопроводом, маслонаполненная, герметизированная. Реже используются катушки залитые компаундом. Сопротивление первичной обмотки при 25oС должно быть 0,45 ± 0,05 Ом, вторичной – 5 ± 0,5 кОм.
Рис. 2. Катушка зажигания. 1 – изолятор; 2 – корпус; 3 - изоляционная бумага обмоток; 4 - первичная обмотка; 5 - вторичная обмотка; 6 - клемма вывода первичной обмотки (обозначения "1", "-", "К"); 7 - контактный винт; 8 - центральная клемма для провода высокого напряжения; 9 – крышка; 10 - клемма подвода питания (обозначения "+Б", "Б", "+", "15"); 11 - контактная пружина; 12 - скоба крепления; 13 - наружный магнитопровод; 14 – сердечник;
Катушка зажигания выполняет функцию генератора импульсов высокого напряжения. Она работает по принципу трансформатора, имеет вторичную обмотку - тонкий провод с большим количеством витков, намотанный на железный сердечник, и первичную обмотку - толстый провод с малым количеством витков, намотанный поверх вторичной обмотки. При прохождении тока по первичной обмотке катушки, в ней создается магнитное поле. При размыкании цепи первичной обмотки коммутатором магнитный поток также прекращается, в результате чего в обеих обмотках индуцируется напряжение, которое во вторичной обмотке составляет не менее 20 кВ, а в первичной не более 500 В.
Можно ли использовать для бесконтактной системы зажигания катушку от контактной системы зажигания (ВАЗ 2101 - 2107)? Можно, но высокой энергии зажигания уже не получить, т. к. у "классических" катушек сопротивление первичной обмотки составляет 3-3,5 Ом, что в 6-8 раз больше, чем у систем с высокой энергией. Поэтому запуск двигателя может оказаться невозможным, если в двигателе высокая степень сжатия, а температура воздуха пониженная и/или топливовоздушная смесь обеднённая.
Характеристики
Тип файла документ
Документы такого типа открываются такими программами, как Microsoft Office Word на компьютерах Windows, Apple Pages на компьютерах Mac, Open Office - бесплатная альтернатива на различных платформах, в том числе Linux. Наиболее простым и современным решением будут Google документы, так как открываются онлайн без скачивания прямо в браузере на любой платформе. Существуют российские качественные аналоги, например от Яндекса.
Будьте внимательны на мобильных устройствах, так как там используются упрощённый функционал даже в официальном приложении от Microsoft, поэтому для просмотра скачивайте PDF-версию. А если нужно редактировать файл, то используйте оригинальный файл.
Файлы такого типа обычно разбиты на страницы, а текст может быть форматированным (жирный, курсив, выбор шрифта, таблицы и т.п.), а также в него можно добавлять изображения. Формат идеально подходит для рефератов, докладов и РПЗ курсовых проектов, которые необходимо распечатать. Кстати перед печатью также сохраняйте файл в PDF, так как принтер может начудить со шрифтами.















