125876 (690730), страница 6
Текст из файла (страница 6)
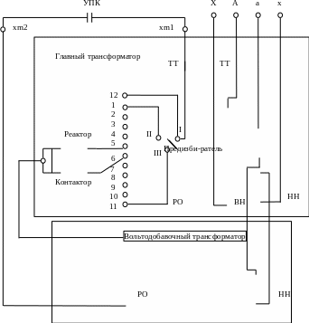
Р
исунок 3 -Принципиальная схема соединения обмоток.
Таблица 11 - Технические данные трансформатора.
| Степени | Полна мо ност Т В | Обмотка ВН | Обмотка НН | Электрод (фаза печи) | Без УПК | СУПК | |||||||||||
| Напр кВ | Ток | Напр. Т В | Напр. В В | Напр. Т В | Ток к | Ток к | Плотн. тока к м2 | Плотн. провод., кем | Cos φ | Реакт. сопрот., .м Ом | Реакт. сопрот., м Ом | Cos φ | |||||
| 1 | 8333 | 35 | 238,1 | 280 | 140 | 420 | 19,84 | 34,36 | 86,8 | 0,1427 | 0,8647 | 3.545 | 2,602 | 0,9295 | |||
| 2 | - | - | - | - | 126 | 406 | 20,52 | 35,34 | 89,6 | 0,1516 | 0,8609 | 3,356 | 2,413 | 0,9307 | |||
| 3 | - | - | - | - | -2 | 392 | 21,26 | 36,82 | 93,0 | 0,1627 | 0,8553 | 3,184 | 2,241 | 0,9312 | |||
| 4 | - | - | - | - | 98 | 378 | 22,04 | 38,17 | 96,4 | 0,1749 | 0,84792 | 3,032 | 2,089 | 0,9309 | |||
| 5 | 8333 | - | 238,1 | - | 84 | 364 | 22,89 | 39,65 | 100,2 | 0,1887 | 0,8378 | 2,894 | 1,957 | 0,9297 | |||
| 6 | 8012 | - | 228,9 | - | 70 | 350 | - | - | - | 0,1962 | 0,8330 | 2,820 | 1.877 | 0,9297 | |||
| 7 | 7691 | - | 219,7 | - | 56 | 336 | - | - | - | 0,2044 | 0,8273 | 2,748 | 1,805 | 0,9295 | |||
| 8 | 7371 | - | 210,6 | - | 42 | 322 | - | - | - | 0,2133 | 0,8207 | 2,678 | 1,735 | 0,9290 | |||
| 9 | 7050 | - | 201,4 | - | 28 | 308 | - | - | - | 0,2230 | 0,8130 | 2.6- | 1,668 | 0,9282 | |||
| 10 | 6730 | - | 192,3 | - | 14 | 294 | - | - | - | 0,2336 | 0,80939 | 2,546 | 1,603 | 0,9272 | |||
| 11 | 6409 | - | 183,1 | - | 0 | 280 | - | - | - | 0,2453 | 0,7932 | 2,483 | 1,540 | 0,9259 | |||
| 12 | - | - | - | - | 0 | 280 | - | - | - | - | - | - | - | - | |||
| 13 | 6409 | - | 183,1 | - | 0 | 280 | - | - | - | 0,2453 | 0,7932 | 2,483 | 1,540 | 0,9259 | |||
| 14 | 6089 | - | 174,0 | - | 14 | 266 | 0,2582 | 0,7803 | 2,422 | 1.479 | 0,9242 | ||||||
| 15 | 5768 | - | 164,8 | - | 28 | 252 | - | - | - | 0,2725 | 0,7651 | 2,363 | 1.420 | 0,9221 | |||
| 16 | 5448 | - | 155,7 | - | 42 | 238 | - | - | - | 0,2885 | 0,7468 | 2,305 | 1.362 | 0,9196 | |||
| 17 | 5127 | - | 146,5 | - | 56 | 224 | - | - | - | 0,30-66 | 0,7239 | 2,250 | 1,307 | 0,9162 | |||
| 18 | 4807 | - | 137,3 | - | 70 | 210 | - | - | - | 0,3270 | 0,6957 | 2,197 | 1,254 | 0,9120 | |||
| 19 | 4486 | - | 128,2 | - | 84 | 196 | 0,3504 | 0,6598 | 2,144 | 1,201 | 0,9072 | ||||||
| 20 | 4166 | - | -9,0 | - | 98 | 182 | - | - | - | 0,3773 | 0,6127 | 2,095 | 1,152 | 0,9006 | |||
| 21 | 3846 | - | 109,9 | - | -2 | 168 | - | - | - | 0,4088 | 0,5484 | 2,046 | 1,103 | 0,8926 | |||
| 22 | 3525 | - | 100,7 | - | 126 | 154 | - | - | - | 04459 | 0,4536 | 1,989 | 1,046 | 0,8847 | |||
| 23 | 3205 | 35 | 91,6 | 280 | 140 | 140 | 22,89 | 39,65 | 100,2 | 0,4905 | 0,2874 | 1,953 | 1,010 | 0,8699 | |||
Система очистки и дожигания отходящих газов
Система предназначена для очистки и дожигания технологических газовпечи и состоит: камеры дожигания; панель подачи сжиженного газа; осадительная камера; заслонка поворотная; клапан ДП - 600; клапан ДП - 1000.
Камера дожигания.















