125041 (690250)
Текст из файла
-
Литературный обзор
-
Автоматизация процессов селективной очистки за рубежом
-
Депарафинизация селективным растворителем
Фирма «Икотрон»
Автоматизированная система управления процессом депарафинизации селективным растворителем предназначена для максимизации выхода депарафинированных масляных фракций и снижения удельного расхода энергоресурсов. Средства управления по ограничениям на основе математической модели процесса позволяют довести до максимума подачу сырья, оптимизировать расход растворителя и уменьшить энергорасходы. Схема управления представлена на рисунке 1 [1].
Система регулирования температуры и отношения растворитель/сырье устанавливает подачу разбавленного растворителя и его температуру в кристаллизаторе. Средства управления на основе модели процесса определяют оптимальную температуру и отношение растворитель/сырье исходя из свойств сырья.
Система регулирования вязкости сырья оптимизирует подачу разбавляющего растворителя для обеспечения заданной вязкости смеси. Средства охлаждения управляют профилем температуры в кристаллизаторе с целью повышения скорости фильтрации и улучшения условий процесса кристаллизации.
Система управления подачей сырья и переключением аппаратов предусматривает выбор условий, обеспечивающих максимальную подачу сырья в пределах, ограниченных процессами фильтрации, охлаждения и разделения продуктов. Средства управления переключения сырья основаны на использовании пакета программ динамического регулирования по ключевому компоненту сырья и соответствующим технологическим параметрам.
Система регулирования процесса фильтрации управляет промывкой и подачей разбавляющего растворителя в оптимальном количестве исходя из свойств перерабатываемого сырья и технологических условий. Нагрузку фильтра оптимизируют изменением скорости фильтрации или подачей рецикла. На установках депарафинизации, оснащенных фильтрами малой производительности, проводят оптимизацию процесса горячей фильтрации.
I – хладагент, II – растворитель на промывку, III – парафин на хранение, IV – депарафинированное масло на хранение; 1 – секция охлаждения, 2 – секция криогенного охлаждения, 3 – секция фильтрации, 4 - секция отделения парафина, 5 – осушка растворителя, 6 – управление подачей сырья/максимилизация, 7 – ограничения, 8 – регулировка равномерности подачи сырья и уровня фильтрата в приемнике, 9 – регулирование подачи растворителя, 10 – регулирование температуры и подачи растворителя, 11 – регулирование вязкости сырья, подаваемого на фильтр, 12 – регулирование скорости охлаждения, 13 – регулирование режима промывки фильтра, 14 – оптимизация узла очистки парафина, 15 – регулирование нагрузки
Рисунок 1 – Схема управления установкой депарафинизации селективным растворителем «Икотрон» [1]
Система управления секцией разделения продуктов снижает удельный расход энергии путем оптимизации условий разделения депарафинированной масляной фракции и парафиновой лепешки, меняя давление, подачу рецикла и пара на отпарку. Оптимизация печи проводится методом упреждающего регулирования и регулирования по ограничениям.
Регулирование системы охлаждения позволяет снизить удельный расход энергии и увеличить производительность установки. Производительность системы охлаждения может быть максимизированна с учетом ограничений процесса. Для защиты компрессора при низких нагрузках системы охлаждения используют средства противоположного регулирования.
Экономические показатели. Когда удается увеличить подачу сырья на 10%, выход депарафинизированного масла возрастает обычно на 1-2%. Средний срок окупаемости – от 4 месяцев до 2 лет.
-
Депарафинизация селективным растворителем
Фирма «КОМБАСТШН ЭНДЖИНИРИНГ СИМКОН»
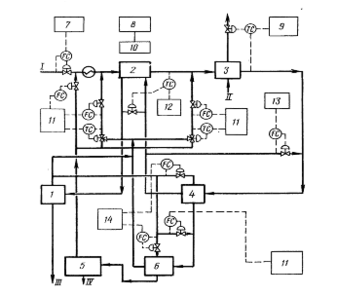
Система SSDES/OT (Simkon Solvent Dewaxing Expert System and Optimization Technology), реализующая экспертную систему и технологию оптимизации, обеспечивает максимальное извлечение соответствующего ТУ обеспарафиненного продукта при минимальном расходе энергии. Она применяется для повышения производительности по сырью и оптимизации использования растворителя. Схема управления установкой представлена на рисунке 2 [1].
Система максимизации подачи сырья действует в пределах, допускаемых ограничениями. Средства локальной оптимизации максимизируют охлаждение и производительность фильтров в реальном масштабе времени.
Система переключения сырья снижает время, необходимое для достижения новых рабочих условий при переключении потоков сырья, чтобы уменьшить количество некондиционного продукта и повысить продолжительность рабочего цикла.
Система регулирования температуры застывания депарафинизированного продукта обеспечивает заданное качество его по этому параметру при максимально допустимой температуре фильтрации, доводя до минимума расход хладагента.
I – сырье (рафинат), II – хладагент, III – депарафинированное масло,
IV – парафиновый гач; 1 – секция отделения депарафинированного масла, 2 – теплообменники труба-в-трубе, 3 – холодильники труба-в-трубе, 4 – фильтры для отделения парафина, 5 – секция выделения парафинового гача, 6 – повторное фильтрование, 7 – максимизация подачи сырья, 8 – регулирование переключения подачи сырья, 9 – регулирование температуры потери текучести, 10 – линейное измерение задания, 11 – регулирование разбавления, 12 – регулирование в системе охлаждения, 13 – регулирование коэффициента рециркуляции фильтрата, 14 – регулирование промывки фильтра
Рисунок 2 – Схема управления установкой депарафинизации селективным растворителем «КОМБАСТШН ЭНДЖИНИРИНГ СИМКОН» [1]
Регулирование температуры в системе охлаждения обеспечивает равномерную кристаллизацию парафина благодаря поддержанию заданной скорости охлаждения сырья. Средства упреждающего регулирования устанавливают потоки холодного фильтрата и давление хладагента в холодильниках.
Система регулирования подачи разбавляющего растворителя обеспечивает поддержание вязкости на заданном уровне для протекания процессов кристаллизации и фильтрации в оптимальных условиях, повышая до максимума производительность установленных фильтров и снижая затраты на регенерацию растворителя.
Программа управления загрузкой растворителя помогает оператору определять нарушение баланса в производстве сухого и влажного растворителя, а также исключает чрезмерные потери растворителя.
Средства управления подачей орошения и отпаркой в узле разделения снижают расход энергоресурсов, обеспечивая содержание растворителя в продукте на заданном уровне. Средства управления соотношением потоков и контуры упреждающего регулирования компенсируют изменение подачи сырья в отпарную колонну.
Система управления компрессорами для сжатия хладагента и инертного газа минимизирует расход энергии путем снижения рециркуляции газов при пониженных нагрузках.
Экономические показатели. Максимизация подачи сырья позволяет повысить производительность установки на 5%. Снижение производительности выхода некондиционного продукта при переключениях сырья и увеличение степени извлечения повышают выходы целевых продуктов в среднем на 2%. Возможно сокращение расхода энергии на 6%.
Система реализована на нескольких установках [1].
-
-
Верхний уровень АСУТП
1.2.1 SCADA-системы на верхнем уровне АСУТП
Самый верхний уровень любой автоматизированной системы - это, конечно, человек. Однако в современной технической литературе под верхним уровнем понимается комплекс аппаратных и программных средств, выполняющих роль полуавтоматического диспетчерского узла АСУТП, ядром которого служит ПК или более мощный компьютер. Человек-оператор входит в систему как одно из функциональных звеньев верхнего уровня управления. Такой подход имеет и положительные, и отрицательные стороны. Положительный момент состоит в том, что круг обязанностей оператора в таком случае заранее определен, и от него не требуется детального знания технологического процесса. Другими словами, управлять процессом сможет не только квалифицированный технолог. Отрицательные же стороны - следствие того, что уменьшается гибкость управления за счет снижения влияния на процесс [2].
В связи с этим разработчикам АСУТП приходится учитывать дополнительные требования. Необходимо не только принять во внимание аппаратную составляющую процесса, не только подобрать режимы работы оборудования, но и разработать надежное и корректно работающее ПО. Конечно, оптимальный вариант - это такая организация работы, когда одна и та же группа разработчиков отвечает и за технологическую карту процесса, и за подбор и отладку оборудования, и за разработку ПО. В таком случае разработчики должны быть одинаково сильны и в технологии конкретного процесса, и в применении специального оборудования, и в написании сложных управляющих, сервисных и коммуникационных программ. Однако подобрать такую команду бывает затруднительно.
Для упрощения разработки программной составляющей АСУТП сейчас используются так называемые программы ММI (Man-Machine Interface - интерфейс человек-машина) и SCADA (Supervisory Control and Data Acquisition - диспетчерское управление и сбор данных). Применение этих пакетов позволяет вести автоматизированную разработку ПО АСУТП; осуществлять в реальном времени контроль и управление технологическим процессом; получать и обрабатывать информацию о процессе в удобном виде.
Самый захватывающий и на первый взгляд простой этап при использовании SCADA-систем - это моделирование технологического процесса на экране монитора. Графический аналогичный Windows интерфейс системы интуитивно понятен и прост. Для установки исполнительных механизмов, электродвигателей, клапанов, емкостей, трубопроводов и прочего используемого в технологическом процессе оборудования достаточно щелчка мышью. Привязка параметров оборудования к потребностям процесса также проста, выполняется за несколько щелчков мышью. Глобальные и «тактические» параметры процесса заносятся в формы, организованные в виде таблиц или баз данных. Устанавливаются стандартные органы управления процессом, организуется опрос датчиков контроля. После чего можно щелкнуть мышью по кнопке «Пуск» и запустить работу технологического процесса. Так происходит в теории или при демонстрации возможностей конкретной SCADA-системы. Но на практике все сложнее [2].
Разработка АСУТП, использующих SCADA-системы, вне зависимости от процесса и конкретного пакета SCADA подразумевает следующие основные этапы:
-
разработка архитектуры системы в целом. АСУТП строится в клиент-серверной архитектуре. Определяется функциональное назначение отдельных узлов автоматизации и их взаимодействие;
-
создание прикладной системы управления каждым узлом автоматизации (вернее, алгоритма автоматизированного управления этим узлом);
-
анализ и устранение аварийных ситуаций;
-
решение вопросов взаимодействия между уровнями АСУТП; подбор линий связи, протоколов обмена; разработка алгоритмов логического взаимодействия различных подсистем;
-
решение вопросов возможного наращивания или модернизации системы;
-
создание интерфейсов оператора;
-
программная и аппаратная отладка системы.
Все эти вопросы необходимо решать на этапе проектирования и создания именно верхнего уровня АСУТП, иначе могут возникнуть ситуации, когда разнообразные функциональные модули технологического процесса будет затруднительно увязать с единой по идеологии и техническому воплощению системой управления. Использование системы SCADA позволяет вполне успешно провести все вышеперечисленные этапы проектирования и отладки.
1.2.2 Как работают SCADA-системы
SCADA-пакеты состоят из нескольких программных блоков: модули доступа и управления, сигнализации, базы данных реального времени, базы данных и модули ввода-вывода и аварийных ситуаций.
Главное требование к SCADA-системам - корректная работа в режиме реального времени. Причем главным приоритетом при передаче и обработке обладают сигналы, поступающие от технологического процесса или на него и влияющие на его протекание. Они имеют приоритет даже больший, чем обращение к диску или действия оператора по перемещению мыши или сворачиванию окон. Для этих целей многие пакеты реализованы с применением операционных систем ОС реального времени, однако в последнее время все больше разработчиков создает свои SCADA-продукты на платформе Microsoft Windows NT, встраивая в нее подсистемы жесткого реального времени RTX (Real Time Extension). При таком подходе можно использовать Windows NT как единую ОС при создании многоуровневых систем, задействовать стандартные функции Win32 API и строить интегрированные информационные системы – АСУП [2].
Характеристики
Тип файла документ
Документы такого типа открываются такими программами, как Microsoft Office Word на компьютерах Windows, Apple Pages на компьютерах Mac, Open Office - бесплатная альтернатива на различных платформах, в том числе Linux. Наиболее простым и современным решением будут Google документы, так как открываются онлайн без скачивания прямо в браузере на любой платформе. Существуют российские качественные аналоги, например от Яндекса.
Будьте внимательны на мобильных устройствах, так как там используются упрощённый функционал даже в официальном приложении от Microsoft, поэтому для просмотра скачивайте PDF-версию. А если нужно редактировать файл, то используйте оригинальный файл.
Файлы такого типа обычно разбиты на страницы, а текст может быть форматированным (жирный, курсив, выбор шрифта, таблицы и т.п.), а также в него можно добавлять изображения. Формат идеально подходит для рефератов, докладов и РПЗ курсовых проектов, которые необходимо распечатать. Кстати перед печатью также сохраняйте файл в PDF, так как принтер может начудить со шрифтами.















