124151 (689867)
Текст из файла
Самарский государственный технический университет
Кафедра Химическая технология и промышленная экология
КУРСОВАЯ РАБОТА
по курсу «Техническая термодинамика и теплотехника»
Вариант №9
Выполнила студентка III-ХТ-2
Леолько Анна Сергеевна
Проверила старший преподаватель кафедры Химическая технология и промышленная экология СамГТУ
Финаева Наталья Викентьевна
Самара, 2004
Содержание:
1.Введение
2. Постановка задачи
3.Описание технологической схемы
4. Технологический расчёт
4.1 Подготовка исходных данных по топливному газу и водяному пару
4.2. Расчет процесса горения в печи
4.3. Тепловой баланс печи, определение КПД печи и расхода топлива
4.4 Тепловой баланс котла-утилизатора (анализ процесса парообразования)
4.5 Тепловой баланс воздухоподогревателя7
4.6 Тепловой баланс скруббера (КТАНа)
4.7. Расчет энергетического КПД тепло-утилизационной установки
4.8. Расчет эксергетического КПД процесса горения
5. Заключение
1.Введение
Начиная с 1960 года, потребление энергетических ресурсов в промышленно-развитых странах мира существенно выросло: угля в 1,7 раза; нефти в 2,7 раза; газа в 3,8 раза и электрической энергии в 4,2 раза. Анализ показывает, что, начиная с 60-х. годов уровень потребления ресурсов во всём мире каждые 20 лет приблизительно удваивается. Примерно 30% энергопотреблений можно обеспечить только лишь за счёт грамотной энергосберегающей политики. Экономия энергоресурсов становится основным источником обеспечения энергией различных отраслей народного хозяйства. Необходимость экономии обусловлена двумя причинами:
1)ограниченность природных ресурсов;
2)экономическое положение (капитальные затраты на экономию 1 тонны в год условного топлива в несколько раз ниже, чем на добычу природного топлива и транспортировку).
Топливно-энергетические ресурсы (ТЭР)
В соответствии с действующими в нашей стране документами, положениями и формами Государственного комитета по стандартизации, все топливно-энергетические ресурсы разделяются на 8 групп:
1. Природные топлива
2. Природные энергетические ресурсы
3. Продукты переработки топлива и нефти
4. Горючее (побочные энергоресурсы)
5. Электроэнергия
6. Тепловая энергия
7. Сжатый воздух
8. Доменное литьё
Структура потребления энергоресурсов в химической отрасли
Анализ статической информации за последнее десятилетие показывает, что доля топливно-энергетических ресурсов, потребляемой в химической отрасли составляет = 1/5 часть от всех энергоресурсов, потребляемых в промышленности. Нефтехимия и нефтепереработка потребляют = 50% топливно-энергетической отрасли.
Масштабы потребления топливно-энергетических ресурсов нефтеперерабатывающими заводами(14 млн. тонн):
1. Топливо 61,5%
2. Водяной пар 23,2%
3. Горячая вода 6,5%
4. Электроэнергия 6,53%
5. Сырьё и реагенты 1,9%
Потребление топливно-энергетических ресурсов в химической промышленности
Таблица 1
| Тепловая энергия | Электроэнергия | Прямое топливо | ||
| от 48 до 52% | от 38 до 46% | от 10 до 12% | ||
| Осуществление технологических процессов | Другие потребности | |||
| 75% | 25% | |||
Анализ статистической информации по потреблению энергоресурсов в различных отраслях народного хозяйства показывает, что удельные затраты в химической отрасли в 2,5 - 3 раза выше. Это можно объяснить несколькими факторами.
Первая причина заключается в том, что в химической технологии требуется больше энергии (это обусловлено особенностью химической реакции, проявляющейся в наличии теплового эффекта).
Вторая причина заключается в том, что на стадии предварительной подготовки сырья, основной стадии производства и на стадии выделения целевого продукта расходуется тепловая, электрическая и механическая энергии.
Третья причина заключается в том, что при проектировании и в процессе эксплуатации химико-технологических установок, основное внимание сосредоточено на обеспечении наибольшей производительности и достижении высокого качества продукта.
Применительно к химической промышленности, экономия энергетических ресурсов должна осуществляться по следующим направлениям:
1. Энергетическое совершенствование химической технологии процессов и аппаратов
2. Улучшение энергоснабжения химических предприятий
3. Использование вторичных энергетических ресурсов
4. Совершенствование управления энергетикой предприятия
5. Создание химико-энергетических систем
Цель энергосберегающей политики химической технологии - это не только снижение роста энергопотребления, но и компенсация увеличения расхода топлива и энергии, в связи с повышением качества продукции, увеличением глубины переработки исходного сырья, увеличением производительности, улучшением условий труда, проведением природоохранных мероприятий.
Совершенствование энергетики химических предприятий связано с решением сложных комплексов технических, технико-экономических и организационных проблем. Одно из эффективных направлений организационного характера состоит в обследовании энергохозяйства химических предприятий.
2. Постановка задачи
Проанализировать работу печи перегрева водяного пара и для эффективности использования теплоты первичного топлива, предложить тепло-утилизационную установку вторичных энергоресурсов.
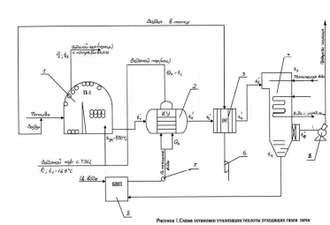
3.Описание технологической схемы
Печь перегрева водяного пара на установке производства стирола предназначена для повышения температуры насыщенного водяного пара до необходимой по технологии величины. Источником теплоты является реакция окисления (горения) первичного топлива. Образующиеся при горении дымовые газы отдают свою теплоту в радиационной, а затем конвекционной камерах сырьевому потоку (водяному пару). Перегретый водяной пар поступает к потребителю, а продукты сгорания покидают печь, имея достаточно высокую температуру (450-500°С).
Для повышения эффективности использования теплоты первичного топлива на выходе из печи установлена утилизационная установка, состоящая из котла–утилизатора (КУ), воздухоподогревателя и КТАНа.
Теплоносителем в КУ являются дымовые газы, покинувшие печь. В результате протекания процесса теплообмена в котле - утилизаторе температура дымовых газов снижается от 4500С до 2100С. Питательная вода поступает в КУ с блока водоподготовки, пройдя необходимую очистку от солей жёсткости и деаэрацию. На выходе из котла - утилизатора образуется водяной пар (насыщенный). Параметры работы КУ выбираются таким образом, чтобы температура полученного пара соответствовала температуре входа в печь, так как образовавшийся поток вводится в основной поток, поступающий с ТЭЦ. За КУ установлен воздухоподогреватель, служащий для подогрева воздуха, подаваемого в топку для обеспечения процесса горения.
После воздухонагревателя дымовые газы поступают в контактный аппарат с активной насадкой (КТАН), где их температура снижается от … до температуры ….Съем теплоты дымовых газов осуществляется за счет дымососа, а воздуха - за счет работы вентилятора.
Рис. 1:
1-печь перегрева водяного пара; 2-котёл утилизатор; 3-воздухоподогреватель; 4-скруббер; 5-дыосос; 6-воздуходувка; 7-насос; 8-блок водоподготовки.
Температура водяного пара: t1-на входе в печь; t2-на выходе из печи.
Температура дымовых газов: tух - на выходе из печи; t1'- на входе в КУ; t2'- на выходе из КУ; t3’ - на входе в ВП; t4’-на выходе из ВП; t5’- на входе в скруббер; t6’- на выходе из скруббера.
4. Технологический расчёт
4.1 Подготовка исходных данных по топливному газу и водяному пару
Таблица 2
| Состав газа, %об | Давление (изб), МПа | Барометрическое давление, кПа | Температура газа, 0С | Расход газа при н.у., м3/ч | ||||
| СН4 | С2Н6 | С3Н8 | С4Н10 | N2 | ||||
| 98,3 | 0,30 | 0,10 | 0,20 | 1,10 | 0,120 | 100,0 | 10 | 2300 |
Свойства топливного газа
Таблица 3
| Компонент | Мольная доля (yi) | Молярная масса (Мi), кг/кмоль |
| метан | 0,983 | 16 |
| этан | 0,003 | 30 |
| пропан | 0,001 | 44 |
| бутан | 0,002 | 58 |
| азот | 0,011 | 28 |
1) Расчёт абсолютного и парциальных давлений компонентов топливного газа:
Рабс = Рбар + Ризб = 0,12*106 + 100*103=0,22*106 Па = 2,2426ата = 2,2426кгс/см2;
Парциальные давления:
Р(метан) = Рабс*у(метан) = 0,983* Рабс = 216,26кПа = 2,2045ат;
Р(этан) = Рабс*у(этан) = 0,003* Рабс = 0,66кПа = 0,0067278ат;
Р(пропан) = Рабс*у(пропан) = 0,001* Рабс = 0,22кПа = 0,0022426ат;
Р(бутан) = Рабс*у(бутан) = 0,002* Рабс=0,44кПа = 0,00448522ат;
Р(азот) = Рабс*у(азот) = 0,011* Рабс = 2,42кПа=0,0246687ат.
2) Абсолютная температура газа:
Т = Т0+t = 273+10 = 283К
3) Определение плотности и удельного объёма газа при н.у.
;
;
;
где yi – мольная доля компонента в смеси;
Mi – молярная масса i–го компонента;
Mcm – молярная масса смеси;
cm – плотность смеси при н.у.;
V0cm – удельный объем смеси при н.у..
Мсм = 0,983*16+0,003*30+0,001*44+0,002*58+0,011*28 = 16,286 кг/кмоль;
cm = 16,286/22,4 = 0,727 кг/м3;
v0cm =1/cm =1,375м3/кг.
4) Определение массовах концентраций компонентов:
ŷ(метан) = у(метан)*М(метан)/Мсм=0,983*16/16,286=0,966;
ŷ(этан) = у(этан)*М(этан)/Мсм = 0,003*30/16,286=0,0055;
ŷ(пропан) = у(пропан)*М(пропан)/Мсм = 0,001*44/16,286=0,0027;
ŷ(бутан) = у(бутан)*М(бутан)/Мсм = 0,002*58/16,286=0,0071;
ŷ(азот) = у(азот)*М(азот)/Мсм=0,011*28/16,286=0,0187.
5) Определение расхода газа при рабочих условиях:
GP,T = G0*P0*T/P*T0 = 2300*105*283/0,22*106*273 = 1083,75 м3/ч
Определение свойств водяного пара
Известно, что
производительность печи по водяному пару G=4,03кг/с
давление пера на входе Р1=0.5 МПа ≈ 5 бар = 5,1ат
температура пара на входе в печь t1=151ºС
температура пара на выходе из печи t2=550ºС
Рассчитаем температуру кипения:
ts=100* 4√p=150,2ºC
По таблице Вукаловича определяем свойства кипящей воды и сухого насыщенного пара:
Таблица 4
| t,ºC | Р=5 бар | ||
| 550 | ts=151,85 V`=0.0010928 V”=0.37481 h`=640,1 h”=2748,5 S`=1,8604 S”=6.8215 | ||
| V | h | S | |
| 0.7575 | 3594.7 | 8.2222 | |
Изменение энтальпии: Δh=h-h”=3594.7-2748.5=846.2кДж/кг
ΔН=GΔh=4,03*846,2= 3410,186кДж/с – изменение энтальпии, приходящееся на 4,03кг.
Изменение энтропии: Δs=s-s”=8.2222-6.8215 =1,4007кДж/кг*град
ΔS=Δs*G=4,03*1,4007=5,645кДж/град*с
Изменение внутренней энергии:ΔU=Cv(T2-T1)
Cv=Cp-R
Tср=(Т1+Т2)/2=(151+550)/2=350,50С=623,5К
Ср=1,67+0,63*10-3*Т=2,063кДж/кг*К
Cv=2,063 -8,314*10-3/18=0,114кДж/кг*К
Характеристики
Тип файла документ
Документы такого типа открываются такими программами, как Microsoft Office Word на компьютерах Windows, Apple Pages на компьютерах Mac, Open Office - бесплатная альтернатива на различных платформах, в том числе Linux. Наиболее простым и современным решением будут Google документы, так как открываются онлайн без скачивания прямо в браузере на любой платформе. Существуют российские качественные аналоги, например от Яндекса.
Будьте внимательны на мобильных устройствах, так как там используются упрощённый функционал даже в официальном приложении от Microsoft, поэтому для просмотра скачивайте PDF-версию. А если нужно редактировать файл, то используйте оригинальный файл.
Файлы такого типа обычно разбиты на страницы, а текст может быть форматированным (жирный, курсив, выбор шрифта, таблицы и т.п.), а также в него можно добавлять изображения. Формат идеально подходит для рефератов, докладов и РПЗ курсовых проектов, которые необходимо распечатать. Кстати перед печатью также сохраняйте файл в PDF, так как принтер может начудить со шрифтами.















