123958 (689734), страница 4
Текст из файла (страница 4)
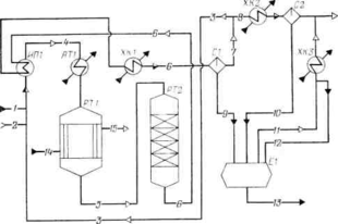
Схема потоков процесса получения циклогексана
Рис. 2.2.
1 — бензол; 2 — азотоводородная смесь; 3 — циркуляционный газ; 4—7 — газовая смесь; S — продувочные газы; 9, 10, 12 — циклогексан; 11— танковые газы; 13 — готовый продукт; 14 — конденсат; 15 — водяной пар;
ИП1—испаритель бензола; ATI — подогреватель; РТ1, РТ2 — реакторы; ХК1—ХКЗ — холодильники-конденсаторы; С1, С2 — сепараторы; Е1 —сборник циклогексана
Исходные данные:
-
годовая производительность по циклогексану 65000 т;
-
годовой фонд рабочего времени 8400 ч;
-
состав технического бензола (w, %): С6Н6 — 99,91; С6Н5СНз -0,03; С6Н11СНз —0,03; С5Н9СН3 — 0,02; C7H16 —0,01;
-
потери циклогексана с продувочными и танковыми газами 0,2%;
-
объемное отношение компонентов на входе в реактор первой ступени Н2: N2: С6Н6=5,5 : 2,5 : 1,0;
-
степень конверсии бензола в циклогексан, %: в реакторе первой ступени (уточняется расчетом)—90—95; в реакторе второй ступени •— 100;
-
температура в зоне катализа реактора первой ступени 180°С;
-
давление в реакторе первой ступени 1,9 МПа;
-
температура конденсации 35 °С; давление в сепараторе С1 1,7 МПа.
2.5.1 Состав газовой смеси на входе в реактор первой ступени
Часовая производительность по циклогексану с учетом 0,2% потерь: (65000-1000/8400) * 1,002=7753,6 кг/ч или 7753,6-22,4/84 = 2067,6 м³/ч.
По уравнению реакции
С6Н6+ЗН2 ↔ С6Н12
расходуется:
бензола: 2067,6 м³/ч или 7199,7 кг/ч;
водорода: 3*2067,6 =6202,8 м³/ч или 553,8 кг/ч.
Расход технического бензола:
7199,7*100/99,91=7206,6 кг/ч.
Рассчитаем состав технического бензола по компонентам (поток 1):
| С6Н6 | С6Н5СНз | С6Н11СНз | C5H9СН3 | С7Н16 | ∑ | |
| Wi,% | 99,91 | 0,03 | 0,03 | 0,02 | 0,01 | 100,0 |
| m, кг/ч | 7199,7 | 2,33 | 2,33 | 1,55 | 0,77 | 7206,6 |
| Mi, кг/кмоль | 78 | 92 | 98 | 84 | 100 | - |
| V, м³/ч | 2067,6 | 0,57 | 0,53 | 0,41 | 0,17 | 2069,3 |
В соответствии с заданным объемным отношением компонентов в реактор первой ступени подают:
водорода: 2067,6*5,5=11371,8 м³/ч;
азота: 2067,6*2,5 = 5169,0 м³/ч;
остается водорода в циркуляционном газе после реактора второй ступени:
11371,8 – 6202,8=5169 м³/ч;
выходит после реактора первой ступени азотоводородной смеси:
5169+5169=10338 м³/ч
Определяем объемную долю циклогексана в циркуляционном газе с учетом частичной конденсации циклогексана из газовой смеси. Давление насыщенного пара циклогексана при 35°С составляет рп=20,4*10³ Па /8/. При давлении газовой смеси в сепараторе рсм=17*10³ Па объемная доля циклогексана в циркуляционном газе:
φ=(рп/рсм)*100= [20,4*10³/(17,0*10)]*100=1,2%.
Пренебрегая для упрощения расчета растворимостью азота и водорода в циклогексане, находим количество циклогексана в газовой смеси на входе в реактор первой ступени:
10338*1,2/(100,0—1,2) = 125,6 м³/ч или 471,0 кг/ч.
Состав газовой смеси на входе в реактор первой ступени определяем, суммируя количество компонентов в потоке 1 и рассчитанные количества циклогексана, водорода и азота. Примеси, содержащиеся в техническом бензоле:
0,57+0,53+0,41+0,17=1,68 м³/ч или 2,33+2,33+1,55 + + 0,77=6,98 кг/ч
Состав газовой смеси на входе в реактор первой ступени (поток 4):
| С6Н6 | С6Н12 | Н2 | N2 | примеси | ∑ | |
| V, м³/ч | 2067,6 | 125,6 | 11371,8 | 5169 | 1,68 | 18735,7 |
| φ, % | 11,03 | 0,67 | 60,7 | 27,59 | 0,01 | 100,0 |
| m, кг/ч | 7199,7 | 471 | 1015,3 | 6461,2 | 6,98 | 15154,2 |
| Wi,% | 47,51 | 3,11 | 6,7 | 42,64 | 0,04 | 100,0 |
Принимают, что степень конверсии бензола в реакторе первой ступени равна 0,93, следовательно, реагирует:
бензола: 2067,6*0,93=1922,9 м³/ч;
водорода: 1922,9*3=5768,7 м³/ч.
образуется циклогексана: 1922,9 м³/ч.
Рассчитываем состав газовой смеси на выходе из реактора первой ступени (поток 5):
V, м³/ч φ, %
С6Н6 2067,6-1922,9=144,7 1,12
С6Н12 125,6+1922,9=2048,5 15,80
Н2 11371,8-5768,7=5603,1 43,21
N2 5169 39,86
п
римеси 1,68 0,01
∑ 12966,98 100,00
2.5.2 Уточнение степени конверсии бензола в циклогексан
С целью, уточнения степени конверсии рассчитывают константу равновесия реакции получения циклогексана.
Определяем константу равновесия Кр при температуре Т=180+ +273=453 К по эмпирической формуле /8/:
lg Кр = 9590/Т—9,9194 Ig Т + 0,002285Т+8,565,
lgКp = 4,4232, Кp = 26 500.
Определяем константу равновесия реакции по значениям парциальных давлений компонентов. Парциальные давления (в МПа) рассчитывают по формуле /8/:
Рс6н6 = 0,02128; Рс6н12 = 0,30020; Рн2 = 0,82099.
Кр = Рс6Н6/(рс6н6Р3н2) =0,30020*1000/(0,02128*0,82099³) =25 493,
где 1000 — коэффициент (учитывает различие в единицах измерения давления: в эмпирической формуле для расчета Кр коэффициенты уравнения определены по значениям давлений, выраженных в атмосферах).
Сравниваем значения Кр, рассчитанные по значениям парциальных давлений компонентов и по эмпирической формуле. Так как 25493<26 500, то принятая степень конверсии бензола 0,93 занижена.
Принимаем степень конверсии бензола 0,932, тогда в реакторе первой ступени расходуется:
бензола: 2067,6*0,932=1927 м'/ч;
водорода: 3*1927=5781 м³/ч;
образуется циклогексана: 1927 м³/ч.
2.5.3 Определение изменения состава газа в реакторах первой и второй ступени
Уточним состав газовой смеси на выходе из реактора первой ступени (поток 5):
| С6Н6 | С6Н12 | Н2 | N2 | примеси | ∑ | |
| V, м³/ч | 140,6 | 2052,60 | 5590,8 | 5169 | 1,68 | 12954,70 |
| φ, % | 1,09 | 15,84 | 43,16 | 39,90 | 0,01 | 100,00 |
| m, кг/ч | 489,6 | 7698,20 | 499,2 | 6461,2 | 6,98 | 15154,20 |
| Wi,% | 3,23 | 50,80 | 3,29 | 42,64 | 0,04 | 100,00 |
Рассчитываем парциальные давления компонентов (в МПа): РС6Н6= 0,020615; PC6H12 = 0,301055; Рн2= 0,819983.
Константа равновесия:
Кр= [0,301055/(0,020615*0,8199833)] *1000=26 488.
Полученное значение константы равновесия практически совпадает с рассчитанным по эмпирической формуле (Кр=26500).
В реакторе второй ступени реагирует 140,6 м³/ч бензола, расходуется 3*140,6=421,8 м³/ч водорода и образуется 140,6 м³/ч циклогексана; остается 5590,8-421,8=5169 м³/ч водорода.
Количество циклогексана на выходе из реактора второй ступени:
2052,6+140,6=2193,2 м³/ч
Количество газовой смеси на выходе из реактора второй ступени (поток 6):
2193,2+5169+5169+1,68=12532,88 м³/ч
Потери циклогексана с продувочными и танковыми газами составляют 0,2% или 2067,6*0,002=4,13 м³/ч; возвращается в реактор первой ступени 125,6 м³/ч циклогексана.
Количество циклогексана, конденсирующегося в сепараторе С1:
2193,2-4,13-125,6=2063,5 м³/ч или 7738,0 кг/ч.
Растворимость компонентов газа в циклогексане при температуре 35°С и давлении 10 Па: H2—0,120 m³/t, N2 — 0,250 m³/t. В циклогексане при давлении 17,0*105 Па растворяется:
водорода: 0,120*17,0*7,738=15,78 м³/ч или 1,41 кг/ч;
азота: 0,250*17,0*7,738 = 32,88 м³/ч или 41,1 кг/ч.
Всего из сепаратора С1 выходит жидкой фазы (поток 9):
2052,6+15,78+32,88+1,41=2102,7 м³/ч или 7746,6 кг/ч.
Рассчитывают состав газовой смеси после сепаратора С1 (поток 7):
V, м³/ч φ, %
С6Н12 2193,2-2052,6=140,6 1,35
Н2 5169-15,78=5153,2 49,41
N2 5169-32,88=5136,1 49,24
∑
10429,9 100,00
2.5.4 Состав продувочных газов, циркуляционного газа, расход свежего газа
По составу потока 7 рассчитывают состав продувочных газов (поток 8):
V, м³/ч
С6Н12 4,13
Н2 4,13*49,41/1,35=151,2
N
2 4,13*49,24/1,35=150,6
∑ 301,8
Определяем состав циркуляционного газа (поток 3):
V, м³/ч
С6Н12 125,6
Н2 5153,2-151,2=5002
N2 5136,1-150,6=4985,5
∑
10113,1
Расход свежей азотоводородной смеси должен компенсировать затраты водорода, на реакцию гидрирования, потери азотоводородной смеси при продувке и на растворение в циклогексане.
Состав свежей азотоводородной смеси (поток 2):
V, м³/ч
Н2 6202,8+151,2+15,78=6369,78
N2 32,88+150,6=183,48
∑
6553,3 м³/ч
Продувочные газы охлаждаются в холодильнике-конденсаторе ХК2 при температуре 10 °С. Парциальное давление паров циклогексана при этой температуре равно 6,33*10³ Па /8/, объемная доля циклогексана в газе после холодильника-конденсатора составляет:
[6,33*10³/(17,0*105)] *100 = 0,37%.
Количество водорода и азота в продувочных газах:
301,8-4,13=297,7 м³/ч.
Количество циклогексана в продувочных газах после холодильника-конденсатора ХК2 и сепаратора С2:
297,7*0,37/(100,00—0,37) = 1,11 м³/ч или 4,125 кг/ч.
Количество циклогексана, поступающего из сепаратора С2 в сборник Е1 (поток 10):
4,13—1,11=3,02 м³/ч или 11,32 кг/ч.
Сбрасывают на факел газа (из сепаратора С2):
297,7+ 1,11 = 298,8 м'/ч.
Растворенные в циклогексане азот и водород отделяются при дросселировании газа до давления 2,0*10^Па. Образуются танковые газы, объемная доля циклогексана в которых составляет:
[20,4-10³/(2,0-10)]*100=10,20 %
Количество циклогексана в танковых газах рассчитываем так же, как его количество в продувочных газах:
(15,8+ 32,9)*10,20/(100,00—10,20) =5,6 м³/ч или 21,0 кг/ч,
где 15,8 и 32,9 - количество водорода и азота, растворенных в циклогексане, м³/ч.
Количество танковых газов (поток 11):
15,8+32,9+5,6=54,3 м³/ч.
Общие потери циклогексана составляют 7753,6*0,002=15,5 кг/ч, потери с продувочными газами — 4,125 кг/ч, следовательно, с газами дросселирования после их охлаждения в холодильнике-конденсаторе ХКЗ теряется:
15,5-4,125=11,4 кг/ч или 3,04 м³/ч.
Возвращается в сборник Е1 (поток 12):
21,0-11,4=9,6 кг/ч или 5,6-3,04 = 2,56 м³/ч.
Сбрасывают в атмосферу после холодильника-конденсатора ХКЗ:
54,3-2,56=51,74 м³/ч.
Сбрасывают газа на факел:
298,8+ 51,7 = 350,5 м³/ч.
2.5.5 Расчет основных расходных коэффициентов
Расходные коэффициенты рассчитывают по данным таблицы.
Расходные коэффициенты:
по техническому бензолу: 7206,6/7738,0=0,931 кг/кг;
по азотоводородной смеси: 6553,3/7,738=847 м³/т
2.5.6 Составление материального баланса получения циклогексана
| входит | м³/ч | кг/ч | выходит | м³/ч | кг/ч |
| Бензол технический: бензол толуол метилциклогексан метилциклопентан н-гептан | 2067,6 0,57 0,53 0,41 0,17 | 7199,7 2,33 2,33 1,55 0,77 | Циклогексан технический: циклогексан толуол метилциклогексан метилциклопентан н-гептан | 2063,5 0,57 0,53 0,41 0,17 | 7738,0 2,33 2,33 1,55 0,77 |
| Итого ..... Азотоводородная смесь: азот водород | 2069,3 183,5 6369,8 | 7206,7 229,4 568,7 | Итого ..... Продувочные газы: азот водород циклогексан | 2065,2 150,6 151,2 1,11 | 7745,0 188,3 13,5 4,2 |
| Итого ..... Циркуляционный газ: азот водород циклогексан | 6553,3 4985,5 5002,0 125,6 | 798,1 6231,9 446,6 471 | Итого..... Танковые газы: азот водород циклогексан | 302,9 32,9 15,8 3,0 | 206,0 41,1 1,4 11,3 |
| Итого ..... | 10113,1 18735,7 | 7149,5 15154,2 | Итого ..... Циркуляционный газ: азот водород циклогексан | 51,7 4985,5 5002,0 125,6 | 53,8 6231,9 446,6 471 |
| Всего….. | |||||
| Итого ..... | 10113,1 12532,9 | 7149,5 15154,2 | |||
| Всего….. |
ЗАКЛЮЧЕНИЕ
В курсовом проекте рассмотрена технология производства циклогексана из бензола.
Во введении рассмотрены свойства циклогексана и его применение.
В аналитическом обзоре произведен обзор катализаторов и аппаратурное оформление процесса получения циклогексана. Анализ способов производства и выбор оптимального.
Технологическая часть включает в себя описание химизма процесса, характеристику сырья, подробное описание технологической схемы. Также рассмотрено влияние температуры на процесс получения циклогексана.
Рассчитан и составлен материальный баланс получения циклогексана гидрированием бензола. В итоге выполнения технико-технологических расчетов получены следующие результаты:
На входе: бензол технический 7206,7 кг/ч
азотоводородная смесь 798,1 кг/ч
циркуляционный газ 7149,5 кг/ч
Всего 15154,2 кг/ч
На выходе: циклогексан технический 7745,0 кг/ч
продувочные газы 206,0 кг/ч
танковые газы 53,8 кг/ч
циркуляционный газ 7149,5 кг/ч
Всего 15154,2 кг/ч
Получены следующие расходные коэффициенты:
по техническому бензолу: 0,931 кг/кг;
по азотоводородной смеси: 847 м³/т
СПИСОК ИСПОЛЬЗОВАННЫХ ИСТОЧНИКОВ
-
Производство капролактама. Под ред. В.И.Овчинникова и В.Р.Ручинского – М.: Химия, 1977. – 264 с.
-
Справочник нефтехимика./ С.К. Огородников. В 2-х т. – Л.: Химия, 1978.
-
Бардик Л.Д., Леффлер У.Л. Нефтехимия./ Пер. с англ. – М.:»ЗАО «Олимп - Бизнес», 2003. – 416 с.
-
Патент РФ 2196123 (1996).
-
Любарский Г.Д., Снаговский Ю.С., Хим. пром., 1964, №9, с. 643-649.
-
Проскурнин А.М. и др., Хим. пром., 1972, №9, с. 663-665.
-
Лебедев Н.Н. Химия и технология основного органического и нефтехимического синтеза. – М.: Химия, 1975.
-
Гутник С.П., Сосонко В.Е., Гутман В.Д. Расчеты по технологии органического синтеза. – М.: Химия, 1988.















