123958 (689734), страница 3
Текст из файла (страница 3)
Рис. 1.8
1 — реактор гидрирования; 2 — колонна для стабилизации;
/ — бензол; // — водород; /// — отдувочный газ; IV — побочный пар; V — циклогексан.
Гидрирование бензола осуществляется на стационарном никелевом катализаторе. Свежий бензол, смешанный с циркулирующим циклогексаном, поступает в реактор; туда же подается свежий и циркулирующий водород (рис. 1.8). Теплоту реакции гидрирования используют для производства пара низкого давления. Степень превращения довольно высокая и составляет 87—90%. Допустимое содержание тиофена в бензоле— не более 10-4 % (масс).
1.3.6 Принципиальная схема промышленной установки по отечественному проекту гидрирования
Основное отличие ее от зарубежных схем состоит в методе съема тепла реакции (циркуляция избытка водорода через адиабатический реактор колонного типа) и применяемом катализаторе. Форконтактная очистка бензола позволяет получать продукт высокой чистоты./5/
Схема гидрирования бензола по отечественному проекту
1-форконтактная колонна; 2-реактор; 3-теплообменник; 4-холодильник; 5-сепаратор; 6-компрессор.
1.3.7 Гидрирование бензола по бесциркуляционной схеме
Потери водорода с отдувочными газами, а следовательно, и общий расход водорода существенно зависят от содержания инертных компонентов в свежем водороде. Снижение расхода низкоконцентрированного водородсодержащего газа возможно при ступенчатом гидрировании, когда свежий бензол в первых ступенях процесса встречается с частично отработанным газом последующих ступеней. Это позволяет максимально использовать водород и устранить циркуляцию газа.
В одном из вариантов бесциркуляционной схемы гидрирование проводится в две ступени в трубчатых реакторах с применением никeль-xpoмoвoгo катализатора. В I ступень подают исходный бензол и отработанный водород после II ступени (мольное отношение Н2 : С6Н6 = 2,5: 1). Количество газа и содержание водорода в нем таковы, что степень конверсии бензола в I ступени составляет примерно 50%. Так как в реакционной зоне I ступени имеется значительный избыток бензола, происходит практически полное исчерпывание водорода из азотоводородной смеси.
Во II ступени смесь бензола,и циклогексана (1:1) обрабатывается свежим водородсодержащим газом при мольном отношении газ : бензол, равном 4:1. Здесь заканчивается гидрирование бензола в циклогексан /1/.
1.3.8 Гидрирование в ректификационной колонне
Разработан способ гидрирования ненасыщенных циклических соединений в реакционно-ректификационной колонне. Проводят в жидкой фазе, в присутствии катализатора гидрирования, выполненного в форме насадки для перегонки, имеющего структуру, пригодную для дистилляции, и представляющего собой металл, нанесенный на носитель из оксида алюминия. Избыточное давление в верхней части колонны составляет до 24,61 кг/см2. Способ отличается тем, что температура кубового остатка составляет от 100 до 190°C. Особенностью является то, что проводят дополнительную стадию гидрирования головного жидкого продукта, содержащего циклогексан и непрореагировавший бензол, вместе с водородом в одноцикловом реакторе с неподвижным слоем, содержащем катализатор гидрирования, для догидрирования по существу всего непрореагировавшего бензола с водородом с целью получения дополнительного количества циклогексана /4/. Более подробное описание процесса в Приложении 1.
1.4 Обоснование выбора технологической схемы гидрирования
Проанализировав все возможные способы гидрирования бензола, я пришла к выводу, что самой оптимальной схемой является гидрирование в паровой фазе на никельхромовых катализаторах с применением комбинирования двух реакторов с суспендированным и стационарным катализатором. Выбор обосновывается следующими причинами:
-
Энергетически парофазное гидрирование имеет заметные преимущества перед жидкофазным, особенно если парофазное осуществлять в трубчатых реакторах с одновременным получением энергетического пара. Кроме того, при реализации жидкофазного процесса возникают затруднения, связанные с использованием суспендированного катализатора.
-
Комбинирование реакторов позволяет достигать высокой производительности и степени превращения сырья. В основном реакция протекает в первом реакторе. Во втором реакторе происходит только небольшая доля превращений, причем охлаждения не требуется.
-
Никелевые катализаторы быстро и необратимо адсорбируют сернистые соединения. Поэтому их можно использовать в качестве эффективных форконтактов для тонкой очистки бензола.
2. ТЕХНОЛОГИЧЕСКАЯ ЧАСТЬ
2.1 Химизм процесса
Циклогексан получают гидрированием бензола по реакции:
С6Н6 + ЗН2 ↔C6H12, -∆H°298=206,07 кДж/моль
Реакция обратима и сопровождается выделением большого количества тепла. При реализации процесса промышленного состава возникают трудности связанные со съемом тепла, возникающим в процессе реакции. Также бензол следует очистить от соединений серы, являющихся контактными ядами.
2.2 Характеристика сырья
В качестве сырья используют нефтехимический или коксохимический бензол. Нефтехимический бензол выделяют из нефтяных фракций 62— 105 °С на установках платформинга. Продукты платформинга разделяют экстрактивной дистилляцией и ректификацией; получающийся при этом бензол содержит около 0,2% примесей, в том числе до 0,06% н-гептана, 0,06% толуола и метилциклогексана и 0,0001% общей серы.
Коксохимический бензол содержит значительно больше серы, особенно тиофеновой, поэтому 'на коксохимических предприятиях предусматривают специальную гидроочистку бензола гидрированием сернистых соединений до сероводорода и последующим отпариванием H2S и щелочной промывкой. После очистки в бензоле содержится 0,0002% тиофеновой серы и 0,0001% сероуглеродной, а также 0,05—0,09% н-гептана и 0,06—0,12% метилциклогексана. Примеси углеводородов в бензоле не влияют на процесс гидрирования, но, попадая в циклогексан, они могут в конечном счете ухудшить качество капролактама.
Очистка бензола ректификацией оказывается не эффективной связи с образованием неблагоприятных по составу азеотропных смесей (например, 99,3% бензол и 0,7% н-гептан). На практике примеси высококипящих углеводородов выделяют не из бензола, а из циклогексана на ректификационной колонне, работающей при атмосферном давлении. Кубовая жидкость колонны, так называемая, «гептановая фракция», выводится на сжигание.
Водород, используемый для гидрирования бензола, содержит некоторое количество инертных компонентов (азот, метан и другие), причем концентрация водорода в газе зависит от качества исходного природного газа и метода очистки водорода и составляет обычно 90 и 97% (об.). В водороде регламентируется содержание окиси и двуокиси углерода — не более 0,002% (об.) каждой, аммиака — до 0,0002% (об.) и общей серы — до 2 мг/м3.
2.3 Влияние температуры на процесс гидрирования
Была проведена серия опытов при давлении 20 ат., объемной скорости водорода 2000 ч-1 и температурах 150, 175, 200, 250, 300 и 350 °С /6/. Зависимость степени превращения бензола от величины, обратной нагрузке, при различных температурах представлена на рис. 2.2.
Как видно из графика, при 200 °С полнее превращение бензола достигается при нагрузках около 3,5 ч-1. С увеличением температуры активность катализатора снижается, и при 350 °С степень гидрирования бензола во всем диапазоне нагрузок не превышает 0,82.
Зависимость степени превращения бензола от величины, обратной нагрузке, при различной температуре
1 — 175 °C; 2 — 200 °С; 3 — 250 °С; 4 - 300 °С; 5 — 350 °С.
Из данных, приведенных на рис.2.3, следует, что кривые, описывающие зависимость степени превращения бензола от температуры при постоянной нагрузке, проходят через максимум, отвечающий ~200 °С.
Зависимость степени превращения бензола от температуры при различной нагрузке по сырью (пунктирная кривая построена по данным опытов, в которых температуру гидрирования снижали с 350 °С до 150 °С)
1 — V = 5 ч-'; 2 — V = 10 ч-' ; 3 — V = 20 ч-'
Результаты анализа гидрогенизата показывают, что при температурах выше 200 °С в продуктах гидрирования появляется ряд примесей, суммарное количество которых с повышением температуры возрастает. Гидрогенизат, получаемый при 350 °С и нагрузке около 1,8 ч-', содержит 82% циклогексана и до 10% примесей.
Количество образующихся примесей, являющихся продуктами разложения и изомеризации циклогексана, зависит также от его концентрации в гидрогенизате. При 350°С содержание циклогексана в продуктах реакции снижается не только в результате частичного его разложения, но и вследствие уменьшения активности катализатора.
Таким образом, можно считать, что в случае гидрирования бензола при температурах выше 200 °С образуются продукты разложения циклогексана, которые адсорбируются на поверхности катализатора, существенно снижая его активность.
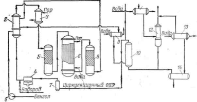
2.4 Описание технологической схемы
По выбранной для расчета технологической схеме процесс ведут в паровой фазе на никельхромовых катализаторах под давлением до 2 МПа, при максимально допустимой температуре 240 °С, объемной скорости по жидкому бензолу 0,8—1,0 ч-¹ и молярном отношении Н2 : N2: С6Н6= (5—6): (2—3):1. В этих условиях степень конверсии бензола составляет 90—95%. Схема потоков процесса получения циклогексана приведена на рис. 2.1. /1/
Схема гидрирования бензола
Рис. 2.1
1 — насос; 2 — теплообменник; 3 — подогреватель; 4 — компрессор; 5 — колонна форконтакта; 6 — реактор трубчатый; 7 — сепаратор; 8 — колонный реактор; 9 — холодильник-конденсатор; 10, 12 — сепарационные колонны; 11, 13 — холодильники; 14 — сборник.
Бензол со склада центробежным насосом 1 подается в трубное пространство теплообменника 2. Здесь он испаряется, смешивается с циркуляционным газом и свежим водородом, и смесь нагревается за счет тепла реакционной смеси, поступающей из реактора 8.
Для создания необходимого соотношения газ: бензол (8:1) предусматривается циркуляция газа компрессором 4. Свежий водород подается в нагнетательную линию компрессора 4 таким образом, Чтобы с помощью регулятора поддерживать автоматически постоянное давление в цикле.
Из теплообменника 2 исходная смесь поступает в паровой подогреватель 3, который служит для нагрева газа при пуске, а при нормальной работе лишь гарантирует поддержание бензола в парообразном состоянии. Далее смесь поступает в колонну форконтакта 5, где на медь-магниевом катализаторе сырье очищается от сернистых соединений. Очищенная смесь (содержание серы менее 00001%) поступает в реакторы гидрирования.
В первый трубчатый реактор 6 загружается около 40% от общего количества катализатора, что обеспечивает превращение около 90% подаваемого бензола. Тепло реакции снимается кипящей в межтрубном пространстве водой. Во второй реактор 8 колонного типа загружается остальное количество катализатора. Здесь превращение бензола достигает 99,9%. Тепло реакции в реакторе 8 снимается рабочей смесью. Принятое распределение катализатора по реакторам обусловлено кинетическими закономерностями реакции гидрирования.
Пар, получающийся в результате испарения конденсата в межтрубном пространстве реактора 6 (около 1 т на 1 т циклогексана), большей частью используется как теплоноситель на .самой установке (в подогревателе 3 и др.).
Реакционная смесь из реактора 8 охлаждается в межтрубном пространстве теплообменника 2, отдавая тепло на испарение бензола и нагрев исходной смеси. Дальнейшее охлаждение реакционной смеси, и конденсация циклогексана происходят в холодильнике-конденсаторе 9, охлаждаемом оборотной водой. Газожидкостная смесь из холодильника 9 с температурой 35 °С поступает в сепарационную колонну 10, где жидкий циклогексан отделяется от газа. Газовая фаза из колонны 10 поступает во всасывающую линию циркуляционного компрессора 4. Для предотвращения накопления инертных компонентов в системе часть циркуляционного газа выводят в атмосферу. Предварительно они охлаждаются до 15 °С захоложенной водой в холодильнике 11 и проходят сепарационную колонну 12.
Жидкий циклогексан из сепарационных колонн 10 и 12 поступает в сборник 14, откуда передается на склад промежуточных продуктов или в систему очистки от примесей, внесенных с исходным бензолом.
При выборе типа циркуляционного компрессора 4 решающим фактором является сопротивление циркуляционной системы, так как оно определяет расходы электроэнергии. Большая часть сопротивления системы приходится на долю масляных фильтров, служащих для очистки циркуляционного газа от компрессорного масла. Использование для сжатия газа компрессоров без масляной смазки, а также поагрегатная установка компрессоров позволяет устранить систему очистки от масла и снизить перепад давления в циркуляционном компрессоре с 1,0—1,5 МПа до 0,1— 0,3 МПа, что приводит к значительному сокращению расхода электроэнергии.
2.5 Технико-технологические расчеты















