123955 (689731)
Текст из файла
МИНИСТЕРСТВО ОБРАЗОВАНИЯ РЕСПУБЛИКИ БЕЛАРУСЬ
Учереждение образования
«Белорусский государственный технологический
университет»
Факультет инженерно-экономический
Кафедра технологии нефтехимического синтеза и переработки полимерных материалов
РАСЧЕТНО-ПОЯСНИТЕЛЬНАЯ ЗАПИСКА
к курсовому проекту
по курсу: «Технология и оборудование основного органического и нефтехимического синтеза»
на тему:«Производство тетрахлорметана и тетрахлорэтилена мощностью 40000 т/год»
Разработал:
студент 3 курса 1 гр.
Жиренков М.В.
Проверил:
ст. преп. Юсевич А.И.
Минск 2006 г.
РЕФЕРАТ
Пояснительная записка содержит 45 стр., 7 рис., 6 табл., 8 литературных источников, 1 лист графического материала формата А1.
Тетрахлорметан, Тетрахлорэтилен, хлорирование, хлоратор, хлороводород, перхлоруглеводород.
Цель работы – изучить производство тетрахлорметана и тетрахлорэтилена.
Объект проектирования – технология производства тетрахлорметана и тетрахлорэтилена.
В работе приведено описание основных методов получения тетрахлорметана и тетрахлорэтилена, химизма и физико-химических основ производства, приведено подробное описание технологической схемы производства тетрахлорэтана и тетрахлорэтилена, выполнен расчет материального и теплового балансов.
СОДЕРЖАНИЕ
Введение
1.Аналитический обзор
1.1 Получение тетрахлорметана
1.2 Получение тетрахлорэтилена
1.3 Переработка хлорорганических отходов. Производство перхлоруглеводородов
1.4 Хлорирование метана
1.5 Условия процесса и типы реакторов
1.6 Рекомендуемые материалы для оборудования процессов получения хлорорганических соединний
1.7 Современный патентный обзор
2. Технологическая часть
2.1 Химизм процесса
2.1.1 Методы замещения (субститутивное галогенирование)
2.1.2 Методы присоединения (аддитивное галогенирование), галогенирующие агенты
2.1.3 Метод расщепления галогенпроизводных
2.1.4 Термическое хлорирование
2.1.5 Фотохимическое хлорирование
2.1.6 Хлорирование в присутствии свободных радикалов
2.1.7 Ионно-каталитическое хлорирование
2.1.8 Газофазное хлорирование
2.1.9 Жидкофазное хлорирование
2.2 Описание технологической схемы
2.3 Технико-технологические расчеты
2.3.1 Расчет материального баланса
2.3.2 Расчет закалочной колонны КЛ1
2.3.3 Тепловой расчет хлоратора
Заключение
Список использованной литературы
ВВЕДЕНИЕ
Производство органических веществ зародилось давно, но первоначально оно базировалось на переработке растительного или животного сырья – выделение ценных веществ (сахар, масла) или их расщепление (мыло, спирт и др.). Органический синтез, т. е. получение более сложных веществ из сравнительно простых, зародился в середине XIX века на основе побочных продуктов коксования каменного угля, содержавших ароматические соединения. Затем, уже в XX веке как источники органического сырья все большую роль стали играть нефть и природный газ, добыча, транспорт и переработка которых более экономичны, чем для каменного угля. На этих трех видах ископаемого сырья главным образом и базируется промышленность органического синтеза /1/.
Промышленный хлорорганический синтез, развивающийся значительными темпами, позволяет получать широкий ассортимент хлорсодержащих органических продуктов, которые находят применение во всех отраслях народного хозяйства. Среди хлорорганических продуктов большое значение имеют тетрахлорметан (четыреххлористый углерод) и тетрахлорэтилен (перхлорэтилен).
Тетрахлорметан является промежуточным продуктом при получении хладона-11 и хладона-12, вспенивателей в производстве пластмасс; используется для извлечения металлов из пирита, протравливания семян и других целей. перхлорэтилен применяется в текстильной промышленности, для обезжиривания металлов, химической очистки одежды, в производстве хладона-113.
Поэтому тема данной курсовой работы «Производство тетрахлорметана и тетрахлорэтилена мощностью 40000 т/год» является весьма актуальной.
1. Аналитический обзор
1.1 Получение тетрахлорметана
Наиболее старым методом получения ССl4 является «сероуглеродный», в основе которого лежит следующая последовательность реакций /1, 2/:
Сероуглерод образуется при взаимодействии серы (900°С) с кипящим слоем углерода или с метаном (600°С) в присутствии SiО2 и Al2O3 в качестве катализаторов с выходом до 95%. Хлорирование сероуглерода хлором ведут при 60°С в присутствии катализатора сурьмы, а хлорирование монохлоридом серы – на железных опилках. Высокая селективность процесса и чистота целевого продукта, отсутствие затрат на ректификацию для выделения ССl4 выгодно отличают этот метод от других методов получения четыреххлористого углерода. Однако из-за многостадийности, больших энергетических затрат, а также повышенной пожаро- и взрывоопасности и тяжелых санитарно-гигиенических условий труда в настоящее время метод не представляет промышленного интереса.
но промышленной ценности он не представляет. Исчерпывающее прямое хлорирование метана в одну стадию /1/
Принципиально возможен синтез CCl4 из фосгена /2/:
на практике осложняется, что связано с взрывоопасностью смесей метан – хлор, взятых в стехиометрическом соотношении, а также с необходимостью отвода большого количества тепла. При температуре 400°С, мольном отношении С12:СН4, равном 1:2, и рециклизации низкохлорированных производных метана СС14 является одним из основных продуктов процесса. Возможно получение ССl4 хлорированием метана в кипящем слое катализатора.
Имеются сведения о получении СС14 окислительным хлорированием метана при 375-455°С под давлением с использованием расплава катализатора СuО-СuС12 /2/:
Для уменьшения коррозии внутренняя поверхность реактора и его насадка выполнены из керамики. Четыреххлористый углерод образуется с высоким выходом. Эксплуатационные расходы процесса «Transcat»/3-6/ на 1 т СС14: метан – 0,14 т; хлороводород – 0,95 т; электроэнергия – 260 кВтч; топливо – 280 ГДж; водяной пар – 2,6 т; охлаждающая вода – 242 м.
СС14 можно получить окислительным хлорированием хлорпроизводных пропана смесью хлора и кислородсодержащего газа при 250-450С в присутствии катализатора цеолита в Са2+-форме с окклюдированным хлорид-ионом.
Четыреххлористый углерод получают совместно с тетрахлорэтиленом термическим хлорированием пропан-пропиленовой фракции хлорпропанов, а также хлорорганических отходов при 400-550°С /5, 6/:
Полученный по такому способу СС14 отличается высокой чистотой. Расход сырья на 1 т СС14: хлор – 1,56 т; С3-фракция – 0,102 т. Побочно образуется 0,585 т НС1, из которого получают товарную хлороводородную (соляную) кислоту.
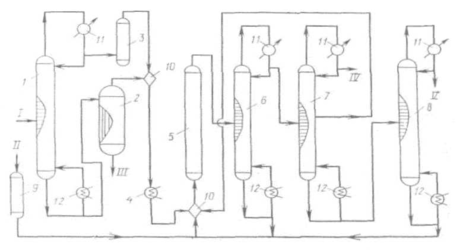
Принципиальная схема получения СС14 при высоких температурах и давлениях приведена на рис. 1.1.
Принципиальная схема получения СС14 при высоких температурах и давлениях
Рис. 1.1.
1, 6, 7, 8 - ректификационные колонны; 2 - испаритель; 3, 9 -осушители; 4- подогреватель; 5 - реактор; 10 - смеситель; 11 -холодильник; 12 - кипятильник. I - хлорированные углеводороды; II - хлор; III - сажа, смола; IV - хлороводород; V-CC14.
При усовершенствовании процесса хлоролиза для получения СС14 рекомендован ввод сырья в реактор через сопло с трубкой, которая всасывает реакционную смесь. При этом достигается высокая производительность при относительно небольшом избытке хлора (10-50%).
Перед входом в реактор хлоролиза 5 (рис. 1.1) хлорсодержащие соединения делят предварительно на легкие и тяжелые фракции в колонне ректификации 1. Легкие фракции сушат (3) над алюмогелем или силикагелем, а тяжелые отделяют от сажи и смол в пленочном испарителе 2. После осветления указанные фракции объединяют, подогревают (4) и подают в смеситель 10, где смешивают с высушенным в аппарате 9 хлором. Хлоролиз при 550-600°С и 18-20 МПа приводит к образованию, в основном, ССl4. С верха колонны 7 отводят НСl, из средней части колонны 7 отводят смесь CCl4 и НС1 и направляют на рециркуляцию, как и кубовый остаток колонны 5.
Товарный ССl4 выделяют сверху колонны 5. Удельный расход сырья (хлорпроизводные С3) и энергоресурсов на 1 т целевого продукта (ССl4:С2Сl4 = 1:1): хлоруглеводороды - 0,6 т; хлор - 1,8 т; электроэнергия 150 кВтч; водяной пар – 17 ГДж. Установка производит 0,5 т хлороводородной кислоты на 1 т четыреххлористого углерода.
Для получения смеси хлорметанов большой интерес представляет процесс окислительного хлорирования метана, осуществляемый в «кипящем» или неподвижном слое катализатора /6/. Реакцию проводят при 380-450°С; при более высокой температуре происходят побочные реакции глубокого окисления и, кроме того, усиливается коррозия оборудования. Оптимальная температура процесса окислительного хлорирования метана равна 360-380°С при времени контакта 5-15 с. Суммарный выход хлорметанов в расчете на прореагировавший метан при температуре 380°С, времени контакта 5 с и мольном соотношении СН4:НС1:О2 = 1:1:1 составляет 62-85%. а выход продуктов глубокого окисления - от 15 до 5%.
Поскольку окислительное хлорирование метана сопровождается сильноэкзотермичной побочной реакцией глубокого окисления, особую трудность при технологическом оформлении составляет эффективный теплосъем. При работе в неподвижном слое катализатора возникают труднорегулируемые «горячие» точки, для устранения которых рекомендуется помещать катализатор в порядке повышения содержания активной массы по ходу движения реакционного потока. К недостаткам «кипящего» слоя следует отнести большой унос активной массы, слипание частиц катализатора, повышенный выход продуктов глубокого окисления хлорметанов.
При проведении процесса в расплаве солей конверсия метана составляет лишь 15—20%, а в реакционной смеси преобладает метилхлорид. Процесс отличается большой сложностью, в связи с чем, по-видимому, никогда не будет реализован в промышленности.
Технико-экономическое сравнение методов получения хлорметанов показывает, что перспективными схемами их производства являются следующие /7/: 1) из метанола и хлора через стадию получения метилхлорида; 2) комбинация прямого и окислительного хлорирования метана.
Мощность технологической линии составляет до 80 тыс. т хлорметанов в год. Единичная мощность агрегатов: прямого хлорирования – 12-14 тыс. т; окислительного хлорирования – 5-15 тыс. т; получения метилхлорида – 10-20 тыс. т. Удельный расход сырья по «метанольному» способу: метанола – 0,383 т/т; хлора – 0,847 т/т (СН2С12 - 11,8%; СНС13 - 58,8%; СН4 - 28,4%); по метановому способу («сбалансированная» по хлору схема): метана – 1,17 т/т; хлора – 0,89 т/т, что более чем вдвое меньше по сравнению с прямым хлорированием метана. Расход электроэнергии 0,113 ткВтч и 0,280 ткВтч соответственно.
Четыреххлористый углерод – наиболее крупнотоннажный продукт из хлорпроизводных метана.
Мощности по четыреххлористому углероду в 1981 г. составили в Западной Европе, США и Японии соответственно 250, 380 и 70 тыс. т. Производство в США в 1987 г. было на уровне 305,9 тыс. т, а в 1988 - 344,7 тыс. т. Потребность в четыреххлористом углероде в 1983 г. составила для Западной Европы 250 тыс. т, для США - 250 тыс. т и для Японии - 75 тыс. т (табл. 1.1).
Таблица 1.1.
Структура потребления галогенпроизводных в 1983 г.
| Западная Европа | США | Япония | |
| Фреоны 11 и 12, % | 94 | 92 | 90 |
| Растворитель для химических реакций, % | 6 | 8 | 10 |
Как видно из этих данных, основным потребителем CCl4, определяющим темпы развития производства этого продукта, является промышленность фторхлоруглеродов (F-11 и F-12), которые используются в качестве пропеллентов в аэрозольных упаковках и хладоагентов:
Сейчас наблюдается уменьшение спроса на СС14, что объясняется в основном введением строгих ограничений на использование фторхлоруглеродов в аэрозольных упаковках, поскольку показано, что эти соединения, как и сам СС14, разрушают озоновый слой.
Используется СС14 также как средство для тушения пожаров, для обезжиривания металлов, получения фумигантов, извлечения металлов из руд.
Характеристики
Тип файла документ
Документы такого типа открываются такими программами, как Microsoft Office Word на компьютерах Windows, Apple Pages на компьютерах Mac, Open Office - бесплатная альтернатива на различных платформах, в том числе Linux. Наиболее простым и современным решением будут Google документы, так как открываются онлайн без скачивания прямо в браузере на любой платформе. Существуют российские качественные аналоги, например от Яндекса.
Будьте внимательны на мобильных устройствах, так как там используются упрощённый функционал даже в официальном приложении от Microsoft, поэтому для просмотра скачивайте PDF-версию. А если нужно редактировать файл, то используйте оригинальный файл.
Файлы такого типа обычно разбиты на страницы, а текст может быть форматированным (жирный, курсив, выбор шрифта, таблицы и т.п.), а также в него можно добавлять изображения. Формат идеально подходит для рефератов, докладов и РПЗ курсовых проектов, которые необходимо распечатать. Кстати перед печатью также сохраняйте файл в PDF, так как принтер может начудить со шрифтами.















