123955 (689731), страница 6
Текст из файла (страница 6)
Технология хлорирования в газовой фазе состоит из следующих стадий: подготовки реагентов (испарение жидкого хлора), предварительного нагрева газообразного хлора, осушки реагентов (адсорбентами или H2SO4), смешения исходных реагентов друг с другом и с рециркулятом, хлорирования, очистки реакционной смеси от хлористого водорода, отделения рециркулирующих веществ и выделения целевого продукта.
2.1.9 Жидкофазное хлорирование
Методом радикально-цепного жидкофазного хлорирования получают: полихлорпроизводные метана (1,1,2- и 1,1,1-трихлорэтаны); хлорпарафины (жидкие и твердые); хлорированные полимеры (полиэтиленхлорид, полипропиленхлорид и поливинилхлорид, а также хлоркаучук); хлорпроизводные ароматических углеводородов: (бензилхлорид).
Жидкофазное радикально-цепное хлорирование проводится при температурах от 40 до 150°С в присутствии инициаторов или фотохимически. Обычно жидкофазным хлорированием получают моно- и хлорпроизводные, которые нестабильны при повышенных температурах и практически большинство полихлорпроизводных.
Процесс в жидкой фазе проводится в аппаратах колонного типа, имеющих внутреннее охлаждение, при барботировании хлора через массу исходных углеводородов или их раствор в растворителях (тетрахлоруглерод, о-дихлорбензол); некоторые полимеры хлорируют в водных и других суспензиях.
Подача реагентов осуществляется противотоком. Для повышения селективности процесса применяют секционирование реактора.
При хлорировании низкокипящих веществ внутреннее охлаждение отсутствует, так как теплосъем осуществляется за счет испарения этих веществ.
Существенное влияние на показатели процесса оказывают соотношение исходных реагентов, температура, концентрация инициатора и интенсивность облучения.
При фотохимическом хлорировании температура процесса не выше 40-60°С, применяется отвод тепла реакции циркулирующей водой.
При использовании химических инициаторов хлорирование проводится при температуре разложения инициатора.
Расход инициатора зависит от молекулярной массы исходного углеводорода, количества вводимого хлора и температуры реакции.
Расход инициатора можно уменьшить, вводя его отдельными порциями во времени (при периодическом процессе) или по длине реактора (при непрерывном процессе).
Технология жидкофазного радикально-цепного хлорирования состоит из тех же стадий, что и при газофазном хлорировании.
2.2 Описание технологической схемы
В процессах хлорирования часто образуются побочные органические продукты, не находящие квалифицированного применения. С целью создания безотходной технологии их предлагали сжигать, регенерируя НС1, но теряя весь углерод в виде СО2. В последнее время разработаны более эффективные процессы, на которых основаны современные методы производства тетрахлорметана и тетрахлорэтилена.
Различные хлоралифатические отходы подвергают высокотемпературному хлорированию в газовой фазе. При этом из соединений С2 ранее рассмотренным путем совмещенного хлорирования и отщепления НС1 образуется тетрахлорэтилен. При аналогичной переработке отходов С3 и выше с этими реакциями дополнительно совмещают пиролиз по углерод-углеродной связи; это приводит к получению СС14 и С2С14, например:
СН2С1-СНС1-СН2С1 + 5С12 СС14 + СС12=СС12 + 5НС1 (2.26)
Побочно получаются продукты конденсации (гексахлорбутадиен-1,3, гексахлорбензол), которые в этих условиях не подвергаются хлоролизу, и их уничтожают. Технологическая схема производства тетрахлорметана и тетрахлорэтилена из хлорорганических отходов изображена на рис. 2.1. Смесь отходов подают в испаритель 1, где отделяются тяжелые продукты, направляемые на сжигание. Пары хлорорганических веществ смешивают с избытком хлора (10-15% от стехиометрического) и подают в реактор 2. Последний выполнен в виде пустотелого футерованного аппарата, в котором может находиться псевдоожиженный слой теплоносителя (кварцевый песок). Ввиду очень высокой экзотермичности суммарного процесса съем избыточного тепла осуществляют, вводя в реактор рециркулирующий сырой продукт и поддерживая температуру 500-590°С. Горячая парогазовая смесь из реактора попадает в «закалочную» колонну 3, где за счет орошения жидким конденсатом из водяного холодильника 4 температура снижается до 100-145°С. Тяжелые продукты собирают в кубе и возвращают в испаритель 1. Газовую смесь дополнительно охлаждают в рассольном холодильнике 5, отделяют от конденсата и подают в колонну 6 для адсорбции НС1 водой с получением 30 %-й соляной кислоты и одновременного отделения хлора, который можно возвращать на реакцию или использовать для других целей.
Технологическая схема получения тетрахлорметана и тетрахлорэтилена
Рис. 2.1.
1 – испаритель; 2 – реактор; 3 – закалочная колонна; 4, 5 – холодильники; 6 – абсорбер; 7 – колонна сухой нейтрализации; 8 – узел ректификации; 9 – сепараторы; 10 – кипятильники.
Объединенный конденсат после холодильников 4 и 5 направляют в колонну 7. Там отгоняются растворенные в нем НС1 и С12 вместе с некоторой частью хлорорганических продуктов, которые возвращают в реактор 2 с целью съема избыточного тепла. Жидкие продукты из куба колонны 7 подвергают двухступенчатой ректификации, получая в виде дистиллятов тетрахлорметан и тетрахлорэтилен и возвращая остаток от перегонки в испаритель 1.
Различные хлорорганические отходы (в том числе тяжелые остатки от предыдущего способа переработки и циклические хлорорганические продукты, не поддающиеся газофазному расщеплению, а также кислородсодержащие соединения) можно подвергать хлоролизу в жидкой фазе при 550-600°С, 20 МПа и времени контакта 20 мин. При однократном проходе через пустотелый реактор, рассчитанный на работу при высоких давлении и температуре, образуются тетрахлорметан, гексахлорэтан, гексахлорбензол, а из кислородсодержащих соединений - фосген. После дросселирования смеси отделяют тяжелые продукты и возвращают их на реакцию, а из остальной смеси выделяют СС14, фосген, хлор (возвращаемый на реакцию) и безводный хлорид водорода.
2.3 Технико-технологические расчеты
2.3.1 Расчет материального баланса
Схема материальных потоков приведена на рис. 2.1.
Исходные данные:
годовая производительность агрегата по перхлоруглеводородам (отношение ССl4:С2Сl4 = 1:1) 40 000 т;
годовой фонд рабочего времени 7250 ч;
расход хлоруглевпдородного сырья (в кг на 1 т образующихся перхлоругленодородов CCl4 + C2Cl4): жидкие хлоруглеводороды – 70; жидкие рециркулирующке хлоруглеводороды из емкостей сырого продукта – 655; жидкий 1,2-дихдорэтан из реактора хлорирования этилена – 270;
объем продуктов отпарки сырца перхлоруглеводородов 20 м3 на 1 т перхлоруглеводородов; степень использования хлора 0,85; селективность но ССl3 в расчете на метан 0,70; состав исходного углеводородного сырья (, %):
| Этилен технический (поток 2): | Природный газ (поток 3) | ||
| СН4 С2Н4 С2Н5 N2 CО2 | 0,5 98,0 0,5 0,5 0,5 | СН4 С2Н6 N2 CO2 | 94,0 4,2 1,5 0,3 |
состав хлоруглеводородного сырья:
| Жидкие хлоруглеводороды (поток 4) i, %: | Жидкие рециркулирующие перхлоруглеводороды (поток 5) i, %: | ||
| СCl4 С2Cl4 СНCl3 C2HCl3 C2H4Cl2 | 77,3 6,0 5,5 4,2 7,0 | СCl4 С2Cl4 С2Cl6 C4Cl6 C6Cl6 Сl2 HCl | 29,2 54,55 9,6 4,7 1,85 0,05 0,05 |
| Продукты отпарки сырца перхлоруглеводородов (поток 6) хi, %: | Жидкий 1,2-дих-лорэтан (поток 7) i, %: | ||
| СCl4 Cl2 НCl | 6,75 55,75 37,5 | СCl4 С2Н4Cl2 HCl | 5,0 93,8 1,2 |
Последовательность расчета:
а) определяют компонентный состав материальных потоков хлоруглево» дородного сырья на вход в хлоратор;
б) рассчитывают изменение состава реакционной смеси, расход и состав природного газа и технического этилена;
в) составляют материальный баланс хлоратора;
г) определяют состав потоков на входе в закалочную колонну, состав газовой фазы в кубовой жидкости на выходе из колонны;
д) рассчитывают расход технического этилена па прямое хлорирование, составляют материальные баланс реактора;
е) определяют состав сырца перхлоруглеводородов на входе в колонну отпарки, а также передаваемого на стадию выделения товарных продуктов;
ж) составляют сводный материальный баланс стадии совместного получения тетрахлорметана в тетрахлорэтилена.
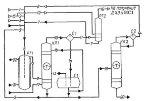
Схема потоков стадии получения тетрахлорметана и тетрахлорэтилена приведена на рис. 2.2.
Схема потоков получения тетрахлорметана и тетрахлорэтилена
Рис. 2.2.
1 - хлор; 2, 12, 15 - этилен; 3 - природный газ; 4 - жидкие хлоруглеводороды; 5 - рециркулирующие перхлоруглеводороды; 6 - продукты отпарки сырца перхлоруглеводородов; 7 - 1,2-дихлорэтан; 8 - общий поток сырья; 9 - продукты хлорирования; 10, 16 - газовая фаза; 11 - отходящий хлороводород; 13 - кубовая жидкость, 14 - жидкая фаза; 17 - кубовый продукт; 18 - флегмовая жидкость; 19 - сырец перхлоруглеводородов; 20 - смесь целевых продуктов; 21, 22 - вода; РТ1 - реактор газофазного хлорирования; КЛ1 - закалочная колонна; С1, С2 -сепараторы; Е1 - сборник; РТ2 - реактор жидкофазного хлорирования, КЛ2 - колонна отпарки.
Часовая производительность агрегата по перхлоруглеводородам:
400001000/7250 = 5517,24 кг/ч.
в том числе:
по CCl4: 5517,24/2 = 2758,62 кг/ч или 2758,62/154 = 17,91 кмоль/ч;
по С2Сl4: 2758,62 кг/ч или 2758,62/166 = 16,62 кмоль/ч.
Определяем расход хлоруглеводородного сырья на входе в хлоратор:
жидкие хлоруглеводороды: 705517,27/1000 = 386,21 кг/ч;
жидкие рециркулирующие перхлоруглеводороды из емкостей сырого продукта: 6555,517 = 3613,64 кг/ч;
жидкий 1,2-дихлорэтан из реактора хлорирования этилена: 2705,517 = 1489,59 кг/ч;
продукты отпарки сырца перхлоруглеводородов: 205,517 = 110,34 м3/ч или 110,34/22,4 = 4,93 кмоль/ч.
Состав жидких хлоруглеводородов (поток 4):
| ССl4 | C2Cl4 | CHCl3 | C2HCl3 | C2H4Cl2 | ||
| i, % | 77,3 | 6,0 | 5,5 | 4,2 | 7,0 | 100 |
| m, кг/ч | 298,54 | 23,17 | 21,24 | 16,23 | 27,03 | 386,21 |
| М, г/моль | 154 | 166 | 119,5 | 131,5 | 99,0 | |
| n, кмоль/ч | 1,94 | 0,14 | 0,18 | 0,12 | 0,27 | 2,65 |
| хi, % | 73,08 | 5,26 | 6,72 | 4,67 | 10,27 | 100 |
Состав жидких рециркулирующих перхлоруглеводородов из емкостей сырого продукта (поток 5):
| ССl4 | C2Cl4 | C2Cl6 | C4Cl6 | C6Cl6 | Cl2 | HCl | ||
| i, % | 29,2 | 54,55 | 9,6 | 4,7 | 1,85 | 0,05 | 0,05 | 100 |
| m, кг/ч | 1055,18 | 1971,24 | 346,91 | 169,84 | 66,85 | 1,81 | 1,81 | 3613,64 |
| М, г/моль | 154 | 166 | 237 | 261 | 285 | 71 | 36,5 | |
| n, кмоль/ч | 6,85 | 11,87 | 1,46 | 0,65 | 0,23 | 0,025 | 0,05 | 21,135 |
| хi, % | 32,4 | 56,15 | 6,92 | 3,07 | 1,11 | 0,12 | 0,23 | 100 |
Состав продуктов отпарки сырца перхлоруглеводородов (поток 6):
| ССl4 | Сl2 | HCl | ||
| хi, % | 6,75 | 55,75 | 37,50 | 100 |
| n, кмоль/ч | 0,33 | 2,78 | 1,82 | 4,93 |
| М, г/моль | 154 | 71 | 36,5 | |
| m, кг/ч | 50,82 | 197,38 | 66,43 | 314,63 |
| i, % | 16,33 | 62,15 | 21,52 | 100 |
Состав жидкого 1,2-дихлорэтана из реактора хлорирования этилена (поток 7)
| ССl4 | С2Н4Сl2 | HCl | ||
| i, % | 5,0 | 93,8 | 1,2 | 100 |
| m, кг/ч | 74,48 | 1397,23 | 17,88 | 1489,59 |
| М, г/моль | 154 | 99 | 36,5 | |
| n, кмоль/ч | 0,48 | 14,11 | 0,49 | 15,08 |
| хi, % | 3,2 | 93,54 | 3,26 | 100 |
По реакции















