25195 (686757), страница 3
Текст из файла (страница 3)
Для поддержания в паровой фазе резервуаров постоянного заданного давления предусмотрены электронные датчики давлений и микропроцессорный контроллер.
Безопасность и надежность работы системы УЛФ гарантируется применением новейшей технологии и современного оборудования во взрывобезопасном исполнении.
Все резервуарные парки ОАО "Башнефть" оснащены системой УЛФ. Кроме того в настоящее время немало объектов подготовки высокосернистых нефтей и ДНС также оснащены этими системами.
Однако эти установки обладают следующими недостатками:
-
Имеют высокую стоимость.
-
Сложное оборудование и систему управления.
-
Требуют наличия потребителей сухого газа.
В связи с отмеченным, решение проблемы защиты окружающей среды возможно только при широком внедрении современных методов снижения испарения нефтепродуктов при хранении, а также хранение нефтепродуктов в герметичных резервуарах, исключающих выделение загрязняющих веществ в атмосферу.
1.8 Общая характеристика системы УЛФ
Система улавливания легких фракций углеводородов предусматривает:
отбор, отделение от конденсата, компримирование газов и паров легких фракций углеводородов, выделяющихся в товарных резервуарах Р1.1, Р1.2, Р1.3, объемом 5000 м3, в резервуарах сырой нефти Р2.1, 2.2, Р2.3, объемом 5000 м3, в резервуарах отстойниках пластовой воды;
подачу скомпримированного газа в газасепаратор первой ступени сепарации ГС1;
возврат конденсата, выделившегося из газа в системе УЛФ, в трубопровод нефти перед резервуарами товарной нефти.
Система УЛФ обеспечивает (за счет герметизации резервуаров) поддержание в резервуарах и аппаратах оптимального рабочего избыточного давления, исключая выбросы вредных веществ в атмосферу, повышает надежность резервуарного хозяйства за счет снижения коррозионной активности газовоздушной среды в результате предотвращения попадания воздуха (кислорода) в резервуары.
В систему УЛФ углеводородов входят:
- газоуравнительная линия резервуаров;
- блочно-комплектная автоматизированная установка по улавливанию легких фракций углеводородов производительностью 2393 м3\сут, давлением на выходе компрессора 2 атм фирмы ЮМС "Аутоматион";
- буферная емкость БЕ1 для приема легких фракций углеводородов из резервуаров и сбора конденсата, выделившегося из этого газа;
- подъемная емкость ДЕ для приема конденсата, выделившегося в емкости БЕ1, конденсатосборнике К, с насосом откачки конденсата в трубопровод нефти перед товарными резервуарами;
- конденсатосборник К для улавливания конденсата, выпадающего при охлаждении компримированного газа, преимущественно при остановках блока БКУ1;
- трубопроводы для транспорта уловленного газа и конденсата;
- трубопровод сброса газа из дренажной емкости в существующий газопровод на факел.
1.9 Технологическая схема системы УЛФ
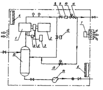
Технологическая схема системы улавливания легких фракций углеводородов предусматривает сбор и компримирование газа, поступающего из резервуаров (рис.2)
Рисунок 2–Система УЛФ: 1-газоуравнительная система; 2-емкость буферная; 3-емкость подземная; 4-трубопровод выкидной; 5-блок компрессорный; 6-резервуар; 7-отстойник КССУ.
Резервуары оборудуются газоуравнительными трубопроводами 1, с помощью которой легкие фракции перераспределяются между газовыми пространствами резервуаров. Излишки газа по газоуравнительным трубопроводам поступает в буферную емкость 2, в которой происходит выпадение и накопление конденсата, унесенного газом из резервуаров.
Резервуары должны быть оборудованы огнепреградителями, дыхательными гидравлическими предохранительными клапанами, необходима полная герметизация резервуаров.
В резервуарах поддерживается избыточное давление (в пределах от 20 до 50 мм водяного столба) с помощью компрессора, установленного в блоке БКУ1.
Буферная емкость оснащена подогревателями, контрольно-измерительными приборами, запорно-регулирующей арматурой. Предусмотрен автоматический сброс конденсата при достижении предельного уровня в подземную емкость 3, сигнализация верхнего аварийного уровня, контроль давления, сигнализация при отклонениях давления. Подземная конденсатная емкость оборудована электропогружным насосом, включение и отключение которого происходит автоматически по достижении верхнего и нижнего предельных уровней. Освобожденный от конденсата и капельной влаги газ поступает из буферной емкости в технологический блок установки улавливания легких фракций (УЛФ). Автоматизированная установка улавливания легких фракций БКУ1 состоит из двух блоков: технологического и блока управления (контрольной панели). Технологический блок представляет собой компактное помещение (рис.3), в котором размещены компрессор 1 с электроприводом 2, емкость для масла 3, соединенную с лубрикатором 4 для смазки узлов компрессора. Привод нагнетания масла осуществляется через ременную передачу 5 от вала компрессора. Кроме того, в блоке смонтированы отопительная 6 и вентиляционная 7 системы, датчики управления технологическим процессом, запорно-регулирующие клапаны, счетчики газа, трубные и энергообеспечивающие коммуникации.
Рисунок 3-Принципиальная схема установки улавливания легких фракций.
1-компрессор, 2- электропривод, 3- емкость для масла, 4-лубрикатор, 5-передача клиноременная, 6- электропечь, 7-вентилятор, 8- клапан, 9-расходомер, 10-клапан обратного действия, 11- обратный выходной клапан, 12- клапан байпасный, 13 – клапан подпитки, 14 – насос конденсатный,15- скруббер.
Поступивший из буферной емкости газ компрессором направляется в выкидной трубопровод, по которому через клапан 8 с ручным управлением, расходомер 9, клапан обратного давления 10 и выкидной обратный клапан 11, выходит из блока БКУ1, и по напорному газопроводу 4 поступает в конденсатосборник К 8, далее по трубопроводу в газосепаратор 7 первой ступени ГС1. Конденсатосборник К необходим для улавливания конденсата, выпадающего из-за охлаждения газа в газопроводе, преимущественно при остановках блока УЛФ (БКУ1).
В конденсатосборнике К предусмотрен контроль давления , сигнализация верхнего и нижнего уровней конденсата. Опорожнение производится в дренажную емкость 3 ДЕ при достижении верхнего уровня конденсата по сигналу на щите операторной.
Стабильная работа системы УЛФ (БКУ1) определяется, прежде всего, режимами своевременных включений и отключений системы подпитки товарных резервуаров при откачке нефти из любого резервуара.
Подпитка должна включаться в работу при падении давления в резервуаре до 20 мм вод. ст. и не должна прерываться до момента, пока давление в резервуаре не достигнет максимально допустимой величины.
Исходя из этого, обвязка резервуаров и БКУ1 должна обеспечить выравнивание давлений в газоуравнительной линии резервуаров с момента откачки нефти из любого товарного резервуара и, происходящие при этом процессе, перетока газа между резервуарами (сырьевые-товарные, товарные-товарные) до момента включения, отключения и работы системы подпитки. Это условие достигается схемой обвязки, которая включает центральную точку на газоуравнительной линии резервуаров, равностоящую от каждого резервуара и, обеспечивающую равные потери давлений на участках труб от БКУ до каждого резервуара в процессе работы системы подпитки.
Компрессор блока БКУ1 включается автоматически при достижении давления в газоуравнительной линии 50 мм вод. ст. При понижении давления в системе ниже 30 мм вод. ст. автоматически открывается байпасный клапан 12, соединяющий приемную и выкидную линии компрессора до счетчика 9.
При дальнейшем снижении давления в системе (ниже 20 мм вод. ст.) компрессор останавливается, открывается подпиточный клапан 13 , соединяющий выкидную линию компрессора с приемной после обратного клапана 11. Газ поступает обратным ходом из газосепаратора первой ступени по газопроводу в газоуравнительную систему и далее, в газовое пространство резервуаров, предотвращая образование вакуума в них.
При повышении давления на входе в компрессор до 30 мм вод. ст. клапан 13 закрывается.
Таким образом, клапан 13 находится в открытом положении при давлении 20 мм вод. ст. и в закрытом положении при давлении в системе 30 мм вод. ст. Параметры работы клапанов могут быть уточнены после пуска установки УЛФ.
Включение – отключение компрессора, изменение оборотов двигателя компрессора и, соответственно, его производительности, открытие – закрытие клапанов осуществляется автоматически в зависимости от изменения давления на приеме компрессора. Давление на входе в компрессор изменяется с изменением давления в резервуарах.
Блок БКУ1 теплоизолирован и имеет систему обогрева, контролируемую датчиками температуры. Работа системы обогрева осуществляется в автоматическом режиме , включаясь при температуре +2ºС и отключаясь при температуре +15ºС.
Помещение блока снабжено системой контроля за содержанием углеводородного газа , если в помещении блока УЛФ появится газ выше допустимого предела компрессор автоматически останавливается.
Система вентиляции блока сблокирована с системой контроля за содержанием углеводородного газа и сероводорода. В связи с этим, если в помещении появляется один или оба из указанных газов, включается вентилятор, который останавливается через 5 минут после снижения концентрации газов до допустимого предела.
Следует отметить , что режим работы установки УЛФ осуществляется по программе, которую специалисты корректируют в соответствии с конкретными условиями и режимами, присущими каждой ид установок подготовки нефти.
Система улавливания легких фракций обеспечивает сохранность углеводородов за счет герметизации резервуаров, поддержания в них оптимального рабочего избыточного давления, устраняет потери нефти и выбросы вредных веществ в атмосферу, повышает надежность резервуарного хозяйства за счет снижения коррозионной активности газовой среды в результате предотвращения попадания воздуха в резервуары.
1.10 Технологическое оборудование системы УЛФ
Установка УЛФ (БКУ 1)
Назначение - отбор, отделение от конденсата, компримирование газов и паров легких фракций углеводородов из резервуаров.
Принята блочно-комплектная установка по улавливанию легких фракций, состоящая из технологического блока и контрольной панели (блока управления).
Технологическая характеристика БКУ1
Объем газа, поступающего на прием компрессора - 2393 м3\сут;
Давление на выкиде - 2 атм.
Давление на приеме - 0,005 атм.
Температура газовой смеси на входе в компрессор – 16,6-17,8 ºС.
Температура газовой смеси на выходе из блока – 73,5 ºС.
Мощность установки – 15 л.с.
Буферная емкость БЕ1
Назначение БЕ1 прием паров легких фракций углеводородов из сырьевых, товарных резервуаров и резервуаров-отстойников пластовой воды, отделение конденсата перед подачей газа в блок БКУ1.
Техническая характеристика
Объем – 16 м3.
Диаметр – 2000 мм.
Давление рабочее – 1 МПа.
Масса – 3420 кг.
Количество аппаратов БЕ1 – 1 шт.
Количество теплообменных устройств – 1 шт.
Дренажная емкость ДЕ
Назначение- прием конденсата, выделившегося в БЕ1 и конденсатосборнике К. Накопление и откачка его в нефтепровод перед товарными резервуарами.
Технологическая характеристика
Объем емкости – 40 м3.
Диаметр – 2400 мм.
Производительность насоса – 80 м3\час.
Напор – 43 м вод. ст.
Мощность электродвигателя – 15 кВт.
Конденсатосборник К.
Назначение сбор и накопление конденсата, унесенного газом.
Техническая характеристика
Диаметр – 250 мм.
Давление рабочее – 1,6 МПа.
Масса - 537 кг.
Количество – 1 шт.
1.11 Контроль и автоматизация технологических процессов
Технологической схемой системы улавливания легких фракций определен следующий объем автоматизации:
- контроль, регистрация и сигнализация отклонения от заданных значений температуры конденсата в буферной емкости БЕ1;
- местный контроль температуры и давления газа в трубопроводе от БКУ1 в конденсатосборнике К;
- контроль, регистрация и сигнализация отклонения от заданных значений давления газа в буферной емкости БЕ1 и в трубопроводе после конденсатосборника К;
- контроль, регистрация и сигнализация отклонений уровня конденсата в дренажной емкости ДЕ;
-контроль предельных значений уровня конденсата в буферной емкости БЕ1;
- управление насосом откачки конденсата из ДЕ;
- контроль и автоматизация загазованности на площадке буферных емкостей , БКУ и дренажной емкости.
1.12 Нормальная работа системы УЛФ
Нормальная работа системы УЛФ заключается в поддержании всех параметров процесса в пределах норм технологического режима при исправном состоянии резервуаров, емкостей, запорной и регулирующей арматуры, компрессорной установки, приборов КИП и А.
Обслуживающему персоналу резервуарного парка необходимо контролировать:
- герметичность кровли и поясов стенки резервуаров, исправность дыхательных и предохранительных клапанов;
-герметичность фланцевых соединений дыхательных и предохранительных клапанов;
При проведении замеров уровня и отборе проб нефти из резервуара последний отключается от системы УЛФ закрытием соответствующей задвижки.
При работе компрессора загорается лампа зеленого цвета Работа компрессора. При отклонениях от нормального режима работы и неисправностях УУЛФ останавливается и загорается лампа красного цвета «Отключение оборудования».
Дальнейшая нормальная работа невозможна без устранения причин остановки УЛФ. Причина неисправности высвечивается на передней панели блока управления: потеря фазы, неисправность привода, высокое давление на выходе, недостающая смазка, высокая температура на выкиде УУЛФ, высокая температура в помещении, сероводород, взрывоопасный газ.
















