30420-1 (663154), страница 4
Текст из файла (страница 4)
Запуск и обновление сторожевого таймера осуществляется специальной командой WDT в рабочем режиме выполнения программы RUN. После однократного выполнения этой команды сторожевой таймер постоянно разрешен. Поэтому программа МК должна предусматривать периодическое повторение (с периодом, меньшим установленного времени сторожевого таймера) команды WDT. Это должно быть обеспечено программистом. В этом случае, при нормальной работе процессора сторожевой таймер будет периодически перезапускаться и не достигнет состояния окончания счета. При "зависании" процессора сторожевой таймер достигает состояния окончания счета, что вызывает запуск автосброса МК и выполнение программы с начала. Работа WDT в режимах HALT и STOP разрешается путем программирования соответствующих битов D2 и D3 регистра WDTMR. В этом случае, при переходе в соответствующий режим, WDT продолжает свою работу.
В модели 03 сторожевой таймер имеет фиксированную задержку 15 мс (при синхронизации от GRC) или 512TpC (при синхронизации от XTAL), а состояние битов D1 и D0 регистра WDTMR должно быть 01.
В моделях 02, 04, 08 регистры WDTMR и SMR отсутствуют, поэтому схема имеет фиксированную конфигурацию (соответствует изображенным на рис.1.7 положениям переключателей). Разрешение работы сторожевого таймера в режиме HALT осуществляется исполнением специальной команды WDH (выполняется до перехода в режим HALT). В режиме STOP в этих МК работа сторожевого таймера запрещена.
Запрещение работы сторожевого таймера во всех моделях МК происходит при выполнении внутреннего сброса. Исключение составляют некоторые модели (или отдельные модификации) имеющие программируемый (масочно или однократно) бит постоянного разрешения WDT (Permanent WDT). Если этот бит запрограммирован, то WDT постоянно разрешен и запрещение работы его после сброса не происходит.
Таким образом, функция сброса и сторожевой таймер обеспечивают корректный начальный запуск программы и перезапуск в случае сбоя программы.
1.2.5. Порты ввода/вывода
МК Z8 имеет до 32 линий ввода/вывода, сгруппированных в четыре восьмибитных порта Р0, Р1, Р2, Р3 (физическое наличие соответствующих выводов портов для каждой модели МК указано в табл.1.2). Порты размещены в адресном пространстве регистрового файла по адресам соответственно 00H, 01H, 02H, 03H.
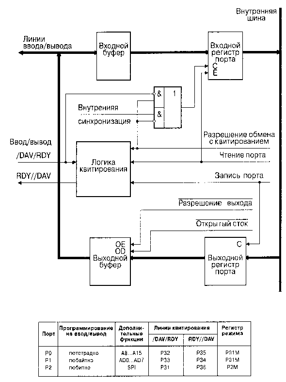
Порты Р0, Р1 и Р2 построены по типовой структуре, показанной на рис. 1.9. Каждый порт имеет входной и выходной регистры, входной и выходной буферы. Выходные буферы -двухтактные, однако, могут программироваться как схемы с открытым стоком (Open Drain). Кроме того, выходные буферы могут быть переведены в малошумящий режим.
Рис. 1.9. Структурная схема портов P0, P1 и P2
Работа линий портов может программироваться на ввод или вывод: Р0 -потетрадно, Р1 -побайтно (т.е. целиком), а Р2 -побитно (см. табл. на рис. 1.9). Порты могут работать в режиме синхронного программного обмена, в режиме обмена с квитированием, в режиме стробируемого ввода/вывода.
При синхронном программном обмене ввод или вывод реализуется в момент исполнения команд чтения или записи регистра порта. При этом внешнее устройство должно быть постоянно готово к обмену.
Режим обмена с квитированием или "рукопожатием" (Handshake) заключается в том, что МК и внешнее устройство обмениваются сигналами (квитанциями) ГОТОВНОСТИ к обмену -RDY (Ready) и ДЕЙСТВИТЕЛЬНОСТИ ДАННЫХ -/DAV (Data is Available). Ввод и вывод с квитированием подробно поясняются временными диаграммами, рис.1.10 и 1.11.
| Состояние 1. | Сигнал RDY имеет высокий уровень, что указывает MK принять данные. | |
| Состояние 2. | Внешнее устройство помещает данные на выводы порта и активизирует сигнал /DAV. Это приводит к фиксации данных во входном регистре порта МК и генерирования запроса прерывания. | |
| Состояние 3. | МК переводит выход RDY в низкое состояние, сигнализируя внешнему устройству, что данные зафиксированы. | |
| Состояние 4. | Внешнее устройство возвращает линию /DAV в высокое состояние после получения низкого уровня сигнала RDY. | |
| Состояние 5. | МК должен среагировать на запрос прерывания и прочитать содержимое порта для завершения последовательности квитирования. На линии RDY устанавливается высокий уровень тогда и только тогда, когда порт уже прочитан и /DAV имеет высокий уровень. Это возврощает интерфейс в его начальное значение. |
Рис. 1.10. Ввод с квитированием
| Состояние 1. | Вход RDY имеет высокий уровень, что указывает на готовность внешнего устройства к приему данных. | |
| Состояние 2. | МК записывает данные в регистр порта для инициализации передач данных. Запись в порт новых данных и переход выхода /DAV в состояние низкого уровня происходит только тогда, когда RDY имеет высокий уровень. | |
| Состояние 3. | Внешнее устройство делает уровень сигнала RDY низким после фиксации данных. Низкий уровень RDY вызывает генерирование запроса прерывания. МК может уже записать новые данные в ответ на низкий уровень DRY, однако эти данные не выводятся до состояния 5. | |
| Состояние 4. | Уровень выхода /DAV МК становится высоким в ответ на переход выхода RDY в состояние низкого уровня. | |
| Состояние 5. | Уровень выхода /DAV остается высоким, внешнее устройство может установить высокий уровень RDY, что возвращает интерфейс в его начальное состояние. |
Рис. 1.11. Вывод с квитированием
Для приема и передачи сигналов квитирования используются соответствующие линии ввода/вывода порта Р3 (см. табл. на рис.1.9). Выбор направления обмена с квитированием осуществляется в соответствии с направлением, запрограммированным для старшей тетрады порта Р0 и для старшего бита порта Р2.
Режим стробируемого ввода/вывода реализуется как частный случай обмена с квитированием по схеме рис. 1.12.
Рис. 1.12. Стробируемый ввод/вывод
а) вывод; б) ввод.
Дополнительно к основным функциям порты P0 и P1 могут использоваться для интерфейса внешней памяти (Р0 -старшие разряды адреса A8...A15, P1 -мультиплексированная шина адреса/данных AD0...AD7), а порт P2 -для последовательного интерфейса SPI в модели 06 (P20 -вход DI, P27 -выход D0).
Схемотехника портов P0, P1, P2 поясняется рис. 1.13. Двухтактный буферный выходной усилитель выполнен на комплементарных МОП-транзисторах VT1 и VT2. Отключение транзистора VT1 переводит буферный усилитель в конфигурацию с открытым стоком. Входной буфер содержит автофиксатор и триггер Шмитта, который обеспечивает формирование входного сигнала.
Рис. 1.13. Схемотехника входного и выходного буферов
Автофиксатор предназначен для фиксации потенциала незадействованного входа на уровне допустимых КМОП потенциалов, близких к потенциалам шины питания VCC или общей шины GND. Этим исключается переход пары входных транзисторов в активный режим и резкое возрастание потребляемого тока. Автофиксатор представляет собой бистабильную ячейку (триггер), выполненную на двух замкнутых в кольцо инверторах, управляемую по выходу. Шунтирующее сопротивление автофиксатора -не менее 500 кОм. В ряде случаев, когда входы задействованы, шунтирующее действие автофиксатора нежелательно. Поэтому в некоторых модификациях МК предусмотрен специальный бит отключения автофиксаторов (Z86C30/31/40).
Порт Р3 -особый. Первые четыре его линии P30...P33 предназначены для ввода, вторые -P34...P37 -для вывода. Структурная схема порта и таблица назначения его выводов в различных режимах приведены на рис. 1.14. Независимо от выбранного режима с входами порта P3 связаны соответствующие запросы прерывания, указанные в таблице. Физическое наличие выводов порта P3 для разных моделей МК см. в табл. 1.2.
Рис. 1.14. Структурная схема порта P3
| Вывод P3 | Аналоговый режим | Квитирование | SPI | Таймеры | Внешняя память | Прерывания |
| P30 | IRQ3 | |||||
| P31 | AN1 | /DAV2/RDY2 | TIN | IRQ2 | ||
| P32 | AN2 | /DAV0/RDY0 | IRQ0 | |||
| P33 | REF | /DAV1/RDY1 | IRQ1 | |||
| P34 | AN1-OUT | RDY1/DAV1 | SK | /DM | ||
| P35 | AN2-OUT* | RDY0/DAV0 | /SS | |||
| P36 | RDY2/DAV2 | TOUT | ||||
| P37 | AN2-OUT |
Примечание: *только для моделей 03 и 06.
Порт P3 содержит четырехбитные входной и выходной регистры, входной и выходной буферы. Наличие четырехбитного буфера возврата позволяет при чтении порта P3 контролировать данные на выходных линиях. Запись информации в младшую тетраду порта P3 не имеет эффекта.
Схемотехника порта P3 иллюстрируется рис. 1.15. Дополнительной особенностью МК является наличие двух встроенных аналоговых компараторов AN1 и AN2, позволяющих решать вопросы сравнения аналоговых сигналов, квантования сигналов, аналого-цифрового преобразования. Входы и выходы порта P3 используются для обслуживания аналоговой схемы. Переключение входов в аналоговый режим осуществляется битом D1 регистра режима порта 3 PЗM, а выходов -битом D0 регистра управления портами PCON. Входы P31 и P32 используются соответственно для неинвертирующих входов компараторов, а вход P33 является входом опорного напряжения REF, общего для AN1 и AN2.
Рис. 1.15. Схемотехника порта P3
Управление работой портов реализуется путем записи информации в управляющие регистры: регистр режимов портов P0 и P1 -P01M, регистр режима порта P2 -P2M, регистр режима порта P3 -P3M. Все эти регистры находятся в рабочей группе F стандартного РФ. В моделях 03, 06, 30, 31 и 40, кроме того, для управления режимами работы выходных буферов портов (режим "открытый сток" и малошумящий режим) задействован регистр управления портами PCON, расположенный в расширенной группе регистров F. Все эти регистры предназначены только для записи. Результат чтения этих регистров будет равен FFH.
Назначение разрядов этих регистров и их состояние после сброса МК для разных моделей МК поясняется рис. 1.16 -1.19.
Рис. 1.16. Регистр режимов портов P0 и P1
Рис. 1.17. Регистр режима порта P2















