165900 (624894), страница 3
Текст из файла (страница 3)
Б. Савинов и А. Свищук указывают на образование нерасслаивающихся эмульсий при омылении липоидных экстрактов в хлорированных углеводородах. Это явление ими было успешно устранено совмещением стадии омыления со стадией экстракции.
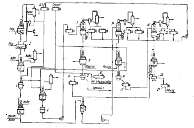
Экстракция каротина из омыленной массы. Каротин экстрагируют дихлорэтаном в количестве, необходимом для растворения каротина при комнатной температуре, исходя из того, что в 100 мл дихлорэтана (ДХЭ) растворяется при температуре 25° С 1,16 г каротина.
Экстракцию ведут при комнатной температуре в реакционном аппарате 5, снабженном обратным холодильником и мешалкой. Затем массу фильтруют на нутч-фильтре 6, промывают осадок чистым ДХЭ. Экстракт с промывным ДХЭ сгущают в вакуум-перегонном аппарате 7 до получения пересыщенного раствора.
Первая кристаллизация. Пересыщенный раствор спускают в кристаллизатор 8, где в течение 8 ч идет процесс кристаллизации вначале при комнатной температуре, а затем через 4 ч при охлаждении, к концу процесса температуру доводят до 5° С.
Для увеличения выхода каротина на первой кристаллизации в пересыщенный раствор вводят этиловый спирт в отношении 1:2. Затем отфуговывают в центрифуге 9 выделившиеся кристаллы, промывают их спиртом и высушивают в вакуум-сушилке 10. Маточный раствор I поступает в сборник 11.
Вторая кристаллизация. Маточный раствор 1 перерабатывают совместно с промывными и мыльной массой. Для этого мыльную массу экстрагируют два раза ДХЭ в нутч-фильтре 4, а экстракт промывают водой в смесителе 12. Экстракт и маточник I направляют в сборник 13, откуда они поступают в вакуум-аппарат 14 для упаривания в концентрат П. Последний поступает в кристаллизатор 15, где кристаллизуется 24 ч. Фуговку производят при температуре 5° С в центрифуге 16. Кристаллы каротина II промывают спиртом и направляют на переработку совместно с экстрактом омыленной массы (до первой кристаллизации). Маточный раствор II поступает в сборник 17.
Третья кристаллизация. Маточный раствор II совместно с промывными второй кристаллизации упаривают в вакуум-аппарате 18, кристаллизуют 72 ч в кристаллизаторе 19, фугуют в центрифуге 20. Кристаллы промывают спиртом. Получают кристаллы каротина III, направляемые на переработку в маточный раствор I и в виде отхода маточный раствор II — в сборник
Нормы качества готовой продукции. Кристаллический каротин должен быть однородным, мелкокристаллическим сухим порошком без слежав19, фугуют в центрифуге 20. Кристаллы промывают спиртом. Получают кристаллы каротина III, направляемые на переработку в маточный раствор I и в виде отхода маточный раствор II — в сборник
Нормы качества готовой продукции. Кристаллический каротин должен быть однородным, мелкокристаллическим сухим порошком без слежав шихся комков лилово-красноватого цвета с металлическим блеском. Точка плавления каротина должна быть не ниже 160° С. Содержание β-каротина в кристаллах не менее 90%.
Вопросы усовершенствования технологии производства каротина из моркови. Интересные исследования в этой области были проведены Б. Савиновым и его учениками. Исходя из факта локализации каротина на хромопластах, им было предложено заменить процесс прессования мезги моркови процессом вымывания пластид из клеток интенсивным перемешиванием мезги с водой в суспензионном экстракторе. Им же был разработан метод получения масляных концентратов каротина из влажного белкового коагулята путем применения центробежного смесителя. Разработан метод получения каротина из моркови и тыквы методом термической коагуляции белков в клетке, изучены вопросы экстракции каротина в многочленной батарее. К сожалению, эти методы не нашли широкого применения в связи с развитием химического синтеза витаминов.
ХИМИЧЕСКИЙ СИНТЕЗ β–КАРОТИНА
Метилгептенон (6-метилгептен-5-он-2). Получают его конденсацией диметилвинилкарбинола и ацетоуксусного эфира при температуре 160—165° С по следующей химической схеме:
В реактор 29 из нержавеющей стали, снабженный колонкой с дефлегматором и конденсатором, из мерника загружают вазелиновое масло (высококипящий разбавитель) и при температуре 210° С (в масле) загружают диметилвинилкарбинол и ацетоуксусный эфир так, чтобы температура реакционной массы была не ниже 160—165° С. Затем нагревание продолжают при температуре 160—180° С 3 ч до прекращения выделения газа (СО2). В сборник после конденсатора собирают отгон (спирт с примесью ацетона). Кубовый остаток разгоняют при остаточном давлении 5—6 мм рт. ст. в вакуум-перегонном аппарате 30. Готовый продукт поступает в приемник. Выход 60%.
Метилгептенон — бесцветная жидкость, температура кипения 52—53°С при остаточном давлении 5 мм рт. ст. C8H14О, молекулярная масса 126,19; п2о = 1,4404; d20=0,8616, хорошо перегоняется с водяным паром; Хтах = 243 нм (в спирте), lgs =2,54.
Дегидролиналоол (3,7-диметилоктаен-6-ин-1-ол-3). Дегидролиналоол синтезируют по следующей химической реакции:
В реактор из эмалированной стали 31, снабженный мешалкой, барботером для подвода ацетилена загружают толуол из мерника 32 и порошкообразное едкое кали, нагревают до 80° С и из баллона 33 пропускают ацетилен при перемешивании в течение 2 ч. После прекращения нагревания уменьшают ток ацетилена, охлаждают рассолом до —12—10° С и постепенно в течение 3 ч приливают метилгептенон из мерника 34. Затем добавляют воды и после перемешивания разделяют слои в делительной воронке 35. Толуольный раствор переводят в реактор 36, в котором нейтрализуют углекислотой. В перегонном аппарате 37 отгоняют толуол, а затем при остаточном давлении 12—14 мм рт. ст. собирают фракцию, кипящую при температуре 89—91С. Выход 76—80%.
Дегидроналоол — бесцветная жидкость, температура кипения 78—80°С при остаточном давлении 8 мм рт. ст.; Cl0H12O, молекулярная масса 152,23; плотность ==1,4632. Хорошо растворим в органических растворителях, плохо — в воде.
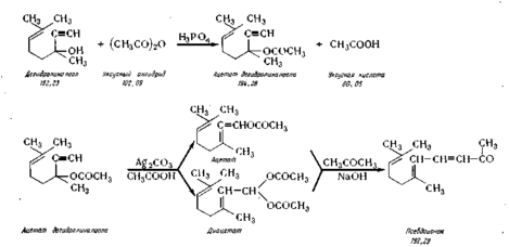
Псевдоионон. Псевдоионон получают из дегидролиналоола путем аци-лирования его, изомеризации ацетата, омыления его и конденсации с аце тоном в присутствии едкого натра. Синтез протекает по следующей схеме
В реактор из нержавеющей стали 38 загружают из мерника 39 дегидролиналоол, из мерника 40уксусный ангидрид и из мерника 41 каталитическое количество фосфорной кислоты, перемешивают (температура не выше 50° С) и выдерживают 14—15 ч при температуре 18° С. Затем вводят в реактор из баллона 42 азот, нагревают реакционную массу до 90° С и добавляют каталитическое количество карбоната серебра, продолжая перемешивание 1,5 ч при температуре 90° С. Далее реакционную массу охлаждают до 20° С и передают под давлением в реактор 43, в который из мерника 44 загружают 20%-ный водный раствор хлористого натрия. После перемешивания разделяют слои в делительной воронке 45. В ней же промывают верхний слой раствором хлористого натрия до нейтральной реакции. Затем верхний слой переводят в реактор 46 и вводят в него из мерника 47 ацетон и из мерника 48,8%-ный водный раствор едкого натра, нагревают до 40° С и перемешивают 2,5—3 ч. Реакционную массу при температуре 20° С нейтрализуют уксусной кислотой из мерника 49. В делительной воронке 50 разделяют слои: нижний слой поступает в сборник 51, откуда далее направляют на регенерацию. Верхний слой промывают в колонке 52 раствором хлористого натрия. Промытый слой (технический псевдоионон) передают в сборник 53 и далее в вакуум-перегонный аппарат 54, снабженный колонкой, дефлегматором и конденсатором. Перегонку ведут при остаточном давлении 6—7 мм рт. ст., отбирают фракцию, кипящую при 131—135°С в сборник 55. Выход 54—55%.
Псевдоионон — желтоватая маслянистая жидкость, хорошо растворима в органических растворителях, плохо — в воде, температура кипения при остаточном давлении 5 мм рт. ст.— 120° С; С13Н10О, молекулярная масса 192,29; n2D°=l,5300, df = 0,8954; Xmax = 291 нм, Е= 1205; содержание не ниже 95%.
СИНТЕЗ β-ИОНОНА
β-Ионон получают процессом циклизации псевдоионона под влиянием смеси концентрированной серной кислоты и ледяной уксусной кислоты в среде толуола по химической схеме:
В реактор 1 из сборника 2 загружают псевдоионон и из сборника 3 толуол и перемешиванием получают толуольный раствор псевдоионона (плотность 890—900 кг/м3), подаваемый насосом 4 в мерник 5. В реактор из эмалированной стали 6 сливают концентрированную серную кислоту из мерника 7, которую в реакторе 6 охлаждают до 0°, а затем медленно загружают из мерника 8 ледяную уксусную так, чтобы температура не поднималась выше 15° С. Смесь кислот насосом 8 подают в мерник 9. В аппарат для циклизации 10 из нержавеющей стали, снабженный мешалкой и рубашкой, подают из мерника 9 смесь кислот, а из мерника 5 толуольный раствор псевдоионона. Реакция протекает при температуре минус 7—10° С в течение 1 ч. Для нейтрализации реакционной массы применяют 18—20%-ный раствор углекислого натрия. В реактор // загружают углекислый натрий, из мерника 12 воду и при перемешивании насыщенный раствор насосом 13 подают в мерник 14. Из аппарата циклизации 10 нейтрализованная реакционная масса поступает в делительную воронку 15, где промывается раствором карбоната натрия и далее поступает в сборник 16 и в перегонный аппарат 17. В нем отгоняют толуол в сборники 18 и 19 при остаточном давлении 20 мм рт. ст. Остаток перегоняют при остаточном давлении 1 мм рт. ст. в перегонном аппарате 20 и собирают в приемнике. Выход 75%.
β-Ионон — желтоватая маслянистая жидкость, температура кипения 118—120°С при остаточном давлении 5 мм рт. ст. и 132° С при остаточном давлении 12 мм рт. ст., С13Н2оО, молекулярная масса 192,29; по =1,5210; хорошо растворим в органических растворителях, плохо в воде; Xmах= 296 нм, E=557.
СИНТЕЗ АЛЬДЕГИДА С14 [4(2',6',6'-ТРИМЕТИЛЦИКЛОГЕКСЕН-
Г-ИЛ)-2-МЕТИЛБУТЕН-З-АЛЬ-1]
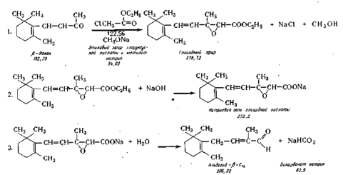
Синтез альдегида С14 осуществляют по реакции Дарзана путем конденсации (3-ионона с метиловым или этиловым эфиром монохлоруксусной кислоты в присутствии метилата натрия. Реакции протекают по следующей схеме:
Реакция конденсации. В реактор 21, снабженный охлаждающей рубашкой и мешалкой, загружают (3-ионон из сборника 22 и в течение 2—3 ч при ливают из мерника 23 этиловый эфир хлоруксусной кислоты, а из сборника 24 сухой метилат натрия. Температуру при этом поддерживают минус 5—7° С. В результате реакции конденсации получается глицидный эфир, который из раствора не выделяют.
Омыление. Глицидный эфир омыляют раствором едкого натра в водном метаноле, который добавляют из смесителя 25 в тот же реактор в течение 1,5—2 ч при температуре 18—20°С. В результате омыления получают натриевую соль глицидного эфира.
Декарбоксилирование. В реактор 21 добавляют воду и дихлорэтан, перемешивают, а затем направляют реакционную массу в делительную воронку 26. Нижний дихлорэтановый слой отделяют в воронке и в смесителе 27 промывают водным раствором поваренной соли, приготовленном в смесителе 28. Нижний слой спускают в смеситель 29, затем добавляют в этот смеситель сульфат натрия и перемешивают. Сухой экстракт переводят в вакуум-перегонный аппарат 30, отгоняют дихлорэтан, а затем под глубоким вакуумом (0,1 мм рт. ст. при температуре около 100° С) отгоняют альдегид С14. При необходимости альдегид подвергают ректификации при остаточном давлении 0,3—0,5 мм рт. ст.














