165855 (624885)
Текст из файла
Курсовая работа по общей химической технологии
Тема: Каталитическая конверсия метана
водяным паром
Содержание
Введение
1.Процессы переработки метана
2. Принципиальная схема паровоздушной конверсии метана
3.1. Каталитическая конверсия метана
3.2. Процесс паровой каталитической конверсии метана
3.3. Схема химических превращений
3.4. Физико-химические основы процесса конверсии метана
3.5. Термодинамика и кинетика процесса конверсии метана водяным паром
4.1. Катализаторы конверсии метана
4.2. Катализаторы конверсии метана ГИАП-8, ГИАП-25, ГИАП-36Н
4.3. ДКР-1
5. Расчет процесса конверсии
Список использованной литературы
ВВЕДЕНИЕ
В последней четверти XX столетия после разразившегося в начале 70-х годов нефтяного кризиса изменился подход к источникам углеводородного сырья. Человечество осознало, что запасы нефти на Земле небесконечны и невосполняемы. Еще задолго до появления на Земле человека природа создала огромные количества органических веществ, законсервировала их, превратив в наиболее устойчивую форму, и спрятала в недра земли до поры до времени, до разумного использования человеком ее богатств. После энергетического шока 70-х годов взор нефтехимиков обратился в сторону природного газа как альтернативного нефти источника углеводородного сырья. Разведанные запасы природного газа превосходят аналогичные запасы нефти. Кроме того, природный газ можно отнести к возобновляемым источникам энергии и сырья. Значительные количества основных компонентов природного газа - метана и этана - образуются при бактериальном брожении биомассы растительного и животного происхождения, а также в процессах переработки органического сырья.
В настоящее время природный газ используется в основном в энергетических целях: тепловые электростанции на природном газе наиболее экологически чистые, пропанобутановая фракция применяется в качестве бытового топлива, а также как горючее для автотранспорта. В небольших количествах метан используют в металлургической промышленности как восстановитель. Однако степень химической переработки природного газа в ценные продукты остается на низком уровне, а значительная часть попутного нефтяного газа сжигается в факелах, что приводит к невосполнимой потере ценного сырья и порождает сложные экологические проблемы в регионах добычи. Столь расточительное отношение к ископаемым источникам сырья недопустимо и требует незамедлительного создания новых технологий переработки легкого углеводородного сырья.[1]
В настоящее время конверсия метана является основным промышленным методом получения водорода и технологических газов для синтеза аммиака, спиртов и других продуктов. Известны различные способы конверсии метана. От метода конверсии зависят как технологическая, так и энергетическая схемы производства аммиака в целом. Для выбора оптимального варианта необходимо знать состав конвертированного газа, его энтальпию и эксэргию.
Расчет равновесных составов конвертированного газа на основе известных методик требует использования ЭВМ и соответствующего программного обеспечения. Для упрощения этой задачи целесообразно построить номограммы для определения содержания отдельных компонентов в конвертированном газе, а также номограммы для нахождения его энтальпии и эксэргии. В литературе приведены номограммы только для паровой конверсии метана, однако, имеется возможность построения подобных номограмм и для других способов конверсии. [1]
Конверсия метана, являющегося основным компонентом природного газа, представляет собой наиболее экономичный способ получения азотоводородной смеси. Крупнейшие газовые месторождения имеются на Украине, Северном Кавказе, в Средней Азии, Поволжье, Сибири и других районах страны.
Природный газ бесцветен, не имеет запаха, значительно легче воздуха, горюч и взрывоопасен. При транспортировке по трубопроводам в природный газ добавляют меркаптаны, обладающие резким запахом, что позволяет легко обнаружить утечку газа, но создает дополнительные трудности при его переработке, так как меркаптаны — серосодержащие соединения, а сера является ядом для всех катализаторов производства аммиака. [2]
Состав природного газа в зависимости от месторождения изменяется следующим образом: метан - 55-99%, этан - 1-10 (пропан + бутан) - до 10, С5-углеводороды и выше - 1-5%, остальное - азот, углекислый газ, сернистые соединения, гелий.
Высокое содержание гелия в природном газе некоторых месторождений (в частности, для Собинского месторождения Красноярского края содержание гелия достигает 0,6%) делает экономически целесообразным его выделение. Поэтому первичная переработка природного газа должна включать следующие этапы:
-
стандартные процессы осушки (для того, чтобы не образовались газогидратные пробки) и выделения кислых газов СО2 и H2S с последующей утилизацией сероводорода, например в процессе Клауса;
-
выделение азота и гелия;
-
получение чистого метана;
-
производство С2-С5-углеводородов или широкой фракции легких углеводородов (ШФЛУ).
Криогенные процессы разделения углекислого газа, азота и гелия разработаны и широко используются. Однако процессы химической переработки метана в ценные продукты в большинстве случаев находятся в исследовательской стадии или существуют в лабораторных вариантах.
1 ПРОЦЕССЫ ПЕРЕРАБОТКИ МЕТАНА[1]
Так ли инертна молекула метана? Многочисленные синтезы на основе метана представляют огромный практический и теоретический интерес, так как позволяют получать ценнейшие органические соединения из природного газа практически без какой-либо предварительной переработки. Уже в настоящее время освоено промышленное производство большого количества важных продуктов из метана, в частности из него получают хлорсодержащие растворители, сероуглерод, синильную кислоту. В условиях пиролиза метана получают ацетилен и этилен. Каталитическая конверсия метана водяным паром является основным методом производства водорода и синтез-газа (смесь СО и Н2 в различных соотношениях). В свою очередь, синтез-газ в процессе Фишера-Тропша может быть превращен в различные кислородсодержащие соединения (метанол, формальдегид, ацетальдегид, уксусную кислоту, этиленгликоль), олефины, индивидуальные углеводороды, моторные топлива и другие продукты. В 1987 году в Новой Зеландии фирмой "Mobil Oil" был пущен в эксплуатацию завод по производству метанола и жидких углеводородов из продуктов паровой конверсии метана. Это свидетельствует о начале процесса переориентации ведущих нефтеперерабатывающих компаний на ненефтяное сырье.
Новые нетрадиционные методы получения синтез-газа из метана, такие, как электрохимическое окисление или конверсия с углекислым газом в термодиффузионном реакторе, находятся в стадии исследовательской проработки.
Несмотря на многообразие имеющихся теоретических возможностей превращения метана, наибольший интерес исследователей и производителей в последнее время привлекают следующие процессы:
-
получение синтез-газа;
-
прямое каталитическое превращение метана в этилен - окислительная конденсация метана;
-
прямое каталитическое окисление метана в кислородсодержащие продукты - спирты и формальдегид.
В промышленной практике получили распространение следующие методы конверсии метана: каталитическая конверсия и высокотемпературная (некаталитическая) конверсия. По первому методу конверсию можно проводить в одну и две ступени (соответственно одноступенчатая и двухступенчатая каталитическая конверсия). [3]
Разработка процесса прямого каталитического окисления метана в кислородсодержащие продукты началась еще в начале XX столетия. Несмотря на то что этот процесс термодинамически возможен при атмосферном давлении и комнатной температуре, до сих пор не удалось подобрать эффективные катализаторы. Поэтому в настоящее время этот процесс проводят без катализатора при высоких давлениях, однако выходы полезных продуктов невелики. Следовательно, данный процесс не является в настоящее время перспективным для промышленной реализации. Остановимся подробнее на наиболее привлекательном методе превращения метана - окислительной конденсации метана. [1]
2 Принципиальная схема паровоздушной конверсии метана[4]
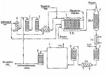
Блок-схема отделения паровоздушной конверсии природного газа в технологической нитке производства аммиака приведена на рис.1.
Рис.1. Принципиальная схема отделения конверсии природного газа в агрегате по производству аммиака:1 – аппарат гидрирования сераорганических соединений; 2 – адсорбер сероводорода; 3 – печь первичного реформинга природного газа (трубчатая печь (Т.П.); 4 – реактор вторичного реформинга (шахтный реактор (Ш.Р.); 5, 6 – конвертеры монооксида углерода I и II ступени; 7 – блок очистки от СО2 ; 8 – метанатор; ТО – теплообменники.
Природный газ вначале проходит через аппараты 1, 2 очистки от сераорганических соединений. В аппарат 1 подается часть производимого в отделении конверсии потока азотоводородной смеси; содержащие серу соединения реагируют с водородом, образуя сероводород, который удаляется из смеси в аппарате 2 при взаимодействии с оксидом цинка, либо адсорбцией на цеолите. Очищенный природный газ смешивается с водяным паром и поступает в реакционные трубы печи первичного реформинга 3 (трубчатой печи), заполненные никелевым катализатором. Здесь происходит превращение большей части СН4 и сопутствующих углеводородов в смесь Н2 , СО и СО2. Итоговые уравнения основных реакций, протекающих в трубчатой печи можно записать в виде:
СН4 + Н2О
3 Н2 + СО (1)
СО + Н2О
Н2 + СО2 (2)
Суммарный процесс: СН4 + 2Н2О
4 Н2 + СО2 (3)
Реакция (1) идет с поглощением теплоты, реакция (2) – с ее выделением. Суммарный тепловой эффект процесса определяется эндотермической реакцией (1), необходимая теплота подводится к реакционным трубам от сжигаемого в межтрубном пространстве природного газа.
Вслед за первичной конверсией природного газа проводится паровоздушная конверсия остаточного количества углеводородов (вторичный реформинг) в шахтном реакторе 4. Данный аппарат выполняет в рассматриваемой схеме две важные функции: увеличение степени конверсии метана за счет значительного повышения температуры по сравнению с температурой, достигаемой в тепловой печи, и приготовление смеси газов с необходимым содержанием азота для последующего синтеза аммиака. В шахтном реакторе, загруженном никелевым катализатором, последовательно протекают реакции окисления горючей смеси газов кислородом воздуха, подаваемого на входе шахтного реактора, и реакции (1), (2). Среди реакций окисления превалирует реакция
2 Н2 + О2
2 Н2О , (3)
протекающая до полного исчерпывания кислорода. Реакция (3) преобладает среди других реакций окисления, так как в газовой смеси, поступающей в шахтный реактор, количество водорода значительно превышает количество других горючих газов.
Обе функции шахтного реактора обеспечиваются за счет парадоксального на первый взгляд решения – сжигания части полученного на предыдущей стадии продукта в объеме реактора. В результате происходит адиабатный разогрев смеси, температура резко возрастает, вследствие чего и повышается степень конверсии метана. Весь кислород, содержащийся в подаваемом в шахтном реакторе воздухе, расходуется, и в смеси с продуктами конверсии остаются только другие компоненты воздуха – азот и аргон. Поэтому для приготовления азотоводородной смеси в данной схеме отпадает необходимость в выделении азота из воздуха путем его сжижения и низкотемпературной ректификации.
Выходящая из шахтного реактора смесь после ступенчатого промежуточного охлаждения последовательно проходит реакторы 5 и 6, в которых происходит практически полная конверсия метана с образованием водорода на селективных катализаторах ( I ступень конверсии в реакторе 5 – на среднетемпературном железо-хромовом катализаторе и II ступень в реакторе 6 – на низкотемпературном цинк-хром-медном катализаторе ), обеспечивающих избирательное протекание реакции (2) при заторможенной реакции (1). Далее полученная азотоводородная смесь освобождается от углекислого газа абсорбцией раствором моноэтаноламина или бикарбоната калия в технологическом блоке 7. Оставшиеся в смеси незначительные примеси оксидов углерода, являющихся ядами для катализатора синтеза аммиака, нейтрализуют во вспомогательном каталитическом реакторе – метанаторе 8, в котором реакции (1) и (2) протекают справа налево, превращая оксиды углерода в метан, инертный по отношению к катализатору синтеза аммиака. Из метанатора очищенная азотоводородная смесь идет в отделение синтеза аммиака, небольшая часть смеси поступает в головной аппарат 1 схемы.
3.1 Каталитическая конверсия метана[3]
Характеристики
Тип файла документ
Документы такого типа открываются такими программами, как Microsoft Office Word на компьютерах Windows, Apple Pages на компьютерах Mac, Open Office - бесплатная альтернатива на различных платформах, в том числе Linux. Наиболее простым и современным решением будут Google документы, так как открываются онлайн без скачивания прямо в браузере на любой платформе. Существуют российские качественные аналоги, например от Яндекса.
Будьте внимательны на мобильных устройствах, так как там используются упрощённый функционал даже в официальном приложении от Microsoft, поэтому для просмотра скачивайте PDF-версию. А если нужно редактировать файл, то используйте оригинальный файл.
Файлы такого типа обычно разбиты на страницы, а текст может быть форматированным (жирный, курсив, выбор шрифта, таблицы и т.п.), а также в него можно добавлять изображения. Формат идеально подходит для рефератов, докладов и РПЗ курсовых проектов, которые необходимо распечатать. Кстати перед печатью также сохраняйте файл в PDF, так как принтер может начудить со шрифтами.















