151707 (621888), страница 4
Текст из файла (страница 4)
Подібний логометр застосовується як вимірювальний механізм й у закордонному електромагнітному фазометрі [Л. 59]. Конструкція й схема його включення в мережу аналогічні фазометрам Э120 й Э144. Трифазному фазометру надається фазорозщепний пристрій, що забезпечує можливість виміру в однофазних ланцюгах.
Групою авторів [Л. 55] запропонований електромагнітний фазометр, конструкція вимірювального механізму якого представлена на мал. 6. Кільцевий магнитопровод фазометра 1 обвиває кільцева обмотка підмагнічування, що живить струмом навантаження й що створює замикається по магнитопроводу пульсуючий магнітний потік намагнічуючі обмотки ω1, ω2 збуджені напругою мережі, створюють обертовий магнітний потік.
Рис. 6. Варіант електромагнітного фазометра. а-конструкція; б-принципова схема.
У результаті взаємодії обертового й пульсуючого потоків у магнитопроводе утвориться насичена ділянка, що переміщається по окружності відповідно зміні кута зрушення фаз між потоками. Це у свою чергу викликає поворот поляризованого рухливого елемента 2, виконаного у вигляді діаметрально намагніченого диска. Кільцевий екран 3 захищає вимірювальний механізм від впливу зовнішніх магнітних полів, а також є магнитопроводом, по якому замикаються потоки обмоток збудження.
Уступаючи електродинамічним фазометрам у точності, електромагнітні фазометри мають ряд переваг, що полягають у можливості побудови чотириквадрантного фазометра з кутом шкали в 360°, трохи меншому споживанні потужності й відносно більшому встановлюваному моменті.
Різними авторами запропоновано кілька конструктивних варіантів фазометра індукційної системи.
С. К. Дурникиним запропонований трифазний фазометр, у якому рухлива система двухэлементного індукційного логометра виконана у вигляді укріплених на загальній осі двох фігурних металевих дисків. Кожний з обертаючих елементів впливає на один з дисків, причому обертаючі моменти спрямовані в протилежні сторони. При зміні різниці фаз у досліджуваному колі обертаючі моменти кожного елемента змінюються по різному, і рухлива частина встановлюється в положенні рівноваги, що відповідає певному куту зрушення фаз. Кут шкали приладу досягає 270°, магнитопровод послідовного кола обох елементів виконаний загальним.
Інший варіант індукційного фазометра запропонований В. В. Смеляковим, М. Е. Бушмииим, Г. М. Сапуновим і С. М. Сергиенко. Магнітна система фазометра складається із двох кільцевих концентричних замкнутих магнитопроводів. На внутрішньому магнитопроводі розміщена обмотка збудження, що створює в зовнішньому магіитопроводі обертове поле, а на зовнішньому - обмотка підмагнічування, що створює пульсуюче поле. При рівності амплітуд магнітних потоків обох полів у зовнішньому магнитопроводі створюється мала ділянка практично нульового потоку, що переміщається по околі магнитопровода відповідно зміні кута зрушення фаз між двома потоками. Якщо фазометр має рухливу короткозамкнену котушку, що охоплює магнитопровод, то кут зрушення фаз відраховує по куті повороту цієї котушки, що переміщається разом з ділянкою нульового потоку. Якщо ж вимірювальна котушка нерухома й у її ланцюг включений нульовий покажчик, то вимірюваний кут зрушення фаз відраховує по куті повороту котушок збудження, які в цьому варіанті приладу повинні бути зроблені рухомі.
Подібний за принципом дії індукційний фазометр може бути побудований на базі логометра Ф. М. Жербіна.
А. А. Степаняном й А. А. Кольцовим запропонований однофазний індукційний фазометр, магнитопровод якого також складається із двох концентричних кільцевих сердечників. Зовнішній сердечник постачений двома паралельно включеними обмотками збудження, що живляця струмами, зрушеними на 90°. Ці обмотки створюють у просторі між сердечниками обертове магнітне поле. На внутрішній сердечник надіта короткозамкнена рухлива рамка, що для підвищення чутливості приладу виконана у вигляді вісімки, петлі якої охоплюють діаметрально розташовані ділянки внутрішнього сердечника. Контролююче коло приєднане до середніх точок перехресних частин рамки. Для зменшення моменту опору, створюваного струмопровідними провідниками, рамка з'єднується з контрольованим колом додатковим кільцевим трансформатором, первинна обмотка якого включена в контрольований ланцюг, а вторинна виконана у вигляді рухливої рамки, скріпленої з основною рамкою приладу й з'єднаної із середніми точками її пересічних частин.
Істотних переваг у порівнянні з фазометрами інших систем індукційні фазометри не мають і серійно промисловістю не випускаються.
Цифові фазомитри
Фазометр призначений для виміру кутів зрушення фаз між двома періодично електричними коливаннями, що змінюються, і може бути застосований у радіоаматорській практиці при розробці, регулюванні й експлуатації електронних й електротехнічних апаратів і пристроїв. Пропонований електронний фазометр дає одночасно інформацію про знак і величину кута зрушення фаз, що робить її більше наочної. У приладі вдалося істотно спростити вузли виділення величини й знака кута й сполучити функції окремих елементів.
Основні технічні характеристики
Діапазон вимірюваних кутів зрушення фаз, эл. град 0... 180
Діапазон робочих частот, Гц 10... 104
Діапазон вхідних напруг, В 0,01...50
Діапазон вимірюваних струмів, А. 0,01...2
Погрішність виміру, %, не більше 2
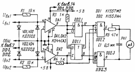
Принципова схема електронного фазометра наведена на мал. 1.
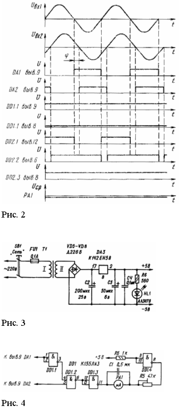
Вхідні напруги Uвх1 й Uвх2 довільні форми (наприклад, синусоїдальні) від вимірюваних кіл через дільники R1VD1VD2 й R2VD3VD4 надходять на вхід формувачів DA1 й DA2 (компаратори напруги) і перетворяться в однополярні прямокутні імпульси з досить крутими фронтами й спадами. Ширина імпульсів відповідає тривалості напівперіоду вхідного сигналу, що ілюструється тимчасовими діаграмами, представленими на мал. 2.
Динамічний D-тригер (DD1) виділяє знак кута зрушення фаз, тобто фіксує в момент формування фронту імпульсу другого вимірювального каналу, використовуваного в даній схемі в якості синхронізуючі (тактового), що випереджає або відстає характер сигналу першого вимірювального каналу, вихід формувача якого з'єднаний з інформаційним входом D-тригера. При цьому синхронізуючий імпульс своїм фронтом переводить D-тригер у стан, обумовлений рівнем напруги на його інформаційному вході в цей момент часу. Тому, якщо вхідна напруга Uвх1 випереджає по фазі напруга Uвх2 на прямому виході D-тригера (висновок 9 DD1.1) установлюється напруга, що відповідає логічній одиниці, а на інверсному виході - логічному нулю.
Вимірник величини кута зрушення фаз реалізований на базі елемента збігу (DD2.2), один із входів якого з'єднаний безпосередньо з виходом формувача DA2, а другий - через інвертор DD2.1 з формувачем DA1 вимірювального каналу. Ширина формованого імпульсу на виході такого елемента пропорційна куту взаємного перекриття вхідних імпульсів, тобто куту зрушення фаз між напругами Uвх1 й Uвх2 що підтверджується тимчасовими діаграмами на мал. 2. Об'єднання інформації про величину й знак кута в розглянутій схемі здійснюється за рахунок введення в її сполуку ще одного елемента збігу (DD2.3), що виконує тієї ж функції виміру величини кута, що й описаний вище. Однак кожний із цих елементів 3И-НІ (DD2.2 й DD2.3) одним зі своїх входів з'єднаний відповідно із прямим й інверсним виходами D-тригера, у результаті чого останній і визначає, на виході якого з елементів збігу виділяється імпульс, по ширині дорівнює куту зрушення фаз.
Вимірювальний прилад РА1 включений між виходами елементів збігу DD2.2 й DD2.3, створюючи при цьому диференціальну схему, внаслідок чого його стрілка буде відхилятися убік, обумовлену знайомий кута, і на кут, що відповідає куту зрушення фаз між напругами Uвх1 й Uвх2. Конденсатор С1, включений паралельно індикатору PA1, призначений для зменшення пульсації стрілки при вимірах на низьких частотах.
Побудова вхідних кіл фазометра дозволяє вимірювати кут зрушення фаз не тільки між двома напругами, але й між струмом і напругою або між двома струмами, для чого вхідні дільники постачені відповідними висновками.
Рис. 1 Принципова схема
Конструкція й деталі.
Електронний фазометр виконаний у вигляді окремого блоку. На лицьову панель виведені вхідні клеми вимірювальних каналів, мікроамперметр, шкала якого проградуйована в ел. град., і вимикач живильної мережі. Елементи приладу змонтовані на друкованій платі, виготовленої з однобічного фольгированного стеклотекстолита товщиною 1,5 мм і закріпленої безпосередньо на вимірювальних затисках мікроамперметра. Сполуки друкованої плати із вхідними клемами приладу виконані екранованим провідником, що викликано забезпеченням його поміхостійкості.
У пристрої використані резистори МЛТ і СП3-16 (R5), конденсатор С1 - типу МБМ, а як індикатор PA1 - мікроамперметр типу М906 із двосторонньою шкалою 50-0-50 мка.
Замість зазначених у пристрої можуть бути використані мікросхеми інших серій аналогічного функціонального призначення при відповідному виборі їхній живлячої напруги. Формувачі однополярних імпульсів DA1 й DA2 можуть бути виконані не тільки на базі функціональних мікросхем ДО554СА3 або 521СА3, але й на операційних підсилювачах або транзисторних каскадах, що працюють у ключовому режимі й забезпечують необхідній крутості формованих фронтів імпульсів. Діоди VD1 - VD4 вибираються з умов протікання по них довгостроково вимірюваного струму. Якщо ж фазометр призначений для виміру зрушення фаз тільки між двома напругами, то зазначені діоди можна замінити будь-якими іншими без пред'явлення вимог по струму й про зворотну напругу.
Живляня пристрою здійснене від одного джерела однополярного стабілізованої напруги (мал. 3).
Розширення меж виміру по напрузі вхідного сигналу можна здійснити за рахунок пропорційної зміни параметрів резисторів R1 й R2. Якщо ж немає необхідності у вимірі знака фазового кута, то зі схеми можна виключити динамічний D-тригер, а вузол виділення сигналу різниці кута зрушення фаз (мал. 4) включити безпосередньо до виходів компараторів DA1 й DA2. У цьому пристрої елемент DD1.4 реалізує диференціальну схему включення індикатора PA1 і забезпечує компенсацію напруги логічного нуля.
Як індикатор контрольованого параметра PA1 можуть бути використані електронний осцилограф або цифровий вольтметр, це дозволить істотно підвищити точність відтворення вимірюваної величини.
Електронний фазометр має лінійну шкалу, що полегшує його тарировку. Для цього як калібровані напруги варто взяти дві лінійних напруги трифазної мережі (кут зрушення фаз лінійних напруг становить 120 ел. град.). У процесі тарировки необхідно погодити калібровані напруги із припустимим рівнем вхідних напруг. Величину відхилень стрілки індикатора не потребуючу оцінку шкали здійснюють резистором R5.
Види фазометрів
Ц302/1
Фазометр трьохфазний діапазон 0,5-1-0,5 й 0,9-1-0,2 f=50...10000Гц, кл.т.2,5 габ.розм.120х120х95
Ц302/1 фазометр трьохфазний
Призначення
Призначений для виміру коефіцієнта потужності в діапазонах 0,5-1-0,5 або 0,9-1-0,2 у трьохфазних трьохпровідних мережах змінного струму частотою50 Гц з симетричним навантаженням фаз і симетричною лінійною напругою.
ТЕХНІЧНІ ХАРАКТЕРИСТИКИ
| Номінальне значення частоти, Гц | Номінальне значення напруги, В | Номінальне значення струму при підключенні безпосередньо через вимірювальний трансформатор, А | |
| Безпосереднє підключення | Підключення через вимірювальний трансформатор | ||
| 50 60; 500; 1000; 2400; 2880; 4000; 8000; 10000 | 127; 220; 380 | -- 100 | 5 5 |
Клас точності 2,5 Діапазон вимірів коефіцієнта потужності 0,5-1-0,5 або 0,9-1-0,2
Габаритні розміри, мм 120х120х95 Маса, кг 0,7
Призначена для роботи при температурі від –20 до +50С и відносної вологості повітря 95% при 30С
ФАЗОМЕТР ІЗ302-М1-1
Призначений для виміру коефіцієнта потужності в трифазних трехпроводных мережах змінного струму частотою 50 Гц із симетричним навантаженням фаз і симетрією лінійних напруг.
Прилад складається з індикатора магнітоелектричної системи й електронного перетворювача, розміщених в одному корпусі.
З302-М1-1
| Номінальне значення частоти, Гц | Номінальне значення напруги, В | Номінальне значення струму при підключенні безпосередньо через вимірювальний трансформатор, А | |
| безпосереднє підключення | підключення через вимірювальний трансформатор | ||
| 50 | 127; 220; 380 | - | 5 |
| 60; 500; 1000; 2400; 2880; 4000; 8000; 10000 | - | 100 | 5 |
ТЕХНІЧНІ ХАРАКТЕРИСТИКИ:
| Клас точності | 1,5 | |
| Діапазон вимірів коефіцієнта потужності | 0,5 - 1 - 0,5 або 0,9 - 1 - 0,2 | |
| Габаритні розміри, мм | 96х96х95 | |
| Маса, кг | 0,5 |
Фазометр Д578















