144066 (620373)
Текст из файла
Министерство образования РФ
КУБАНСКИЙ ГОСУДАРСТВЕННЫЙ ТЕХНОЛОГИЧЕСКИЙ УНИВЕРСИТЕТ
Кафедра строительных конструкций
Курсовой проект
по дисциплине:
"Железобетонные и каменные конструкции"
КРАСНОДАР 2007
Содержание
1. Компоновка сборного ж. б. междуэтажного перекрытия
2. Проектирование предварительно напряжённой плиты перекрытия
2.1 Данные для расчёта
2.2 Расчётный пролёт и нагрузки
2.3 Усилия от расчётных и нормативных нагрузок
2.4 Компоновка поперечного сечения панели
2.5 Расчёт полки на местный изгиб
2.6 Расчёт прочности сечений нормальных к оси панели
2.7 Расчёт прочности по наклонным сечениям
2.8 Расчёт преднапряжённой плиты по предельным состояниям второй группы
2.9 Расчёт панели на усилия, возникающие при изготовлении, транспортировании и монтаже
3. Расчёт неразрезного ж. б. ригеля
3.1 Статический расчёт неразрезного ж. б. ригеля
3.2 Расчёт ригеля по сечениям нормальным к продольной оси
3.3 Расчёт прочности ригеля по сечениям наклонным к продольной оси
3.4 Построение эпюры арматуры
1. Компоновка сборного ж. б. междуэтажного перекрытия
Рис.1. Схема компоновки сборного ж. б. перекрытия.
Размеры здания в осях: длина 63м., ширина22,2м. В продольном направлении проведено 4 оси т.е. получили 3 пролёта, в поперечном направлении проведено 11 осей т.е. получили 10 пролётов. Ригели укладываются в поперечном направлении. Размеры конструктивной ячейки 6.3
7.4 м. Ребристые плиты опираем поверху и укладываем в продольном направлении. Схема сборного ж. б. перекрытия изображена на рисунке №1.
2. Проектирование предварительно напряжённой плиты перекрытия
Сбор нагрузок на перекрытие.
Постоянные нагрузки, действующие на элементы перекрытий (покрытий) складываются из нагрузки от веса пола (кровли) и нагрузки от веса несущих ж. б. конструкций.
Нагрузки от веса
конструкций пола (на плиту перекрытия) принимаем одинаковой на всех этажах.
Рис.2. Элемент перекрытия.
Таблица 1.1 Нагрузка 1
междуэтажного перекрытия
| № п/п | Наименование нагрузки | Нормативная нагрузка, Па. | Коэф. надёж-ности по Нагрузке | Расчётная Нагрузка Па. |
| 1 | Постоянная: керамическая плитка t=15мм. цементно-песчаная стяжка t=20мм. звукоизоляция (керамзитобетон) t=60мм. Нагрузка от пола Сборная ж. б. ребристая плита с заполнением швов раствором ИТОГО: | 300 360 600 1260 2500 3760 | 1.1 1.2 1.2 1.1 | 330 430 720 1480 2750 4230 |
| 2 | Временная полезная нагрузка в том числе длительная кратковременная | 9000 7500 1500 | 1.2 1.2 | 10800 9000 1800 |
2.1 Данные для расчёта
Высоту сечения предварительно напряжённых плит, предварительно назначаем равной
.
Для дальнейшего расчёта принимаем
Расчётный пролёт при опирании плиты на ригель по верху:
где l - номинальный пролёт панели, м. Рис.2.2
-ширина ригеля, м. К определению расчётного
пролёта панели
Номинальная ширина плиты 1.48м. Материал для плиты: бетон класса В30, напрягаемая арматура класса А-lllв.
Призменная прочность нормативная
; расчётная
; коэффициент условий работы бетона
. Нормативное сопротивление при растяжении
, расчётное
. Начальный модуль упругости бетона
.
Арматура продольных рёбер класса Аlllв нормативное сопротивление
, расчётное сопротивление
, модуль упругости
.
Ненапрягаемая арматура: в полке панели сварные сетки класса Аlll c
; в продольных и поперечных рёбрах сварные каркасы с продольной рабочей арматурой класса А1
.
Технология изготовления плиты -агрегатно-поточная с пропариванием.
Рассчитываемая панель будет работать в закрытом помещении при влажности воздуха окружающей среды выше 40%.
Требования предельных состояний второй группы:
к трещиностойкости панели перекрытия предъявляется 3-я категория трещиностойкости: допускается ограничение по ширине непродолжительное
и продолжительное
раскрытие трещин.
Предельно допустимый прогиб панели
2.2 Расчётный пролёт и нагрузки
Расчётная нагрузка на 1 м длинны при ширине плиты 1.48м
постоянная:
полная:
Нормативная нагрузка на 1 м длинны.
постоянная:
полная:
в том числе постоянная и длительная полная:
2.3 Усилия от расчётных и нормативных нагрузок
От расчётной нагрузки:
От нормативной полной нагрузки:
От нормативной постоянной и длительной:
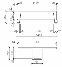
2.4 Компоновка поперечного сечения панели
Принимаем панель со следующими параметрами (рис2.3): высота сечения предварительно-напряжённой плиты
, принимаем
,
Рабочая высота сечения
, ширина панели понизу
, ширина панели по верху
, толщина полки
, ширина продольных рёбер по низу -
Рис 2.3 Ребристая панель: а) проектное сечение; б) приведённое сечение.
Приведённое поперечное сечение (рис.2.3б) имеет тавровую форму со следующими параметрами
,
, при этом вводится вся (ребристая панель) ширина полки
, расчётная ширина ребра
.
2.5 Расчёт полки на местный изгиб
Расчётный пролёт при ширине рёбер вверху составит
, где 8см - ширина продольного ребра вверху. Расчётная нагрузка на
полки:
,
где
и
принимаются по табл.1
-
нагрузка от собственной массы полки.
Изгибающий момент для полосы шириной 1м определяется с учётом пластичной заделки в рёбрах
Рабочая высота сечения
Арматура Аlll с
Из таблицы 3.1 (2) найдём
,
По приложению 6 (2) принимаем 76 Аlll с шагом 180мм с
2.6 Расчёт прочности сечений нормальных к оси панели
Сечение тавровое с полкой в сжатой зоне, вычисляем
Из таблицы 3.1 (2) найдём
;
Нейтральная ось проходит в пределах сжатой зоны
Вычисляем характеристики сжатой зоны
;
;
,
,
Проверим, выполняется ли условие:
; где при электротермическом способе натяжения
, где l - длина элемента в пролётах.
;
;
;
условие выполняется
.
Вычисляем предельное отклонение предварительного напряжения:
,
где n=2 - число напрягаемых стержней плиты.
Коэффициент точности натяжения
Предварительное натяжение с учётом точности натяжения:
,
Предварительное напряжение с учётом полных потерь предварительно принято равным
.
При расчёте на прочность железобетонных элементов с высокопрочной арматурой классов: А4, А5, А6, В2, К7и К19 при соблюдении условия
, расчётное сопротивление арматуры
должно быть умножено на коэффициент
;
,
-коэффициент, принимаемый равный для класса арматуры Аlllв 1,2
Применяем для арматуры класса Аlllв
По приложению 6 (2) принимаем 220 Аlllв с
2.7 Расчёт прочности по наклонным сечениям
Вычисляем проекцию расчётного наклонного сечения на продольную ось ”С” по формуле:
,
где
для тяжёлого бетона коэффициент, учитывающий влияние вида бетона
- коэффициент, учитывающий влияние продольных сил.
; где
-
усилие предварительного обжатия, после проявления всех потерь принято равным 0,7 от начального натяжения.
-коэффициент, учитывающий сжатых полок в тавровых и двутавровых элементах, определяется по формуле
, суммарное значение
Принимаем
.
В расчётном наклонном сечении:
принимаем
, тогда
,
следовательно поперечная арматура по расчёту не требуется.
На приопорных участках длинной
устанавливаем конструктивную арматуру
6 Аlll с шагом
. В средней части пролёта
.
2.8 Расчёт преднапряжённой плиты по предельным состояниям второй группы
Геометрические характеристики приведённого сечения (рисунок 2.3)
Отношение модулей упругости
Площадь приведённого сечения
Статический момент площади приведённого сечения относительно нижней грани
Момент инерции приведённого сечения
Момент сопротивления приведённого сечения по нижней зоне
Момент сопротивления приведённого сечения по верхней зоне
Расстояние от ядровой точки, наиболее удаленной от растянутой зоны (верхней) до центра тяжести приведённого сечения
Где
,
отношение
предварительно принимаем 0,75 согласно таблице 2.4 (2)
Упругопластический момент сопротивления по растянутой зоне.
,
- коэффициент, принимаемый для тавровых сечений с полкой в сжатой зоне.
Упругопластический момент по растянутой зоне в стадии изготовления и обжатия элемента
где
- коэффициент, принимаемый для таврового сечения с полкой в растянутой зоне при
и
Потери предварительного напряжения арматуры: потери от релаксации напряжений в арматуре при электротермическом способе натяжения
потери от температурного перепада, между натянутой арматурой и упорами
так как при пропаривании форма с упорами нагревается вместе с изделием. Усилие обжатия с учётом полных потерь
Эксцентриситет этого усилия относительно центра тяжести приведённого сечения
Напряжение в бетоне при обжатии:
Устанавливаем величину придаточной прочности бетона из условия:
принимаем
,
вычисляем сжимающие напряжения в бетоне на уровне центра тяжести напрягаемой арматуры от усилия обжатия
с учётом изгибающего момента от массы.
, тогда
Потери от быстронатекающей ползучести
, где
,
принимаем
, тогда
;
: потери от усадки бетона
, потери от ползучести бетона при
,
.
Вторичные потери
,
полные потери
,
т.е. больше установленного минимального значения потерь.
Усилие обжатия с учётом полных потерь:
Расчёт по образованию трещин, нормальных к продольной оси.
Вычисляем момент образования трещин по приближённому способу ядровых моментов
Здесь ядровый момент усилия обжатия при
,
Поскольку
, трещины в растянутой зоне образуются, следовательно необходим расчёт по раскрытию трещин.
Проверим, образуются ли начальные трещины в верхней зоне плиты при её обжатии при значении коэффициента точности натяжения
изгибающий момент от собственной массы плиты
.
Расчётное условие:
-
условие удовлетворяется, начальные трещины не образуются: здесь
- сопротивление бетона растяжению соответствующий передаточной прочности бетона
.
Расчёт по раскрытию трещин, нормальных к продольной оси.
Изгибающий момент от нормативных нагрузок:
постоянной и длительной
полной
.
Приращение напряжений в растянутой арматуре от действия постоянной и длительной нагрузок:
,
Где
- плечо внутренней пары сил;
т.к Р - усилие обжатия приложено в центре тяжести площади нижней напрягаемой арматуры.
- момент сопротивления сечения по растянутой арматуре.
Приращение напряжений в арматуре от действия полной нагрузки:
Ширина раскрытия трещин от непродолжительного действия всей нагрузки
- диаметр продольной арматуры.
Ширина раскрытия трещин от непродолжительного действия постоянной и длительной нагрузок.
Ширина раскрытия трещин от постоянной и длительной нагрузок
Непродолжительная ширина раскрытия трещин
Продолжительная ширина раскрытия трещин
Расчёт плиты по деформациям (определение прогиба).
Заменяющий момент равен изгибающему моменту от постоянной и длительной нагрузки
, суммарная продольная сила равна усилию предварительного обжатия с учётом всех потерь при
.
, эксцентриситет
Коэффициент
при длительном действии нагрузки
Принимаем
.
Определяем коэффициент
, характеризующий неравномерность деформаций растянутой арматуры на участках между трещинами.
Вычисляем кривизну оси при изгибе:
где
Вычисляем прогиб:
2.9 Расчёт панели на усилия, возникающие при изготовлении, транспортировании и монтаже
За расчётное сечение принимаем сечение, расположенное на расстоянии 0,8м от торца панели.
Расчет ведём на совместное действие внецентренного сжатия
и изгибающего момента от собственной массы.
тогда
Определяем
,
По таблице 3,1 (2) находим
, тогда
Следовательно в верхней зоне должно быть не менее 216 класса Аlll с
Рисунок 2.4 - К расчёту панели в стадии изготовления, транспортирования и монтажа.
3. Расчёт неразрезного ж. б. ригеля
3.1 Статический расчёт неразрезного ж. б. ригеля
Определяем расчётные пролёты:
крайний пролёт:
средний пролёт:
Определяем размеры ригеля:
,
Нагрузка от массы ригеля:
Нагрузки собираем на ригель с грузовой полосы линейно равной номинальной длине плит перекрытия.
постоянная на перекрытие с учётом коэффициента надёжности по назначению здания
,
от массы ригеля с учётом коэффициента надёжности
и
Итого
Временная нагрузка с учётом коэффициента надёжности по назначению здания
:
;
q=
Статический расчёт ригеля на вертикальную нагрузку производится в составе поперечной рамы так как сосредоточенных нагрузок по пять в каждом пролёте то заменяем их эквивалентной равномернораспределённой нагрузкой.
Нагрузки на ригель передаются через рёбра ребристых плит и составит:
и
В среднем:
Для временной расчётной
и
В среднем:
Жёсткостные параметры рамы:
Рисунок 3,1 - Схема расположения сосредоточенных нагрузок.
3.2 Расчёт ригеля по сечениям нормальным к продольной оси
Полная высота сечения
принимаем
. Для опорных и в пролётах сечениях принято расстояние от границы растянутой зоны до центра тяжести арматуры а=6см.
Сечение в первом пролёте
и
по таблице 3,1 (2)
.
Проверяем принятую высоту сечения ригеля по наибольшему моменту.
Поскольку
сечение не будет переармированным.
Определяем площадь поперечного сечения продольной арматуры:
По сортаменту (приложение 6 (2)), принимаем 428 класса Аlll с
Сечение в среднем пролёте
по таблице 3,1 (2)
.
По сортаменту (приложение 6 (2)), принимаем 420 класса Аlll с
. Количество верхней арматуры определяем по величине опорных изгибающих моментов. На опоре .
по таблице 3,1 (2)
.
Для армирования опорных сечений справа и слева принимаем 425 класса Аlll с
.
3.3 Расчёт прочности ригеля по сечениям наклонным к продольной оси
На крайней опоре поперечная сила
, вычисляем проекцию расчётного наклонного сечения на ось по формулам гл.3 (2)
В расчётном наклонном сечении:
, отсюда
,
принимаем
, тогда
,
следовательно необходима поперечная арматура, вычисляем:
Диаметр поперечных стержней устанавливаем из условия сварки с продольной арматурой =28мм по приложению 9 (2)
класса Аlll с
.
Число каркасов 2 при этом
. Определяем шаг
, на приопорных участках длинной
, в средней части пролёта
.
Проверяем прочность по сжатой полосе между наклонными трещинами:
,
Условие
удовлетворяется!
Очевидно, что условие будет удовлетворятся и для наклонных сечений у опоры , поэтому расчёт в дальнейшем не повторяем. На первой промежуточной опоре слева поперечная сила
из предыдущего расчёта принимаем
, тогда в расчётном приопорном сечении:
,
отсюда
,
Вычисляем:
Определяем шаг поперечных стержней
.
Принимаем на приопорном участке длинной
, слева от опоры
. На первой промежуточной опоре слева:
,
Вычисляем:
Определяем шаг поперечных стержней
.
Принимаем на приопорном участке справа
, в средней части второго пролёта принимаем
.
3.4 Построение эпюры арматуры
Сечение в первом пролёте 428 класса Аlll с
, определяем момент, воспринимаемый сечением, для чего рассчитываем необходимые параметры:
,
Арматура 228 класса Аlll с
доводится до опор а стержни 228 обрываются в пролёте. Определяем момент, воспринимаемый сечением с арматурой 228 Аlll.
,
Графически определяем точки обрыва двух стержней 28. В первом сечении поперечная сила
, во втором
. Интенсивность поперечного армирования в первом сечении при шаге хомутов
равна:
,
Во втором сечении при шаге хомутов
На первой промежуточной опоре слева и справа принята арматура 225+225 с
.
,
Вместе теоретического обрыва остаются 225 с
. Определяем момент, воспринимаемый сечением с этой арматурой.
,
Графически определяем точки обрыва двух стержней 25.
поперечная сила,
. Интенсивность поперечного армирования в первом сечении при шаге хомутов
равна:
Расчёт эпюры арматуры для второго пролёта.
Сечение во втором пролёте 420 класса Аlll с
, определяем момент, воспринимаемый сечением, для чего рассчитываем необходимые параметры:
,
Арматура 220 класса Аlll с
доводится до опор а стержни 228 обрываются в пролёте. Определяем момент, воспринимаемый сечением с арматурой 220 Аlll
,
Графически определяем точки обрыва двух стержней 20
поперечная сила,
. Интенсивность поперечного армирования в первом сечении при шаге хомутов
равна:
На первой промежуточной опоре справа принята та же арматура что и слева, следовательно момент от 425
момент от 225
Графически определяем точки обрыва двух стержней 25. поперечная сила,
. Интенсивность поперечного армирования в первом сечении при шаге хомутов
равна:
Характеристики
Тип файла документ
Документы такого типа открываются такими программами, как Microsoft Office Word на компьютерах Windows, Apple Pages на компьютерах Mac, Open Office - бесплатная альтернатива на различных платформах, в том числе Linux. Наиболее простым и современным решением будут Google документы, так как открываются онлайн без скачивания прямо в браузере на любой платформе. Существуют российские качественные аналоги, например от Яндекса.
Будьте внимательны на мобильных устройствах, так как там используются упрощённый функционал даже в официальном приложении от Microsoft, поэтому для просмотра скачивайте PDF-версию. А если нужно редактировать файл, то используйте оригинальный файл.
Файлы такого типа обычно разбиты на страницы, а текст может быть форматированным (жирный, курсив, выбор шрифта, таблицы и т.п.), а также в него можно добавлять изображения. Формат идеально подходит для рефератов, докладов и РПЗ курсовых проектов, которые необходимо распечатать. Кстати перед печатью также сохраняйте файл в PDF, так как принтер может начудить со шрифтами.
















