151792 (594715), страница 2
Текст из файла (страница 2)
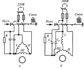
Пускові конденсатори мають бути зашунтовані резистором 200...500 кОм, оскільки після пуску на ньому залишається електричний заряд, який і розряджається через резистор.
Рис. 5. Схеми вмикання трифазного двигуна напругою 380/220 В у однофазну мережу напругою 220 В (а) і 380 або 440 В (б)
Промисловість випускає однофазні асинхронні двигуни потужністю від кількох десятків до кількох сотень ват для приводу різних механізмів, пристроїв, електроінструментів. їх недолік — складність виготовлення, відносно висока вартість, низькі значення ККД і cosφ, що обмежує їх широке застосування.
Таблиця 1
Ємність конденсаторів і активний опір для пуску трифазних двигунів у однофазному режимі
| Потужність двигуна, кВт | Ємність конденсатора, (мкФ), при напрузі, В | Опір, Ом | |||
| 440 | 380 | 220 | |||
| 0,6 | 10 | 13 | 40 | 25...30 | |
| 1,0 | 16 | 22 | 66 | 20...25 | |
| 1,7 | 28 | 38 | ПО | 12...15 | |
| 2,8 | 46 | 62 | 185 | 8...10 | |
| 4,5 | 65 | 88 | 260 | 5...7 | |
МЕХАНІЧНА ЧАСТИНА
3.1 Основні несправності асинхронних електродвигунів
Несправності електродвигунів виникають у результаті зносу деталей і старіння матеріалів, а також при порушенні правил технічної експлуатації. По місцеві їхнього виникнення і характеру походження ушкодження електродвигунів підрозділяють на електричні і механічні.
До електричного відносять ушкодження ізоляції або струмопровідних частин обмоток, колекторів, контактних кілець і аркушів сердечників. Механічними ушкодженнями вважають ослаблення кріпильних сполучних різьблень, посадок, порушення форми і поверхні деталей, перекоси і поломки. Ушкодження звичайно мають явні і прямі ознаки, очевидні легко або установлювані вимірами.
Несправності часто можна установити лише по непрямих ознаках. При цьому приходиться не тільки робити виміру, але і зіставляти виявлені факти з відомими з досвіду і робити логічні висновки. Типові ознаки і причини несправностей асинхронних електродвигунів і способи їхнього усунення приведені в таблиці 2.
Таблиця 2
Несправності асинхронних електродвигунів, причини їх виникнення і способи їх усунення
| Несправність і її ознаки | Причина виникнення | Спосіб усунення |
| 1 | 2 | 3 |
| Активна сталь статора рівномірно перегріта, хоча навантаження двигуна не перевищує номінальної | Напруга мережі вище номінальної. Несправний вентилятор. | Знизити навантаження або підсилити вентиляцію двигуна. Зняти захисний кожух і відремонтувати вентилятор. |
| Активна сталь при нехолостому ході двигуна і номінальній напрузі мережі місцями сильно нагрівається | Місцеві замикання між окремими листами активної сталі, викликані заусеницями чи зачіпанням ротора об статор. Зубці активної сталі в окремих місцях вигоріли й оплавлені внаслідок коротких замикань в обмотці статора або пробою обмотки на корпус | Видалити заусениці, роз'єднати з'єднані листи стали і відлакувати їх ізоляційним лаком повітряного сушіння. Вирубати або вирізувати ушкоджені місця. Між окремими листами прокласти тонкий електрокартон чи пластинки слюди і відлакувати їх ізоляційним лаком. У випадку великої кількості ушкоджень необхідно зробити повну перешихтовку сталі з перемотуванням статора |
| Обмотка статора рівномірно перегріта | Двигун перевантажений чи порушена його нормальна вентиляція. Напруга на виводах двигуна нижче номінальної, унаслідок чого двигун при номінальній потужності перевантажений струмом. Обмотка статора з'єднана не в зірку, а в трикутник. | Знизити навантаження або підсилити вентиляцію (запросити завод-виготовлювач про способи посилення вентиляції). Підвищити напругу до номінальної чи зменшити струм навантаження до номінального. З'єднати обмотку статора в зірку. |
| Обмотка статора сильно нагрівається. Струм в окремих фазах неоднаковий. Двигун сильно гуде і гальмується. Ротор, а іноді і статор перегріваються. Двигун гуде, струм у статорі сильно пульсує. Двигун з навантаженням погано запускається і не розвиває номінальної частоти обертання; момент обертання менше номінального | Виткове замикання між двома фазами. Коротке замикання між двома фазами. Несправність викликана поганим контактом у ланцюзі ротора: поганий контакт у пайках лобових частин обмотки або в нульовій точці, у перехідних з'єднаннях між рівнобіжними групами. поганий контакт у з'єднаннях обмотки з контактними кільцями поганий контакт у з'єднаннях між контактними кільцями і пусковим реостатом або у пусковому реостаті | В основному визначається обмацуванням обмотки після її відключення. Ушкоджене місце відремонтувати або ж перемотати ушкоджену частину обмотки. Для усунення цієї несправності необхідно: перевірити усі пайки обмотки ротора; ті з них, що несправні чи вселяють підозру, перепаяти. Якщо зовнішнім оглядом не вдається знайти місце поганої пайки, перевірити методом спадання напруги перевірити контакти струмопроводів у місцях з'єднання їх з обмоткою і контактними кільцями перевірити справність контактів у місцях приєднання проводів до ротора і реостата, перевірити й очистити контакти і щітки пускового реостата |
| Двигун не запускається | Немає струму у статорі, що може спостерігатися внаслідок перегоряння запобіжників або вимикання несправного автоматичного вимикача | Поставити нові запобіжники; виправити автоматичний вимикач |
| Двигун не запускається: при повертанні рукою працює поштовхами і ненормально гуде; в одній фазі статора немає струму | Обрив в одній фазі ланцюга чи мережі внутрішній обрив в обмотці статора. Якщо обривши фази відбудеться під час роботи двигуна, то при відсутності належного максимального захисту може перегоріти обмотка чи статора ротора | Перевірити вольтметром напругу на виводах статора. Якщо мається обрив в одній фазі мережі або напруга у всіх трьох фазах несиметрична (у випадку перегоряння запобіжника або обриву в одній фазі первинної обмотки трансформатора), то усунути несправність мережі. Якщо мережа справна, то усунути обрив в обмотці статора |
| Двигун не запускається, незважаючи на те що напруга на виводах статора номінальна, а струм у всіх трьох фазах статора однаковий. Усі три напруги на кільцях рівні при нерухомому розімкнутому роторі Двигун з короткозамкнутим ротором добре запускається без навантаження; з навантаженням не запускається Іскріння супроводжується підвищеним нагріванням колектора і щіток | Обрив у двох (чи трьох) фазах пускового реостата або в сполучних проводах між ротором і пусковим реостатом Сильне однобічне притягання ротора до статора унаслідок великого зносу вкладишів підшипників, зсуву підшипникових щитів або підшипникових стояків. Навантаження при пуску велике. Щітки в поганому стані і неправильно встановлені в щіткотримачах. Розміри обойм щіткотримачів не відповідають розмірам щіток, поганий контакт між щітками і їх арматурою | Відшукати за допомогою мегомметра або контрольної лампи місце обриву й усунути. Замінити вкладиші підшипників і відрегулювати підшипникові щити. Зменшити навантаження при пуску. Вугільні щітки мають нерівну обігрівальну робочу поверхню з подряпинами; погано пришліфовані; їхні краї обламані чи обгоріли. Варто правильно установити щіткотримачі і щітки |
| Стукіт у підшипниках кочення Підвищення вібрації при роботі | Руйнування доріжок або тіл кочення Порушення балансування ротора шківами або муфтами; неточне центрування валів агрегату; перекіс сполучних напівмуфт | Замінити підшипник Додатково відбалансувати ротор, шківи або напівмуфти; зробити центрування двигуна і машини; зняти і знову правильно установити напівмуфту. Знайти місце обриву або поганого контакту й усунути пошкодження |
3.2 Виявлення несправностей електроприводів
При експлуатації електроприводів можливі випадки, коли раніше нормально працюючий привід починає працювати ненормально, тобто електродвигун не запускається; при пуску не набирає номінальних оборотів; при роботі гуде, вібрує, перегрівається; сильно іскрять щітки; чується ненормальний шум і т.п. Обслуговуючий персонал повинний визначити несправність і при можливості усунути її чи відправити двигун у капітальний ремонт. При визначенні несправностей рекомендується визначений порядок.
Асинхронні електродвигуни. У випадку, коли двигун при роботі перегрівається, необхідно перевірити навантаження, вимірюючи силу струму статора, і живляча напруга. У випадку перевантаження двигун перегрівається і необхідно зменшити навантаження до номінальної. У випадку збільшення або зменшення напруги понад припустимі значення двигун також перегрівається. У цьому випадку, як правило, довести напругу до номінального значення не завжди можливо, тому що значення напруга регулюється на підстанціях або електростанціях. Для зменшення перегріву двигуна варто зменшити навантаження.
Перегрів двигуна може відбуватися через обрив стрижнів ротора або замикання витків у його обмотці; шум і вібрація можуть виникати при ослабленні кріплення сердечників ротора або статора, порушенні балансування ротора, замикання в його обмотках. Ці несправності можна знайти тільки після розбирання двигуна. Якщо двигун не запускається спочатку, необхідно перевірити цілісність запобіжників і правильність роботи пускової апаратури. Потім перевіряють наявність і значення напруги живлення на затисках двигуна. Для цього знімають кришку коробки виводів і на затисках вольтметром вимірюють напругу між проводами, що підводять. Для трифазних асинхронних двигунів напруга на усіх фазах повинне бути однаковим і мати номінальне значення. Якщо напруга має велику різницю по фазах, необхідно перевірити живильну мережу. Якщо живильна мережа в порядку, приступають до перевірки двигуна. Для цього знеструмлюють живильну мережу і відключають її від двигуна. Конструкції сучасних двигунів, як правило, не дозволяють оглянути деталі і вузли, розташовані усередині двигуна, без його розбирання; тому спочатку здійснюють перевірку за допомогою приладів. Перевірку починають з того, що намагаються, якщо це дозволяє приводний механізм, повернути вал двигуна рукою і переконатися в легкому обертанні ротора.
При обертанні ротора рукою можна в деяких випадках знайти несправності підшипників або визначити „чіпляння" ротора за статор. Потім мегаомметром перевіряють опір ізоляції на корпус і між фазами. Цією перевіркою можна знайти пробій ізоляції на корпус і між фазами. Попередньо від'єднують усі кінці двигуна від вивідної дошки. Мегаомметром перевіряють відсутність обриву в кожній фазі. Наступна перевірка складається у вимірі опору обмоток постійному струму, що виконують методом амперметра і вольтметра, одинарним чи подвійним мостом. Цією перевіркою визначають відсутність обривів рівнобіжних галузей обмотки або елементарних провідників у випадку, коли ефективний провідник складається з декількох елементарних. В асинхронних двигунах з фазним ротором перевірки опору ізоляції й опори постійному струму проводять для статора і ротора. У випадку, коли вищенаведені перевірки не дозволяють установити несправність, двигун розбирають і оглядають відповідно до вимог поточного ремонту або відправляють у ремонтний цех.
3.3 Огляд електроприводів і контроль за їхньою роботою при технічному обслуговуванні
При технічному обслуговуванні електроприводів проводять їхній огляд і контроль за роботою в терміни, запропоновані ППР. Електроприводи оглядають тим частіше, чим важчі умови роботи, наприклад велика тривалість розгону електродвигуна, часті пуски, висока температура навколишнього середовища. Конструкція електродвигунів також може впливати на необхідну періодичність їхніх оглядів. Крім того, при встановленні періодичності оглядів треба враховувати і технічний стан електродвигунів, наприклад ступінь їхньої зношеності.
У зв'язку з цим періодичність оглядів електроприводів і їхній зміст встановлюються в місцевих інструкціях і графіках ППР, при складанні яких враховують відзначені вище фактори. Важливий елемент інструкції – вимога про підтримку електродвигуна в чистоті – забруднений електродвигун нагрівається під час роботи значно сильніше.
При огляді під час обходів електроприводів перевіряють температуру нагрівання двигунів; стежать за тим, щоб вони містилися в чистоті і поблизу їх не знаходилося б непотрібних предметів, особливо небезпечних у пожежному відношенні; спостерігають, щоб пуск і зупинення електродвигунів вироблялися виробничим персоналом по інструкції й електродвигуни не працювали вхолосту; контролюють напруга електромережі, що повинне знаходитися в межах 95-110 % від номінального; перевіряють у підшипниках, реостатах і пусковій апаратурі рівень олії; звертають увагу на справність огороджень, що перешкоджають випадковим дотикам до обертового частинам електропривода; усувають дрібні несправності (наприклад, заміняють перегорілі запобіжники, регулюють натиск щіток) і проводять зовнішнє очищення електродвигунів.
Контроль за температурою електродвигуна є істотним елементом його експлуатації, тому що найбільш часті ушкодження електродвигуна викликаються його нагріванням понад гранично припустиму температуру. Розрізняють гранично припустиму температуру нагрівання і гранично припустиме перевищення температури нагрівання окремих частин електричної машини. Гранично припустиме перевищення температури нагрівання визначають шляхом вирахування з гранично припустимої температури нагрівання температури навколишнього середовища, рівної 40° С. Отриманий результат зменшують на 10° С. Це порозумівається необхідністю мати деякий запас на саму гарячу крапку обмотки, тому що при вимірі температури обмоток методом опору не враховується нерівномірність нагрівання, а виміряється середнє значення температури.
При експлуатації машин від'єднувати машину від мережі і вимірювати опір обмоток для визначення температури їхнього нагрівання не завжди можливо. Тому контроль нагрівання роблять, вимірюючи температуру доступних частин – корпуса електродвигуна, кришок підшипників, колектора, контактних кілець. Температуру визначають за допомогою переносного термометра, що прикладається відразу після зупинення електродвигуна до тієї його частини, температуру якої вимірюють. Кінець термометра при вимірах обертають фольгою, прикладають до вимірюваної частини електродвигуна і закривають шаром вати, для зменшення віддачі теплоти в навколишнє середовище (рис. 6). Застосовуваний на практиці спосіб визначення температури електродвигунів шляхом дотику руки до нагрітого елемента дає лише приблизне представлення про нагрівання. Цим способом користаються в тих випадках, коли досить одержати орієнтоване представлення про ступінь нагрівання. Рука витримує температуру нагрівання не більше 60° С.
















