150760 (594585)
Текст из файла
Аннотация
Рис. 20, табл. 35, стр. 146, плакатов 5, библиогр. 11.
В выпускной квалификационной работе проведён поверочный расчёт тепловой схемы электростанции на базе теплофикационной турбины.
Т – 100 – 130, работающей на расчётном режиме при наружной температуре воздуха
, а также при температуре
и на номинальном режиме при
. Расчёт на номинальном режиме выполнен по двум методам: при принятом значении DО и NЭ; расчёт на двух других режимах выполнен по NЭ.
В результате расчёта определены:
- расход пара в отборах турбины;
- расход греющего пара в сетевые подогреватели, в регенеративные подогреватели высокого и низкого давления, а также в деаэратор 6 ата;
- расход конденсата в охладителях эжекторов, уплотнений, смесителях;
- электрическая мощность турбоагрегата (расчёт по принятому DО);
- расход пара на турбоустановку (расчёт по принятой NЭ);
- энергетические показатели турбоустановки и ТЭЦ в целом:
1) тепловая нагрузка парогенераторной установки;
2) коэффициент полезного действия ТЭЦ по производству электроэнергии;
3) коэффициент полезного действия ТЭЦ по производству и отпуску теплоты на отопление;
4) удельный расход условного топлива на производство электроэнергии;
5) удельный расход условного топлива на производство и отпуск тепловой энергии.
Проведён поверочный расчёт конденсационной установки КГ2-6200-2.
Задание
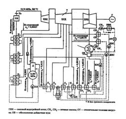
Рис. 1 – Принципиальная тепловая схема ТЭЦ с турбоустановкой Т-100-130
Введение
Современные паровые и газовые турбины являются основным двигателем тепловых и атомных электростанций, значение которых для энергетики определяется все возрастающими потребностями страны в электроэнергии. Паровые турбины позволяют осуществлять совместную выработку электрической энергии и теплоты, что повышает степень полезного использования теплоты органического и ядерного топлива. Газотурбинные и парогазовые установки обеспечивают высокую маневренность электростанций для покрытия пиковой части суточного графика электрической нагрузки в энергосистеме и высокий КПД (ПГУ).
Таким образом, паровая турбина является основным типом двигателя на современной тепловой электростанции, в том числе на атомной. Паровая турбина получила также широкое распространение в качестве двигателя для кораблей военного и гражданского флота. Паровые турбины используются, кроме того, для привода различных машин — насосов и др.
Паровая турбина, обладая большой быстроходностью, отличается сравнительно малыми размерами и массой и может быть построена на очень большую мощность (миллион киловатт и более), вместе с тем паровая турбина достигает высокой экономичности и имеет высокий К.П.Д.
Современные паротурбинные ТЭЦ различают по следующим признакам:
1) по назначению (видам покрываемых нагрузок) — районные (коммунальные, промышленно-коммунальные), снабжающие теплом и электроэнергией потребителей всего района, и промышленные (заводские);
2) по начальным параметрам пара перед турбиной — низкого (до 4 МПа), среднего (4—6 МПа), высокого (9—13 МПа) и сверхкритического (24 МПа) давления.
Основными типами турбин на паротурбинных ТЭЦ являются:
-
теплофикационные (тип Т), выполняемые с конденсатором и регулируемыми отборами пара дли покрытия жилищно-коммунальных нагрузок;
-
промышленно-теплофикационные (тип ПТ), выполняемые с конденсатором и регулируемыми отборами пара для покрытия промышленных и жилищно-коммунальных нагрузок;
-
противодавленческие (тип Р), не имеющие конденсатора; весь отработавший пар после турбины направляется потребителям тепла.
Турбины типа Т и ПТ являются универсальными, так как за счет перепуска части или всего количества пара в конденсатор могут вырабатывать электрическую энергию независимо от тепловой нагрузки отборов. Турбины типа Р вырабатывают электроэнергию только комбинированным методом, поэтому они используются для покрытия постоянных тепловых нагрузок, как правило, технологических нагрузок промышленных предприятий.
Для организации рационального энергоснабжения страны особенно большое значение имеет теплофикация, являющаяся наиболее совершенным технологическим способом производства электрической и тепловой энергии и одним из основных путей снижения расхода топлива на выработку указанных видов энергии. В комбинированной выработке заключается основное отличие теплофикации от так называемого раздельного метода энергоснабжения, при котором электрическая энергия вырабатывается на конденсационных тепловых электростанциях (КЭС), а тепловая – в котельных.
Ориентация российской энергетики на комбинированное производство электрической энергии и теплоты на крупных ТЭС была предусмотрена еще в государственном плане электрификации России – плане ГОЭЛРО. Эта идея, полностью оправдавшая себя опытом развития советской теплофикации, широко реализуется в городах и промышленных районах нашей страны.
Отечественная теплофикация базируется на районных ТЭЦ общего пользования и на промышленных ТЭЦ в составе предприятий, от которых теплота отпускается как промышленным предприятиям, так и расположенным поблизости городам и населенным пунктам. Для удовлетворения отопительно-вентиляционной и бытовой нагрузок жилых и общественных зданий, а также промышленных предприятий используется главным образом горячая вода. Применение горячей воды в качестве теплоносителя позволяет использовать для теплоснабжения теплоту отработавшего пара низкого давления, что повышает эффективность теплофикации благодаря увеличению удельной выработки электрической энергии на базе теплового потребления.
1. Описание принципиальной тепловой схемы теплоцентрали на базе турбоустановки типа Т-100-130
Принципиальная тепловая схема турбоустановки – это структурная схема оборудования пароводяного тракта, характеризующая процессы преобразования и использования теплоты. Принципиальные схемы турбоустановок включают структурную схему турбины, схемы конденсационного устройства (в части тракта рабочего тела), регенеративного подогрева воды, включения теплофикационной установки и некоторые другие.
Трубопроводы на принципиальной схеме указывают одной линией независимо от числа параллельных потоков; параллельно включённое однотипное оборудование также изображают только один раз; при этом полностью отражают последовательно включённые элементы. Арматуру, входящую в состав трубопроводов или установленную на самих агрегатах, на таких схемах не указывают, за исключением важнейшей.
Принципиальная тепловая схема станции с турбиной Т-100-130 приведена в приложении А. Турбина имеет семь отборов, из которых два последних – теплофикационные. Система регенеративного подогрева состоит из трёх ПВД, деаэратора (присоединенного к третьему отбору турбины по предвключённой схеме) и четырёх ПНД. Кроме того, как и обычно, в системе имеются подогреватели, работающие на паре уплотнений ПУ1 и ПУ2 и паре ПЭ. Все ПВД имеют встроенные ОП и ОД. Подогреватель низкого давления П3 имеет вынесенный ОД.
Подогрев сетевой воды проводится в ПСГ1 и НСГ2 . В зимнее время для подогрева воды можно использовать также встроенный в конденсатор выделенный пучок. При такой схеме подача циркуляционной воды в конденсатор прекращается и давление в нём несколько возрастает. Однако теплота отработавшего пара при этом полностью используется. В холодное время года, когда количество теплоты, отдаваемой паром теплофикационных отборов при максимальных расходах 2 последних отборов недостаточно, включается пиковый водогрейный котёл. В летний период сетевая вода подогревается лишь паром второго теплофикационного отбора.
В энергоблок Т-100/110-130 входит четыре подогревателя низкого давления: ПНД-1, ПНД-2, ПНД-3 и ПНД-4. Также в схему входят сальниковый подогреватель и вакуумный охладитель уплотнений.
Конденсат турбины Т-100/110-130 из конденсатора проходит последовательно через охладители эжекторов, ПС-50 (ПС-100), охладитель пара отсасываемого из концевых уплотнений турбины, ПНД № 1,2,3,4 и поступает в деаэратор 6 ата.
Пар со штоков уплотнений в количестве Dшт = 0,003D0 идет в деаэратор 0,6 МПа. Из крайних камер уплотнений сухой насыщенный пар отсасывается в (СХ), конденсат которого направляется в бак нижних точек (БНТ). Из СХ конденсат идет в атмосферный деаэратор и насосом вместе с добавочной водой направляется в конденсатор. Пар со средних камер уплотнений направляется подогреватель сальниковый (ПС). Конденсат из ПС и ПЭ направляется в конденсатор.
Для нормальной работы основных эжекторов ПС-50 и БО-90 предусмотрена рециркуляция конденсата.
Система регенерации высокого давления предназначена для регенеративного подогрева питательной воды за счёт охлаждения и конденсации пара из отборов турбины и тем самым повышения экономичности станции в целом.
Подогреватели высокого давления по принципу работы относятся к поверхностным. Питательная вода прокачивается по трубной системе, а греющий пар омывает трубки (спирали) и конденсируется на их поверхности. Температура плёнки конденсата на трубках независимо от состояния пара (перегретый или насыщенный) приблизительно равна температуре насыщения пара при соответствующем давлении в паровом пространстве подогревателя. При передаче тепла от пара к воде в поверхностных подогревателях температура подогреваемой воды всегда ниже температуры насыщения пара вследствие термического сопротивления стенки трубки и загрязнений на внутренней и наружной её поверхности. Величина недогрева, т.е. разность температуры насыщения греющего пара и температуры воды на выходе из подогревателя обычно 2-6 0С. Недогрев воды в подогревателях определяет эффективность их работы.
Для восполнения потерь в схеме предусмотрен забор воды из реки. Вода поступившая из реки подогревается в подогревателе сырой воды (ПСВ) до температуры 35 0С, затем пройдя химическую очистку поступает в деаэратор 0,12 МПа. Для обеспечения подогрева и деаэрации добавочной воды, используется теплота пара из пятого отбора. Пар из этого отбора поступает в (ПСВ), а так же в деаэратор 0,12 МПа, конденсат из ПСВ поступает в СМ1.
В схеме предусмотрены расширитель продувочной воды из котла. В расширитель поступает пароводяная смесь, которая разделяется в нем на относительно чистый пар, отводимый в деаэратор Д-6 ата, и воду (сепарат или концентрат), с которой выводится примеси (соли и т.п.), удаляемые из парогенератора с продувочной водой. После расширителя первой ступени, пар поступает в деаэратор 0,6 МПа, а вода из первой ступени поступает во вторую. Выпар второй ступени поступает в деаэратор 0,12МПа, а вода поступает в линию сетевой воды, перед ПСГ1.
В нижней части каждого конденсатора турбины размещена дополнительная поверхность охлаждения (около 18% основной поверхности), названная встроенным теплофикационным пучком, использующим тепло отработавшего пара для подогрева сетевой или подпиточной воды. Встроенные пучки имеют независимые водяные камеры, через которые можно пропускать сетевую или циркуляционную воду в зависимости от тепловой нагрузки турбины. При работе турбины в теплофикационном режиме и закрытой регулирующей диафрагме, когда пропуск пара в конденсатор минимальный, конденсация пара осуществляется только за счёт поверхности встроенных пучков и подача циркуляционной воды в конденсаторы может быть частично или полностью прекращена, что уменьшает расход энергии на собственные нужды.
Таким образом, в отопительный период подогрев сетевой воды может осуществляться по трёхступенчатой схеме. Использование тепла отработавшего пара турбины для подогрева сетевой воды при теплофикационном режиме даёт возможность повысить экономичность теплофикационной установки.
1.1 Описание турбины Т-100-130
Трёхцилиндровая паровая теплофикационная турбина типа Т-100/110-130 с частотой вращения ротора 3000 об/мин и двумя отопительными отборами, рассчитана на начальные параметры пара p0=127,4 бар (130 ата) и t0=565oC при давлении в конденсаторе pk=0,0343 бар (0,035 ата) и температуре охлаждающей воды
.
Номинальная электрическая мощность – 100 МВт, максимальная – 110 МВт, Номинальная тепловая нагрузка – 670 ГДж/ч.
Расход свежего пара на турбину при номинальной нагрузке и номинальном отопительном отборе составляет 460 т/ч (128 кг/с). Расход пара при конденсационном режиме 360 т/ч.
Турбина представляет собой трех цилиндровый одновальный агрегат, состоящий из цилиндров высокого, среднего и низкого давления. Цилиндр высокого давления выполнен противоточным относительно цилиндра среднего давления, т.е. ход пара в цилиндре высокого давления осуществлен от среднего подшипника к переднему, а в цилиндре среднего давления осуществлен от среднего к подшипника к генератору. Цилиндр низкого давления – двухпоточный.
В цилиндре высокого давления (ЦВД) размещается двухвенечная ступень скорости и восемь ступеней давления, в цилиндре среднего давления (ЦСД) – 14 ступеней давления. В цилиндре низкого давления (ЦНД) в каждом потоке размещается по одной регулирующей ступени давления.
Характеристики
Тип файла документ
Документы такого типа открываются такими программами, как Microsoft Office Word на компьютерах Windows, Apple Pages на компьютерах Mac, Open Office - бесплатная альтернатива на различных платформах, в том числе Linux. Наиболее простым и современным решением будут Google документы, так как открываются онлайн без скачивания прямо в браузере на любой платформе. Существуют российские качественные аналоги, например от Яндекса.
Будьте внимательны на мобильных устройствах, так как там используются упрощённый функционал даже в официальном приложении от Microsoft, поэтому для просмотра скачивайте PDF-версию. А если нужно редактировать файл, то используйте оригинальный файл.
Файлы такого типа обычно разбиты на страницы, а текст может быть форматированным (жирный, курсив, выбор шрифта, таблицы и т.п.), а также в него можно добавлять изображения. Формат идеально подходит для рефератов, докладов и РПЗ курсовых проектов, которые необходимо распечатать. Кстати перед печатью также сохраняйте файл в PDF, так как принтер может начудить со шрифтами.















