150760 (594585), страница 6
Текст из файла (страница 6)
- удельный расход топлива на производство и отпуск тепловой энергии:
bТУ=37,71
;
- полный КПД ТЭЦ «брутто»:
;
- полный КПД ТЭЦ «нетто»:
;
-удельный расход условного топлива на станцию "нетто":
.
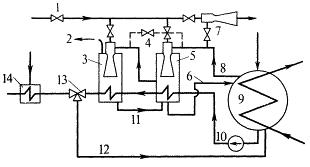
Полученные в результате расчета тепловой схемы энергоблока при номинальном режиме (при температуре наружного воздуха tнар = -50С) расходы пара, воды, конденсата и топлива используются при выборе типового оборудования и трубопроводов энергоблока и электростанции в целом.
Для установления оптимального режима работы оборудования и трубопроводов энергоблока и электростанции в целом при различных температурах наружного воздуха, необходимо произвести расчет тепловой схемы энергоблока на различных режимах работы турбоагрегата: на режимах повышенной (tнар> -50С) и пониженной (tнар < -50С) нагрузках.
4. Описание конструкции и работы конденсатора КГ-6200-2
Турбина Т-100-130 с двухпоточным цилиндром низкого давления имеет два конденсатора с поверхностью охлаждения по 2649 м2. Нижнюю часть каждого конденсатора занимает теплофикационный пучок с поверхностью нагрева 461 м2 .
Общее число трубок выполненных из латуни размером 241 мм 9580. Общая площадь нагрева обоих конденсаторов 6220 м2. Конденсатор имеет два хода воды.
Конденсатор расположен поперёк оси турбины, приварен к выходному патрубку и дополнительно опирается на пружинные опоры для уменьшения возможной вибрации (см. рисунок В.1 и рисунок В.2). Основные трубные пучки размещены симметрично относительно оси турбины; компоновка трубок в пучке ленточная с треугольной разбивкой.
Охлаждающие трубки развальцованы в трубных досках с двух сторон и образуют три обособленных пучка, расположенных в паровом потоке. Сильно разбитая поверхность входа пара на пучки трубок обеспечивает невысокие скорости при проходе пара. Верхняя и нижняя части трубных пучков определены друг от друга щитами, служащими для сбора и отвода конденсата из верхних частей пучков и закрывающими проходы для пара к месту отброса паровоздушной смеси. Отсос неконденсирующихся газов производится с боков паровой части корпуса, куда они поступают через выделенный из общей массы труб воздухоохладитель.
Конденсатор выполнен двухходовым, двухпоточным по водяной стороне разделен на две отдельные половины, имеющие свои входные и поворотные водяные камеры. Встроенный трубный пучок расположен на оси конденсатора, имеет свои водяные камеры и индивидуальный отсос воздуха. Разбивка трубного пучка также треугольная. Основные трубные доски конденсатора общие как для основного трубного пучка, так и для встроенного.Таким образом, возможно отключение одной половины конденсатора для чистки охлаждающих трубок на ходу. Конструкция водяных камер позволяет также чистить трубки конденсатора резиновыми шариками. Осуществление двух ходов воды по трубкам достигается устройством во входных камерах перегородок. Водяные камеры, входные и поворотные, снабжены съемными крышками, позволяющими иметь доступ к трубкам. Для осмотра и проведения мелких работ на крышках расположены лазы – по одному в каждом ходе.
Внутри парового пространства располагается шесть трубных перегородок, служащих для запирания трубок и увеличения жесткости корпуса. Средние трубные перегородки приварены к корпусу по контуру, за исключением нижней части, где имеются вырез для стока конденсата к конденсатосборнику. Крайние трубные перегородки не имеют выреза в нижней части и образуют «соленые отсеки». Таким образом, конденсат «саленных отсеков» не сообщаются с остальным конденсатом.
Для поддержания определенного уровня конденсата в конденсаторе к нижней части корпуса привариваются на монтаже конденсатосборник, в котором конденсат сливается через прорези в нижней части корпуса.
В верхней части конденсатора вварены коллектор, подающий в конденсатор химически очищенную воду для деаэрирования, а также трубопровод для сброса пара от концевых уплотнений (для зимнего периода при пропуске через конденсатор сетевой воды). На каждой половине корпуса конденсатора предусмотрены линзовые компенсаторы для уменьшения термических напряжений в трубках и предотвращения расстройства вальцовочных соединений.
Около 18% охлаждающей поверхности конденсатора (461 м2) выделено для подогрева подпиточной или сетевой воды. Выделенная поверхность (встроенный пучок) имеют свои водяные камеры – входную и поворотную. Камеры снабжены съемными крышками, позволяющими иметь доступ к охлаждающим трубкам встроенного пучка. Для уменьшения термических напряжений в трубках и предотвращения расстройства вальцовых соединений встроенный пучок снабжен своим компенсатором. Отсос паровоздушной смеси из пучка осуществляется через трубу, расположенную внутри встроенного пучка. Труба для отсоса паровоздушной смеси в паровом корпусе имеет прорези, проходит через трубную доску и водяную камеру пучка и уплотняется с помощью сальника в крышке водяной камеры.
Корпус конденсатора цельносварной с приваренными водяными камерами. Фланцевые соединения предусмотрены только на крышках водяных камер.
Конденсатор комплектуется двумя паровыми эжекторами типа ЭП–3–2А производства ТМЗ. Схема включения эжекторов приведена на рисунке 4.1. Конструктивные характеристики конденсатора представлены в таблице 4.
| Наименование параметра | Значение |
| Поверхность охлаждения, м2 | 3100 2 |
| Давление в паровом пространстве, ат | 0,054 |
| Давление (избыточное) в водяном пространстве, ат | 2,5 |
| Расход охлаждающей воды, м3/час | 16000 |
| Гидравлическое сопротивление при указанном расходе охлаждающей воды, мм вод. ст. | 4 |
| Число потоков воды | 2 |
| Число трубок, шт. | 9580 |
| Длина трубок, мм | 7500 |
| Диаметр трубок d2/d1, мм | 24/22 |
| Размеры входного парового патрубка, мм | 2/5 580 1850 |
| Масса конденсатора без воды, т | 67,5 2 |
| Масса конденсатора с водой в водяном пространстве, т | 96,6 2 |
| Масса конденсатора с водой в водяном и паровом пространстве, т | 206,5 2 |
Таблица №4- Конструктивные характеристики конденсатора КГ2–6200–2
4.1 Описание работы конденсатора
Охлаждающая вода основных пучков из нижних частей водяных камер проходит по трубкам в одном направлении и осле поворота в поворотных камерах возвращается по остальной части труб в верхние части первых камер, откуда направляется в сливные трубопроводы.
Пар, поступающий из турбины, распределяются по поверхности охлаждающих трубок, и, проходя через слой труб к внутренним каналам, конденсируется, отдавая тепла охлаждающей воде через стенки. Оставшаяся часть паровоздушная смесь по каналам, образованным внутри трубного пучка, направляется к воздухоохладителю и, пройдя его, поступает в трубопровод к эжектору. Конденсат, образовавшийся в верхней части пучков труб, стекает на щиты и через вырезы в загнутых краях щитов у трубных перегородок сливается в нижнюю часть корпуса, куда сливается также конденсат из ниже расположенных пучков труб. Удаление конденсата производится конденсатным насосом из конденсатосборника.
В «саленных отсеках» конденсат также собирается в нижней части. Для предотвращения возможного загрязнения конденсата циркуляционной водой, в случае нарушения плотности вальцовочных соединений, от него периодически берется проба. В зависимости от степени загрязнения конденсат отводится через отдельный трубопровод или в конденсатосборник (откуда вместе с остальным конденсат откачивается конденсатным насосом) или на обессоливание (если степень загрязнения конденсата превышает допустимую).
Через встроенный в верхней части конденсатора коллектор в конденсатор поступает химически очищенная вода. Разбрызгиваясь через отверстия в коллекторе, вода частично деаэрируется и вместе с конденсатом стекает в конденсатосборник.
При отключении одной половины конденсатора по воде для очистки трубок следует закрыть задвижку на трубопроводе отсоса паровоздушной смеси к эжектору.
Конструкция водяных камер позволяет производить очистку конденсатных трубок резиновыми шариками. При этом в нагревательный трубопровод циркуляционной воды специальным эжектором через загрузочную камеру подаются резиновые шарики, которые вместе с водой проходят по трубкам и очищают при этом загрязнения, оседающие на стенках. Пройдя два хода. Шарики поступают в сливной трубопровод, где улавливаются конусной сеткой, встроенной в этом трубопроводе.
Из сетки шарики поступают на вход водяного эжектора, и весь цикл повторяется сначала.
Встроенный пучок может охлаждаться циркуляционной водой, подпиточной, а также сетевой (см. схему подвод охлаждающей воды). Для ТЭЦ с закрытой схемой теплоснабжения возможны следующие режимы конденсатора:
1) При большом расходе пара в конденсатор основная и выделенная поверхности охлаждаются циркуляционной водой независимо. При этом через встроенный пучок циркуляционная вода проходит в два хода, что достигается вертикальной перегородкой во входной камере встроенного пучка.
2) Предусматривается при малом расходе пара в конденсатор возможность отключения основной поверхности и подача во встроенный пучок обратной сетевой воды. При этом встроенный пучок работает как одноходовой. Совместная работа основной поверхности на циркуляционной воде и встроенного пучка на сетевой не допускается.
Для ТЭЦ с открытым водозабором возможны следующие режимы конденсатора:
-
при большом расходе пара в конденсатор основная и встроенная поверхности охлаждаются циркуляционной водой (встроенный пучок – двухходовой).
-
при малом расходе пара в конденсатор основная поверхность отключена, а встроенный пучок пропускается подпиточная вода. При этом подпиточная вода пропускается через пучок в 4 хода.
Совместная работа основной поверхности на циркуляционной воде и встроенного пучка – на подпиточной разрешается при условии, если разница температур воды циркуляционной и подпиточной не превышает 20 0С.
В курсовой работе выполнен теплового расчет принципиальной тепловой схемы турбоагрегата типа Т-100-130 при температуре окружающей среды tнар = - 5C, с параметрами при tнар = - 5 0C : Dрасч = 367,2 т/ч, Р = 12,75 МПа, t = 565 ºС .
Список литературы
-
А.А. Александров, Б.А. Григорьев «Таблицы термодинамических свойств воды и водяного пара», М., «МЭИ», 1999. – 168с.
-
В.Я. Рыжкин. Тепловые электрические станции.- М.-Л., «Энергия», 1967.
-
Берман С.С. Расчет теплообменный аппаратов турбоустановок. – М. – Л.: Госэнергоиздат, 1962. – 240 с.
-
Григорьев А.П., Зорин В.М. Тепловые и атомные электростанции. Справочник. – М.: Энегроиздат, 1982. – 624с.
-
Костюк А.Г., Фролов В.В. Паровые и газовые турбины. – М.: Энергоатомиздат, 1985. - 352 с.
-
Шляхин П.Н., Бершадский М.Л. Краткий справочник по паротурбинным установкам. - М.: Госэнергоиздат, 1961. - 127с.
-
А.Д. Трухний, Б.В. Ломакин. Теплофикационные паровые турбины и турбоустановки.-М.: Издательство МЭИ, 2002,-540 с.
-
Стерман Л.С., Лавыгин В.М., Тишин С.Г. Тепловые и атомные электрические станции – М.: МЭИ,2004-424с















