150502 (594555)
Текст из файла
Содержание
Введение
1. Обзор информационных источников и обоснование актуальности темы
2. Анализ физических основ процесса
3. Технические предложения по реконструкции системы теплоснабжения музея-заповедника "Витославицы"
4. Экономическая часть
5. Экология
6. Безопасность жизнедеятельности
7. Санитарно-гигиенические факторы условий труда
8. Характеристика помещений, зон
9. Разновидности опасных и вредных факторов
10. Возникновение пожара и взрыва
Заключение
Список литературы
Введение
В настоящий момент в мире очень остро стоит проблема нехватки органического топлива и различные мнения на эту тему можно сейчас встретить не только в специализированных изданиях. Вот, например, одно из них.
Из статьи "Термоядерный подарок Путину" [10]:
"В 1968 году группа ученых под руководством итальянца Аурелио Печчеи собралась в старейшей из мировых академий - римской Academia dei Lincei. Они заявили о создании организации, получившей название Римского клуба. Цель клуба - изучение причин и поиск решения проблем планетарного масштаба. Клуб действует до сих пор. В его состав входят помимо ученых богатейшие люди планеты, а также представители ведущих держав мира. Естественно, с самого начала от СССР в этот клуб входили товарищи из ЦК КПСС, а ныне - господа от властных структур России. На одном из заседаний Римского клуба в 70-х годах прозвучал доклад, подготовленный учеными Э. фон Вайнцзеккером, А. и Х. Ловинс и названный весьма замысловато: "Фактор 4: в два раза больше богатства из половины ресурсов". Впервые открыто опубликованный в Германии лишь в сентябре 1995 года, впоследствии переведенный на десять языков (русского в этом списке нет), он произвел эффект разорвавшейся бомбы. Суть его сводится к констатации грустного факта: находящихся на планете источников энергии - угля, газа, нефти и урана - хватит до 2030 года.
Вы спросите как так, ведь запасов угля на Земле на сотни лет?! Так ведь добывают в первую очередь те его пласты, которые залегают неглубоко. И с каждым годом шахты становятся всё глубже, а расходы на добычу - всё выше. Когда расходы уравниваются со стоимостью электроэнергии, получаемой на электростанциях при сжигании угля, шахты становятся нерентабельными и их закрывают. Глупо вкладывать в дело доллар, чтобы на выходе иметь 99 центов...
Атомная энергетика не оправдала надежд. Как выяснилось, урана-235, служащего топливом для атомных электростанций, в природе не так уж и много: всего в мире 5% от общего количества химического топлива.2% из них приходится на Россию. Поэтому АЭС могут использоваться только во вспомогательных целях.
Надеяться остается только на нефть и газ. Доклад сей впервые увидел свет в 1972 г. Ведущие экспортеры нефти (включая СССР) решили ограничить добычу черного золота, чтобы планета могла протянуть подольше. Цены на нефть, естественно, взлетели. И это явилось источником нынешнего благосостояния арабских стран и экономической подпоркой брежневской эпохи застоя. Застой и последовавшая за ним перестройка кончились тогда, когда СССР (а потом и Россия) потерял контроль за добычей и распределением арабской нефти. Достаточно вспомнить натовскую "Бурю в пустыне", что отрезала мир от иракской нефти и распростерла американский военный "зонтик" над другими странами Персидского залива. России тогда оставалось продавать свои запасы топливного сырья, в то время как США уже давно законсервировали нефтяные скважины на своей территории. Мир развивался (и развивается по сей день) в полном соответствии с расчетами Римского клуба, где говорится о наступлении эпохи "энергетических войн". Чтобы выжить, цивилизации придется пойти на "сокращение биоты" - всего живого, включающего в себя и человечество. Оставшиеся составят 10% населения и смогут поддерживать высокий уровень жизни за счет возобновляемых источников энергии и совершенствования высоких технологий. Остальные - просто балласт. Бред высоколобых? Но почему все это уже происходит в наиболее населенных странах, наиболее обедневших и потенциально богатых энергоресурсами - России в том числе? Несмотря на то, что 40% мировых запасов угля находится в нашей стране... Сейчас часть перспективных месторождений сознательно консервируется. Надо экономить энергоресурсы для будущего. Как пример - консервация воркутинского месторождения. Его залили водой, чтобы не тратиться на постоянную замену крепежа, - воду же можно откачать с использованием технологий, которые возникнут в будущем. Сам высококачественный уголь будет предназначаться для "лучших людей", что придут на смену вымершим аборигенам.
О "конце света" до 2030 года через отечественную прессу предупреждал в 1996-м министр экологии России Данилов-Данильян. Видимо, министр ознакомился с грустными перспективами для России в юбилейной книге Римского клуба, вышедшей к 20-летию его основания и переведенной на русский язык. Но его "Не могу молчать!" осталось гласом вопиющего в пустыне.
А на данный момент потребление энергоносителей в развитых странах все больше и больше возрастает. На первом месте здесь стоят США. Россия, хотя и претерпевает промышленный кризис, снизивший затраты энергии, тем не менее теряет свои энергоносители с бешеным ускорением, и прежде всего за счет экспорта…"
Вот так. Может быть, авторы статьи слишком преувеличили масштабы данной проблемы, но доля правды во всем этом несомненно есть. С каждым годом запасы органического топлива на земле становятся все меньше, а потребность в электроэнергии и тепле неуклонно возрастает. Большинство развитых стран, чье энергопотребление достаточно высоко, стремится к вводу энергосберегающих технологий, но это сможет только отсрочить кризис на небольшое время. А электроэнергия и тепло в своем большинстве так и продолжает вырабатываться с помощью старых, неэкономичных, экологически небезопасных, но испытанных методов.
1. Обзор информационных источников и обоснование актуальности темы
Большинство зданий промышленного и коммунального назначения являются потребителями энергии в виде тепла. В масштабе РФ в настоящее время из всего объема вырабатываемой энергии 70 - 80% составляет тепловая. В перспективе ситуация вряд ли будет меняться, так как большая часть территории нашей страны лежит в умеренных и холодных широтах.
Основным способом получения тепла является сжигание топлива с топках печей и котлов. Другие способы - превращение электроэнергии в тепло, использование солнечной энергии, тепла геотермальных источников, а также атомной энергии - пока играют незначительную роль в энергетическом балансе страны. Кроме того, не менее 80% всей электроэнергии в этом балансе вырабатывается на тепловых электрических станциях также за счет сжигания топлива и частичного превращения получаемого при этом тепла в механическую, а затем в электрическую энергию. При этом в электроэнергию переходит в лучшем случае 35 - 40% от всего тепла, выделившегося при сжигании топлива.
При сжигании топлива теплоноситель получается в виде газов высоких температур - порядка 1000 - 1700° С. Транспорт газов таких температур на сколько-нибудь значительные расстояния, порядка десятков метров, сопряжен с большими потерями тепла, а также с рядом технических затруднений. Поэтому в тех случаях, когда требуется высокопотенциальное тепло, оно получается, как правило, за счет сжигания топлива в том же устройстве, в котором это тепло расходуется. Такими устройствами являются разнообразные по конструкции и назначению промышленные печи. Помимо сжигания топлива, в печах тепло иногда вырабатывается за счет прямого превращения в него электроэнергии.
Источниками тепла для коммунального сектора, особенно в небольших городах, являются котельные с паровыми, или с водогрейными котлами, либо с теми и другими вместе. Более просты по схеме работы водогрейные котлы, в которых осуществляется только подогрев воды до заданной температуры. Более сложны, но и более универсальны паровые котлы, в которых осуществляется не только подогрев воды, но и процесс парообразования, а во многих случаях и перегрев получаемого насыщенного пара. Универсальность применения паровых котлов связана с тем, что вырабатываемый ими пар может быть использован для выработки электроэнергии в паровых турбинах, для подогрева воды, подаваемой в водяные тепловые сети или непосредственно для подачи в паровые сети.
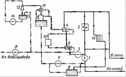
Принципиальная тепловая схема водогрейной котельной приведена на рисунке 1.
Рисунок 1 - Принципиальная тепловая схема водогрейной котельной: 1 - сетевые насосы; 2 - водогрейные котлы; 3 - рециркуляционные насосы; 4 - подогреватель химочищенной воды; 5 - подогреватель сырой воды; 6 - вакуумный деаэратор; 7 - подпиточные насосы; 8 - баки-аккумуляторы подпиточной воды; 9 - насос сырой воды; 10 - фильтры химводоочистки; 11 - охладитель выпара; 12 - водоструйный эжектор; 13 - расходный бак эжекторной установки; 14 - насос подачи воды к эжектору; 15 - нагревательные приборы собственных нужд котельной.
Большую часть тепловых нагрузок покрывают тепловые электростанции, на которых вырабатывается и основная доля электроэнергии.
Тепловые станции используют энергию, получаемую при сжигании органического топлива: угля, остатков нефтепереработки, естественного газа, торфа, горючих сланцев. Крупные тепловые электростанции являются паротурбинными установками, основными агрегатами которых являются парогенератор и паровая турбина с электрогенератором.
Паротурбинные установки большой мощности требуют умеренных начальных капиталовложений, небольшое количество обслуживающего персонала (1 чел. на 2 - 5 МВт) и могут использовать, если это выгодно, низкокачественное топливо с высокой влажностью и зольностью.
Рисунок 2 - Принципиальная схема конденсационной электростанции (КЭС).: 1 - котлоагрегат; 2 - паропровод; 3 - паровая турбина; 4 - промежуточный пароперегреватель; 5 - турбоэлектрогенератор; 6 - конденсатор; 7 - насосы; 8 - регенеративные подогреватели; 9 - деаэратор; 10 - водоподготовительная установка.
Все это обеспечивает паротурбинным установкам преобладающую роль в мощной стационарной энергетике.
Паротурбинные электростанции разделяются на два основных класса: конденсационные (КЭС) и теплофикационные (ТЭЦ).
Принципиальная схема конденсационной и электрической станции (КЭС) - установки, вырабатывающей только электроэнергию, показана на рисунке 2.
Теплоэлектроцентраль (ТЭЦ) вырабатывает не только электроэнергию, но и низкопотенциальное тепло в виде пара низкого давления или горячей воды. Пар обычно используется для заводских технологических целей, а горячая вода - для отопления и бытовых потребностей. Принципиальная схема ТЭЦ приведена на рисунке 3.
Рисунок 3 - Принципиальная схема теплоэлектроцентрали (ТЭЦ): 1 - котлоагрегат; 2 - паропровод; 3 - паровая турбина; 4 - турбоэлектрогенератор; 5 - конденсатор; 6 - насосы; 7 - регенеративные подогреватели; 8 - деаэратор; 9 - водоподготовительная установка; 10 - отбор пара на производство; 11 - сетевая вода; 12 - подогреватель сетевой воды.
Схема ТЭЦ отличается от схемы КЭС наличием отборов пара из турбины не только для подогрева питательной воды, но и для отпуска пара потребителю и для подогрева циркулирующей по отопительным (теплофикационным) сетям города воды (так называемой сетевой воды). Конденсат подогревателей сетевой воды возвращается в котлоагрегат, но конденсат пара, отданного на производство, частично не возвращается. Поэтому на ТЭЦ водоподготовительная установка должна иметь производительность, достаточную для покрытия всех потерь конденсата (до 30 - 50% и более от расхода пара).
При отпуске тепла от электростанций с газовыми турбинами (рис.4) требуются газоводяные подогреватели, а при отпуске его от электростанций с двигателями внутреннего сгорания - котлы-утилизаторы, использующие тепло охлаждающей воды рубашек и выхлопных газов от двигателей. Аналогичные котлы-утилизаторы иногда обогреваются отходящими газами печей при их достаточно высокой температуре. Такое использование теплоносителя, обычно газов, уже полезно отдавших часть своего тепла в зоне высоких или средних температур, для последующего получения теплоносителя низких температур может дать существенную экономию топлива, а потому оно нередко применяется в тепловом хозяйстве промышленных предприятий.
Рисунок 4 - Схема газотурбинной установки: 1 - насос; 2 - компрессор; 3 - камера сгорания; 4 - турбина; 5 - электрогенератор.
Однако использование этих, как их называют - вторичных тепловых ресурсов играет подсобную роль, обеспечивая экономию топлива при их использовании совместно с основными источниками теплоснабжения - котельными или ТЭЦ. Аналогично этому сравнительно небольшая электрическая мощность электростанций с газовыми турбинами или двигателями внутреннего сгорания ограничивает возможности их использования в качестве основных источников теплоснабжения для крупных систем. Более перспективны так называемые парогазовые ТЭЦ, на которых установлены газовые и паровые турбины, работающие в общем цикле (рис.5).
Характеристики
Тип файла документ
Документы такого типа открываются такими программами, как Microsoft Office Word на компьютерах Windows, Apple Pages на компьютерах Mac, Open Office - бесплатная альтернатива на различных платформах, в том числе Linux. Наиболее простым и современным решением будут Google документы, так как открываются онлайн без скачивания прямо в браузере на любой платформе. Существуют российские качественные аналоги, например от Яндекса.
Будьте внимательны на мобильных устройствах, так как там используются упрощённый функционал даже в официальном приложении от Microsoft, поэтому для просмотра скачивайте PDF-версию. А если нужно редактировать файл, то используйте оригинальный файл.
Файлы такого типа обычно разбиты на страницы, а текст может быть форматированным (жирный, курсив, выбор шрифта, таблицы и т.п.), а также в него можно добавлять изображения. Формат идеально подходит для рефератов, докладов и РПЗ курсовых проектов, которые необходимо распечатать. Кстати перед печатью также сохраняйте файл в PDF, так как принтер может начудить со шрифтами.















