147540 (594372), страница 5
Текст из файла (страница 5)
Для повышения скорости реакции углеводородного и угольного топлива приходится повышать рабочую температуру топливного элемента. Электролитами служат расплавы карбонатов или других солей, которые заключаются в пористую керамическую матрицу. Топливо «расщепляется» внутри элемента с образованием водорода и оксида углерода, которые поддерживают протекание токообразующей реакции в элементе. Элементы, работающие на других видах топлива. В принципе реакции в топливных элементах не обязательно должны быть реакциями окисления обычных топлив. В перспективе могут быть найдены и другие химические реакции, которые позволят осуществить эффективное непосредственное получение электричества. В некоторых устройствах электроэнергия получается при окислении, например, цинка, натрия или магния, из которых изготавливаются расходуемые электроды.
Превращение энергии обычных топлив (угля, нефти, природного газа) в электричество было до сих пор многоступенчатым процессом. Сжигание топлива, позволяющее получить пар или газ, необходимые для работы турбины или двигателя внутреннего сгорания, которые, в свою очередь, вращают электрический генератор, – процесс не очень эффективный. Действительно, коэффициент использования энергии такого превращения ограничен по второму закону термодинамики, и его вряд ли можно существенно поднять выше существующего уровня. Коэффициент использования энергии топлива самых современных паротурбинных энергетических установок не превышает 40%. Для топливных элементов нет термодинамического ограничения коэффициента использования энергии. В существующих топливных элементах от 60 до 70% энергии топлива непосредственно превращается в электричество, и энергетические установки на топливных элементах, использующие водород из углеводородного топлива, проектируются на КПД 40–45%. назад дальше Самый перспективный топливный элемент, который предполагается использовать в новых автомобилях, - это элемент с твёрдой ионообменной мембраной (proton exchange membrane fuel cell, или сокращённо РЕМFC). Твёрдый электролит имеет множество преимуществ: его не растворяет образующаяся при работе элемента вода, его просто делать в промышленном масштабе. Более того, элемент на твёрдом электролите работает при относительно низких температурах (80єС) и соответственно не требует предварительного прогрева. С другой стороны, и КПД при таких температурах меньше, чем при повышенных.
Самая большая проблема с топливным элементом – его цена. Когда – то она была высокой в основном из – за платины (катализатора), покрывающей электроды. За последние двадцать лет её количество, необходимое для топливного элемента, уменьшилось в 100 раз, и учёные хотят сократить её ещё в два раза. Теперь самая дорогая часть – это электролит, мембрана «Nafion», Сейчас она стоит около 700 евро/мі, а на батарею для среднего автомобиля (объём 90 л и вес 60 кг – даёт примерно 60 кВт) нужно десятки квадратных метров такого полимера. Естественно, учёные пытаются всеми способами удешевить этот материал и заставить его работать при более высоких температурах (150 - 200єС).
У нас во многих институтах занимаются фундаментальными исследованиями, которые могли бы стать основой отечественного компактного топливного элемента.
В общем, топливный элемент на водороде вполне готов к применению. Остались мелочи – сделать его поменьше и подешевле.
4.2.Применение чистого водорода.
Приемлемые объёмно – массовые показатели системы хранения водорода на автомобиле в чистом виде обеспечиваются только при его сжижении, т.е. в криогенной схеме. Это положение наглядно иллюстрируется показанными в табл. 7 данными по различным топливным системам, приведенным к энергетическому эквиваленту, обеспечивающему пробег 418 км [ ].
Использование водорода в газообразном виде отличается простотой, однако получило ограниченное применение из – за небольшого энергозапаса и существенного увеличения массы и объёма топливного бака.
Рис.8. Схема топливного элемента.
Классическим примером подобной схемы может служить экспериментальный автомобиль УКЛА (UCLA, США), работающий на сжатом водороде. Автомобиль УКЛА, предназначенный специально для городских условий, создан на базе модели «Форд Босс» (Ford Boss) 1971г. с двигателем V-8 объёмом 5,75 л [ ]. Мероприятия по модификации двигателя включают снижение степени сжатия с 11,7 до 8,9, установку ограничителя температуры топливной смеси (71єС) и изменение фаз газораспределения. Для предотвращения обратных вспышек водорода, снижения жёсткости его сгорания и уменьшения эмиссии NOx использовалась частичная балластировка топливной смеси с помощью 25%-ной рециркуляции ОГ.
Таблица 7.
Объёмно – массовые характеристики различных систем хранения водорода на автомобиле.
| Показатель | Бензин | Сжатый водород | Жидкий водород | Гидрид (MgH2) |
| Масса топлива, кг Объём топлива, мі Масса бака, кг Объём бака, мі Общая масса топливной системы, кг | 53,5 0,07 13,06 0,08 67 | 13,4 1,0 1361 1,53 1374 | 13,4 0,19 181 0,28 195 | 181 0,23 45,4 0,25 227 |
Водород хранится в двух баллонах, размещаемых за передними сиденьями. В каждом баллоне массой 136 кг находится 1,36 кг Н2 под давлением 41 МПа. Водород подаётся в двигатель двухступенчатым редуктором, снижающим давление до 30 мм вод. ст. Для повышения безопасности водород подаётся только при наличии разряжения во впускном патрубке, для чего используется электромагнитный клапан, управляемый датчиком давления. При испытаниях автомобиля по методике СVS – 1973 расход топлива составлял 1 кг Н2 на 35 км, что обеспечило полный пробег без зарядки около 100 км. В выхлопных газах отсутствуют такие компоненты, как СО, СО2 и СН, и содержится лишь примерно 0,205 г/км NOx, что ниже Федерального стандарта США 1976 г.
Объёмно – массовые показатели топливной системы значительно улучшаются при использовании водорода в сжиженном состоянии. Основной проблемой при этом является низкая температура жидкого водорода, в связи с чем первостепенное значение имеет тепловая изоляция бака. Жидкий водород обычно транспортируют и хранят в криогенных резервуарах с двойными стенками, пространство между которыми заполнено изоляцией.
Наиболее эффективна многослойная изоляция, состоящая из чередующихся слоёв экранирующих и изолирующих материалов. Экранирующим материалом обычно является алюминиевая фольга, а для изолирующих слоёв используется стеклоткань, стеклобумага и др. При давлении в изолирующем пространстве ниже 1,33 Па такая изоляция практически не пропускает тепло, благодаря чему потери от испарения в цистерне ёмкостью 100 мі не превосходят 0,25% в сут., а при хранении в стационарном резервуаре – 10% в год. В настоящее время созданы криогенные баки для автомобиля, имеющие утечку жидкого водорода менее 1% в сутки [ ].
В двигатель жидкий водород подаётся путем его регазификации снижением давления газовой или нагревом жидкой фаз. На рис.8 показано размещение системы питания жидким водородом на автомобиле «Датсун В-210» (Datsun В-210) с двигателем рабочим объёмом 1,4 л и е=9,5 [ ].
Криогенный бак массой 120 кг и ёмкостью 230 л размещается в багажнике. Водород под давлением 0,4 – 0,5 МПа подаётся во впускной патрубок с помощью клапанного механизма, приводимого в действие дополнительным кулачковым валом. Клапан впрыска водорода открывается одновременно с впускным клапаном двигателя и закрывается через 90є ПКВ. Для изменения расхода водорода используется двухступенчатый редуктор с двумя игольчатыми клапанами. Проходное сечение первого клапана поддерживается в соответствии с оборотами двигателя с помощью вакуумного привода, а второго – механическим приводом от педали акселератора. Низкотемпературная изоляция топливных магистралей обеспечивает температуру водорода в точке впрыска порядка - 130єС, что позволяет значительно повысить наполнение цилиндров. Общая масса системы питания жидким водородом составляет 150 кг. Средний расход сжиженного водорода непосредственно двигателем составляет 22 л, а с учётом потерь при хранении и заправке – 25 л на 100 км, что обеспечивает полный пробег автомобиля порядка 1000 км. В пересчёте на бензиновый эквивалент топливная экономичность автомобиля составляет 5,7 – 6,5 л/100 км. При испытаниях автомобиля по городскому ездовому циклу в ОГ содержалось 0,05 г СН, 0,18 г СО и 2,56 г NOx на 1 км пробега.
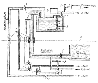
Для безопасной эксплуатации жидкого водорода необходима полная герметизация топливоподающей системы и организация сброса избыточного давления водорода в баке с его последующей нейтрализацией на каталитических дожигателях. Для заправки автомобиля жидким водородом требуется специальная система, обеспечивающая полное отсутствие утечек жидких и газообразных фаз топлива. Одна из подобных систем заправки, разработанная в США, показано на
При организации комбинированного питания двигателя бензо - водородной смесью ввиду небольшого расхода водорода (обычно не более 20% от основного топлива) вполне приемлемо использовать его в сжатом виде. Включение и отсечка подачи водорода обычно производятся с помощью электромагнитного клапана.
Рис.9. Схема системы заправки автомобиля жидким водородом:
1-электроклапан; 2-контрольный блок; 3-сборники; 4-каталитический дожигатель; 5-испаритель; 6-указатель уровня; 7-герметические разъёмы;
8-заправочная станция.
4.2.Применение вторичных энергоносителей
Вторичные энергоносители являются наиболее перспективной формой использования водорода на мобильных потребителях. В противоположность схемам на чистом водороде применение вторичных энергоносителей позволяет прежде всего решить вопрос безопасности эксплуатации водородного топлива и, кроме того, обеспечивает приемлемый энергозапас без необходимости создания высоких давлений или криогенных температур [ ].
Наибольший практический интерес представляет аккумулирование водорода в составе металлогидридов. Выделение водорода происходит при подогреве гидридов с помощью, например, горячей жидкости из системы охлаждения или непосредственно ОГ. Для зарядки гидридного аккумулятора через восстановленный металлический компонент пропускается водород под небольшим давлением и одновременно отводится образующееся тепло. Процесс зарядки может повторяться несколько тысяч циклов без ухудшения энергоёмкости аккумулятора. В случае аварии и разрушения наружной оболочки ёмкости часть водорода быстро улетучивается, вызывая понижение температуры гидрида и прекращение выделения водорода. Благодаря этому во многих отношениях гидридный аккумулятор водорода безопаснее бака с бензином.
Автомобиль с ДВС и гидридным аккумулятором водорода имеет большую массу и меньший запас хода по сравнению с автомобилем, работающим на бензине, однако превосходит по этим показателям существующие и перспективные типы электромобилей. Гидридный аккумулятор не требует существенного ухода, быстро заряжается, его себестоимость ниже, а срок службы больше, чем у аккумуляторных батарей.
Водородные автомобили с гидридными аккумуляторами наиболее целесообразно использовать в городских условиях, где они могут успешно конкурировать с обычными автомобилями и электромобилями. На рис.10 показана компоновка узлов гидридной системы питания водородной модификации автомобиля «Понтиак Град Вилл» выпуска 1975 г.
















