124679 (593008), страница 14
Текст из файла (страница 14)
σt = 0,105∙0,92/(2∙(0,007 – 0,001)) = 7,7 МПа; (4.1.5.3.12)
σm= pр∙D/(2∙(s0 - c)), (4.1.5.3.13)
σm = 0,105∙0,92/(2∙(0,007 – 0,001)) = 3,85 МПа.(4.1.5.3.14)
Проверяем условие прочности для сечения, ограниченном размером s0 = 7 мм.
((σ0 + σm)2 + σt2 - (σ0 + σm)∙σt)0,5 < φ[σ]0,(4.1.5.3.15)
((301 + 3,85)2 + 7,72 - (301 + 3,85)∙ 7,7)0,5 < φ[σ]0, (4.1.5.3.16)
301 МПа < 0,9∙540 = 486 МПа,(4.1.5.3.17)
где [σ]0 = 0,003∙Е = 0,003∙1,8∙105 = 486 МПа;
φ - коэффициент прочности сварных швов, равный 0,9.
Окружное напряжение в кольце фланца находим по формуле:
σк = М0∙(1 - ν∙(1 + 0,9∙λ'ф))∙ψ2/(D∙h2ф),(4.1.5.3.18)
σк = 0,0129∙(1 - 0,99∙(1 + 0,9∙0,002))*(4.1.5.3.19)
*16,9/(0,92∙0,0242) = 4,1 МПа.
Условие герметичности фланцевого соединения:
θ = (σк/Е)∙(D/hф) < [θ],(4.1.5.3.20)
где θ - угол поворота фланца;
[θ] - допускаемый угол поворота плоского фланца, равный 0,013 рад.
θ = (4,1/1,8∙105)∙(0,92/0,024) = (4.1.5.3.21)
= 0,001 < [θ] = 0,013 рад.
Таким образом, условие герметичности выполняется, следовательно, расчет фланцевого соединения считаем законченным. [19]
4.1.6 Расчет укрепления отверстий
Корпус аппарата снабжен необходимым количеством штуцеров для подключения его к технологической линии. Отверстия не только уменьшают несущую площадь материала корпуса, механически ослабляя конструкцию, но и вызывают высокую концентрацию напряжений вблизи края отверстия.
Необходимо снизить повышенные напряжения в области отверстий до допускаемых значений за счет компенсации ослабления, вызванного наличием выреза.
Сначала проверим выполнение условия укрепления одиночных отверстий.
Наибольший диаметр одиночного отверстия, не требующего укрепления:
d0 = 2{[(s - c)/sp - 0,8]
- c},(4.1.6.1)
где s - исполнительная толщина обечайки, равная 5 мм по (4.1.2.8);
sp - расчетная толщина стенки, равная 0,2 мм по (4.1.2.3);
c - суммарная прибавка к расчетной толщине, равная 4 мм (4.1.2.7);
D - диаметр аппарата, равный 0,53 м по (3.5.3.29).
Таким образом,
d0 = 2{[(5 - 4)/0,2 - 0,8]
-(4.1.6.2)
- 4∙10-3} = 0,185 м = 185 мм
Диаметры вырезов в корпусе под штуцеры
d1 = 0,14 м по (4.1.4.2)
d2 = 0,11 м по (4.1.4.3)
d3 = 0,05 м по (4.1.4.4) меньше d0, следовательно их можно не укреплять. [19]
4.1.7 Расчет тепловой изоляции
В качестве материала тепловой изоляции выберем совелит - наиболее распространенный асбесто-магнезиальный материал (85% магнезии + 15% асбеста).
Сырьем для производства совелита служат доломит и асбест. Совелит применяют для тепловой изоляции, материал способен выдерживать температурную нагрузку до +500 °С. Коэффициент теплопроводности совелита λи = 0,08 Вт/м∙К.
Принимаем температуру наружной поверхности стенки tст = 50 °С, температуру окружающей среды tв = 20 °С, тогда толщина слоя изоляции:
δи = [λи∙(tб - tст)]/[αв∙(tст - tв)], (4.1.7.1)
где αв - коэффициент теплоотдачи от внешней поверхности изоляции в окружающую среду;
tб – температура стенки аппарата без изоляции, равная 300 °С.
в = 8,4 + 0,06∙(tст - tв) = (4.1.7.2)
= 8,4+0,06∙(50 - 20) = 10,2 Вт/м2К.
Таким образом, формула (4.1.6.1) принимает вид:
и = [0,08∙(300 - 50)]/[10,2∙(50 - 20)] = 0,06 м. (4.1.7.3)
Принимаем толщину слоя тепловой изоляции равной 60 мм. При такой толщине изоляция будет весить примерно 400 кг.
4.1.8 Расчет опор аппарата
В качестве опор выбираем опорные лапы подвесных аппаратов. Находим массу аппарата.
Масса цилиндрической обечайки:
Go = 0,785∙(Dн2 – D2)∙Н∙ст, (4.1.8.1)
где Dн - наружный диаметр обечайки, равный сумме внутреннего диаметра и толщины стенки, 0,53 + 0,005 + 0,005 = 0,54 м;
D - диаметр аппарата, равный 0,53 м по (3.5.3.29);
Нц - высота цилиндрической части аппарата, равная 2 м;
ст - плотность стали, равная 7800 кг/м3.
Go = 0,785∙(0,542 – 0,532)∙2∙7800 = 131 кг. (4.1.8.2)
Масса плоского днища:
Gпд = 0,785∙D2∙s∙ст, (4.1.8.3)
где s - толщина днища, равная 5 мм.
Gпд = 0,785∙0,532∙0,005∙2700 = 3 кг.(4.1.8.4)
Масса конической крышки с диаметром DH= 920 мм равна 35,9 кг по ГОСТ 12620-78.
Масса конической обечайки с углом при вершине 20° и высотой 1,1 м равна 100 кг.
Принимаем массу вспомогательного оборудования (загрузочное и разгрузочное устройства, фланцы, штуцера, газораспределительная решетка) 30% от массы основных частей аппарата, тогда полная масса аппарата:
Ga = 1,3∙(Go + Gк +Gпд + Gкд), (4.1.8.5)
Ga = 1,3∙(131 + 100 + 3 + 35,9) = 351 кг. (4.1.8.6)
Тогда вес аппарата с учетом веса теплоизоляции будет равен 7367 Н.
Принимаем, что аппарат установлен на четырех опорах, тогда нагрузка приходящаяся на одну опору:
Роп = 7367/4 = 1842 Н.(4.1.8.7)
Принимаем опоры по ГОСТ 26296-84 с допускаемой нагрузкой 0,0063 МН.
5. СИСТЕМА АВТОМАТИЗАЦИИ
Установка для переработки отходов слюдопластового производства может быть полностью автоматизирована. В данной части дипломной работы подробно рассмотрена автоматизация сушилки кипящего слоя и вспомогательного оборудования.
При автоматизации сушки в кипящем слое основным показателем процесса является температура в слое, и только в случае крупных установок, когда температура по высоте слоя меняется, лучше в качестве такого показателя брать температуру сушильного агента не выходе, которая соответствует средней температуре материала в слое. Регулирующие воздействия при стабилизации температур могут осуществляться изменением расхода влажного материала или сушильного агента, а также изменением температуры последнего. Более предпочтителен первый вариант, так как изменение параметров сушильного агента можно производить только в определенном, довольно узком диапазоне (температуры - ввиду терморазложения материала, расхода - вследствие повышенного уноса частиц с сушильным агентом). Первый способ предполагает наличие между сушилкой и предыдущим технологическим процессом промежуточного бункера с определенным запасом материала. Для предотвращения сводообразования и зависания материала в бункере предусматривают автоматические устройства, которые осуществляют встряхивание через определенные промежутки времени.
Нормальная работа сушилок КС возможна только при определенной высоте кипящего слоя, с целью поддержания заданного значения этого параметра стабилизируется гидродинамическое сопротивление слоя, т. е. перепад давлений до и после решетки, воздействием на вариатор электродвигателя питателя сухого материала. Можно регулировать перепад давлений и изменением расхода сушильного агента, однако при этом температура в кипящем слое будет сильно колебаться.
Кроме этих регуляторов предусматриваются стандартные узлы регулирования разрежения, начальной температуры сушильного агента, его расхода, соотношения расходов топлива и первичного воздуха.
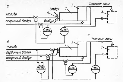
При сушке, выпаривании, обжиге и других процессах в качестве теплоносителя часто используют топочные газы, получаемые в толках и результате сжигания топлива. В зависимости от требований, предъявляемых к топочному газу, в промышленности используют топки разных конструкций. Наиболее простой является топка с инжекционными горелками, её схема приведена на рисунке 5.1(а). Расход топлива в этом случае изменяется в зависимости от температуры (или какого-либо другого параметра) того процесса, в котором используют полученные топочные газы. Соотношение расходов топлива и воздуха, подсасываемого из атмосферы, поддерживается постоянным за счет изменения инжекционной способности горелки при изменении расхода топлива. Температуру топочных газов сразу после топки регулируют изменением расхода вторичного воздуха.
При использовании горелок с принудительной подачей первичного воздуха (схема приведена на рисунке 5.1(б)) возникает необходимость в регуляторе соотношения топливо - первичный воздух.
В отдельных случаях разбавляющий воздух подается одновременно в охлаждающую рубашку топки и в смесительную камеру. Расход вторичного воздуха при такой технологии изменяется в зависимости от температуры во внутренней футеровке топки или температуры в топке вблизи футеровки, а расход третичного воздуха - от температуры после смесительной камеры.
В данном случае используем горелку с принудительной подачей первичного воздуха.
Рисунок 5.1. Схемы регулирования топок: а - с инжекторной горелкой; б - с принудительной подачей первичного воздуха; 1 - топка; 2 - смесительная камера; 3 - технологический аппарат (сушилка КС); 4 - инжекторная горелка
С учетом всего раньше сказанного на рисунке 5.2 приведена схема регулирования процесса в сушилках с кипящим слоем.
Рисунок 5.2. Схема регулирования процесса в сушилках с кипящим слоем: 1 - сушилка; 2 - кипящий слой; 3 - решетка; 4 - топка; 5 - промежуточный бункер; 6 - питатели; 7 - вариаторы; 8 - электродвигатели; 9 - циклон.
В установке по переработке отходов слюдопластовой бумаги предусмотрено помимо циклона использование рукавного фильтра. Рукавные фильтры устанавливают, как правило, для полной очистки газа от твердых веществ, являющихся ценным продуктом. Поэтому показателем эффективности процесса будем считать концентрацию твердого вещества в газе на выходе из фильтра, а целью управления - поддержание его на заданном (минимально возможном для данных условий) значении. В рукавные фильтры поступают возмущения по каналу сжатого воздуха, подаваемого в сопла для регенерации. Регулируют перепад давления ∆Р в камерах загрязненного и очищенного газа, который наиболее полно отражает ход процесса:
∆Р = ∆Рt + G∙µ∙W/(k∙ρ∙g),
где ∆Рt - перепад давления, обусловленный фильтрующей тканью и неудаленными частицами пыли;
G - масса пыли, осевшей ив единице площади фильтра за определенный промежуток времени;
µ - вязкость газ;
W - скорость газа;
k - проницаемость слоя пыли на ткани;
ρ - плотность пыли.
Из уравнения следует, что регулировать перепад ∆Р можно лишь изменением массы пыли G, так как остальные параметры обусловлены ходом предыдущего технологического процесса. Регулирование осуществляется следующим образом. При достижении максимального перепада позиционный регулятор выдает сигнал па электромагнитные клапаны, установленные на магистрали сжатого воздуха. Клапаны открываются, импульсы сжатого воздуха через сопла поступают в рукава и деформируют ткань, сбивая при этом пыль. Регенерации ткани происходит до достижения минимального перепада давления.
Качественная регенерация фильтрующей ткани рукавов будет осуществляться только при определенном значении давления сжатого воздуха, подаваемого на продувку. Для стабилизации этого давления устанавливают регулятор.
Контролю и сигнализации подлежат следующие параметры: температура загрязненного газа (фильтровальная ткань рассчитана только на определенные температуры), давление сжатого воздуха, перепад давления. При критических значениях давления сжатого воздуха и перепада давления (превышение критического значения перепада приводит к разрыву ткани) срабатывает устройство защиты, отключающее рабочий фильтр и включающее резервный. Контролю подлежит расход газового потока. На рисунке 5.3 представлена типовая схема автоматизации процесса фильтрования газовых систем.
Рисунок 5.3. Схема автоматизации рукавного фильтра: 1 - корпус фильтра; 2 - рукава; 3 - сопла импульсной продувка; 4 – шнек
Высушенный материал перемещается к фасовочно-упаковочному аппарату при помощи ленточного транспортера. Показателем эффективности этого процесса является расход транспортируемого материала, а целью управления будем считать поддержание заданного значения расхода. В связи с тем, что все возмущения на входе в объект (изменение гранулометрического состава материала, его влажности и насыпной массы, проскальзывание ленты транспортера и т.д.) устранить невозможно, расход материала следует принять в качестве величины и регулировать его корректировкой работы дозировочных устройств. Контролю подлежит расход перемещаемого материала и количество потребляемой приводом электроэнергии. При резком возрастании тока электродвигателя транспортера, например в случае залипания ленты, должны сработать устройства сигнализации и защиты. Последние отключают электродвигатель. В связи с возможностью засорения отдельных участков транспортной системы посторонними включениями (комками, налипшим материалом) и опасности выхода из строя отдельных элементов транспортера контролируется и сигнализируется также наличие потока материала с помощью специального датчика. На рисунке 5.4 приведена типовая схема автоматизации процесса перемещения сыпучих материалов.















