123916 (592875), страница 8
Текст из файла (страница 8)
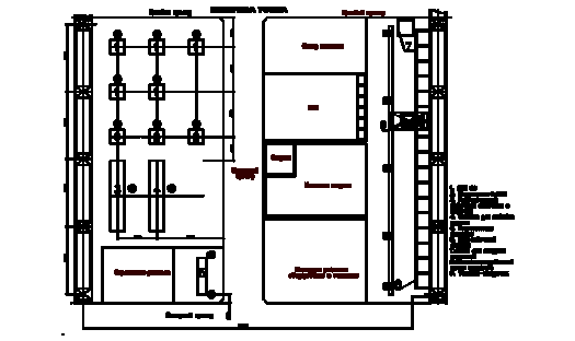
4.4 Проектирование участка
Участок мелкой листовой штамповки запасных частей автомобилей ВАЗ представлен на листах №9 и №10 графической части дипломного проекта.
Ширина пролета принята равной 24 метра, высота пролета 12 метров. В пролете работает мостовой кран грузоподъемностью Q = 50 т и Q = 5 т. Колонны расположены друг от друга на расстоянии 6 метров.
Участок предлагается загрузить номенклатурой деталей согласно анализу (см. параграф 1.1).
На участке предусмотрено расположение следующего основного и вспомогательного оборудования: 5-ти листоштамповочных прессов ЗИЛ 80 усилием 0.8МН, 2-х открытых гидравлических прессов усилием 0.4МН, одного станка для навивки пружин из прутка диаметром до 10 мм, одного вальцовочного станка для сборки готовых фильтров, одного универсального листогибочного автомата для изготовления сетчатого фильтра, гильотинных ножниц в заготовительном отделении для резки листового материала на полосы. Помимо этого, необходимо предусмотреть место на участке для размещения окрасочного отделения для окраски корпуса масляного фильтра, а также отделение для обслуживания и ремонта оборудования и технологической оснастки, включающее в себя различные машиностроительные станки и приспособления. Суммарная годовая программа выпуска масляных фильтров составляет не менее 300 тыс. деталей.
На данном участке так же предусмотрено расположение вспомогательных помещений, в состав которых входят:
-
склад листового материала;
-
автоматизированный склад готовой продукции;
-
склад штампов и адаптерных плит;
-
склад контрольных приспособлений ОТК;
-
склад технологической оснастки;
-
участок ремонта штампов и оборудования;
-
контора рабочих и обслуживающего персонала.
Для обеспечения пожарной безопасности на участке предусмотрен пожарный проезд для спецтранспорта.
Планировка участка представлена на рис. 4.1.
Рис.4.1. Планировка участка.
5. БИЗНЕС-ПЛАН ПРОЕКТА
5.1 Резюме
Целью дипломного проекта является разработка проекта участка для мелкой листовой штамповки запасных частей автомобилей ВАЗ и, в частности, для изготовления фильтра тонкой очистки масла. Годовая программа выпуска фильтров составляет не менее 300 тыс. шт. в год. В данном дипломном проекте полостью разрабатывается технологический процесс изготовления одной из деталей масляного фильтра – крышки корпуса.
Изготовление этой детали может осуществляться на различном оборудовании. Одним из вариантов является использование многопозиционного пресса-автомата, который обеспечивает наивысшую производительность труда и полную безопасность, т.к. работает только в автоматическом режиме. Однако, существенным недостатком данного оборудования, является непомерно высокая цена.
Другим вариантом является использование нескольких универсальных листоштамповочных прессов без каких либо средств автоматизации. При этом культура производства значительно ниже, ниже и производительность, требуется гораздо большее количество рабочих и пр. Достоинствами этого варианта является относительно низкая стоимость оборудования и короткий срок окупаемости начальных капиталовложений.
Целью бизнес - плана является расчет себестоимости изделия и сроков окупаемости капитальных затрат по каждому из перечисленных вариантов. При этом в качестве универсальных листоштамповочных прессов могут быть выбраны пресса усилием 0.4МН, которые вполне подходят по технологическому усилию. Однако, предлагается выбрать в качестве основного оборудования более мощные пресса усилием 0.8МН в силу их более широкой универсальности. Такой выбор обусловлен тем, что мелкий и средний предприниматель не может позволить себе иметь большой парк кузнечно-прессовых машин, как, например, завод ЗИЛ, и вынужден ограничиваться десятком прессов. Естественно, то все эти пресса должны обладать максимальной универсальностью, т.е. обеспечивать изготовление как можно больше номенклатуры изделий.
В связи с этим окончательные расчеты будут производиться по следующим вариантам.
1. Штамповка на многопозиционном пресс-автомате AIDA усилием 2.5МН.
2. Штамповка на 5-ти листоштамповочных прессах ЗИЛ 40 усилием 0.4МН.
3. Штамповка на 5-ти листоштамповочных прессах ЗИЛ 80 усилием 0.8МН.
5.2 Описание товара, обоснование его выбора
За последнее десятилетие резко выросло количество малых предприятий, ориентированных не только на перепродажу, но и на производство определенных товаров и услуг. В частности, такие предприятия производят стальные двери, лестницы, ограждающие конструкции и ворота, стеновые и кровельные панели, текстильные изделия, обувь, автомобильные коврики и чехлы, предметы мебели (особенно офисной), дверные ручки и замки, пластиковые и деревянные окна, ставни, жалюзи, радиаторы, печати, визитки, вывески и многие другие товары.
Одним из направлений деятельности такого предприятия может являться производство автомобильных запасных частей, например ВАЗ, поскольку завод-изготовитель не обеспечивает их необходимое количество. В результате, на рынке запасных частей присутствует несколько десятков крупных отечественных и зарубежных фирм, а также множество мелких, специализирующихся на одной – нескольких деталях.
Одной из самых ходовых запасных частей является масляный фильтр. В настоящее время в России эксплуатируется около 10 млн. легковых автомобилей ВАЗ. Если учесть, что замена масла осуществляется, в среднем, 3 раза в год, то рынок сбыта масляных фильтров составляет 30 млн. шт. в год.
Выбор именно этого изделия в качестве основной номенклатуры загрузки участка обусловлен следующими причинами:
1. Масляный фильтр является сложной сборочной единицей и, соответственно, цена его в магазинах значительна. Однако, большинство его элементов могут быть изготовлены методами листовой штамповки с помощью относительно простого оборудования и инструмента.
2. Рынок сбыта масляных фильтров постоянно растет, поскольку растет количество автомобилей. При любых кризисах экономики данный товар будет пользоваться спросом, так же как бензин или масло.
3. Конструкция масляного фильтра относительно проста и не требует каких либо сложных расчетных методик, поэтому данный товар способе конкурировать с фильтрами любых известных производителей, находящихся на рынке много лет (все фильтры имеют практически одинаковую конструкцию).
5.3 Оценка рынков сбыта
Основной рынок сбыта – поставка в магазины и рынки автомобильных запасных частей. В принципе возможно заключение контрактов с солидными автосервисами, тюнинговыми фирмами, автотранспортными предприятиями, а также крупными предприятиями всех отраслей промышленности, имеющих собственные мастерские по ремонту транспорта.
Спрос на продукцию в общем случае зависит от следующих факторов:
1. Имиджа производителя. На начальной стадии развития никакого имиджа нет, однако следует стремиться к закреплению за собой репутации надежно делового партнера.
2. Характера рекламной кампании. В данном случае для проведения рекламной кампании достаточно развесить рекламные щиты на всех основных трассах, а также отправить продукцию на реализацию во все возможные крупные и средние магазины автозапчастей.
3. Качества предлагаемой продукции. Качество продукции рядовому потребителю проверить довольно сложно, поэтому основное внимание обращается на внешний вид продукции, а именно: качество упаковки, имеется ли инструкция по применению, качество окраски самого фильтра и точность его обработки, т.е. соосность входных вентиляционных отверстий и качество обработки их поверхности, ровный ли край у завальцованной части крышки и пр.
4. Наличия гарантийного и послегарантийного обслуживания. В данном случае никакого обслуживания не требуется.
5.4 Оценка конкурентов
На рынке производства масляных фильтров существует огромно количество конкурентов, которых можно разделить на следующие основные группы:
1. Завод-изготовитель ВАЗ. Конкурировать с заводом изготовителем бессмысленно, поскольку он обладает широко известным брендом и его продукция при прочих равных условиях всегда пользуется наибольшим спросом.
2. Крупные Европейские или Американские компании, названия которых широко известны. Фильтры этих компаний, несомненно, самого высокого качества, имеют самые высокие цены и приобретаются, в основном, владельцами иномарок, либо довольно обеспеченными людьми.
3. Производители из ближнего зарубежья, стран бывшего СНГ и восточной Европы. Продукция этих производителей обладает не высоким качеством, простым внешним видом и относительно низкой ценой.
4. Отечественные крупные производители, для которых производство фильтров является вспомогательным источником дохода. Такие предприятия привыкли держать свою марку, поэтому их продукция обладает очень хорошим качеством при сравнительно невысоких ценах.
5. Мелкие отечественные производители, различные кооперативы и ЗАО, которые специализируются либо только на производстве фильтров, либо на производстве небольшой номенклатуры запасных частей, одной из которых является фильтр. Здесь существует большой разброс как по цене, так и по качеству продукции, в зависимости от претензий той или иной фирмы.
Основная ниша нашего производства лежит в последней группе конкурентов, однако надо стремиться выйти по качеству в четвертую группу.
5.5 План маркетинга
Ценовая политика должна определяться следующими объективно существующими факторами:
1. Способность выпускать продукцию высокого качества. Качество масляного фильтра определяется качеством сборки и качеством окраски. При этом не следует забывать о внешнем виде упаковки. При выполнении этих пунктов можно реально говорить о претензиях на более менее высокую цену изделия.
2. Сложившаяся кадровая структура предприятия с высоким уровнем накладных расходов. Для только что созданного малого предприятия эта проблема может быть сопряжена с текучестью кадров, особенно в первый год работы.
3. Постоянный рост стоимости материалов и покупных изделий, а также индексация заработной платы. При этом необходимо своевременно повышать цены на изделие, либо переходить на автоматизированные методы производства. Помимо этого необходимо постоянно совершенствовать технологические процессы с целью снижения себестоимости обработки изделий.
Исходя из этого, на ближайшие несколько лет предпочтительно применить следующую стратегию ценообразования: высокое качество – высокая цена.
Для проведения товара на рынок необходимо предусмотреть следующие мероприятия:
1. Разработка и выпуск общего рекламного проспекта предприятия и рекламных листков по отдельным видам его продукции;
2. Распространение товара на реализацию в как можно большее количество магазинов автозапчастей.
3. Попытка договора с известными компаниями - производителями автомобильных масел об их рекомендации по использованию нашего фильтра, либо о продаже масла и фильтра по принципу: покупаешь масло – фильтр в подарок;
4. Размещение рекламных щитов вдоль всех основных автомобильных трасс;
5.6 Производственный и финансовый план
Исходные данные для экономического обоснования целесообразности производства масляного фильтра приведены в таблице 5.1.
Таблица 5.1. Исходные данные.
| № п/п | Наименование данных | Единица измер. | ЗИЛ-40 (5 штук) | ЗИЛ-80 (5 штук) | AIDA FT (1 штука) | ||
| 1 | Стоимость одной тонны металла | тыс.руб. | 15 | 15 | 15 | ||
| 2 | Стоимость одной тонны отхода | тыс.руб. | 0.5 | 0.5 | 0.5 | ||
| 3 | Программа выпуска фильтров | тыс.шт. | 300 | 300 | 300 | ||
| 4 | Норма амортизационных отчислений: | ||||||
| -оборудование | % | 10 | 10 | 10 | |||
| -оснастка | 25 | 25 | 25 | ||||
| -площадь | 5 | 5 | 5 | ||||
| 5 | Суммарная установленная мощность электродвигателей | кВт | 30 | 50 | 25 | ||
| 6 | Стоимость 1 кВт.ч | руб. | 0.30 | 0.30 | 0.30 | ||
| 7 | Ремонтная сложность: | ||||||
| -электрическая часть | рем.ед. | 50 | 50 | 80 | |||
| -механическая часть | 60 | 75 | 150 | ||||
| 8 | Площадь, занимаемая оборудованием | м2 | 80 | 110 | 190 | ||
| 9 | Балансовая стоимость оборудования | тыс.руб. | 500 | 750 | 5000 | ||
| 10 | Стоимость комплекта оснастки | тыс.руб. | 1200 | 1500 | 1500 | ||
| 11 | Норма материала на одно изделие | кг/деталь | 0.7 | 0.7 | 0.7 | ||
| 11 | Норма отходов | кг/деталь | 0.1 | 0.1 | 0.1 | ||
| 12 | Норма времени на изготовление детали | мин. | 0.4 | 0.4 | 0.25 | ||
| 13 | Мощность оборудования | шт./час. | 150 | 150 | 240 | ||
| 14 | Действительный годовой фонд времени работы оборудования | час. | 3650 | 3650 | 3650 | ||
| 15 | Отчисления в органы социального страхования (единый соц. налог) | % | 35,6 | 35,6 | 35,6 | ||
| 16 | Стоимость 1 м2 производственной площади | руб. | 800 | 800 | 800 | ||
При дальнейших вычислениях условимся обозначать расчетные переменные, относящиеся к варианту штамповки на прессе ЗИЛ 40 индексом 1, на прессе ЗИЛ 80 – индексом 2, на прессе AIDA FT – индексом 3.
















