147581 (580207), страница 3
Текст из файла (страница 3)
Рис. 7. Детали системы выпуска отработавших газов: 1 — выпускной коллектор; 2 — прокладки коллектора; 3 — датчик содержания кислорода в отработавших газах; 4 — трубопровод рециркуляции отработавших газов (РОГ); 5 — первый каталитический нейтрализатор; 6 — термоизоляционный экран; 7 — приемная труба глушителя; 8 — второй каталитический нейтрализатор; 9 — передний глушитель; 10 — задний глушитель
8. Комплексная система управления двигателем (КСУД)
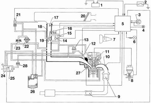
Рис. 8. Конструктивная схема комплексной системы управления двигателем (КСУД): 1 — аккумуляторная батарея; 2 — выключатель кондиционера; 3 — выключатель зажигания; 4 — контрольная лампа неисправности КСУД; 5 — контроллер; 6 — датчик скорости движения; 7 — датчик положения рычага переключения передач; 8 — распределитель зажигания (с датчиком положения распределительного вала и частоты вращения коленчатого вала двигателя и блоком зажигания); 9 — каталитический нейтрализатор; 10 — датчик содержания кислорода в отработавших газах (лямбда-зонд); 11 — свеча зажигания; 12 — топливная форсунка; 13 — регулятор давления топлива; 14 — регулятор холостого хода; 15 — регулятор ускоренного холостого хода; 16 — терморегулятор повышенных оборотов холостого хода на холодном двигателе; 17 — измеритель массового расхода воздуха; 18 — корпус дроссельной заслонки; 19 — датчик положения дроссельной заслонки; 20 — воздушный фильтр; 21 — электромагнитный клапан регенерации паров топлива и рециркуляции отработавших газов (РОГ); 22 — клапан рециркуляции отработавших газов; 23 — клапан дифференциального давления; 24 — топливный бак; 25 — топливный насос; 26 — абсорбер; 27 — датчик температуры охлаждающей жидкости; 28 — топливный фильтр
Автомобили оснащены комплексной системой управления двигателем (КСУД) Nissan ECCS. КСУД предназначена для управления впрыском топлива и углом опережения зажигания (УОЗ). Она состоит из двух подсистем: управления впрыском топлива и управления УОЗ. Обе системы взаимосвязаны и работают синхронно. Синхронизация работы подсистемы и основной работы двигателя осуществляется контроллером по сигналам датчиков. Единый для обеих подсистем контроллер на основе информации, получаемой от датчиков, в соответствии с заложенной в память программой управляет исполнительными устройствами. При этом автоматически оптимизируется УОЗ, количество и момент подачи топлива в зависимости от режима работы двигателя. При нарушении работы некоторых датчиков контроллер переходит на резервную программу управления. Это позволяет продолжить движение на автомобиле в случае неисправности.
Подсистема управления впрыском топлива
Основными параметрами, определяющими работу подсистемы, служат количество поступающего воздуха, положение дроссельной заслонки, температура охлаждающей жидкости, режим работы двигателя и положение коленчатого и распределительного валов. По сигналам, поступающим от датчика содержания кислорода в отработавших газax, ведется постоянная коррекция состава горючей смеси. В систему управления двигателем входит также система рециркуляции отработавших газов. Одновременную работу подсистем управления впрыском топлива и управления углом опережения зажигания выполняет контроллер по сигналам, поступающим от датчиков. Кроме того, контроллер прекращает подачу топлива при превышении максимально допустимой частоты вращения двигателя, а также управляет работой двигателя на принудительном холостом ходу до снижения частоты вращения коленчатого вала до 2000 мин—1. Если на автомобиле установлен иммобилайзер, контроллер проводит сравнение сигнала, поступающего с выключателя зажигания, и сигнала, занесенного в его память. Контроллер выдает сигнал для подключения или отключения питания к системе управления двигателем. Если на автомобиле установлен кондиционер, контроллер управляет реле включения электромагнитной муфты компрессора, предотвращая нарушение работы двигателя. В случае выхода из строя какого-либо прибора или датчика контроллер в зависимости от неисправности переходит на резервный режим работы двигателя. В контроллере имеется программа слежения за работой узлов системы и записи в память кодов неисправностей в случае возможных сбоев в их работе. Считывание информации из памяти возможно только при помощи специальной диагностической аппаратуры, которая подключается к колодке разъема диагностики, расположенной под блоком предохранителей в салоне автомобиля. Диагностическая аппаратура позволяет, кроме того, регулировать содержание СО в отработавших газах.
Контроллер представляет собой микропроцессор с цифровым программным управлением и колодкой штепсельного разъема с 64 выводами
При возникновении неисправности КСУД в комбинации приборов загорается индикатор оранжевого цвета, что свидетельствует о необходимости принятия мер для устранения дефекта. Тем не менее контроллер обеспечит работу двигателя по обходной программе, что позволит двигаться на автомобиле при некотором ухудшении его экономических и динамических показателей. Упомянутый индикатор зажигается при включении зажигания и гаснет через несколько секунд после запуска двигателя. Если на автомобиле установлен иммобилайзер, то контрольная лампа информирует водителя об его исправности: мигание лампы при включении зажигания сигнализирует о неисправности иммобилайзера.
Реле включения контроллера находится под центральной частью панели приборов. Включение реле осуществляется через вывод «4» контроллера. Питание реле, а также датчика положения распределительного вала и частоты вращения двигателя и измерителя массового расхода воздуха подается по силовой цепи (выводы контроллера «38», «47», «109»).
Реле включения топливного насоса находится под панелью приборов с левой стороны, за монтажным блоком в салоне автомобиля. Контроллер подключает на «массу» через вывод «106» цепь управления реле, обеспечивая подачу питания на топливный насос. Питание на двигатель топливного насоса поступает с задержкой на 5 с после включения зажигания и осуществляется постоянно после того, как контроллер получит информацию о пуске двигателя от датчика положения распределительного вала и частоты вращения двигателя или информацию о подаче «+» на стартер через вывод «34» контроллера. После остановки двигателя питание на реле продолжает поступать в течение 1 с.
Реле включения электромагнитной муфты компрессора кондиционера находится в монтажном блоке, расположенном на правом крыле в моторном отсеке.
На автомобиле с кондиционером компрессор включается посредством реле включения электромагнитной муфты. Анализируя сигналы от различных датчиков, контроллер не допускает при включении кондиционера нарушения нормальной работы двигателя. Так, при положении дроссельной заслонки «полная нагрузка» контроллер не дает разрешения на включение кондиционера. На холостом ходу двигателя реле включает регулятор ускоренного холостого хода, который повышает частоту вращения двигателя при включении кондиционера.
Датчик давления хладагента кондиционера ввернут в осушитель, расположенный впереди на левой стороне в моторном отсеке. Он передает информацию о давлении хладагента через вывод «41» контроллера и ЭБУ температуры воздуха в салоне с датчиком испарителя, расположенным в корпусе испарителя.
Электромагнитный клапан системы РОГ и продувки абсорбера управляется контроллером, расположен с левой стороны впускного трубопровода в моторном отсеке. Клапан позволяет всасывать пары топлива и проводить рециркуляцию отработавших газов в зависимости от режима работы двигателя, температуры охлаждающей жидкости, количества поступающего воздуха, положения дроссельной заслонки и скорости движения автомобиля. Рециркуляции отработавших газов и всасывания паров топлива не происходит в следующих случаях:
— во время запуска двигателя;
— на холодном или перегретом двигателе;
— при максимальной нагрузке двигателя;
— при ускоренном холостом ходе;
— при скорости движения автомобиля менее 10 км/ч;
— при выходе из строя измерителя массового расхода воздуха.
После остановки двигателя электромагнитный клапан остается открытым. Датчик положения дроссельной заслонки крепится на корпусе дроссельной заслонки и состоит из линейного потенциометра, подвижный контакт которого связан с осью дроссельной заслонки. На датчик от контроллера подается напряжение питания, величина выходного напряжения изменяется прямо пропорционально углу поворота дроссельной заслонки. Датчик дает информацию о положении педали управления дроссельной заслонкой: «холостой ход» или «полная нагрузка». Положение датчика не регулируется. Напряжение питания (между выводами «1» и «3» датчика) 5 В.
Измеритель массового расхода воздуха (рис. 2.93) марки Hitachi термоанемометрического типа, обеспечивающий измерение объема всасываемого воздуха независимо от атмосферного давления и температуры воздуха. Поступающий в двигатель воздух обтекает тонкую платиновую нить накала, установленную в измерителе. Нить накала является частью мостовой схемы, диагональное напряжение которой регулируется на ноль путем изменения тока нагрева. Температура нагрева нити поддерживается постоянной с помощью электронной схемы управления. При увеличении массы всасываемого воздуха соответствующим образом автоматически возрастает ток накала, сохраняя тем самым постоянную температуру нити. Ток накала служит мерой массы воздуха, всасываемого двигателем. Параметром, определяющим массовый расход воздуха, поступающего в двигатель, является напряжение, необходимое для поддержания постоянной температуры нити накала. В течение 1 с после каждой остановки двигателя по команде контроллера нить нагревается до очень высокой температуры для удаления загрязнений, которые могли бы исказить выходной сигнал. Напряжение питания датчика 12 В.
Датчик температуры охлаждающей жидкости установлен в выходном штуцере головки блока цилиндров сзади впускного трубопровода справа. Внутреннее сопротивление датчика уменьшается пропорционально повышению температуры охлаждающей жидкости. Цвет маркировки: штепсельный разъем серого цвета. Напряжение питания 5 В.
Оптоэлектронный датчик положения распределительного вала и частоты вращения двигателя состоит из диска с прорезями. Напротив прорезей с одной стороны диска установлены два светодиода, с другой — два фотодиода. Диск вращается вместе с валиком датчика-распределителя. На диске имеется два ряда прорезей. Ближе к краю расположено 360 прорезей. Угол между соседними прорезями соответствует 1° угла поворота коленчатого вала. Ближе к центру диска четыре прорези являются метками положения поршней в цилиндрах. Самая широкая прорезь служит меткой для 1-го цилиндра.
При работающем двигателе светодиоды освещают вращающийся диск. Свет этих диодов проходит сквозь чередующиеся прорези и попадает на фотодиоды, которые соединены с блоком, формирующим импульсы. После обработки в блоке управления сигналы от 360 прорезей определяют частоту вращения коленчатого вала. Четыре другие прорези определяют порядок зажигания. На основании указанной информации блок управления устанавливает оптимальный угол опережения зажигания и управляет коммутатором, через который получает питание первичная обмотка катушки зажигания.
Датчик содержания кислорода в отработавших газах со встроенным нагревательным элементом, крепится на выпускном коллекторе перед каталитическим нейтрализатором. Датчик подает на контроллер сигнал напряжением от 0,1 до 0,8 В в зависимости от содержания кислорода в отработавших газах, т.е. от степени обогащения горючей смеси. Контроллер поддерживает степень обогащения смеси в соответствии с напряжением, подаваемым датчиком. Во время запуска холодного двигателя и при полной нагрузке контроллер не реагирует на сигналы, поступающие с датчика.
В системе выпуска отработавших газов установлены два нейтрализатора отработавших газов, один из которых располагается в выпускном коллекторе, а другой вмонтирован в выпускной тракт.
Датчик давления в системе гидроусилителя рулевого управления находится на выходном штуцере трубопровода высокого давления насоса гидроусилителя справа сзади в моторном отсеке. При достижении на холостом ходу двигателя предельного давления в системе гидроусилителя датчик передает контроллеру соответствующий сигнал и контроллер при помощи регулятора холостого хода повышает обороты двигателя. Напряжение питания 5 В.
Датчик скорости движения автомобиля индуктивного типа, состоит из генератора импульсов, встроенного в привод спидометра, и находится на картере сцепления или гидротрансформатора. Генератор вырабатывает прямоугольные импульсы амплитудой 5 В, модулированные по частоте в зависимости от скорости движения автомобиля. Сигнал подается через спидометр на вывод «32» контроллера.
Датчик положения рычага переключения передач (на автомобилях с механической коробкой передач) установлен на картере сцепления и посылает информацию контроллеру о положении рычага переключения передач. Контакты датчика разомкнуты при установке рычага переключения передач в нейтральное положение и замкнуты при включении любой передачи. При этом вывод «35» контроллера подключается к «массе». Контроллер тем самым предотвращает перегрузки на холостом ходу, а также перебои в работе двигателя в момент переключения передач. Напряжение питания 5 В.














