144615 (579989), страница 2
Текст из файла (страница 2)
Требования к используемым материалам конструкций пола:
Труба должна соответствовать, по меньшей мере, следующим техническим требованиям:
• Отсутствие кислородной диффузии
• 100-процентная герметичность
• Коэффициент линейного расширения меньше либо равен 0,025 мм/мК
• Показатель теплопроводности = 0,43 W/mk
• Возможность изгибания вручную
• Иметь достаточную длину для укладки змеевиков нужной длинны без единого стыка
• Срок службы при данных условиях эксплуатации должен быть соизмерим с соком службы внутренних конструкций здания
Для этих целей как нельзя лучше подходит металлопластиковая труба Непсо.
Труба внутри пола должна располагаться строго горизонтально и шагом согласно расчету. Поэтому она должна быть предварительно закреплена на поверхности утепляющего слоя. Для этих целей может быть использован якорный крепеж.
Требуемое количество якорного крепежа для труб пропорционально длине используемой трубы с учетом того, что среднее расстояние между точками закрепления трубы составляет 0.3 - 0.5 т.
Теплоотдача системы отопления пола в помещении является суммой тепловых потоков частичных зон, которые могут включать разные змеевики и иметь различные монтажные расстояния и плотности теплового потока в зависимости от необходимости.
Не рекомендуем монтировать отопление полом, в змеевиках которого значительно нарушается условие: b > 0.3 m, т.к. при этом неравномерность нагрева поверхности пола становится ярко выраженной и проявляется эффект полосатого пола.
Рис.6. – Отопление пола
Число контуров(120 m, 30 kPa, 1800 W)
Требуемое для отопления одного помещения количество змеевиков определяется несколькими параметрами:
• размером площади Fp
• необходимой длиной трубы змеевиков, которая, включая соединительные участки между распределителями и змеевиком, не должна существенно превышать 120т для СОП и 180т для климатического пола. Данные величины приведены для того, чтобы помочь избежать ошибок в проектировании тем, кто не имеет возможности с достаточной точностью посчитать гидравлическое сопротивление всей системы и каждой ветви в отдельности.
• Тепловыми потерями помещения: рекомендуемое ограничение мощности одного змеевика Q=1800W
Не следует монтировать отопительные контура, имеющие потери давления больше, чем AP=30kPa.
Потери давления в контурах:
Потери давления в отопительном контуре определяются суммой потерь давления на местных сопротивлениях и линейных потерь, которые в свою очередь зависят от скорости потока теплоносителя в трубе и длины трубы с учетом соединительных участков между распределителями и змеевиком.
,
где:
Объемный расход теплоносителя:
Объемный расход теплоносителя для всей системы является суммой расходов всех контуров и рассчитывается по аналогичной формуле.
Узлы подмеса
Для обеспечения требуемой температуры поверхности попа необходима стабилизация и ограничение температуры циркулирующего в змеевиках теплоносителя. Поскольку в большинстве систем отопления начальная температура теплоносителя значительно выше необходимой для СОП, а иногда, кроме того, не является постоянной, в системе должно быть предусмотрено устройство, осуществляющее такую стабилизацию. Несколько вариантов принципиальных схем таких узлов приведено ниже.
1 - Циркуляционный насос
2 - Трехходовой термосмесительный клапан
3 - Термостатический клапан
4 - Вентиль предварительной регулировки
Рис 2.3.15. Узлы подмеса
Применение какой-то конкретной схемы подмеса, зависит от конкретного проекта и опыта применения данных узлов. Наш опыт говорит о том, что применение узлов подмеса с прямым регулированием, является наиболее выгодным при использовании в системах со смешанным отоплением, где совмещаются СОР и СОП.
Расход материалов Трубы:
Удельный расход труб Ц (требуемая длина труб для монтажа 1 м2 отопления полом при определенном монтажном расстоянии Ь) численно равен величине, обратной значению монтажного расстояния:
Ц = 1/Ь[т/т2] Соответственно, длина змеевика (расход трубы) пропорциональна занимаемой им площади:
L[m] = L0xFp Крепеж
По всему периметру, между нагревательной пластиной и наружными и внутренними стенами необходимо прокладывать либо демпферную ленту, либо тонколистовой пенопласт, для того чтобы исключить образование теплового моста между пластиной и стенами.
Термоизоляция
Требуемая площадь термоизолирующего слоя соответствует полезной площади пола. Нагревательная пластина должна быть теплоизолирвана как со стороны несущего настила, так и по всему периметру стен. При этом толщина слоя теплоизоляции и его плотность не может быть меньше определенных величин.
Возможно использование специальных плит из пенополистирола со специальным полимерным покрытием металлизированной пленкой, плотность которых не менее 25 кг/м3, или специальные плиты с выступами ("бобышками") с плотностью не менее 30 кг/мЗ.
Толщина тепловой изоляции зависит от назначения перекрытия:
- для перекрытия над отапливаемым помещением необходимо принимать толщину изоляции соответственно сопротивлению теплопередаче R=0,75 м2К/Вт, пенопласт толщиной 3 см.
- для перекрытия над не отапливаемым подвалом - соответственно сопротивлению теплопередаче R=2,00 м2К/Вт, пенопласт толщиной 5 см.
-для перекрытия на грунте - соответственно сопротивлению теплопередаче R=2,25 м2К/Вт, пенопласт толщиной более 5 см.
Технические параметры теплоизоляционных плит из пенополистирола представлены в таблице.
Рис. 7. - Технические параметры теплоизоляционных плит из пенополистирола
В качестве термоизоляции рекомендуется использовать пенопласт плотностью не менее 25 кг/м3. Толщина изолирующего слоя системы отопления полом, монтируемой на грунтовом полу или над не отапливаемым помещением, должна быть не менее 30 мм, над теплым помещением не менее 22 мм.
По всему периметру, между нагревательной пластиной и наружными и внутренними стенами, необходимо прокладывать либо демпферную ленту, либо тонколистовой пенопласт, для того чтобы исключить образование теплового моста между пластиной и стенами.
Заливка нагревательной пластины
Обычный состав бетона не совсем подходит для создания пластин отопления полом. Поэтому для улучшения его механических и физических свойств необходимо применять специальную присадку, пластификатор.
Пластификатор необходимо использовать при заливке раствором нагревательной пластины. Он придает раствору пластичность, предотвращая возможность разрушения бетонного слоя.
Состав раствора при этом может быть следующим:
- песок - 230 кг;
- цемент М400 - 50 кг;
- вода - 20 л;
- пластификатор GLASCOLITH 500 - 500 г.
Поскольку ни уложенная теплоизоляция, ни система теплового распределения не предназначены выдерживать большую нагрузку, должен быть смонтирован слой, распределяющий нагрузку. Чаще всего этот слой состоит из цементно-песочного раствора. Такой настил называется плавающим (отопительным) и должен соответствовать требованиям DIN18560. Толщина и класс жесткости либо твердости настила для обычно планируемой при квартирном строительстве интенсивности до 1.5 kN/м2 должны выбираться в зависимости от вида выполняемых работ в соответствии с DIN18560.
Общая толщина настила должна быть как минимум 45 мм. Возможно применение и настилов иной толщины. Однако толщина настила должна быть не меньше, чем 30 мм над трубой. Для строительства помещений другого типа при более высокой интенсивности нагрузки требуются другие установки к толщине и качеству настила.
Следует, однако, иметь в виду, что увеличение толщины настила снижает теплоотдачу СОП.
Армирование цементной стяжки не является обязательным, но желательно. Посредством армирования нельзя замедлить процесс образования трещин и деформаций, но можно предотвратить распространение возникших трещин.
В соответствии с требованиями DIN4725 контуры полового отопления до начала заливки грузораспределяющего слоя должны быть испытаны водяным давлением. Герметичность должна быть гарантирована как до, так и во время укладки настила. В момент заливки грузораспределяющего слоя и во время его становления система отопления полом должна находиться под давлением.
После укладки настил должен быть выдержан в течение 21 дня, в этот период недопустимы механические и интенсивные термические воздействия (в первую очередь, включение СОП).
Напольные покрытия
В качестве покрытий для полов со смонтированной СОП могут использоваться как пластины из натурального камня и керамические плитки, так и текстильные и эластичные покрытия. Также возможно использование паркета. Применение паркета в помещениях с отоплением полом требует соблюдения нормы влажности паркета на момент укладки не менее 4%. Существует специальный тип паркета, инженерный. Он состоит из мелких пластин, на которые наклеен паркет.
Следует обращать внимание на то, чтобы применяемые материалы, особенно текстильные покрытия, были оценены производителем как подходящие для подобных систем и имели соответствующие обозначения. Половое покрытие является дополнительным слоем, влияющим на теплопередачу, поэтому в соответствии с DIN4725 необходимо проследить, чтобы величина теплового сопротивления материала не превышала допустимого значения Rx=0,15 м2K/W.
Применение данного конкретного материала обязательно должно быть согласовано во время проектирования.
Текстильные половые покрытия, линолеумы, покрытия из дерева в форме паркетной доски либо паркетных пластин должны быть приклеены по всей площади подходящим термоустойчивым клеем. Это даст гарантию полной отдачи тепловой мощности СОП.
Пиктограммы, обозначающие пригодность покрытий для полов отопления.
Полученная на основании теплового расчета требуемая полная мощность полового нагревателя (равная теплопотерям помещения либо соответствующей их части при наличии других источников тепла) Q[W] является основанием для определения поверхностной плотности теплового потока q[W/m2]:
q = Q/Fp ,где:
Q [W] - полная тепловая мощность (тепловой поток);
q [W/m2] - удельная тепловая мощность (плотность теплового потока);
Fp [т2] - полезная площадь (эффективная площадь зоны, занимаемой змеевиком). Исходя из выясненных плотностей теплового потока и тепловых сопротивлений применяемых покрытий следует по диаграммам мощности или аналогичным таблицам рассчитать монтажное расстояние между трубками b[m] для каждого змеевика.
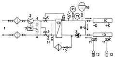
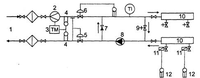
Схемы, позволяющие осуществлять комерческий учет тепла
Описание схем: Погодная компенсация отсутствует, на коллектор системы отопления подается теплоноситель постоянной температуры посредством термостатического клапана (6). Желаемая температура в помещении достигается с помощью закрытия/открытия игольчатых клапанов на коллекторе системы отопления (10) по сигналу от комнатных термостатов (12).
Рис. 8 - Схемы
1 — ввод в квартиру; 2 — датчик расхода воды; 3 — теплосчетчик;
4 — датчик температуры; 5—регулятор перепада давления (прямого действия); 6— термостатический клапан (прямого действия); 7 — обратный клапан; 8 — циркуляционный насос; 9 — байпас; 10 — коллектор системы отопления; 11 — электропривод; 12 — комнатный термостат
















