124760 (577760), страница 3
Текст из файла (страница 3)
Останнім часом з'явилися конструкції ГЦН для реакторів РБМК та ВВЕР, у яких повний перепад тиску спрацьовує на одній ступені гідростатичного ущільнення, а зовнішня герметичність забезпечується механічним ущільненням торцевого типу [20]. При цьому спрощуються системи подачі запірної води та охолоджування і підвищується надійність насосних агрегатів.
Фірмою «Вортінгтон» (Великобританія) розроблене гідростатичне ущільнення (рис. 8) з постійними за величиною витоками. Ущільнення складається з диска 1, розташованого на валу 12, та аксіальна рухома втулка 11, яка встановлена в корпусній проставці 4. На торцевої поверхні диска виконано гладкий ущільнювальний поясок 10 та опорні подушки 9. З боку камери 7 низького тиску на втулці 11 закріплений поршень 5. На лінії відведення організованих витоків розміщений дросель 6. Камера, утворена між поршнем 5 та корпусною проставкою 4, з'єднується з атмосферою каналом 3. Зовнішні витоки по валу обмежуються допоміжним ступенем торцевого ущільнення 8. Принцип роботи ущільнення базується на тому, що при обертанні між диском та аксіально рухомою втулкою утворюється осьовий зазор, по якому організовані витоки надходять з порожнини 2 високого тиску в камеру 7. За рахунок опору дроселя 6 у камері 7 встановлюється певний тиск, який діє на поршень 5 та втулку 11, прагне зменшити осьовий зазор у робочій щілині, а отже, і витоки. Із зменшенням витоків тиск у камері 7 трохи знижується, та відбувається зворотний процес. Шляхом вибору відповідних геометричних розмірів основних елементів ущільнення можна забезпечити постійні за величиною витоки, які автоматично підтримуватимуться гідравлічною силою, що діє з боку низького тиску [21].
Рисунок 8 - Гідростатичне ущільнення з постійними витоками
Ущільнення за принципом роботи аналогічне до клапана, що підтримує постійність витрати при зміні тиску. Простота конструкції у відсутності зовнішніх насосів, що робить дане ущільнення перспективним для застосування в ГЦН, проте через великі габарити воно більш чутливе до температурних деформацій.
На рисунку 9 показані гідростатичні ущільнення, на робочих поверхнях яких виконана сходинка Релея, конфузорність або їх комбінація. Такі конструкції дозволяють автоматично підтримувати певний зазор між робочими поверхнями за рахунок зміни епюри тиску залежно від зміни величини осьового зазору. Принцип роботи, особливості конструкцій та область їх застосування розглянуті у роботах [13, 14]. Ущільнення прості за конструкцією, не вимагають додаткових систем. Їх недоліки: відсутність вирівнюючого моменту та підвищена чутливість до зносу, оскільки сходинка та скіс мають розміри порядку декількох десятків мікрометрів.
У гідростатичних ущільненнях витоки через осьовий зазор майже не залежать від відносного обертання ущільнювальних кілець, а визначаються перепадом тиску. Тому під час стоянки витоки залишаються таким же, як і при роботі насоса. Для ущільнення вала при зупнці доводиться встановлювати послідовно з основним додаткові стоянкові ущільнення, що ускладнює та здорожчує конструкцію, її експлуатацію та ремонт.
Рисунок 9 - Гідростатичне ущільнення:
а - з мікросходинкою; б - зі скосом; в - зі скосом та мікросходинкою
Для безконтактної роботи гідростатичні ущільнення вимагають певного перепаду тиску, при якому утворюється гарантований осьовий зазор. Інакше кільця знаходяться у контакті та схильні до зносу під час роботи. Так, наприклад, фірма «Чемплейн» для гідростатичного ущільнення (подібне зображене на рис. 6 а) допускає запуск в роботу при перепаді тиску не менше 2 МПа. Тільки при такому перепаді гарантується безконтактна робота ущільнення.
У ВНДІАЕН розроблений новий тип імпульсного гідростатичного торцевого ущільнення з автоматично регульованим зазором (рис. 10), яке одночасно виконує роль стояночного [3]. На валу 1 нерухомо закріплене ущільнювальне кільце 2, що обертається. Контактуюча з ним аксіальна рухома втулка 3 встановлена у кришці 4, ущільнена гумовим кільцем 5 та притиснута до кільця 2 пружинами 6. На робочій поверхні втулки по колу розміщені замкнуті камери 7. У ущільнювальному кільці, що обертається, виконано декілька живильних каналів 8, які зв’язують ущільнювальну порожнину В з камерами 7. Число каналів менше числа камер, тому при будь-якому відносному положенні кільця та втулки вони можуть сполучати з порожниною В лише частину камер.
Рисунок 10 - Імпульсне гідростатичне ущільнення з саморегульованим зазором
Особливість роботи даного ущільнення полягає у тому, що при обертанні вала камери періодично сполучаються з ущільнювальною порожниною через живильні канали. Періодичність визначається частотою обертання вала та числом підвідних каналів. У міру підвищення тиску р2 у камерах виникає надмірна осьова сила, яка прагне розкрити стик між ущільнювальними поверхнями. Збільшення осьового зазору приводить до зниження тиску в камерах та відповідно до зменшення розклинюючої сили з боку шпарини. Під дією постійної гідравлічної сили на тильний бік аксіальна рухома втулка та зусилля від пружин ущільнення знову прагне закритися. Шляхом вибору відповідних розмірів ущільнювальних елементів можна забезпечити рівновагу аксіально рухомої втулки при певному осьовому зазорі між ущільнювальними поверхнями. Під час роботи тиск у камерах періодично змінюється від найбільшого значення, що приблизно дорівнює тиску в порожнині з ущільнювальною рідиною, до найменшого відповідного тиску між ущільнювальними поверхнями, позбавленими камер. Середній тиск у камерах, що визначає гідростатичну силу, буде нижчим за тиск у порожнині з ущільнювальною рідиною, що забезпечує перепад тиску між ними, необхідний для саморегулювання осьового зазору. В результаті відпадає необхідність виконувати живильні канали капілярними.
У розглянутому ущільненні число живильних каналів та камер взяте таким, щоб за відсутності відносного обертання ущільнювальних кілець лише частина камер могла збігатися з живильними каналами. Тому під час зупинки гідростатичні сили, що діють на поверхню камер, виявляються малими та не можуть врівноважити сил тиску, що притискають ущільнювальні кільця одне до одного. Таким чином, при зупиненні забезпечується щільний контакт між ущільнювальними поверхнями, що виключає витоки через ущільнення, та відпадає необхідність у додаткових стоянкових ущільненнях.
Через пульсуючу зміну тиску в камерах на аксіально рухому втулку діє високочастотна (але з малою амплітудою) осьова сила, що надає втулці безпечні високочастотні коливання та тим самим запобігає втраті її рухомості щодо гумового ущільнювального кільця.
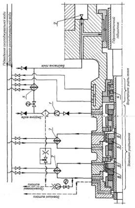
У результаті експериментальних досліджень, проведених у ВНДІАЕН, розроблена для ГЦН стосовно блоку ВВЕР потужністю 1000 МВт система ущільнення валу (рис. 11), до складу якої входять внутрішнє та зовнішнє ущільнення, ділильний пристрій, контур охолоджування та лінії підведення і зливу запірної води. Подача насоса 20000 м3/год, робочий тиск 15,5 МПа, робоча температура 290 °С, частота обертання 1480 об/хв, діаметр вала під ущільнення 185 мм.
Рисунок 11 – Схема ущільнення вала ГЦН 20000-100
Запірна вода з температурою 40-50 °С та тиском, що на
0,1-0,5 МПа перевищує тиск усередині насоса, подається від зовнішнього джерела через гідроциклон 1 у приймальну камеру між внутрішнім та зовнішнім ущільненнями. У разі припинення подачі запірної води, щоб уникнути підвищення температури в зоні ущільнення, передбачена байпасна лінія, по якій з порожнини нагнітання насоса через клапан 2 короткочасно може надходити охолоджена за допомогою допоміжного теплообмінника 3 вода першого контуру.
В якості внутрішнього ущільнення, яке обмежує витоки запірної води у насос, використовуються плаваючі кільця 4 з невеликим радіальним зазором по валу. Зовнішнє ущільнення складається з трьох однакових та послідовно розташованих ступенів імпульсного гідростатичного торцевого ущільнення 5 з саморегульованим зазором.
У кожній ступені ущільнення аксіально рухомий елемент разом з пружинами встановлюється в корпусі. Ущільнювальні кільця пари тертя виконані з силійованого графіту та вільно закріплені в металевих обоймах, що їх охоплюють. На кільці, що обертається, розміщені живильні канали, а на протилежному - замкнуті камери. Таке конструктивне рішення дозволяє звести до мінімуму вплив перекосів вала щодо корпусу та при обертанні запобігти потраплянню випадкових механічних частинок у робочий зазор.
З метою підвищення надійності роботи кожного із ступенів 98% від загального перепаду тиску розподіляються порівну між першими двома ступенями за допомогою ділильного пристрою 6. Третя ступень працює при невеликому перепаді тиску та служить для обмеження витоків назовні насоса. Для відведення тепла та підтримки температури води у межах 40-50 °С у другій та третій ступені передбачені контури охолоджування, що складаються з винесених теплообмінників 7, через які здійснюється циркуляція ущільнювальної води гвинтовими насосами 8.
Витрата води через ділильний пристрій та другу ступень є організованими витоками, які відводяться в зливну ємність та потім після відповідної підготовки знов повертаються в систему. Зовнішні витоки збираються в спеціальній камері, з якої надходять в дренажну систему.
Слід зазначити, що кожна з ступеней ущільнення розрахована на повний перепад та тиск гідроопресування насоса. Тому при виході з ладу однієї з перших двох ступеней вузол ущільнення в цілому може допустити короткочасну роботу насосного агрегату при деякому збільшенні організованих витоків, що дозволяє виконати нормальну зупинку насоса. Якщо ж витоки перевищать допустиме значення, лінія зливу перекривається електричною засувкою, та повний перепад тиску сприйме остання ступень ущільнення.
Оскільки за нормальних умов роботи перед останньої ступінню встановлюється невеликий тиск (близько 0,5 МПа), то вихід її з ладу малоймовірний. Якщо навіть і відбудеться його розкриття, то максимальне значення зовнішніх витоків не перевищуватиме величини організованих витоків та не приведе до тяжких наслідків. Надходження води з місткості для збирання організованих витоків до ступені в даному випадку автоматично блокується за допомогою зворотного клапана.
Робота вузла ущільнення контролюється вимірювальними приладами, що дозволяють дистанційно стежити за витратою запірної води, за організованими та зовнішніми витоками, за тиском та температурою перед ступенями ущільнення, за перепадом на внутрішньому ущільненні. У разі відхилення вказаних параметрів від допустимих величин передбачається сигналізація або відключення насосного агрегату.
Наведений аналіз ущільнень роторів ГЦН вітчизняного виробництва і що поставляються провідними зарубіжними фірмами показує, що на даному етапі найбільш поширені гідростатичні ущільнення з гарантованим зазором. Такі ущільнення забезпечують необхідну герметичність, надійність та ресурс в екстремальних умовах, характерних для ГЦН. Тенденція, що намітилися до збільшення ущільнювального перепаду, зниження числа ступеней, спрощення допоміжних пристроїв і підвищення за рахунок цього надійності ущільнювальних систем ґрунтується на потенційних можливостях гідростатичних ущільнень. Для реалізації цих можливостей необхідні розрахункові методи вибору конструктивних параметрів, що забезпечують необхідні характеристики ущільнень в заданому діапазоні зміни тиску. Тому нижче наведена єдина схема розрахунку різних конструкцій гідростатичних ущільнень з саморегульованим зазором та основні розрахункові формули для деяких з них.
Однією з основних умов надійної та довговічної роботи ущільнень є забезпечення стійкого (товщиною у декілька мікрометрів) зазору між ущільнюючими поверхнями. Ця умова найлегше реалізується в гідростатичних торцевих ущільненнях з саморегульованим зазором, типові схеми яких показані на рисунку 12.
Принцип роботи ущільнень базується на тому, що осьова сила тиску, що діє на аксіальний рухомий елемент, залежить від величини торцевого ущільнюючого зазору. При збільшенні зазору сила тиску зменшується, що порушує її рівновагу з силою стиснення пружин та приводить до появи неврівноваженої сили, що прагне зменшити зазор. Таким чином, дані ущільнення є замкнутими системами автоматичного регулювання, для яких торцевий зазор - регульована величина, осьова сила тиску на аксіальна рухоме кільце - регулююча дія, зусилля попереднього стиснення пружин, тиск перед ущільненням та після - зовнішні дії.















