123621 (577625)
Текст из файла
ПЕРЕМІЩЕННЯ РІДИН (НАСОСИ)
1. Загальні відомості
У хімічній промисловості важливе значення має транспортування рідких або газоподібних продуктів по трубопроводах як усередині підприємства між окремими апаратами й установками, так і поза ним.
Насоси – гідравлічні машини, які перетворюють механічну енергію двигуна в енергію переміщуваної рідини, підвищуючи її тиск. Різниця тисків рідини в насосі й трубопроводі обумовлює її переміщення.
Розрізняють насоси двох основних типів: динамічні й об’ємні.
У динамічних насосах рідина переміщається під впливом сил на незамкнутий об’єм рідини, що безперервно сполучається із входом у насос і виходом з нього.
В об’ємних насосах рідина переміщається (витісняється) при періодичній зміні об’єму рідини в насосі, що періодично сполучається із входом у насос і виходом з нього.
Динамічні насоси по виду сил, що діють на рідину, поділяються на лопатеві й насоси тертя.
До лопатевих відносяться динамічні насоси, у яких енергія передається рідини при обтіканні лопатей обертового робочого колеса (або декількох коліс) насоса.
Лопатеві насоси, у свою чергу, діляться на відцентрові й осьові, причому у відцентрових насосах рідина рухається крізь робоче колесо від його центра до периферії, а в осьових - у напрямку осі колеса.
Насоси тертя являють собою динамічні насоси, у яких рідина переміщається переважно під впливом сил тертя. До насосів тертя відносяться, зокрема, вихрові й струминні насоси.
Група об’ємних насосів включає насоси, у яких рідина витісняється із замкнутого простору тілом, що рухається поступально (поршневі, плунжерні, діафрагмові насоси) або що має, обертовий рух (шестеренчасті, пластинчасті, гвинтові насоси).
Насоси кожної із зазначених вище груп розрізняються за конструктивними ознаками. Основні конструкції насосів, які застосовуються в хімічній промисловості, ми розглянемо далі.
2. Основні параметри насосів
Основними параметрами насоса будь-якого типу є продуктивність, напір і потужність.
Продуктивність, або подача, Q (м3/с) визначається об’ємом рідини, що подається насосом у нагнітальний трубопровід в одиницю часу.
Напір H(м) характеризує питому енергію, яку надає насос одиниці ваги перекачуваної рідини. Цей параметр показує, наскільки зростає питома енергія рідини при проходженні її крізь насос, і визначається за допомогою рівняння Бернуллі. Напір можна представити як висоту, на яку може бути піднята одиниця ваги перекачуваної рідини, за рахунок енергії, яку надає їй насос. Тому напір не залежить від питомої ваги (н/м3) або густини (кг/м3) перекачуваної рідини.
Корисна потужність NÏ, яка витрачається насосом для надання рідині енергії, дорівнює добутку питомої енергії Í на вагову витрату Q рідини:
NÏ = QH = gQH (3.1)
Потужність на валу Ne , більше корисної потужності у зв’язку із втратами енергії в насосі, які враховуються коефіцієнтом корисної дії (к.к.д.) насоса H:
Ne
(3.2)
Коефіцієнт корисної дії H характеризує досконалість конструкції й економічність експлуатації насоса. Величина H показує відносні втрати потужності в самому насосі й виражається добутком
H = V Г МЕХ (3.3)
У вираження (3.3) входять наступні величини: V = Q/QT – коефіцієнт подачі, або об’ємний к.к.д., що представляє собою відношення дійсної продуктивності насоса Q до теоретичного QT (враховує втрати продуктивності при витоках рідини крізь зазори й сальники насоса, а також внаслідок інших причин – під час усмоктування); Г – гідравлічний к.к.д. – відношення дійсного напору насоса до теоретичного (ураховує втрати напору при русі рідини крізь насос); MEX – механічний к.к.д., що характеризує втрати потужності на механічне тертя в насосі (у підшипниках, сальниках і ін.).
Значення Н залежить від конструкції й ступеня зношування насоса й у середньому становить: для відцентрових насосів 0,6–0,7; для поршневих насосів 0,8–0,9; для найбільш досконалих відцентрових насосів великої продуктивності 0,93–0,95.
Потужність, споживана двигуном, або номінальна потужність двигуна NДВ, більше потужності на валу внаслідок механічних втрат у передачі від електродвигуна до насоса й у самому електродвигуні. Ці втрати враховуються введенням у рівняння (3.3) к.к.д. передачі ПЕР і к.к.д. двигуна ДВ:
(3.4)
Добуток Н ПЕР ДВ являє собою повний к.к.д. насосної установки , що визначається як відношення корисної потужності NП до номінальної потужності двигуна NДВ і характеризує повні втрати потужності насосною установкою:
(3.5)
З рівнянь (3.3) і (3.5) видно, що повний к.к.д. насосної установки може бути виражений добутком п’яти величин:
(3.6)
Установча потужність двигуна NУСТ, розраховується з величини NДВ із урахуванням можливих перевантажень у момент пуску насоса, що виникають у зв’язку з необхідністю подолання інерції нерухомої маси рідини:
(3.7)
Тут – коефіцієнт запасу потужності; його значення визначають залежно від номінальної потужності двигуна NДВ:
| NДВ, квт | < 1 | 1 – 5 | 5 – 50 | > 50 |
| | 2 – 1,5 | 1,5 – 1,2 | 1,2 – 1,15 | 1,1 |
3. Напір насоса. Висота всмоктування
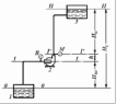
Напір. Розглянемо схему насосної установки
Рис. 3-1. Схема насосної установки:
1 – прийомна ємність; 2 – насос;
3 – напірна ємність;
М – манометр;
В – вакуумметр.
Введемо позначення:
p – тиск у ємності 1, з якої насосом 2 всмоктується рідина (назвемо її умовно прийомною ємністю);
p2 – тиск у напірній ємності 3;
pBC – тиск в усмоктувальному патрубку насоса;
p – тиск у напірному патрубку насоса;
HBC – висота усмоктування;
HH – висота нагнітання;
HГ – геометрична висота подачі рідини;
h – відстань по вертикалі між рівнями установки манометра М и вакуумметра В.
Для визначення напору насоса застосуємо рівняння Бернуллі.
Приймемо за площину порівняння рівень рідини в прийомної ємності (перетин О – О).
Рівняння Бернуллі для перетинів О – О и I – I:
(3.8)
Рівняння Бернуллі для перетинів I’ – I’ і II – II:
(3.9)
У цих рівняннях:
w, w2 – швидкості рідини в приймальні й напірної ємностях (у перетинах O – О и ІІ – ІІ відповідно);
wBC., w – швидкості рідини в усмоктувальних і нагнітальному патрубках насоса;
hВ.ВС., hВ.Н. – втрати напору в усмоктувальних і нагнітальному трубопроводах.
Швидкість рідини w зневажно мала в порівнянні зі швидкістю в усмоктувальному трубопроводі, тобто порівняно з wBC, і тому може бути виключена з рівняння (3.8). Тоді із цього рівняння питома енергія рідини на вході в насос:
EBX = HBC +
– hВ.ВС (3.8а)
Аналогічно w2 << w; зневажаючи величиною w2 і з огляду на те, що HBC+ h + HH = HГ – геометричній висоті підйому рідини, визнаніжо за рівнянням (3.9) питому енергію рідини на виході з насоса:
(3.9а)
Віднімаючи з лівої частини рівняння (3.9а) ліву частину рівняння (3.8а), знаходимо напір насоса:
(3.10)
Рівняння (3.10) показує, що напір насоса дорівнює сумі трьох доданків: висоти підйому рідини в насосі, різниці п’єзометричних напорів і різниці динамічних напорів у нагнітальному й усмоктувальному патрубках насоса.
Звичайно нагнітальний і усмоктувальний патрубки насоса мають однаковий діаметр; відповідно w = wBC і рівняння (3.10) спрощується:
(3.11)
Рівняння (3.10) і (3.11) застосовують для розрахунку напору при проектуванні насосів.
Для визначення напору діючого насоса користуються показаннями встановлених на ньому манометра (p) і вакуумметра (p). Виразимо абсолютні тиски pН і pBC крізь показання манометра й вакуумметра:
pН = p + pМ pBC = p – pВ
причому p – атмосферний тиск.
Роблячи підстановку цих виражень у рівняння (3.11), одержимо
(3.12)
Таким чином, напір діючого насоса може бути визначений як сума показань манометра й вакуумметра (виражених у м стовпа перекачуваної рідини) і відстані по вертикалі між точками розташування цих приладів.
(3.12а)
hВ = hВ.Н. + hВ.ВС. – сумарний гідравлічний опір усмоктувального й нагнітаючого трубопроводів. Рівняння 3.12а використовується при підборі насосів для технологічних установок.
Висота усмоктування. Усмоктування рідини насосом відбувається під дією різниці тисків у прийомної ємності p і на вході в насос pBC або під дією різниці напорів
. Висота усмоктування може бути визначена з рівняння (3.8):
(3.13)
Беручи до уваги, що практично швидкість
, одержимо:
(3.14)
Таким чином, висота усмоктування насоса збільшується зі зростанням тиску p у прийомної ємності й зменшується зі збільшенням, тиску pBC, швидкості рідини wBC і втрат напору hВ.ВС в усмоктувальному трубопроводі.
Якщо рідина перекачується з відкритої ємності, то тиск p дорівнює атмосферному p. Тиск на вході в насос pBC повинен бути більше тиску pt насиченої пари перекачуваної рідини при температурі усмоктування (pBC > pt), тому що в противному випадку рідина в насосі почне кипіти. При цьому в результаті інтенсивного виділення з рідини пар і розчинених у ній газів можливий розрив потоку й зменшення висоти усмоктування до нуля.
Отже
(3.15)
З рівняння (3.15) видно, що висота усмоктування залежить від атмосферного тиску, швидкості руху й густини перекачуваної рідини, її температури (і, відповідно, тиску її пари) і гідравлічного опору усмоктувального трубопроводу.
При перекачуванні з відкритих резервуарів висота усмоктування не може бути більше висоти стовпа перекачуваної рідини, що відповідає атмосферному тиску, якій залежить від висоти місця установки насоса над рівнем моря. Так, наприклад, при переміщенні води при 20° С висота усмоктування навіть теоретично не може бути більше 10 м на рівні моря й 8,1 м на висоті 2000 м (8,1 м – значення атмосферного тиску в м вод. ст. на цій висоті).
На припустиму висоту усмоктування насосів також впливає явище кавітації. Кавітація виникає при високих швидкостях обертання робочих коліс відцентрових насосів і при перекачуванні гарячих рідин в умовах, коли відбувається інтенсивне пароутворення в рідині, що перебуває в насосі. Бульбашки пари попадають разом з рідиною в область більш високих тисків, де миттєво конденсуються. Рідина стрімко заповнює порожнини, у яких перебувала пара, що сконденсувалася, що супроводжується гідравлічними ударами, шумом і струсом насоса. Кавітація приводить до швидкого руйнування насоса за рахунок гідравлічних ударів і посилення корозії в період пароутворення. При кавітації продуктивність і напір насоса різко знижуються.
Практично висота усмоктування насосів при перекачуванні води не перевищує наступних значень:
| Температура, °С | 10 | 20 | 30 | 40 | 50 | 60 | 65 |
| Висота усмоктування, м | 6 | 5 | 4 | 3 | 2 | 1 | 0 |
4. Поршневі насоси
Принцип дії й типи насосів. У поршневому насосі (рис.3-2) усмоктування й нагнітання рідини відбуваються при зворотно-поступальному русі поршня 1 у циліндрі 2 насоса. При русі поршня вправо в замкнутому просторі між кришкою 3 циліндра й поршнем створюється розрідження. Під дією різниці тисків у прийомної ємності й циліндрі рідина, піднімається по усмоктувальному трубопроводу й надходить у циліндр крізь усмоктувальний клапан 4, якій при цьому відкривається. Нагнітальний клапан 5 при ході поршня вправо закритий, тому що на нього діє сила тиску рідини, що перебуває в нагнітальному трубопроводі. При ході поршня вліво в циліндрі виникає тиск, під дією якого закривається клапан 4 і відкривається клапан 5.
| Рис. 3.2. Схема горизонтального поршневого насоса простої дії: 1 – поршень; 2 – циліндр; 3 – кришка циліндра; 4 – всмоктувальний клапан: 5 – нагнітальний клапан; 6 – кривошипно-шатунний механізм; 7 – ущільнювальні кільця. |
Рідина крізь нагнітальний клапан надходить у напірний трубопровід і далі в напірну ємність. Таким чином, усмоктування й нагнітання рідини поршневим насосом простої дії відбувається нерівномірно: усмоктування – при русі поршня вліво, нагнітання – при зворотньому напрямку руху поршня. У цьому випадку за два ходи поршня рідина один раз всмоктується й один раз нагнітається. Поршень насоса приводиться в дію кривошипно-шатунним механізмом 6, що перетворює обертовий рух вала у зворотно-поступальний рух поршня.
По числу усмоктувань або нагнітань здійснюваних за один оберт кривошипа або за два ходи поршня, поршневі насоси діляться на насоси простої й подвійної дії. Залежно від конструкції поршня розрізняють саме поршневі й плунжерні (скальчасті) насоси.
Характеристики
Тип файла документ
Документы такого типа открываются такими программами, как Microsoft Office Word на компьютерах Windows, Apple Pages на компьютерах Mac, Open Office - бесплатная альтернатива на различных платформах, в том числе Linux. Наиболее простым и современным решением будут Google документы, так как открываются онлайн без скачивания прямо в браузере на любой платформе. Существуют российские качественные аналоги, например от Яндекса.
Будьте внимательны на мобильных устройствах, так как там используются упрощённый функционал даже в официальном приложении от Microsoft, поэтому для просмотра скачивайте PDF-версию. А если нужно редактировать файл, то используйте оригинальный файл.
Файлы такого типа обычно разбиты на страницы, а текст может быть форматированным (жирный, курсив, выбор шрифта, таблицы и т.п.), а также в него можно добавлять изображения. Формат идеально подходит для рефератов, докладов и РПЗ курсовых проектов, которые необходимо распечатать. Кстати перед печатью также сохраняйте файл в PDF, так как принтер может начудить со шрифтами.















