24870 (568834)
Текст из файла
1. Газометрия скважин во время бурения. Аппаратура, записываемые кривые, их интерпретация.
При изучении разрезов скважин, особенно для выделения нефтегазоносных пластов, применяют ряд физико-химических методов, объединяемых под названием геохимических. Наибольшее распространение получили газометрия скважин и методы-изучения шлама, относящиеся к числу прямых методов исследования разрезов скважин.
Газометрия скважин
При проведении газометрии скважин исследуют содержание углеводородных газов в буровом растворе, выходящем из скважины на поверхность. Наибольшую информацию о продуктивности пород дают предельные углеводороды от метана СН4 до гексана СбНн. Определенную информацию несут некоторые другие углеводороды (непредельные, изомерные соединения).
При разбуривании продуктивных пластов нефть и газ, находившиеся в порах коллектора, поступают в буровой раствор и выносятся с ним на поверхность.
Концентрация углеводородов в буровом растворе прямо пропорциональна объему породы, разрушаемой долотом в единицу времени, произведению коэффициентов пористости kn и нефтег
азонасыщения k Нг, пластовому давлению рпл (в газоносных пластах) или газовому фактору G поровой жидкости (в нефте-, во-донасыщенных породах) и обратно пропорциональна расходу Q •бурового раствора в единицу времени. Чтобы при интерпретации вычислить содержание газа в единице объема пласта, необходимо параллельно с газосодержанием выходящего бурового раствора Гвых регистрировать его расход Qвых и скорость бурения иб, учитывать диаметр скважины.
Существуют две разновидности газометрии: в процессе бурения и после бурения. В первом методе газосодержание выходящего бурового раствора исследуют одновременно с бурением. При исследовании вторым методом скважина должна предварительно простоять в течение времени, необходимого для обогащения газом неподвижного бурового раствора, заполняющего пробуренный ранее ствол, вследствие диффузии газов из пластов.
Осложняет интерпретацию результатов газометрии наличие растворенного газа в водоносных пластах, являются помехами для газометрии в процессе бурения также послевлияние вышележащих продуктивных пластов и опережающее проникновение фильтрата бурового раствора в пласт, оттесняющее часть нефти и газа из породы еще до ее разбуривания.
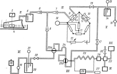
Основной вид газометрии — газометрия в процессе бурения (рис. 1), которая заключается: 1) в непрерывной дегазации части выходящего бурового раствора с помощью дегазатора, устанавливаемого на поплавках вблизи устья скважины; 2) в определении компонентного состава газовой смеси, выделенной дегазатором; 3) в определении глубин поступления газа в буровой раствор.
Дегазация бурового раствора осуществляется дегазаторами различного типа. Наиболее распространенные типы дегазаторов представляют собой небольшую камеру, удерживаемую двумя поплавками на плаву в желобе, по которому течет буровой раствор, выходящий из скважины. Газовая смесь, выделяющаяся в результате естественной дегазации жидкости вместе с некоторым количеством воздуха, отсасывается под действием слабого вакуума, создаваемого установкой. Для увеличения поверхности дегазируемой жидкости внутри камеры имеются ребра; для этой же цели проводится дробление потока с помощью лопастной вертушки 4, приводимой в действие электродвигателем.
Для сглаживаний пульсаций газосодержания газовоздушной смеси в новейших дегазаторах предусмотрен интегральный контур. Извлеченная из бурового раствора газовоздушная смесь снова поступает в дегазируемую порцию жидкости через интегрирующий контур с аэратором, который представляет собой сосуд или трубку с большим числом мелких отверстий, обеспечивающих барботирование газовоздушной смеси через буровой раствор.
Рис. 1. Схема газометрии скважин.
/ — дезагазотор: / — желоб буровой; 2 — корпус дегазатора; 3 — электродвигатель дегазатора; 4 — лопастная вертушка; // — газовоздушная линия от дегазатора к станции;. /// — суммарный газоанализатор: 5 — отстойник с водой для очистки газовоздушной смеси от механиечских примесей; 6 — ротаметр для измерения расхода смеси через камеру-детектора; 7 — ротаметр для регулирования расхода смеси; 8 — ротаметр для измерения* расхода смеси через хроматермограф; 9, 10 — камеры с рабочим и компенсирующим элементами катарометра; 11 — реохорд для балансировки измерительного моста; 12 — переменный резистр для регулирования напряжения питания моста; 13 — вентиль для регулирования расхода смеси по ротаметру 7; IV — регистратор суммарных газопоказаний; V — установка вакуум-насоса: 14 — ресивер (емкость вакуум-насоса); 15 — вакуумметр; 16 — вакуум-насос; 17 — вентиль для регулирования расхода смеси по ротамет-Ру 6; VI — установка компрессора: 18 — фильтр для очистки воздуха; 19 — компрессор; 20 — ресивер компрессора; 21 — манометр; 22 — вентиль для регулирования давления в: пневматической линии; VII — хромотермограф; 23а и 236 — краны дозатора; 24 — дозатор; 25 — разделительная колонка; 26 — командный прибор для регулирования нагрева колонки и ее охлаждения; 27 — синхронный электродвигатель командного прибора; 28 — фильтр; 29 — плазменно-ионизационный детектор; 30 — вентиль для регулирования расхода воздуха через детектор; VIII — регистрирующий прибор хромотермографа; IX — генератор водорода для питания детектора хромотермографа
В результате происходит усреднение состава газовоздушной смеси за некоторое время и, следовательно, сглаживание кратковременных пульсаций. Часть газа из интегрирующего контура направляется на газоанализаторы газометрических (газокаротажных) станций, устанавливаемых на специальных автомобилях или прицепах. Суммарное содержание углеводородов в газовой смеси определяется в пульте суммарного газоанализатора с помощью катарометра. Он устанавливает содержание углеводородных газов (имеющих большую теплопроводность по сравнению с воздухом) по различию теплопроводности газовоздушной смеси, проходящей через рабочую камеру 9, и чистого воздуха, подаваемого в компенсационную камеру 10. Чувствительные элементы (резисторы), помещенные в эти камеры, служат плечами моста постоянного тока и несколько нагреваются током питания моста. С помощью реохорда И мост балансирует при пропускании через обе камеры чистого воздуха. При наличии в исследуемой смеси углеводородных газов, повышающих теплопроводность в рабочей камере, изменяется степень охлаждения ее чувствительного элемента, а значит, и электрическое сопротивление последнего, т. е. равновесие мостика нарушается. Связь величины тока, появляющегося при этом в измерительной диагонали места, с содержанием углеводородных газов смеси устанавливают путем калибровки, продувая камеру 9 смесями известного состава. Регистрирующий прибор, включенный в диагональ моста, фиксирует суммарное содержание углеводородных газов на диаграммной ленте в функции истинных глубин, вычисляемых специальным блоком станции, называемым запоминающим устройством. Компонентный состав углеводородов определяют с помощью газовой хроматографии. Основная часть хроматографа — разделительная хроматографическая колонка — трубка из нержавеющей стали, заполненная сорбентом — тонкоизмельченным пористым веществом, например силикагелем. При пропускании анализируемой смеси через колонку метан практически не сорбируется и проходит вместе с воздухом, выступающим здесь в роли инертного для детектора хроматографа газоносителя. Остальные, лучше сорбирующиеся углеводородные газы проходят через колонку с запаздыванием тем большим, чем выше номер предельного углеводорода. Для ускорения процесса и улучшения разделения отдельных компонентов газа применяют способ хроматермографии: колонку нагревают по заданной программе, а после выделения последнего компонента охлаждают. Таким образом, работа хроматографа дискретна. Длительность цикла 6 мин. Анализируемая смесь подается в трубку периодически с помощью кранов дозатора. Объемы компонентов газа, выходящих из разделительной трубки, измеряют пламенно-ионизационным детектором. Он содержит водородную керамическую горелку, сопло которой помещено между двумя цилиндрическими электродами, поддерживаемыми под высоким напряжением. При прохождении через горелку чистого воздуха его ионизации в водородном пламени практически не происходит. Если в потоке воздуха имеются углеводороды, то появляется интенсивная ионизация и возникает ток между электродами. Преимущество такого детектора — нечувствительность к наличию в анализируемой смеси водорода, обычно присутствующего в буровом растворе из-за коррозии бурильных труб. Непрерывно регистрируя ток на выходе детектора, получают хроматограмму, представляющую собой кривую с рядом пиков, площади которых пропорциональны содержанию соответствующих компонентов газовой смеси. Для повышения производительности анализов в современных газометрических станциях предусмотрены электронные блоки, измеряющие непосредственно площади под пиками или регистрирующие их амплитуды. Значения амплитуд для шести компонентов (C—С6) фиксируют на диаграммной ленте дискретно с некоторым шагом по глубине.
Истинная глубина скважины, откуда вынесла информацию анализируемая порция бурового раствора, меньше глубины забоя в момент анализа на величину отставания ее по глубинам, т.е. на величину проходки за время движения бурового раствора от забоя до поверхности. Чтобы обеспечить регистрацию диаграмм газометрии в функции истинной глубины, сигнал от анализаторов задерживают с помощью линии задержки (запоминающие устройства) на величину отставания по глубинам. Эту величину вычисляют исходя из информации о расходе бурового раствора и скорости бурения, получаемой с помощью специальных датчиков глубин и измерителя объема бурового раствора, эвакуируемого из скважины. Эту же информацию используют для автоматического вычисления коэффициента разбавления Е, равного объему бурового раствора, приходящегося на единицу объема выбуренной породы. Разделив результаты определения газосодержания бурового раствора на этот коэффициент, учитывают зависимость данных газометрии от режимов бурения и переходят к величине, пропорциональной приведенному газосодержанию, т.е. содержанию газов в единице объема разбуренной породы. Для определения этой величины необходимо учесть степень дегазации (коэффициент дегазации) дегазатора и некоторые другие характеристики газометрической станции. Результаты газометрии используют: а) для оперативного выделения интервалов поглощения и притока, прогнозирования нефтегазовых пластов непосредственно в процессе исследований с целью перевода бурения на режим, установленный для вскрытия продуктивных пластов (предварительная интерпретация, оперативное заключение); б) для оценки характера насыщения коллекторов, выделенных другими методами на этапе комплексной интерпретации всех данных ГИС.Появление поглощения или притока определяют по диаграммам расхода бурового раствора на выходе скважины Qвых и дифференциального расхода Qn, равного разности расходов на выходе и входе скважины. Рост Qвых и Qn говорит о притоке, а уменьшение Qвых и Qn — о поглощении бурового раствора.
Прогнозирование продуктивных пластов до их вскрытия основано на обогащении углеводородами пород-покрышек, перекрывающих продуктивные пласты, причем поле легких углеводородов распространяется выше, чем поле тяжелых. При приближении к залежи газосодержание бурового раствора и доля тяжелых компонентов возрасают, что можно обнаружить при высокочувствительном анализе.
Для определения продуктивных пластов на этапе предварительной интерпретации выделяют аномалии на диаграммах суммарного газосодержания и приведенного газосодержания, которые приближенно вычисляют с помощью станции путем введения поправки за значения коэффициентов разбавления и дегазации, но без учета фонового газосодержания в буровом растворе, закачиваемом в скважину. Для каждого аномалийного интервала строят кривые компонентного состава газа и сравнивают их с эталонными кривыми компонентного состава для типовых залежей данного района (рис. 2). Если фактическая и одна из эталонных, кривых близки, то делают предварительный вывод о соответствующем насыщении пласта (водоносный нефтеносный и т. п.).
Далее средние приведенные газопоказания для исследуемого аномалийного интервала сравнивают с аналогичными величинами, полученными для продуктивных пластов залежей, изученных ранее, залегающих на близких глубинах.
Окончательную интерпретацию результатов газометрии на этапе комплексной интерпретации всех материалов ГИС осуществляют следующим образом. Сопоставляя диаграммы приведенных газопоказаний с данными других методов ГИС, на диаграмме отмечают интервалы коллекторов, выделяемых по> комплексу данных ГИС. Затем переходят к определению характера насыщения тех интервалов коллекторов, к которым приурочены аномалии приведенных газосодержаний. Усредняя результаты компонентного анализа газа в интервале пласта-коллектора, строят усредненную кривую компонентного состава для каждого пласта. Вычисляют более точные значения приведенных газопоказаний, внося поправку в кривую газопоказаний: за наличие фоновых газопоказаний Гф в буровом растворе, закачиваемом в скважину, и за размыв аномалии при подъеме-раствора на поверхность. Для этого из измеренных суммарных показаний вычитают фоновые, а среднее значение разностных величин против аномалии умножают на отношение мощности аномалии к мощности коллектора. Умножив далее полученную величину на коэффициенты дегазации и разбавления, находят приведенные газопоказания Гпр.
Характеристики
Тип файла документ
Документы такого типа открываются такими программами, как Microsoft Office Word на компьютерах Windows, Apple Pages на компьютерах Mac, Open Office - бесплатная альтернатива на различных платформах, в том числе Linux. Наиболее простым и современным решением будут Google документы, так как открываются онлайн без скачивания прямо в браузере на любой платформе. Существуют российские качественные аналоги, например от Яндекса.
Будьте внимательны на мобильных устройствах, так как там используются упрощённый функционал даже в официальном приложении от Microsoft, поэтому для просмотра скачивайте PDF-версию. А если нужно редактировать файл, то используйте оригинальный файл.
Файлы такого типа обычно разбиты на страницы, а текст может быть форматированным (жирный, курсив, выбор шрифта, таблицы и т.п.), а также в него можно добавлять изображения. Формат идеально подходит для рефератов, докладов и РПЗ курсовых проектов, которые необходимо распечатать. Кстати перед печатью также сохраняйте файл в PDF, так как принтер может начудить со шрифтами.
















