124859 (566714), страница 4
Текст из файла (страница 4)
3.5)Растормозить диск электромагнитного тормоза. Вывести ЛАТР Т1 в ноль. Выключить S1 и S2, а переключателем S3 включить С2.
Таблица 1 - Данные эксперимента по пункту 3
| | 0 | 30 | 50 | 70 | 90 | 110 | 125 | |
| | C1 | |||||||
| C2 | ||||||||
| C3 | ||||||||
4)Снять рабочие и механические характеристики двигателя, для чего выполнить следующие действия:
4.1)Включить напряжение возбуждения (S1) и управления (S2) и с помощью ЛАТР Т1 задать
В.
4.2)С помощью ЛАТР Т2 задавать значения М от 0 до 14 гдм через 2 гдм и заносить в таблицу 2 соответствующие показания измерительных приборов для
.
4.3)С помощью ЛАТР Т1 задать
В и повторить п. 10.4.2., кроме точки
грдм.
4.4)вести в ноль ЛАТР Т1 и ЛАТР Т2. Выключить S1 и S2.
Таблица 2 - Данные эксперимента по пункту 4
| Экспериментальные величины | Расчётные величины | ||||||||||||
| | | | | | | | | | | | | | |
| Гдм | об/мин | мА | мА | Вт | Вт | Вт | Вт | % | о.е. | о.е. | |||
| При | |||||||||||||
5)Снять регулировочные характеристики АИД, для чего выполнить следующие действия:
5.1)Включить S1 и S2, подать
В и убедиться, что
.
5.2)С помощью ЛАТР Т1 задавать значения
, указанные в таблице 1, с помощью измерительных приборов отсчитывать показания
и заносить их в таблицу 3.
5.3)Установить
В, задать с помощь ЛАТР Т2
Нсм, повторить п. 10.5.2.
5.4)Вывести ЛАТР Т1 и ЛАТР Т2 в ноль. Выключить S1 и S2. Вынуть вилки ХР1 и ХР2 питания ЛАТРов из розеток.
Таблица 3 - Данные эксперимента по пункту 5
| Экспериментальные величины | Расчётные величины | ||||||||||
| | | | | | | | | | | | |
| В | об/мин | мА | мА | Вт | Вт | Вт | Вт | о.е. | о.е. | ||
| При | |||||||||||
| При | |||||||||||
11. Расчёты и построения
1) Построить зависимости пускового момента
при трёх значениях С в одной системе координат (семейство характеристик). Определить
, как максимальное значение пускового момента, и величину С0, при котором он достигнут. 2) Произвести необходимые расчёты и заполнить расчётную часть таблицы 2 и таблицы 3. Использовать формулы:
, Вт;
, Вт;
, %;
;
;
;
;
;
где
для исследуемого двигателя;
;
В.
3)Построить семейство механических характеристик
для
и
.
4)Построить три семейства рабочих характеристик:
,
,
в размерных единицах для
и
на трёх рисунках и определить номинальную скорость вращения
согласно рекомендациям пункта 8.3.
5)Построить семейство регулировочных характеристик
для двух значений
; используя величину
, полученную в п. 11.4., определить
.
6)Используя паспортные данные из Приложения А и формулы (27), (29), (32), (33) рассчитать динамические параметры двигателя
и записать его передаточные функции (24), когда выходным сигналом является угловая скорость вращения, и (25), когда выходным сигналом является угол поворота ротора. При расчётах нужно быть внимательным к размерности величин:
следует брать в Нм;
в об/мин;
в кгм2.
7)Эти же динамические параметры рассчитать по экспериментально найденным
и сравнить с величинами из пункта 11.6.
12. Содержание отчёта
1)Цель работы.
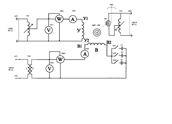
2)Схема электрическая принципиальная лабораторного макета.
3)Таблицы экспериментальных данных и расчётных величин.
4)Расчёты.
5)Рисунки семейств характеристик, указанных в п.п.11.1, 11.3, 11.4 и 11.5.
6)Выводы по работе.
13. Контрольные вопросы
)Назначение асинхронного исполнительного двигателя?
2)Достоинства и недостатки асинхронного исполнительного двигателя с полым немагнитным ротором?
3)Как устроен асинхронный исполнительный двигатель с полым немагнитным ротором?
4)При каких условиях в двухфазном асинхронном исполнительном двигателе создается вращающееся магнитное поле?
5)По какому пути замыкаются силовые линии магнитного поля статора?
6)Когда вращающееся магнитное поле статора будет круговым, когда эллиптическим? Чем определяется степень эллиптичности поля?
7)Как возникает магнитное поле полого немагнитного ротора?
8)Почему скорость вращения ротора всегда меньше скорости вращения поля статора?
9)Как возникает механический вращающий момент в асинхронном исполнительном двигателе?
10)Какие существуют способы управления асинхронным исполнительным двигателем?
11)Что такое самоход асинхронного исполнительного двигателя? Виды самохода и его причины?
12)Виды статических характеристик асинхронного исполнительного двигателя с полым немагнитным ротором?
13)Чем вызваны переходные процессы в асинхронном исполнительном двигателе? Какой инерционностью при анализе динамики двигателя пренебрегают и почему?
14)Что представляет собой асинхронный исполнительный двигатель с полым немагнитным ротором в динамическом отношении когда его выходным сигналом является угол поворота вала или когда скорость вращения вала?
15)Как называются динамические параметры асинхронного исполнительного двигателя? Их связь между собой?
Приложении е А
Технические характеристики двигателя АДП-262
В лабораторной работе исследуется асинхронный исполнительный двигатель с полым немагнитным ротором типа АДП-262, имеющий следующие технические характеристики:
- номинальная частота 50 Гц;
- номинальная полезная мощность 9,5 Вт;
- потребляемая мощность 47,5 Вт;
- номинальная скорость вращения 1850 об/мин;
- скорость вращения холостого хода 2650 об/мин;
- номинальный вращающий момент 5,0 Нсм;
- пусковой момент 9,0 Нсм;
- обмотка возбуждения (сетевая):
- номинальное напряжение 110 В;
- номинальный ток 0,23 А;
- номинальная мощность возбуждения 23 Вт;
- ёмкость в цепи обмотки 2,5 мкФ;
- активное сопротивление обмотки 190 Ом;
- обмотка управления:
- максимальное напряжение 125 В;
- напряжение трогания 2 В;
- номинальный ток управления 0,58 А;
- ток управления при пуске 0,6 А;
- номинальная мощность управления 26 Вт;
- активное сопротивление обмотки 38 Ом;
- момент трогания ненагруженного ротора 0,08 Нсм;
- момент инерции ротора 16610-7 кгм2;
- электромеханическая постоянная времени 0,055 с;
- к.п.д. 20%;
- вес двигателя 1,6 кг;
- габариты Ф70122 мм.
Приложение Б
Схема электрическая принципиальная лабораторного макета
















