Лабораторная работа 1 (549003)
Текст из файла
Национальный исследовательский институт
Московский Энергетический Институт (Технический Университет)
Институт автоматики и вычислительной техники
Кафедра Прикладной математики
Лабораторная работа №1
по дисциплине «Экспертные системы»
тема: «Разработка экспертной системы с использованием программы 1stCLASS»
Выполнил:
Машеров Д.Е.
.
Москва
2012 г.
Постановка задачи
Разработать экспертную систему с использованием программы 1stCLASS
Описание предметной области
Разрабатывается консультирующяя ЭС «Автосалон», которая позволяет выбрать автомобиль или автомобильные комплектующие.
Описание созданной ЭС
Разработка базы знаний.
Для реализации базы знаний(БЗ) «Автосалон», было создано две частные БЗ:
-
AUTO – выбор автомобиля
-
TYREDSIK – выбор шин и дисков
Для частной БЗ AUTO используется схема неопределенности на основе веротяностной схемы, для TYRESDISK – на основе коеффициентов уверенности. Предполагается, что в первом случае множество альтернатив полное, а во втором - неполное
«Автосалон» на основе 1stCLASS
-
Этап создания БЗ AUTO
-
Определения для БЗ AUTO
MEMO
[
]
Choice [
]
Auto [
]
Tyredisk[
]
RESULT[The result is]
#VEHICLES
#TYREDISK
-
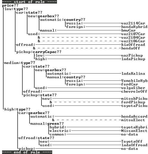
Правила для БЗ AUTO
-
Этап создания БЗ VEHICLES
-
Определения для БЗ VEHICLES
carryCapac[
]
-
low[Normalno]
-
high [Mnogo]
green [
]
-
hybrid[Hybrid]
-
electric[Eletricheskiy automobil]
-
common[Obychny]
gearbox[
]
-
automatic[Automat]
-
manual[Ruchnaya]
state [
]
-
new [Novyi]
-
used [Podderjany]
country[
]
-
russia[Rossiya]
-
foreign[Inostrannye gosudarstva]
type[
]
-
car [Legkovoy]
-
offroad [Vnedorojnik]
-
pickup[Pickup]
price[
]
-
low[Nizkaya]
-
medium[Srednyaa]
-
high [Vysokaya]
RESULT[My podobraly vam]
YomobileHyb[
]
toyotaHybri[
]
NissanElect[
]
mitsuEl[
]
hondaHybrid[
]
chevroletOff[
]
ladaOffroad[
]
ToyotaOff[
]
kiaOffroad[
]
hondaOff[
]
ladaKalina[
]
fordCar[
]
volgaSiber[
]
vaz2107Car[
]
vaz2106Car[
]
vaz2104Car[
]
vaz2114Car[
]
bmwCar[
]
hondaAccord[
]
fordPickup[
]
mitsubPicku[
]
uazPickup[
]
toyotaPicku[
]
ladaPickup[
]
-
Этап создания БЗ TYREDISK
-
Определения для БЗ TYREDISK
rackNumber[
]
-
3_5[3-5]
-
6_10 [6-10]
diskType[
]
-
fordged[Kovanneye]
-
dieCasting [Litye]
-
combined[Kombinirovannye]
height[
]
-
25_60[25-60]
-
60-95 [60-95]
diameter[
]
-
12-18[12-18]
-
19-24 [19-24]
-
_24[>24]
season[
]
-
summer[Letnie]
-
winter[Zimnie]
-
allseason[Vsesezonnye]
tyreOrDisk[
]
-
tyre [Shyny]
-
disk[Diski]
RESULT[My podobraly vam]
YokTyre[
]
NokiaTyre[
]
DunlopTyre[
]
SunntTyre[
]
kendaTyre[
]
MakDisk[
]
ZenithDisk[
]
RapideDisk[
]
FondDisk[
]
-
Примеры для БЗ TYREDISK
-
Правила для БЗ TYREDISK
Пример работы
Характеристики
Тип файла документ
Документы такого типа открываются такими программами, как Microsoft Office Word на компьютерах Windows, Apple Pages на компьютерах Mac, Open Office - бесплатная альтернатива на различных платформах, в том числе Linux. Наиболее простым и современным решением будут Google документы, так как открываются онлайн без скачивания прямо в браузере на любой платформе. Существуют российские качественные аналоги, например от Яндекса.
Будьте внимательны на мобильных устройствах, так как там используются упрощённый функционал даже в официальном приложении от Microsoft, поэтому для просмотра скачивайте PDF-версию. А если нужно редактировать файл, то используйте оригинальный файл.
Файлы такого типа обычно разбиты на страницы, а текст может быть форматированным (жирный, курсив, выбор шрифта, таблицы и т.п.), а также в него можно добавлять изображения. Формат идеально подходит для рефератов, докладов и РПЗ курсовых проектов, которые необходимо распечатать. Кстати перед печатью также сохраняйте файл в PDF, так как принтер может начудить со шрифтами.
















