ЛР №3_ver1.0 (539682), страница 2
Текст из файла (страница 2)
При экстренном торможении автомобиля возможна блокировка одного или нескольких колёс. В этом случае весь запас по сцеплению колеса с дорогой используется в продольном направлении. Заблокированное колесо перестает воспринимать боковые силы, удерживающие автомобиль на заданной троектории, и скользит по дорожному покрытию. Автомобиль теряет управляемость и малейшее боковое усилие приводит его к заносу.
А
нтиблокировочная система тормозов (АБС, ABS, Antilock Brake System) предназначена предотвратить блокировку колес при торможении и сохранить управляемость автомобиля. Ведущим производителем систем ABS является фирма Bosch.
Система АБС устанавливается в штатную тормозную систему автомобиля без изменения ее конструкции.
Наиболее перспективной является антиблокировочная система томозов с индивидуальным регулированием скольжения колеса. Индивидуальное регулирование позволяет получить оптимальный тормозной момент на каждом колесе в соответствии с дорожными условиями и, как следствие, минимальный тормозной путь.
Антиблокировочная система имеет следующее устройство:
-
датчики угловой скорости колёс;
-
датчик давления в тормозной системе;
-
блок управления;
-
гидравлический блок;
-
контрольная лампа на панели приборов.
Рисунок 6. - Схема антиблокировочной системы тормозов ABS
-
компенсационный бачок
-
вакуумный усилитель тормозов
-
датчик положения педали тормоза
-
датчик давления в тормозной системе
-
блок управления
-
насос обратной подачи
-
аккумулятор давления
-
демпфирующая камера
-
впускной клапан переднего левого тормозного механизма
-
выпускной клапан привода переднего левого тормозного механизма
-
впускной клапан привода заднего правого тормозного механизма
-
выпускной клапан привода заднего правого тормозного механизма
-
впускной клапан привода переднего правого тормозного механизма
-
выпускной клапан привода переднего правого тормозного механизма
-
впускной клапан привода заднего левого тормозного механизма
-
выпускной клапан привода заднего левого тормозного механизма
-
передний левый тормозной цилиндр
-
датчик частоты вращения переднего левого колеса
-
передний правый тормозной цилиндр
-
датчик частоты вращения переднего правого колеса
-
задний левый тормозной цилиндр
-
датчик частоты вращения заднего левого колеса
-
задний правый тормозной цилиндр
-
датчик частоты вращения заднего правого колеса
Датчик угловой скорости устанавливается на каждое колесо. Он фиксирует текущее значение частоты вращения колеса и преобразует его в электрический сигнал.
На основании сигналов датчиков блок управления выявляет ситуацию блокирования колеса. В соответствии с установленным программным обеспечением блок формирует управляющие воздействия на исполнительные устройства - электромагнитные клапаны и электродвигатель насоса обратной подачи гидравлического блока системы.
Гидравлический блок объединяет следующие конструктивные элементы:
-
впускные и выпускные электромагнитные клапаны;
-
аккумуляторы давления;
-
насос обратной подачи с электродвигателем;
-
демпфирующие камеры.
В гидравлическом блоке каждому тормозному цилиндру колеса соответствует один впускной и один выпускной клапаны, которые управляют торможением в пределах своего контура.
Аккумулятор давления предназначен для приема тормозной жидкости при сбросе давления в тормозном контуре.
Насос обратной подачи подключается, когда емкости аккумуляторов давления недостаточно. Он увеличивает скорость сброса давления.
Демпфирующие камеры принимают тормозную жидкость от насоса обратной подачи и гасят ее колебания.
В гидравлическом блоке устанавливается два аккумулятора давления и две демпфирующие камеры по числу контуров гидропривода тормозов.
Контрольная лампа на панели приборов сигнализирует о неисправности системы.
Принцип работы антиблокировочной системы тормозов
Работа антиблокировочной системы тормозов носит цикличный характер. Цикл работы системы включает три фазы :
-
удержание давления;
-
сброс давления;
-
увеличение давления.
На основании электрических сигналов, поступающих от датчиков угловой скорости, блок управления ABS сравнивает угловые скорости колёс. При возникновении опасности блокирования одного из колёс, блок управления закрывает соответствующий впускной клапан. Выпускной клапан при этом также закрыт. Происходит удержание давления в контуре тормозного цилиндра колеса. При дальнейшем нажатии на педаль тормоза давление в тормозном цилиндре колеса не увеличивается.
При продолжающейся блокировке колеса, блок управления открывает соответствующий выпускной клапан. Впускной клапан при этом остается закрытым. Тормозная жидкость перепускается в аккумулятор давления. Происходит сброс давления в контуре, при этом скорость вращения колеса увеличивается. При недостаточной емкости аккумулятора давления, блок управления ABS подключает к работе насос обратной подачи. Насос обратной подачи перекачивает тормозную жидкость в демпфирующую камеру, уменьшая давление в контуре. Водитель при этом ощущает пульсацию педали тормоза.
Как только угловая скорость колеса превысит определённое значение, блок управления закрывает выпускной клапан и открывает впускной. Происходит увеличение давления в контуре тормозного цилиндра колеса.
Цикл работы антиблокировочной системы тормозов повторяется до завершения торможения или прекращения блокирования.
-
Приборы бесконтактного контроля.
На рисунке 2 показан ЧЭ токовихревого типа, в котором изменение индуктивности катушки происходит вследствие изменения расстояния от нее до проводящего тела.
Рисунок 7. - Токовихревой ЧЭ
Измерение расстояния Х между быстровращающимся диском 2 из немагнитного материала и катушкой 1, питаемой переменным током, основано на использовании размагничивающего влияния вихревых токов, генерируемых магнитным потоком катушки в диске 2, на величину индуктивностей катушки. Токовихревые ЧЭ используются при построении датчиков для бесконтактного контроля линейных размеров, толщины покрытий, обнаружения трений, царапин и других дефектов. При этом важно, что магнитное поле проникает через немагнитные материалы до измеряемого объекта.
Работа магнитоупругого ЧЭ, показанного на рисунке 3, основана на изменении магнитной проницаемости μ ферромагнитного магнитопровода в зависимости от возникающего в нем механического напряжения.
Рисунок 8. - Магнитоупругий ЧЭ для измерения силы F
Магнитопровод 1 из магнитострикционного материала образует замкнутую цепь. Катушка 2 размещена в окне магнитопровода. Катушка питается переменным током, величина которого выбирается из условия обеспечения заданной магнитной проницаемости μ. Воздействие механического напряжения на петлю гистерезиса магнитопровода, выполненного из материала с отрицательной магнитострикцией (никель), показана на рисунке 3.
Индуктивный датчик — бесконтактный датчик предназначенный для контроля положения объектов из металла (к другим материалам не чувствителен).
Индуктивные датчики широко используются для решения задач АСУ ТП. Выполняются с нормально разомкнутым или нормально замкнутым контактом.
Принцип действия основан на изменении параметров магнитного поля, создаваемого катушкой индуктивности внутри датчика.
Индуктивные приборы
В индуктивных приборах используется свойство катушки изменять свое реактивное сопротивление при изменении некоторых ее параметров, определяющих величину индуктивности L.
Для получения возможно большей индуктивности катушка, как правило, выполняется с магнитопроводом из ферромагнитного материала (рисунок 4). Один из элементов магнитопровода выполняется подвижным (якорь) и его положение относительно неподвижной части магнитопровода будет определять величину изменения магнитного сопротивления цепи, а следовательно, и индуктивности катушки.
Изменение индуктивного сопротивления катушки ведет к соответствующему изменению ее полного сопротивления z.
Если связать перемещение якоря с измеряемой величиной
при U = const, возникает функциональная зависимость между
и электрическим параметром L:
Устройство, которое преобразует линейные перемещения в электрический параметр с помощью вышеописанной катушки, называется индуктивным преобразователем.
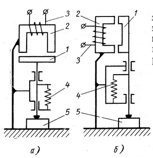
Рисунок 9. – Принципиальные схемы индуктивных преобразователей.
1 - якорь преобразователя; 2 — магнитопровод; 3 — катушка преобразователя; 4 — пружина, создающая измерительное усилие; 5 — контролируемая деталь;
а — преобразователь, у которого измеряемая величина вызывает изменение длины зазора
;
б — преобразователь, у которого измеряемая величина вызывает изменение площади воздушного зазора
Индуктивный прибор может быть представлен следующей принципиальной схемой, показанной на рисунке 10
Рисунок 10. - Блок-схема индуктивного прибора
П — индуктивный преобразователь; ИС — измерительная схема, служащая для преобразования сигнала преобразователя в удобный для измерении другой электрический параметр (напряжение, сила тока); У – электронный усилитель; Ук – указательная система; К – устройство для подачи команд; ИП – источник питания.
Радиоактивные приборы.
Радиоактивные приборы основаны на использовании свойств радиоактивных излучений: проникать сквозь вещество, рассеиваться веществом и ионизировать вещество.
Для контроля линейных размеров применяются приборы, в которых величина поглощения или рассеяния потока радиоактивного излучения функционально связана с контролируемой величиной.
















