ДИПЛОМ (1229627), страница 7
Текст из файла (страница 7)
Система прогрева АСПТ «Локотерм» может устанавливаться и на другие типы тепловозов. Уже сейчас позволяет утверждать о значительном экономическом эффекте не только по компании ОАО РЖД, но и по многочисленным промышленным предприятиям от небольших до таких как ОАО «Газпром-Транс», ОАО «Сибур-Транс», ОАО «Русский алюминий», уже использующих регистраторы параметров работы тепловоза и учета дизельного топлива разработанные компанией ООО «АВП Технология».
Рисунок 2.7 – Онлайн мониторинг местонахождения подвижного состава и его состояния по передаваемым данным от систем автоведения и регистраторов параметров по беспроводным каналам связи [11]
2.5 Пункт стационарного прогрева тепловоза
В настоящее время в условиях топливно-энергетического дефицита для локомотивных депо Республики Беларусь особую актуальность приобрела проблема экономии дизельного топлива. На Белорусской дороге расходы на топливо для тяги поездов доходят до 70 % всех эксплуатационных расходов депо, причем примерно 5 % топлива, расходуемого в грузовом движении, идет напрогрев тепловозов в ожидании работы в холодное время года. [12]
В мировой и отечественной практике неоднократно делались попытки избежать непроизводительной работы тепловозного дизеля во время прогрева или существенно снизить ее. Пытались использовать как внешние, так и установленные на тепловозе устройства прогрева. Надо сказать, что проблема прогрева сейчас рассматривается только с точки зрения затрат дизельного топлива, энергии, износа двигателя и удобства, эксплуатации. По нашему мнению, в настоящее время необходимо учитывать и экологическую сторону данного вопроса потому, что прогрев, как правило, осуществляется на тяговой территории локомотивного депо, расположенной в черте города. А этот процесс сопровождается выбросом высокотоксичных отработавших газов и значительным шумом. [12]
Рисунок 2.8 – Режимы охлаждения воды в рубашке цилиндра [3]
Исходя из того, что в Республике Беларусь в настоящее время нет тепловозоремонтных и тепловозостроительных предприятий, при выборе альтернативного способа прогрева тепловозов мы учитывали невозможность серьезных изменений конструкции тепловоза. [15]
Так, были проведены исследования по целесообразности применения для прогрева тепловозов внешнего источника тепловой энергии. Прогрев осуществляется путем прокачки теплоносителя внешним стационарным насосом по водяной охлаждающей системе тепловоза. Такой способ стационарного прогрева в наших условиях требует наименьших затрат, так как тепловозы серии 2ТЭ10У, которые приспособлены для этого способа прогрева, составляют значительную часть эксплуатируемого парка Белорусской дороги. [4]
Анализ конструкций водяной, масляной и топливной систем тепловоза показал, что водяная система наиболее быстро охлаждается из-за большего количества элементов с различными теплоемкостями и условиями сохранения теплоты. Очевидно, что через некоторое время после остановки дизеля температуры различных элементов водяной системы (I и II контуров) могут значительно различаться. Одновременно, как показывает практика, дизельное масло почти полностью стекает в картер, который хорошо защищен от воздействия наружного воздуха топливным баком и аккумуляторными отсеками. Что касается охлаждения топлива, то, несмотря на непосредственный контакт топливного бака с окружающим воздухом, его переохлаждение маловероятно в силу его большой теплоемкости.
Рисунок 2.9 – Тепловые потери систем тепловозного дизеля в зависимости от температурного напора между средней температурой системы и наружного воздуха [3]
Для установления точной картины распределения температур по системам тепловоза были проведены экспериментальные исследования свободного охлаждения теплосиловой установки (ТСУ). Измерения проводили при помощи термопар, установленных в I и II контурах водяной системы, масляной и топливной системах. Причем в водяной системе было установлено максимальное число датчиков – 35 (20 в I и 15 во II контуре), в масляной системе – 10, в топливной – 4 и на блоке дизеля – 4 датчика. Такое распределение датчиков вызвано, как мы уже упоминали выше, тем, что для водяной системы характерна наибольшая неравномерность распределения температур.
Для установления закономерностей изменения температур отдельных элементов ТСУ использовали теорию регулярного теплообмена. Одной из отличительных особенностей этой теории является аналитическая зависимость между температурным полем тела сколь угодно сложной формы и температурой окружающей среды. [15]
Преобразуя известные зависимости теории регулярного теплообмена и используя экспериментальные данные (рисунок 2.10), получили темпы охлаждения каждой системы.
1 – масляная система; 2 – I контур водяной системы; 3 – «слабый» элемент II контура водяной системы
Рисунок 2.10 – Допустимое время простоя тепловоза в «горячем» состоянии при неработающем двигателе по условиям охлаждения ТСУ [2]
В свою очередь, теплосодержание можно определить, зная полную теплоемкость и температуру системы. Для определения полных теплоемкостей мы использовали весовые и объемные характеристики, которые устанавливали по заводским чертежам. По известным значениям удельных теплоемкостей, плотностей материалов и теплоносителей были определены полные теплоемкости водяной, масляной систем, блока дизеля И прочих узлов. Используя определенные зависимости и приняв т = 1с, получили графики тепловых потерь в единицу времени как всей ТСУ тепловоза, так и отдельных ее элементов (рисунок 2.10). Тепло потери даны в зависимости от температурного напора между ТСУ и наружным воздухом.
Графики, приведенные на данном рисунке, позволяют определить теплорассеивание любой системы в окружающую среду при заданных тепловых состояниях тепловоза и наружного воздуха. Например, при температуре воды в обоих контурах водяной системы 40 °С и температуре наружного воздуха минус 15 °С теплоотдача в окружающую среду составит около 27 кВт. [13]
Пользуясь формулами упомянутой теории, можно определить и допустимое время охлаждения различных систем тепловоза. Для определения времени простоя тепловоза в «горячем» состоянии принимаем tB1 = tM = 40 °С и температуру воды в последней радиаторной секции нижнего яруса холодильника II контура tB2 = 20 °С (рисунок 2.10).
На основании результатов исследований свободного охлаждения ТСУ тепловоза типа 2ТЭ10 сделали технико-экономическое обоснование, проектировочные и поверочные расчеты пункта прогрева тепловозов от стационарного водонагревателя. На рисунке 2.11 показана схема размещения оборудования пункта стационарного прогрева тепловозов (ПСПТ) депо Гомель (стены цехов депо не показаны). [13]
ПСПТ депо Гомель рассчитан на одновременный прогрев восьми секций тепловозов (чтобы не загромождать чертеж, на рисунке показан только один контур циркуляции). Горячая вода засасывается насосом I из бака-теплообменника 2 и по нагнетательному трубопроводу 3 подается в секции тепловозов через резиновые рукава, подсоединенные к патрубкам 4. Через резиновые рукава, подсоединенные к патрубкам 5 и по обратному трубопроводу 6 теплоноситель возвращается в бак.
Вода в баке 2 подогревается паром из котельной при помощи трубчатого теплообменника с выпуском конденсата в бак (так называемый теплообменник-барботер). Насосы и бак размещены в одном помещении. Непосредственно у путей, предназначенных для «горячего» простоя тепловозов, находятся только патрубки для подсоединения резиновых рукавов с вентилями, которые в нерабочем состоянии размещаются в двух металлических шкафах.
1 – насос; 2 – бак-теплообменник; 3 – нагнетательный трубопровод; 4, 5 – патрубки; 6 – обратный трубопровод
Рисунок 2.11 – Схема размещения оборудования [6]
ПСПТ депо Калинковичи и Жлобин отличается от гомельского только размещением оборудования и количеством одновременно прогреваемых секций тепловозов (2 и 4 секции соответственно).
Режимы работы ПСПТ были получены расчетным путем, которые в дальнейшем послужили основой для технико-экономического обоснования. В расчете на 1 лок ∙ ч расход топлива уменьшается в 9,1 раза при том, что для получения пара в котельной используется мазут, который примерно в 1,5 раза дешевле, чем дизельное топливо. В абсолютных величинах экономия топлива за 6 месяцев холодного периода составляет 300 т для локомотивных депо Гомель, Калинковичи и Жлобин Гомельского отделения Белорусской дороги.
Как было упомянуто выше, немаловажным преимуществом предлагаемого способа прогрева тепловозов является и то, что при его применении уменьшаются выбросы высокотоксичных веществ в атмосферный воздух. Так, при выработке в котельной тепла, необходимого для поддержания тепловоза в прогретом состоянии, при температуре наружного воздуха минус 15 °С выбросы высокотоксичных веществ уменьшаются по сравнению с самопрогревом соответственно: твердых частиц в 226 раз, сернистого ангидрида в 3,2 раза, окиси углерода в 72000 раз, оксидов азота в 67 раз.
2.6 Бортовая установка для прогрева тепловозов от внешнего источника электроэнергии
Для поддержания необходимых температур теплоносителей в системах при не работающем дизеле предусматривается оборудование тепловоза бортовой установкой, работающей от промышленной сети переменного тока, напряжением 380 В.
В качестве нагревательных элементов электро-теплообменника предусмотрены электронагреватели типа ТЭН 220 В. Бортовая установка включает (рисунок 2.12): электро-теплообменник 1, центробежный насос 2, с электродвигателем переменного тока 3, всасывающий и нагнетательный трубопроводы 4,5, температурные реле 6,7,8, промежуточный патрубок 9 с дисковой заслонкой 10 и водомасляный теплообменник 11, включённый в штатную масло-прокачивающую систему дизеля. [13]
Эффективность прогрева систем дизеля будет существенно зависеть от места включения всасывающего и нагнетательного трубопроводов 4,5 относительно водяной системы дизеля. Необходимо подключить трубопроводы таким образом, чтобы циркуляция нагретой воды осуществлялась через водяную полость дизеля по штатной схеме. Для этого предусматривается включение промежуточного патрубка 9 в нижнем трубопроводе в шахте холодильника.
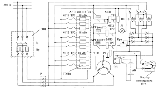
Принципиальная схема подключения энергопотребителей бортовой установки к внешнему источнику электроэнергии переменного тока (3×380 В) приведена на (рисунке 2.13). В разработанной схеме энергопотребителей, кроме электро-теплообменника ЭТО, электродвигателя ЭД и магнитных пускателей МП1, МП2, МП3 предусмотрено оборудование тепловоза внешней силовой розеткой Р и установка в местах длительного отстоя тепловозов электрощитов ЭЩ, оборудованных коммутирующими аппаратами с защитой от короткого замыкания в силовых цепях.[13]
1 – электротеплообменник; 2 – центробежный насос; 3 – электродвигатель переменного тока; 4,5 – всасывающий и нагнетательный трубопроводы; 6,7,8 – температурные реле; 9 – промежуточный патрубок; 10 – дисковая заслонка; 11 – водомасляный теплообменник; 12 – штатный маслопрокачивающий насос; 13 – водяной насос дизеля; 14 – топливоподогреватель; 15 – секции холодильника; 16 – калорифер; 17 – расширительный бак; 18,19,20,21 – вентили;
22 – гофрированный патрубок
Рисунок 2.12 – Схема подключения узлов бортовой установки в водяную и масляную системы дизеля типа ПД1М [15]
Нагревательные элементы разделены на три группы мощностью по 18 кВт каждая группа соединена по схеме «звезда» через магнитные пускатели МП1 МП3. При этом катушки магнитных пускателей МП–МП3 подключены к сети через блокировочные контакты температурных реле АРТ1, АРТ2 и АРТ3, отрегулированных на отключение при температурах 84,60 и 40±2°С соответственно. Такая схема подключения электронагревателей автоматизирует вариации тепло-производительности электро-теплообменника в зависимости от температуры наружного воздуха.
В схеме защиты и оповещения предусмотрена установка сигнальной лампы Л, температурного реле АРТ1 и реле заземления РЗ. В частности, в случае повышения температуры воды в теплообменнике более допустимой нормы (до 84°С), сработает температурное реле АРТ1 и далее за счёт обратной блокировки отключаются магнитные пускатели МП1, МП2, МП3.
Для энергообеспечения штатных электродвигателей топливного и масло- прокачивающего насосов, а также с целью подзарядки аккумуляторной батареи, предусматривается установка трёхфазного трансформатора ТР мощностью не менее 3,5 кВт и выпрямительного блока с выходным напряжением 72±2 В (рисунок 2.13).
Рисунок 2.13 – Схема подключения электронагревателей, электродвигателя и аппаратов бортовой установки [8]
Предварительные операции и подключение бортовой установки к внешнему трёхфазному источнику электроэнергии выполняются в следующем порядке.
На тепловозе, предназначенном для прогрева систем при длительном отстое, предварительно на холостом ходу работы дизеля необходимо произвести прогрев его систем до температуры 70–75 °С, заглушить дизель, слить масло из секций в картер и отключить рубильник аккумуляторной батареи.
После остановки дизеля бортовую установку подключают к электрощиту ЭЩ посредствам гибкого кабеля и внешней силовой розетки Р. С момента включения рубильника Рс приводится в работу центробежный насос бортовой установки, а также обеспечивается энергообеспечение низковольтной цепи тепловоза и питание электронагревателей в автономном режиме.[13]
На ряду с прогревом воды в системе дизеля предусматривается, как уже отмечалось, подогрев топлива и дизельного масла.
Подогрев топлива осуществляется путём его циркуляции через топливо-подогреватель 5 (рисунок 2.14). Для этого достаточно включить электродвигатель штатного топливоподкачивающего насоса.















