Диплом ПЗ (1229486), страница 2
Текст из файла (страница 2)
При диагностировании внутреннего состояния гидросистемы и ее отдельных элементов вспомогательными параметрами являются:
- виброакустические параметры (виброперемещение, виброускорение);
- интенсивность изменения давления в контуре;
- температура нагрева корпуса;
- температура рабочей жидкости;
- концентрация и гранулометрический состав механических примесей.
Оценка состояния рабочей жидкости осуществляется по следующим параметрам:
- температура рабочей жидкости;
- кинематическая вязкость жидкости при номинальной температуре;
- концентрация механических примесей;
- гранулометрический состав механических примесей;
- интенсивность нагрева рабочей жидкости;
- содержание воды;
- кислотное число;
- плотность;
- физическая стабильность;
- химическая стабильность;
- содержание присадок;
- вязкостно-температурные свойства жидкости.
1.3.4. Методика и технология диагностирования
Методика диагностирования гидропривода машины определяется применяемым методом диагностирования.
Диагностирование гидроустройств с применением технических средств диагностирования должно осуществляться после опроса машиниста и внешнего осмотра исследуемого гидроустройства.
Диагностирование гидроустройств перед установкой их на машину или при снятии их с машины, осуществляемое на стационарных участках организаций, эксплуатирующих машины, или исполнителей технического сервиса, должно осуществляться с применением специализированных или универсальных стендов для диагностики гидропривода.
Выбор специализированного или универсального стенда следует осуществлять в зависимости от объемов проводимых работ.
При небольших объемах работ следует ориентироваться на универсальные стенды, характеристики которых приведены в таблице 1.
Таблица 1
Характеристики универсальных стендов
| Размерная группа стенда | 1 | 2 | 3 | 4 | 5 | 6 |
| Мощность основной насосной станции стенда, кВт | 11 | 37 | 75 | 132 | 250 | 500 |
| Емкость основного бака стенда, л | 70 | 180 | 360 | 700 | 1400 | 2000 |
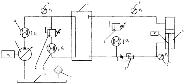
Блок-схема универсального стенда для диагностирования гидропривода в соответствии с параметрическим методом приведена на рисунке 1.2.
При больших объемах работ следует использовать специализированные стенды. Типовые схемы специализированных стендов для диагностирования гидроустройств в соответствии с параметрическим методом приведены в приложении В.
Диагностирование гидропривода в целом и отдельных его элементов без снятия их с машины осуществляется с применением встроенных средств диагностики гидропривода или встраиваемых приборов и приспособлений (гидротестеров, расходомеров и т.п.), входящих в комплект передвижных диагностических станций.
Рисунок 1.2 . Блок-схема универсального стенда для диагностирования гидропривода машин
Для обеспечения быстрого подсоединения средств диагностирования и снижения утечек жидкости из гидросистемы при диагностировании гидропривода рекомендуется использовать быстроразъемные переходники. Предпочтительными местами их установки являются контуры гидроприводов, снабженные вторичными предохранительными клапанами, после гидрораспределителя в разрыв резьбовых или фланцевых соединений «труба — рукав высокого давления».
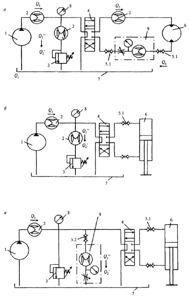
Типовые схемы подключения средств диагностики для проверки гидроустройств приведены на рисунке 1.3.
Определение объемного КПД гидромашин и утечек в гидроаппаратуре осуществляется на основании полученных при диагностировании данных и паспортных сведений об элементах привода.
Рисунок 1.3. Схемы диагностики типового модуля гидропривода машины с гидромотором (а), с гидроцилиндром (б), гидроцилиндром с установкой гидротестера параллельно основному потоку (так называемая Т-схема) (в):
1 - насос; 2 - расходомеры; 3 – предохранительно-переливной клапан; 4 - распределитель; 5 - быстроразъемные муфты; 6 - гидродвигатель (гидромотор или гидроцилиндр); 7 - бак; 8 - манометр; 9 - гидротестер (Q1 - подача насоса; Q2' - расход через клапан или гидротестер при подключенном гидроцилиндре; Q2" - расход через клапан или гидротестер при отключенном гидроцилиндре (при разомкнутых муфтах); Q3 - расход на входе в гидромотор; Q4 - расход на выходе из гидромотора
Определение объемного КПД насоса v1 осуществляется по формуле
где Q1 - подача насоса, л/мин;
V01 - рабочий объем насоса, см3;
n1 - обороты приводного вала насоса, об/мин.
Определение объемных потерь в распределителе Qр осуществляется при разомкнутых муфтах (см. рисунок 1.3, поз. 5.1) по формуле
Qр = Q1 - Q2", (1.2)
где Q2" - расход через клапан или гидротестер (при включении по Т-схеме), л/мин.
Определение объемных потерь в гидроцилиндре Qц осуществляется по формуле
Qц = Q1 -Q2' - Qр, (1.3)
где Q2' — расход через клапан или гидротестер при соединенных муфтах, л/мин.
Определение объемного КПД гидромотора v2 осуществляется по формуле
где V02 - рабочий объем гидромотора, см3;
п2 - обороты выходного вала гидромотора, об/мин;
Q3 - расход на входе в гидромотор, л/мин.
Приближенный объемный КПД гидромотора при наличии у гидромотора дренажной линии определяется по формуле
где Q4 — расход на сливе гидромотора, л/мин.
Предельное значение КПД, при котором не рекомендуется дальнейшее использование гидромашин, зависит от типа машины, режима ее работы и специфики эксплуатации и указано в инструкции по эксплуатации машины. Допускается использование гидромашин со значением КПД ниже предельного в случаях, особо оговоренных в инструкции по эксплуатации на машину.
При диагностировании гидропривода машины целесообразно производить разбиение общей гидросистемы машины на несколько подсистем, сводимых к типовым схемам с гидродвигателями вращательного и поступательного действия, представленных соответственно на рисунках 1.4 и 1.5.
Рисунок 1.4. Типовая схема гидропривода вращательного действия:
1 - насос; 2 - клапан; 3 - блок распределителей; 4 - блок клапанов гидромотора; 5 - гидропневмоаккумулятор; 6 - гидромотор; 7 - фильтр; 8 - расходомеры; 9 - манометры; 10 - бак (Q1 - расход в напорной магистрали насоса; Q2 - расход на сливе клапана; Q3 - расход на входе в гидромотор; Q4 - расход на сливе гидромотора; Р1 - давление в напорной магистрали насоса; Р2 - давление на входе в гидромотор; Р3 - давление на сливе гидромотора; n1 - частота вращения вала насоса; п2 - частота вращения вала гидромотора)
Рисунок 1.5. Типовая схема гидропривода поступательного действия:
1 - насос; 2 - клапан; 3 - блок распределителей; 4 - режимный клапан; 5 - регулятор потока; 6 - гидроцилиндр; 7 - фильтр; 8 - расходомеры; 9 - манометры; 10 - бак (Q1 - расход в напорной магистрали насоса; Q2 - расход на сливе клапана; Q3 - расход на сливе режимного клапана; P1 - давление в напорной магистрали насоса; Р2 - давление в поршневой полости цилиндра; Р3 - давление в штоковой полости цилиндра; n1 - частота вращения вала насоса; V - скорость движения штока цилиндра
Поиск отказов в гидросистемах машин может осуществляться в режиме холостого хода, клапанном, тестовом и рабочем режимах.
В режиме холостого хода оценивают максимально возможную производительность насосов, которая близка к теоретической (используют как для расчета значений коэффициентов подачи и объемных потерь, так и для косвенной оценки частоты вращения дизеля), определяют собственные потери давления в системе, давление открытия обратных клапанов, потери давления на распределителе, потери давления на фильтре.
Частоту вращения коленвала дизеля nд с учетом близости производительности насоса на холостом ходу Q0 к теоретической Qт можно определить как:
где i - передаточное число редуктора.
В случае различия между полученным результатом и показаниями датчика числа оборотов дизеля более 10 % можно говорить о неисправности в трансмиссии. Однако такой вывод правомерен только в случае, если уровень жидкости в баке близок к норме (0,8 высоты бака) и отсутствуют препятствия к поступлению жидкости во всасывающую полость насоса.
В случае повышения давления (определяется по показаниям инвентарного манометра) в системе на холостом ходу выше 1,5-2 МПа (15-20 кгс/см2) следует проверить фильтр и при необходимости заменить фильтроэлемент.
Алгоритм диагностирования гидропривода машины в режиме холостого хода представлен на рисунке 1.6. Здесь и далее в квадратных скобках приведены контрольные значения диагностируемых параметров, принимаемые на основании паспортных данных.
Клапанный режим позволяет оценить потери в гидросистеме и провести диагностику основных элементов насосной группы: собственно насоса и клапана, надежность которых во многом определяет надежность гидросистемы в целом, так как насосная группа входит, как правило, в несколько гидравлических цепей, управляющих рабочими органами.
Для реализации клапанного режима работы необходимо либо зафиксировать вал гидромотора или шток гидроцилиндра, либо поставить заглушку в сливной магистрали гидродвигателя.
Рисунок 1.6. Алгоритм диагностирования гидропривода в режиме холостого хода
Диагностирование насоса в клапанном режиме работы производится по параметру коэффициента подачи
= Qр/Q0, (1.7)
где Qр и Q0 - расходы, измеренные в напорной магистрали насоса при давлении соответственно Р = Pном и Р = 0, л/мин.
Диагностирование клапана осуществляется по обеспечиваемому в системе давлению и расходу на сливе клапана.
Отклонение расхода через клапан от подачи насоса менее 5 - 10 % свидетельствует о неисправности клапана. Различие расхода через клапан и подачи насоса более 10 - 15 % свидетельствует о наличии свободного слива в гидравлической цепи (в том случае, если не растет давление).
Оценка объемных потерь в гидросистеме Q в клапанном режиме работы осуществляется по формуле
Q = Qр - Qкл, (1.8)
где Qр - подача насоса, измеренная на его выходе при давлении Р, л/мин;
Qкл - расход на сливе клапана, л/мин.
С целью определения коэффициента подачи данной гидравлической цепи (насос - контрольно-регулирующие аппараты - гидродвигатель) возможна реализация и так называемой Т-схемы (см. рисунок 1.3, в). При этом
общ = Qкл.р/Qкл.0, (1.9)
где Qкл.р и Qкл.0 - расходы через клапан при давлении в системе соответственно Р и Р = 0, л/мин.








