ЛР №6 - Периодический реактор идеального смешения (1093044)
Текст из файла
Московский Государственный Университет
Инженерной Экологии
Кафедра ОИЭ и ХТ
Группа Н-40
Студент Веселов Д.И.
Дата работы 24.10.03
Лабораторная работа №6
Периодический реактор идеального смешения
Таблица 5.1
Исследование кинетики реакции омыления этилацетата
| τ, с | СB, кмоль/м3 | CA, кмоль/м3 | Расчет по МНК | |
| СAрасч | ε | |||
Таблица 5.2
Результаты обработки экспериментальных данных
| Номер эксперимента | Т, К | Μ = сB,0/сA,0 | k1, м3с-1моль-1 | ε |
| 1 | ||||
| 2 | ||||
| 3 | ||||
| 4 | ||||
| 5 | ||||
| 6 | ||||
| 7 | ||||
| 8 | ||||
| 9 | ||||
| 10 | ||||
| 11 | ||||
| 12 |
Цель работы - исследование кинетики химических реакций в периодическом реакторе идеального смешения, определение константы скорости химической реакции и энергии активации.
Теоретические основы
Удобным объектом для изучения особенностей кинетики химических превращений является реактор смешения периодического действия.
Режим идеального смешения характеризуется следующими допущениями:
- мгновенное изменение и выравнивание технологических параметров по объему реактора;
- равенство значений технологических параметров на выходе и в объеме реактора.
На основании сформулированных допущений можно записать определение модели идеального смешения для исходного компонента А:
где CA,0; CA и СA,f - концентрация вещества А начальная, текущая и конечная соответственно.
В периодическом реакторе идеального смешения в соответствии с допущениями идеальности значения концентрации реагентов, степени превращения, температуры, скорости реакции и других параметров в любой момент времени будут одинаковы во всех точках реактора, однако значения тех же параметров для одной и той же точки в разные моменты времени будут отличаться (рис. 5.1). Таким образом, процесс, протекающий в периодическом реакторе, является нестационарным.
Для определения кинетических параметров химической реакции может быть использовано уравнение материального баланса реактора идеального смешения периодического действия
(5.1)
где τ - время пребывания реакционной смеси в реакторе, необходимое для достижения степени превращения реагента xA ; wrА(СA) или wrA(xA) - кинетическое уравнение реакции.
В данной работе изучают кинетику реакции второго порядка - омыления щелочью этилового эфира уксусной кислоты (этилацетата - ЭТА):
СН3СООС2Н5 + NaOH → CH3COONa + C2H5OH
(A + B → R + S) (5.2)
Кинетическое уравнение такой реакции имеет вид
wrA = kCACB = kСA(CB,0 – СA,0 + СA) (5.3)
где k - константа скорости химической реакции.
Представим уравнение (5.3) в виде
wrA = kf(CA)
Тогда уравнение (5.1) можно записать как
(5.4)
В соответствии с уравнением (5.4) зависимость между F(CA) и τ является линейной; по величине тангенса угла наклона прямой линии можно определить константу скорости реакции.
Для этого по полученным в эксперименте значениям концентраций реагентов в разные моменты времени строят зависимость
F(C) = φ(τ).
Рис. 5.1. Характеристики периодического реактора идеального смешения
Так как экспериментальные точки обычно характеризуются некоторым разбросом, то при построении линейной зависимости целесообразно использовать метод наименьших квадратов (МНК). Конкретный вид функции для необратимой химической реакции второго порядка зависит от того, взяты ли реагенты в стехиометрическом соотношении или нет.
Если щелочь взята в избытке по отношению к этилацетату в Μ раз, т.е. СB,0/СA,0 = М, то с учетом стехиометрических соотношений можно записать
СB = СB,0 – СA,0 + СA = СA,0 (М - хA) (5.5)
Тогда
wrA = kC2A,0(1 - xA)(M - xA) (5.6)
Уравнение материального баланса (5.1) после соответствующей подстановки примет вид
(5.7)
После интегрирования уравнения (5.7) получим
kτ = F1(СB), (5.8)
где
В координатах F1(СB) - τ для реакции второго порядка (в случае M ≠ 1) экспериментальные точки должны находиться на прямой линии, тангенс угла наклона которой равен k (рис. 5.2).
Для случая CA,0 = СB,0 кинетическое уравнение реакции можно записать в виде
wrА=kCА2 (5.9)
Рис. 5.2. Зависимость F1(СB) от времени пребывания реагентов в периодическом реакторе
После подстановки уравнения (5.9) в уравнение материального баланса (5.1) получаем
(5.10)
или
(5.11)
Уравнение (5.11) представляет собой прямую линию в координатах 1/СA- τ, отсекающую на оси ординат отрезок 1/СA,0 (рис. 5.3).
Построив по экспериментальным точкам в этих координатах прямую линию, по тангенсу угла наклона находим значение константы скорости k.
Рис. 5.3. К определению константы скорости реакции для опытов со стехиометрической смесью реагентов
Для определения энергии активации Ε используем уравнение Аррениуса
(5.12)
Построив линейную зависимость Ink = f(1/T), можно рассчитать энергию активации по величине тангенса угла наклона этой прямой
tgα = -E/R,
где R = 8,314 Дж-моль-1К-1.
О
писание лабораторной установки
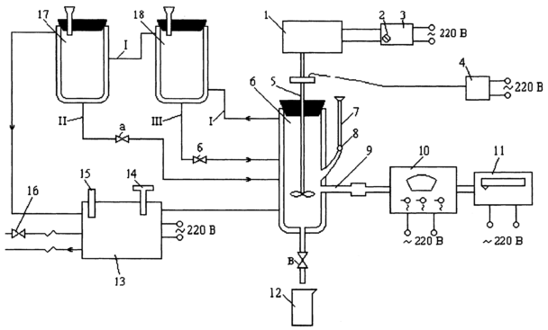
Рис.5.4. Схема лабораторной установки для исследования химических реакций:
I - линия теплоносителя; II - линия раствора NaOH; III - линия раствора этилацетат (ЭТА);
IV - линия охлаждающей воды
Эксперименты проводят на установке, изображенной на рис. 5.4, основными элементами которой являются:
- стеклянный реактор 6, снабженный рубашкой для поддержания постоянной температуры;
- мерные сосуды 17 и 18 для исходных реагентов, также снабженные рубашками для поддержания постоянной температуры;
- термостат 13;
- измерительные приборы.
Реактор 6 через соединительные линии II и III связан с мерными сосудами 17 и 18. В реакторе, мерных сосудах и соединительных линиях поддерживают постоянную температуру. Для этого через термостат 13, рубашки реактора и мерных сосудов циркулирует теплоноситель (вода). Необходимую температуру теплоносителя устанавливают с помощью контактного термометра 14 и контролируют по показаниям ртутного термометра 15. Для проведения экспериментов при температуре, близкой по своему значению к температуре в лаборатории, в термостат через кран 16 подают охлаждающую воду.
Перемешивание реагентов в реакторе осуществляют с помощью мешалки 5, соединенной с электродвигателем 1. Электродвигатель через выпрямительное устройство 3 подключен к сети переменного тока (U = 220 В). Изменяя с помощью потенциометра 2 напряжение, подаваемое на электродвигатель, регулируют скорость вращения мешалки. Для измерения числа оборотов электродвигателя установлен тахометр 4.
За ходом процесса смешения и химических реакций непрерывно следят по изменению концентрации одного из реагентов (щелочи). Концентрацию щелочи определяют кондуктометрическим методом по величине проводимости Ζ раствора, находящегося в реакторе. Для этого в реактор введен датчик 9, соединенный с кондуктометром 10. Изменение концентрации щелочи (проводимости раствора) фиксируют на ленте вторичного самопишущего прибора 11, шкала которого отградуирована в единицах концентрации (кмоль/м3). По окончании эксперимента реакционную смесь сливают в сборник 12.
Порядок проведения эксперимента
1. Закрыть краны а и б на линиях, соединяющих мерные сосуды с реактором, и кран в на линии слива раствора из реактора.
2. Отмерив с помощью мерных цилиндров заданные количества исходных реагентов (щелочи и этилацетата), залить их в сосуды 17 и 18 соответственно.
3. Включить кондуктометр 10 и вторичный прибор 11 в электрическую сеть.
4. Включить термостат и с помощью контактного термометра установить заданную температуру. О моменте установления в реакторе заданной температуры судят по достижению постоянного уровня сигнала, записываемого на вторичном приборе 11. Перед проведением эксперимента при температуре 25 °С необходимо прекратить подачу охлаждающей воды через термостат, закрыв кран 16.
5. Заполнить реактор раствором щелочи, открыв кран а.
6. Включить выпрямительное устройство, тахометр и с помощью потенциометра 2 установить заданное число оборотов мешалки.
7. Залить в реактор раствор этилацетата, открыв кран б, зарегистрировать время начала эксперимента и включить секундомер.
8. Снимать показания значений текущей концентрации СB со шкалы прибора 11 через заданные промежутки времени и записывать их в табл. 5.1.
9. По окончании эксперимента реакционную смесь слить из реактора в сборник 12, открыв кран в. Мерные сосуды и реактор промыть дистиллированной водой объемом не меньше суммарных объемов реагентов.
Характеристики
Тип файла документ
Документы такого типа открываются такими программами, как Microsoft Office Word на компьютерах Windows, Apple Pages на компьютерах Mac, Open Office - бесплатная альтернатива на различных платформах, в том числе Linux. Наиболее простым и современным решением будут Google документы, так как открываются онлайн без скачивания прямо в браузере на любой платформе. Существуют российские качественные аналоги, например от Яндекса.
Будьте внимательны на мобильных устройствах, так как там используются упрощённый функционал даже в официальном приложении от Microsoft, поэтому для просмотра скачивайте PDF-версию. А если нужно редактировать файл, то используйте оригинальный файл.
Файлы такого типа обычно разбиты на страницы, а текст может быть форматированным (жирный, курсив, выбор шрифта, таблицы и т.п.), а также в него можно добавлять изображения. Формат идеально подходит для рефератов, докладов и РПЗ курсовых проектов, которые необходимо распечатать. Кстати перед печатью также сохраняйте файл в PDF, так как принтер может начудить со шрифтами.
















