ЛР №5 - Синтез бутадиена по методу С.В. Лебедева (1093043)
Текст из файла
Московский Государственный Университет
Инженерной Экологии
Кафедра ОИЭ и ХТ
Группа Н-40
Студент Веселов Д.И.
Дата работы 10.10.03
Лабораторная работа №5
Синтез бутадиена по методу С.В. Лебедева
Таблица 3.7
Исходные данные и результаты эксперимента
| 24 | Температура в лаборатории, °С |
| 22,38 | Парциальное давление насыщенного водяного пара при температуре в лаборатории, мм рт.ст. |
| 757 | Барометрическое давление, мм рт.ст. |
| 25 | Объем катализатора, см3 |
| 31,5 | Масса колбы со спиртом, г |
| 18,8 | Масса пустой колбы, г |
| 12,7 | Масса спирта, г |
| 93 | Концентрация спирта, % |
| 31,3 | Масса бюкса с конденсатом, г |
| 28,4 | Масса пустого бюкса, г |
| 2,9 | Масса конденсата, г |
| 0 | Объем газа в газометре до эксперимента, л |
| 9,25 | Объем газа в газометре после эксперимента, л |
| 9,25 | Объем газообразных продуктов реакции, л |
| 14 мин 30сек | Продолжительность эксперимента, мин |
Цель работы - определение технологических критериев эффективности: степени превращения спирта, селективности, а также производительности (напряженности) катализатора при заданных условиях синтеза.
Теоретические основы
Одним из важнейших мономеров для производства синтетического каучука - сырья для производства резины - является бутадиен-1,3 (дивинил) СН2=СН-СН=СН2. При обычных условиях он представляет собой газ с температурой конденсации - 4,5 °С.
В основе процесса получения бутадиена из н-бутана лежит двухступенчатое химическое превращение (реакции дегидрирования) н-бутана:
С4Н10 ↔ С4H8 + Н2 - 126 кДж (3.36)
C4H8 ↔ С4H6 + Н2 - 116 кДж. (3.37)
Химическая реакция (3.36) дегидрирования н-бутана в бутилен протекает в присутствии алюмохромового катализатора при температуре 550-575 °С. Благодаря высокой механической прочности алюмохромового катализатора для осуществления реакции (3.36) используют реакторы с взвешенным слоем катализатора. Реакцию дегидрирования н-бутилена (3.37) проводят в адиабатических реакторах с неподвижным слоем хром-кальций-никельфосфатного катализатора при температуре 600-650 °С в присутствии перегретого водяного пара (инертного компонента в газовой среде), способствующего увеличению равновесной степени превращения бутилена.
В промышленном масштабе синтетический каучук был получен в 1932 г. из бутадиена, синтезированного из этилового спирта по технологии, разработанной С.В.Лебедевым.
Процесс синтеза бутадиена из этилового спирта осуществляют путем его дегидрирования и дегидратации в ретортных контактных печах в присутствии бифункционального катализатора, в состав которого входят ΖnΟ и Аl2О3. Оксид цинка является дегидрирующим, а оксид алюминия - дегидратирующим компонентом катализатора. Температура синтеза 380-400 °С. Синтез бутадиена может быть описан реакцией
2С2Н5OН = С4Н6 + 2Н20 + Н2 - 80 кДж
(2A → R + 2D + M) (3.38)
Наряду с этой целевой эндотермической реакцией протекает множество других, продуктами которых являются предельные и непредельные углеводороды, спирты, кислоты, эфиры, кетоны, альдегиды, СО, СО2, H2 и др. Кокс, образующийся в процессе побочных реакций, откладывается на поверхности катализатора, снижая его активность. Поэтому необходимо периодически регенерировать катализатор путем его продувки горячим воздухом.
Из большого числа побочных реакций отметим реакции дегидратации этилового спирта, приводящие к образованию этилена и пропилена:
С2Н5OН → С2Н4 + Н2O - 45 кДж
(A → S + D) (3.39)
3С2Н5OН → 2С3Н6 + 3Н2O - 21 кДж
(3A → 2P + 3D) (3.40)
При пропускании паров этилового спирта через слой катализатора идет превращение спирта в продукты реакции. Однако часть его, не прореагировав, выходит из реактора.
Степень превращения спирта определяется отношением количества прореагировавшего спирта к исходному количеству спирта
(3.41)
где mA,0; mA,H- масса исходного и непрореагировавшего спирта соответственно; ΔmA - масса прореагировавшего спирта.
Согласно приведенному химизму процесса, протекающего в реакторе, прореагировавший этиловый спирт ΔmA расходуется как на образование бутадиена (компонент R), так и побочных продуктов (компонентов S, Р, D). Эффективность процесса синтеза можно характеризовать селективностью φ, которая определяется отношением количества исходного спирта, расходуемого на целевую реакцию, к общему количеству прореагировавшего спирта (mA,0 - mA,H)
(3.42)
где mR - количество образовавшегося бутадиена; ψAR-нормировочный коэффициент, учитывающий стехиометрию реакции (3.38), ψAR = 0,5.
Другим важным критерием, характеризующим работу реактора, является производительность или напряженность катализатора q, определяемая количеством бутадиена, полученного в единицу времени с единицы объема vk катализатора:
(3.43)
где Δτ - время эксперимента, ч.
Скорость подачи сырья (спирта) wC в реактор определяется отношением количества спирта mA,0 пропущенного через реактор в единицу времени через единицу объема катализатора:
(3.44)
Методика проведения эксперимента
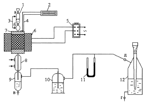
Эксперимент проводят на установке, представленной на рис. 3.7
З
аданное количество этилового спирта наливают в делительную воронку 1, из которой через кран б спирт с определенной скоростью подают в реактор 7. Обводная линия 3 предназначена для выравнивания давления над поверхностью спирта в делительной воронке и на входе в реактор. Реактор 7 представляет собой трубку, выполненную из кварцевого стекла и помещенную в электропечь 6. В реакторе находится гранулированный катализатор (смесь ΖnΟ и Аl2О3), насыпанный на слой кварцевой крошки. Сверху над катализатором имеется еще один слой кварцевой крошки, на поверхности которой происходит испарение спирта и перегрев его паров до температуры в реакторе. Температуру в слое катализатора определяют с помощью
Рис. 3.7. Схема лабораторной установки для исследования процесса синтеза бутадиена хромель-алюмелевой термопары 4 и регистрируют милливольтметром 2. Установка снабжена полуавтоматической системой поддержания температуры в реакторе, состоящей из ЛАТР, термореле, потенциометра КВП и термопары 4. Контрольная лампа сигнализирует о выключении и включении печи.
Продукты реакции поступают в холодильник 8, в котором происходит конденсация паров непрореагировавшего спирта и воды. Образовавшийся конденсат отделяют в сепараторе 9, а газообразные продукты реакции пропускают через поглотительный сосуд 10, который заполнен концентрированным раствором КОН и предназначен для поглощения СО2, уксусного альдегида и других кислых продуктов. Оставшаяся после поглощения смесь контактных газов поступает в газометр 12, вытесняя из него через кран г воду. Полученный объём смеси газов измеряют по шкале на газометре 12, ее примерный состав приведен в табл. 3.6. Давление в установке определяют с помощью U-образного манометра 11 и регулируют в течение эксперимента краном г путем увеличения или уменьшения скорости истечения воды из газометра 12. При регенерации катализатора для продувки его воздухом используют водоструйный насос.
Таблица 3.6
Состав контактных газов (при нормальных условиях)
| Компонент | C4Н6 | C2H4 | C3H6 | Н2, CH4, C2H6,C3H8, CO |
| Объемная доля | 0,292 | 0,062 | 0,031 | 0,615 |
Порядок проведения эксперимента
1. Включить пускатель и установить с помощью ЛАТР заданную температуру (контрольная лампа сигнализирует о включении установки). Во время достижения в реакторе заданной температуры выполнить следующие операции (п. 2-5).
2. Налить определенное количество спирта в мерный цилиндр и найти массу цилиндра со спиртом. Взвесить пустой бюкс (с крышкой) для конденсата. Данные записать в табл. 3.7.
3. Закрыть кран б. Открыть кран д.
4. Осторожно перелить спирт в делительную воронку. Чтобы спирт легко перетекал в воронку, необходимо открыть кран а, а также кран в на сепараторе 9. После переливания спирта кран в закрыть. Взвесить пустой цилиндр. Его массу записать в табл. 3.7.
5. Проверить установку на герметичность: закрыть кран а и, открывая кран г на газометре 12, установить разрежение приблизительно 150 мм вод.ст, фиксируемое по U-образному манометру. Установку считают герметичной, если изменение давления в ней не наблюдается в течение 1-2 мин.
6. Подать охлаждающую воду в холодильник.
7. Осторожно открывая кран б на делительной воронке, обеспечить подачу спирта со скоростью примерно 1 капля в 2 секунды, одновременно открыть кран г и, регулируя расход воды, вытекающей из газометра, поддерживать в установке в течение всего эксперимента избыточное давление 10-20 мм вод.ст.
8. В момент падения первой капли записать время начала эксперимента.
9. Окончание эксперимента определяют по моменту падения последней капли спирта из делительной воронки. После прекращения поступления смеси газов в газометр записать в табл. 3.7 ее объем V и время окончания эксперимента.
10. Открыв краны а и в, слить в бюкс водно-спиртовой конденсат, собранный в
сепараторе 9. Взвесить бюкс с конденсатом. Результат взвешивания записать в табл. 3.7. Затем конденсат из бюкса слить в специальную ёмкость для отходов.
11. По окончании эксперимента проводят регенерацию катализатора при температуре 400-500 °С, продувая воздух через реактор с помощью водоструйного насоса.
Обработка результатов эксперимента
1. Для расчета степени превращения спирта xA по уравнению (3.41) необходимо предварительно определить количество непрореагировавшего спирта ma,h, входящего в состав водно-спиртового конденсата, которое находят как разность между массой водно-спиртового конденсата и суммарным количеством сконденсировавшейся воды
MA,H = mK - (m1 + m2 + m3 + m4), (3.45)
где m1 - масса воды, содержавшейся в исходном спирте, определяемая по его концентрации, г; m2, m3, m4 - массы воды, образовавшейся в результате химических реакций (3.38) - (3.40).
Объем собранных в газометре контактных газов приводят к нормальным условиям по формуле
Характеристики
Тип файла документ
Документы такого типа открываются такими программами, как Microsoft Office Word на компьютерах Windows, Apple Pages на компьютерах Mac, Open Office - бесплатная альтернатива на различных платформах, в том числе Linux. Наиболее простым и современным решением будут Google документы, так как открываются онлайн без скачивания прямо в браузере на любой платформе. Существуют российские качественные аналоги, например от Яндекса.
Будьте внимательны на мобильных устройствах, так как там используются упрощённый функционал даже в официальном приложении от Microsoft, поэтому для просмотра скачивайте PDF-версию. А если нужно редактировать файл, то используйте оригинальный файл.
Файлы такого типа обычно разбиты на страницы, а текст может быть форматированным (жирный, курсив, выбор шрифта, таблицы и т.п.), а также в него можно добавлять изображения. Формат идеально подходит для рефератов, докладов и РПЗ курсовых проектов, которые необходимо распечатать. Кстати перед печатью также сохраняйте файл в PDF, так как принтер может начудить со шрифтами.
















