Пути воспроизводства пресной воды на планете (1092857)
Текст из файла
Введение
Возможные пути воспроизводства пресной воды на планете (переброска каналами многоводных рек, транспортировка айсбергов) не во всех регионах реализованы. В то время как по всей ее территории имеются минерализованные, сбросные и морские воды, опреснение которых при создании высокоэффективных технологий опреснения навсегда устранят существующую проблему дефицита воды.
Опреснительный процесс до настоящего времени не может конкурировать с использованием воды пресноводных источников. Это обстоятельство объясняется тем, что к природной воде человечество привыкло относиться как природному дару. Опыт последних десятилетий показывает, что это мнение сегодня ошибочно, так как стоимость воды, продаваемой водопроводными станциями резко растет из-за изменения в природном водообороте и увеличивающихся затратах на очистку воды при загрязнении водоемов и водохранилищ промышленными и бытовыми сбросами, а также расходами на транспортировку воды.
Решение проблемы водоснабжения за счет опресненных морских и соленых вод возможно при условии изыскания и создания экономичных технологических схем, способных получать воду по стоимости сопоставимой с природной в неограниченных количествах и высокого питьевого качества. В течение последних лет в научном мире проведены многочисленные исследования, позволяющие приблизиться к ответу на этот вопрос.
По своей физической сущности снижение концентрации растворенных в воде веществ достигается в процессе водоподготовки при ее обессоливании. Обессоливание воды до состояния, пригодного как для технологического, так и бытового применения, принято называть опреснением. Опреснение может быть осуществлено либо путем извлечения собственно молекул воды из раствора, либо удалением ионов солей. Первый требует затрат энергии на изменение агрегатного состояния исходной воды. Второй не сопровождается фазовым переходом в парообразное или твердое состояние, но по энергетическим затратам во много раз превышает первый, хотя теоретически извлечение солей, наиболее высокое содержание которых в морской поде (3.5%), должно быть менее энергоемким. Классификация современных методов опреснения строится на основе характера сил, обеспечивающих отделение солей от молекул воды или способа воздействия на раствор.
В технологии опреснения сточных, солоноватых и соленых подземных вод, вод морей и океанов можно выделить классификационную структуру, построение которой определяется следующими признаками:
I. По характеру процесса.
1. С изменением агрегатного состояния опресняемой воды: термическое (дистилляция, гелиоопреснение); с использованием холода (естественное и искусственное вымораживание).
2.Без изменения агрегатного состояния:
-
химическое (ионный обмен, осаждения солей с помощью реагентов, электролиз);
-
мембранное (электродиализ, обратный осмос);
-
экстракционное и адсорбционное (экстракция органическими растворителями, газогидратная экстракция, адсорбция на пористых электролитах);
-
биологическое (с использованием водорослей, живых организмов, бактерий).
II. По потребляемой энергии.
l. Одноцелевые (получение пресной воды опреснением, очистка сточных вод).
2. Многоцелевые (выработка электроэнергии теплоты, воды и извлечение подобных продуктов).
3. Сфера использования (промышленное, коммунальное, сельскохозяйственное).
Ш. По конструктивному использованию.
1 .Построенные на основе одного метода опреснения (дистилляция, обратный осмос);
2. Комбинированные (дистилляция и обратный осмос, дистилляция и производство побочных продуктов);
3. Одноступенчатые, многоступенчатые, однорядные, многорядные, вертикальные, горизонтальные.
1. Опреснение морских и соленых вод.
1.1.Сравнение существующих методов опреснения.
Процессы термического опреснения сопровождаются нагреванием исходной воды до температуры, превышающей температуру кипения при данной концентрации солей в ней и давлении с последующим кипением. Свободные молекулы воды приобретают энергию теплового и колебательного движения, которая позволяет им преодолевать силы внутримолекулярного притяжения, и выносится через поверхность раздела, фаз (вода-пар) в аккумулирующее пространство. Сольвенты, не обладающие соответствующим запасом энергии не в состоянии преодолеть поверхностное натяжение, остаются в растворе. Поверхность испарения выполняет функции фильтра, пропускающего молекулы воды и задерживающего ионы растворенных солей.
Паровая фаза при прохождении через массу опресняемой воды не растворяет солей и при охлаждении позволяет получить воду в виде дистиллята, что определило название метода опреснения-дистилляция. Термическая дистилляция солесодержащих вод может выполняться на установках простого выпаривания с помощью греющих поверхностей погруженных в большой ее объем.
1-корпус; 2-исходная вода; 3-греющий пар; 4-вторичный пар; 5-сепаратор; 6-конденсатор; 7-охлаждающая вода; 8-дистиллят; 9-конденсат греющего пара; 10-емкостъ; 11-продувка испарителя.
Рис. 1. Схема установки поверхностного типа
Установки этого типа характеризуются высокими расходами теплоты на парообразование. Большей эффективностью отмечаются установки мгновенного вскипания. Нагретая до температуры несколько выше температуры кипения, чем в камере испарения вода поступает в ее объем, где происходит образование вторичного пара за счет вскипания под вакуумом с последующей его концентрацией в специальном теплообменнике, а рассол перепускается в следующие камеры многоступенчатой установки, давление в которых от ступени к ступени понижается (рис.2).
Такой метод дистилляции имеет возможность получать неограниченные количества воды при относительно невысоком расходе энергии.
Рис.2. Схема установки мгновенного вскипания
1-головной подогреватель; 2-теплоизолирующие ступени; 3-поддоны для сбора дистиллята; 4-деаэратор; 5-теплоотводящие ступени; 6-8-насосы; 9-перепускные пороги
В технологии термической дистилляции нашел применение процесс выпаривания исходной воды в тонкой пленке, генерирование которой происходит на вертикальных или горизонтальных поверхностях нагрева. При вертикально-пленочном поступлении воды ее поток создается вставленными в каждую трубку теплообменного аппарата насадками, образующими щелевой проход для воды, что позволяет ей двигаться по греющей поверхности с тонкой пленкой.
При горизонтально-пленочной организации пленочного режима горизонтальные трубы теплообменника омываются пленкой воды, подаваемой специальным оросителем (рис.3).
Рис.3. Схема установки тонкопленочного типа
1-испаритель; 2-компрессор; 3,4-теплообменники; 5-пусковой подогреватель; 6-вакуумный насос.
Этот новый принцип парообразования позволил снизить температурный напор поверхности нагрева - жидкость, что сказалось на энергетическом совершенстве цикла опреснительной установки. Одновременно такая технология позволила применить компрессию производимого вторичного пара с соответствующим снижением за счет этого затрат теплоты на первоначальный нагрев опресняемой поды. Гелиоопреснение технологически не отличается от обычных дистилляционных установок с той лишь разницей, что для первоначального нагрева воды используются специальные теплообменники со стеклянной поверхностью, питаемые теплотой солнечной энергии.
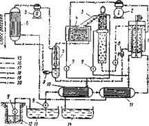
Природный и искусственный холод служит основой технологии опреснения вымораживания. Солевой раствор в таких схемах подвергают разделению на две фазы: кристаллы пресного льда, образующиеся при медленном замерзании и рассол. Кристаллы имеют игольчатую форму и находятся в массе рассола, который при более низкой температуре. Полученные кристаллы затем определяют от рассола, отмывают и расплавляют. Схема искусственного вымораживания требует наличия в ее цикле холодной машины и в качестве хладагента легкокипящих хладагентов (рис.4).
Рис.4. Схема вымораживающего опреснителя
1-фризер; 2,5-компрессоры; 3-промывная колонна; 4-плавильник льда; 6-конденсатор; 7-промежуточный сосуд; 8-дросселирующий клапан; 9-насосы; 10,11-теплообменники; 12-колодец; 13-бак соленой воды; 14-бак пресной воды; вода: 15-пресная, 16-соленая; 17-рассол; 18-ледяной шлам; хладагенты: 19-жидкий, 20-газообразный
Метод отличается меньшими расходами энергии на организацию процесса, но возникают дополнительные ее затраты (прессования кристаллов, отмывка, плавление), а также сложное конструктивное исполнение.
Среди весьма перспективных методов является технология обратно-осмотического опреснения. Физическая сущность этого процесса состоит в фильтровании через сборку полупроницаемых мембран морской или соленой воды, которые обладают селективной способностью пропускать только молекулы воды, задерживая солевые компоненты. Протекание процесса представлено схемой на рис.5.
Рис.5. Принцип процесса обратного осмоса
Вода: а -пресная, б -морская А - прямой осмос; Б - установившееся равновесие; В - обратный осмос.
Если растворы с различной концентрацией разделить мембраной, то молекулы воды стремятся передвигаться так, чтобы выровнять концентрацию раствора с обеих сторон мембраны. За счет такого перетекания объем исходной воды увеличится. Давление, обеспечившее равновесную концентрацию при данном разности уровней по обе стороны мембраны называют осмотическим.
При создании повышенного давления на концентрированный раствор, можно превзойти давление осмотическое, что приведет к обратному перепуску молекул воды в сторону менее концентрированного раствора. На этом принципе реализована технология обратно-осмотического опреснения. Обратно-осмотические установки обладают возможностью опреснения как высокоминерализованных вод, так и очистки сбросных и возвратных вод, что позволяет применять их не только для получения пресной воды, но и использовать в схемах водоподготовки тепловых станций, а также получения питьевой воды высокого качества Принципиальная схема такой установки (рис.6) содержит фильтровальную установку, очищающую поступающую на опреснение воду, насосный агрегат для создания высокого давления на полупроницаемых мембранах, а также систему мембранных модулей, в которых протекает процесс разделения исходной воды на чистую воду и рассол.
Рис.6. Схема обратно-осмотического опреснителя
Этот метод опреснения характеризуется относительно меньшими расходами энергии на ведение процесса, не требует затрат дорогостоящей тепловой энергии. Однако его широкое практическое использование до настоящего времени сдерживается из-за меньшей производительности установки, трудности опреснения морской и соленой воды высокой концентрации, низкой механической прочности модулей. К числу разновидностей установок обратного осмоса следует отнести технологию опреснения электродиализом. Этот процесс основан на переносе ионов растворенных в воде солей в электрическом поле, создаваемом погруженными в нее электродами. Движение заряженных ионов раствора, направленное: катионы перемешаются к катоду, а анионы - к аноду. С возрастанием барьерного потенциала на электродах начинается разряжение контактных пластин камерной ванны с восстановлением на катоде ионов металлов и иона водорода, который выделился в процессе диссоциации воды. Образовавшийся газообразный водород удаляется из опресняемой воды, члены (ОН-) в соединении с ионами натрия переходят в щелочь. Молекулы кислорода взаимодействуют в анодной камере с хлором, формируют кислоту. Для предотвращения обратной реакции в камерах, где расположены анодные и катодные пластины устанавливают ионоселективные мембранные перегородки, через которые проходят или только катионы, или только анионы. Оставшаяся после электродиализа вода постепенно удаляется из камер. Особенностью этого метода является его ограниченная возможность опреснения вод с высокой минерализацией. Его можно использовать с целью производства кислот и щелочей. Энергоемкость получения конечного продукта - воды достаточно высока, а производительность не велика.
Как показывает предварительный анализ всех современных методов опреснения на современном этапе каждый из них не достиг абсолютного совершенства. Этим объясняется сдерживающее их использование при опреснении морских и соленых вод. Однако эти суждения, дающие только общие трактования о физической сущности процессов опреснения, не являются определяющими в решении проблемы воспроизводства запасов пресной воды не планете и должны рассматриваться в комплексе с другими путями ее получения. Многие из возникающих трудностей и недостатков могут быть устранены совершенствованием процесса, рациональным конструктивным решением, перестройкой цикла опреснительной установки, снижением энергозатрат, привлечением нетрадиционных энергоисточников, комплексной переработкой исходной воды до сухого остатка с извлечением побочных продуктов. Все эти меры приведут к существенному снижению стоимости процесса опреснения и расширят сферу его использования. Эти положения подтверждаются числом опреснительных установок, на которых получают воду во всем мире с суммарной выработкой более 20·106 м3 в сутки.
1.2. Технологическая характеристика опреснения обратным осмосом
Развитие мембранной технологии выдвинуло в число промышленно используемых типов опреснительных установок, установки обратного осмоса. В количественном отношении они опережают термические и догоняют их по производительности. Общее число их в мире достигло 4890 единиц, а производительность составила 2285 тыс. м3/сут. Среди стран, имеющих наибольшее количество таких агрегатов в США сооружено 31,1% от общего числа, в Саудовской Аравии-18,8 %, Японии- 10,5%. При этом необходимо отметить, что большая их часть (до 65%) перерабатывает сбросные и речные воды.
Большой интерес к технологии опреснения обратным осмосом объясняется тем, что по своим энергозатратам этот способ несколько выигрывает по сравнению с дистилляцией, в предположении получить воду более низкой стоимости. Анализ показывает, что производство воды по такому принципу в последние годы снижается. Так если в 1989г. на этой основе получено 506 тыс. м3/сут воды, то в 1992г. лишь 426 тыс. м3/сут.
Опреснение воды обратным осмосом зависит от исходной концентрации солей, осмотического давления воды и получаемого продукта, давления на мембрану, рекуперации энергии, остаточной энергии сбрасываемой воды.
Процесс обратного осмоса перспективен и при решении ряда технических проблем он может стать конкурентоспособным с термической дистилляцией.
Физическая сущность опреснения обратным осмосом основана на диффузии веществ через полупроницаемую перегородку, разделяющую раствор и чистый растворитель. Такая мембрана пропускает воду и задерживает растворенные в ней соли. Если мембраной разделены растворы различной концентрации, то происходит фильтрация воды через мембрану из менее концентрированного в более концентрированный раствор. Движение воды в обратном направлении к более концентрированному раствору, обеспечивается созданием соответствующего давления. Если в объеме, разделенном мембраной, с одной стороны находится пресная пода, а с другой - морская, то пресная вода начнет через нее проникать до тех пор, пока давление молекул пресной воды с обеих сторон не уравновесится. Полученная разница уровней при равновесии характеризует собой осмотическое давление, которое зависит от разности концентрации солей в опресненной и морской воде по обе стороны мембраны.
Для того чтобы опреснить воду, необходимо создать давление на морскую воду, превышающее осмотическое, и вызвать тем самым обратное фильтрование пресной поды. Такой процесс, как отмечалось ранее, называют обратно-осмотическим. Он протекает без фазовых превращений, что позволяет снизить затраты энергии на разделение до минимальной термодинамической энергии.
Характеристики
Тип файла документ
Документы такого типа открываются такими программами, как Microsoft Office Word на компьютерах Windows, Apple Pages на компьютерах Mac, Open Office - бесплатная альтернатива на различных платформах, в том числе Linux. Наиболее простым и современным решением будут Google документы, так как открываются онлайн без скачивания прямо в браузере на любой платформе. Существуют российские качественные аналоги, например от Яндекса.
Будьте внимательны на мобильных устройствах, так как там используются упрощённый функционал даже в официальном приложении от Microsoft, поэтому для просмотра скачивайте PDF-версию. А если нужно редактировать файл, то используйте оригинальный файл.
Файлы такого типа обычно разбиты на страницы, а текст может быть форматированным (жирный, курсив, выбор шрифта, таблицы и т.п.), а также в него можно добавлять изображения. Формат идеально подходит для рефератов, докладов и РПЗ курсовых проектов, которые необходимо распечатать. Кстати перед печатью также сохраняйте файл в PDF, так как принтер может начудить со шрифтами.
















