Очистка хозяйственно-бытовых сточных вод 2 (1092855), страница 3
Текст из файла (страница 3)
СУЩНОСТЬ ПРОЦЕССОВ, ИСПОЛЬЗУЕМЫХ ПРИ ОЧИСТКЕ ХБСВ.
1. Сравнение существующих способов очистки.
Очистка сточных вод производится с целью снижения концентраций загрязнений, сбрасываемых в водоем, в пределах, ограничиваемых санитарно-гигиеническими нормативами. Критерии очистки сточных вод следует определять на основании самоочищающей способности водоема. Биологическая очистка осуществляется на биофильтрах или аэротенках. Физико-химическая очистка выполняется коагулированием бытовых сточных вод химическими реагентами с последующим отстаиванием и фильтрованием через зернистую загрузку. Качество бытовых сточных вод, после физико-химической и биологической очистки отличается незначительно по ХПК и БПКполн. Значительное различие отмечается по аммонийному азоту, фосфатам, ПАВ и взвешенным веществам. Показатели состава сточных вод до и после биологической и физико-химической очистки приведены в таблице 4. [4]
Таблица 4
| Название | Взвеш. в-ва, мг/л | ХПК, мг/л | БПКполн, мг/л | Аммонийный азот, мг/л | Фосфаты, мг/л | ПАВ, мг/л |
| Исходная вода | 130-450 | <550 | 90-350 | 5-50 | 6-30 | 4-15 |
| После биохимич. очистки | 15-25 | 75-110 | 10-20 | 2-20 | 15-20 | 1,5-3,0 |
| После физико-химич. очистки | 3-15 | 46-109 | 10-25 | 18-30 | 0,6-2,2 | 0,5-0,8 |
2. Физико-химические методы
Химическое окисление
Удаление из сточных вод остаточных растворенных органических загрязнений может осуществляться с помощью сильных окислителей - озона, хлора, перманганата калия и др.
Озон, являясь сильным окислителем, обладает способностью разрушать в водных растворах при нормальной температуре многие органические вещества.
При озонировании окисляются многие устойчивые к биологическому разрушению органические вещества, в том числе "биологически жесткие" ПАВ. Наиболее интенсивно окисление ПАВ протекает при высоком значении рН и повышенной температуре.
С уменьшением концентрации ПАВ в растворе снижается скорость их окисления и особенно резко при концентрации, при которой прекращается пенообразование. При озонировании окисляются как растворенные, так и взвешенные органические вещества, присутствующие в сточной воде. Так как взвешенные вещества можно удалить из воды более простыми техническими средствами, для снижения расхода озона целесообразно применять озонирование на завершающей стадии глубокой очистки сточных вод после максимального удаления из воды взвесей.
По сравнению с другими окислителями (например, хлором) озон имеет ряд преимуществ: его можно получать непосредственно на очистных сооружениях, причем сырьем для его получения служит технический кислород или атмосферный воздух, процесс легко поддается автоматизации.
Озонирование, несмотря на относительно высокую стоимость обработки сточных вод, привлекает в первую очередь высокой реакционной способностью, сильным бактерицидным действием, возможностью получения озона на месте, отсутствием в озонируемой воде остаточных концентрациий озона, который, будучи нестойким соединением, быстро переходит в кислород.
Поэтому озон является перспективным окислителем в технологии глубокой очистки сточных вод.
Окисление органических загрязнений активным хлором в качестве самостоятельного метода не может быть рекомендовано из-за образования токсических и канцерогенных хлорорганических соединений. [1]
Сорбция
Адсорбция, т.е. поглощение загрязнений поверхностью твердого тела, осуществляется за счет диффузии молекул органических веществ через жидкостную пленку, окружающую частицы адсорбента, к его поверхности при перемешивании жидкости и далее внутренней диффузии молекул, скорость которой определяется строением адсорбента и размером молекул сорбируемого вещества. Сорбцию экономически целесообразно применять при низких концентрациях загрязнений, т.е. на стадии глубокой очистки. В этом случае в процессе сорбции можно получить близкие к нулевым концентрации остаточных загрязнений.
На скорость и эффективность адсорбции влияет структура сорбента, химическая природа и концентрация загрязнений, температура, активная реакция среды. При повышении температуры степень адсорбции снижается, несмотря на увеличение скорости диффузии; снижение величины рН вызывает увеличение сорбции органических веществ сточных вод; с помощью сорбции можно извлекать из воды биологически стойкие органические вещества.
Лучшими сорбентами для удаления из воды растворенных органических веществ являются активные угли различных марок, эффективность которых определяется наличием в них микропор.
Суммарный объем микропор активного угля является его основной характеристикой, которая должна приводиться для каждой марки активного угля. Интересно, что активные угли в первую очередь адсорбируют органические вещества неприродного происхождения, а именно: фенолы, спирты, эфиры, кетоны, нефтепродукты, амины, "жесткие" поверхностно-активные вещества, органические красители, различные хлорамины, Этот метод позволяет на стадии глубокой очистки сточных вод снизить концентрацию органических соединений на 90-99%.
При сорбции на уголь не должна поступать вода, содержащая взвешенные и коллоидные вещества, экранирующие поры активного угля. Уголь, исчерпавший свою сорбционную способность (емкость) регенерируется или полностью заменяется.
Добавление окислителей (озона или хлора) перед подачей воды на угольные фильтры позволяет увеличить срок службы активного угля до его замены, улучшить качество очищенной воды или проводить очистку от соединений азота. При совместном проведении сорбции и озонирования происходит синергический эффект. Озон разрушает макромолекулы, а затем активный уголь сорбирует продукты частичного разложения в 1,5-3 раза эффективнее, чем без предварительного окисления. Предполагается, что при этом происходит, во-первых, деструкция биологически трудноокисляемых соединений с образованием окисляемых, в результате чего на угольной загрузке протекают биологические процессы окисления органических веществ, и, во-вторых, в результате воздействия озона на макромолекулы их молекулярный вес и размеры уменьшаются, и они могут сорбироваться в истинных микропорах активного угля. Комбинация методов озонирования и сорбции позволяет снизить в 2-5 раз расходы и озона и активного угля по сравнению только с сорбцией или только с озонированием, а следовательно, и стоимость очистки.
При хлорировании воды с последующей сорбцией на активном угле происходит удаление аммонийного азота. При хлорировании воды, содержащей аммонийный азот, в зависимости от рН, соотношения дозы активного хлора и концентрации аммонийного азота образуется смесь монохлораминов, дихлораминов, треххлористого азота, сорбируемых при фильтрации активным углем, и молекулярного азота, уходящего в атмосферу.
Основные параметры процесса: доза хлора 8-12 мг/мг NН4N в зависимости от содержания органических веществ и конечных продуктов реакции с NH4-N, скорость фильтрования 5-7 м/ч, время контакта с углем 6-10 минут, оптимальный диапазон рН 7-8, полное перемешивание воды с гипохлоритом натрия. Недостатком способа является увеличение концентрации хлоридов в очищенной воде, особенно при обработке сточных вод с относительно высокой концентрацией аммонийного азота; преимуществом - увеличение срока службы угля до замены или регенерации за счет окисления органических веществ хлором на пористой поверхности угля, более высокая степень очистки от органических веществ, полное обеззараживание воды, удаление аммонийного азота с превращением в молекулярный азот, уходящий в атмосферу.
При использовании в качестве сорбентов оксидов алюминия, природных минералов, содержащих Са и Mg, можно осуществлять удаление из воды соединений фосфора, эффективность которого иногда доходит до 100%. Однако, этот метод разработан слабо, требуется его изучение и определение технологических параметров процесса.[1]
Коагуляция
Коагуляция - процесс нейтрализации отрицательного заряда коллоидных частиц загрязнений, присутствующих в воде, и образование относительно крупных частиц (хлопьев), способных в осаждению. При обработке воды в качестве коагулянтов используются соли алюминия, железа, известь.
При введении в воду солей алюминия или железа переход их в гидроокись осуществляется через ряд промежуточных соединений в результате реакции с гидроксильными ионами и полимеризации. Промежуточные продукты гидролиза оказываются более эффективными для удаления загрязнений, чем конечный продукт. Время существования промежуточных продуктов гидролиза очень мало и не превышает 1 с, поэтому так важно обеспечить интенсивное (быстрое) перемешивание для вступления в контакт с коагулянтом наибольшего количества загрязнений до окончания реакции гидролиза и полимеризации. В практике очистки сточных вод это обеспечивается распределением коагулянта в обрабатываемой воде в зоне наибольшей турбулентности потока при времени быстрого смешения 15-30 с и среднем градиенте скорости 200 с. Последующий процесс хлопьеобразования проходит в течение 20-30 мин. Увеличение продолжительности быстрого смешения приводит к разрушению хлопьев и ухудшению эффекта осветления воды. Добавление флокулянтов (водорастворимых органических полимеров неионогенного, анионного и катионного типов, например, полиакриламида, КФ-91 и пр.) в малых дозах 0,5-1 мг/л увеличивает размеры и прочность хлопьев, что повышает эффективность процесса коагуляции.
Реагентная обработка является в настоящее время основным способом удаления из сточных вод соединений фосфора. При введении традиционных минеральных коагулянтов: солей двух- и трехвалентного железа, солей алюминия или извести, которые могут применяться самостоятельно или в сочетании с флокулянтами, растворенные соли ортофосфорной кислоты образуют нерастворимые соединения, которые выпадают в осадок. [1]
3. Технологическая схема двухступенчатой доочистки сточных вод
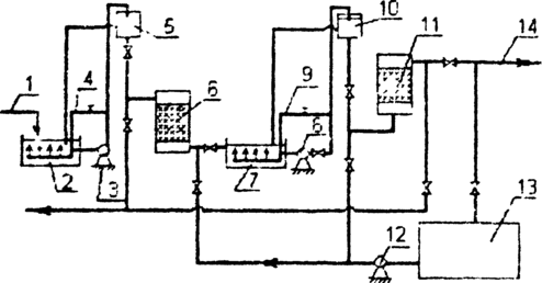
Технологическая схема двухступенчатой доочистки сточных вод включает в себя приемный резервуар 2. насосную установку 3, с помощью которой вода подается в распределительную камеру 5. откуда самотеком поступает на песчаные фильтры 6. Очищенная на песчаных фильтрах вода собирается в приемный резервуар 7. откуда насосной установкой 8 перекачивается в распределительную камеру 10. На сорбционные фильтры 11 вода из распределительной камеры подается снизу вверх. При подаче сточных вод в распределительные камеры 5 и 10 часть воды переливается и отводится по трубопроводам 4 и 9 в приемные резервуары, где происходит перемешивание исходной жидкости.
На рис. 1. приведена схема доочистки сточных вод на двухступенчатых фильтрах.
Рис 1. Схема доочистки сточных вод:
1 – вода после сооружений биологической очистки, 2 – приемный резервуар, 3 – насосная установка, 4 – устройство для перемешивания воды, 5 – распределительная камера, 6 – фильтр, загруженный песком, 7- приемный резервуар, 8 — насосная установка, 9 – устройство для перемешивания воды, 10-распределительная камера, 11 – сорбционный фильтр, 12 – промывной насос, 13 – резервуар промывной воды, 14 – сброс очищенной воды.
Первая ступень фильтра загружена песком с диаметром зерен 1,8 мм и высотой 0,5-1 м. Скорость фильтрования составляет 10 м/ч. Период между регенерацией загрузки фильтра зависит от концентрации взвешенных веществ и составляет 9,6-15,1 ч. Грязеемкость фильтра находится в пределах от 2,6 до 6,6 кг/мЗ. Промывка фильтра производится водой с интенсивностью 18-20 л/с·м2. Продолжительность промывки составляет 7 мин. Объем промывной воды – 4 % от объема очищенной воды. Для фильтров первой ступени можно использовать водовоздушную промывку с интенсивностью подачи воды 12 л/с·м2 и интенсивностью подачи воздуха 16-19 л/с·м2. Продолжительность водовоздушной промывки составляет 6 мин.
Сорбционный фильтр загружен сорбентом на высоту 3,2 м, скорость фильтрования воды – 2-2,5 м/ч. Крупность зерен загрузки 1-2 мм. Интенсивность промывки сорбционных фильтров 6-12 л/см2. Продолжительность промывки принимается 7-10 мин. И уточняется в процессе эксплуатации фильтров. Фильтроцикл составляет 24 часа. Продолжительность работы сорбционных фильтров до регенерации – от 3 до 4 суток. Регенерация загрузки сорбционных фильтров выполняется тогда, когда ХПК после фильтрования на второй ступени превышает 15 мг/л. [4]
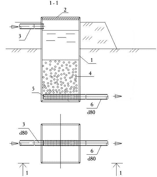
4. Сорбционный фильтр
Рис.2. Схема сорбционного фильтра
1 - корпус; 2 - крышка; 3 - подводящий трубопровод (d5); 4 - сорбент; 5 - дренаж; 6 - отводящий трубопровод очищенных сточных вод (d6) [5]
















