Лабораторная работа 5 (1085044)
Текст из файла
МОСКОВСКИЙ ГОСУДАРСТВЕННЫЙ ИНСТИТУТ РАДИОТЕХНИКИ, ЭЛЕКТРОНИКИ И АВТОМАТИКИ
(Технический университет)
Лабораторная работа №5
Исследование импульсного стабилизатора постоянного напряжения
по предмету: «Электропреобразовательные устройства радиоэлектронных средств»
Выполнил студент гр. хх-х-хх:
Key_S
Проверил:
Петров В. А.
Лабораторная работа № 5
ИССЛЕДОВАНИЕ ИМПУЛЬСНОГО СТАБИЛИЗАТОРА
ПОСТОЯННОГО НАПРЯЖЕНИЯ
Цели работы:
1. Исследование схем и основных характеристик регуляторов и стабилизаторов постоянного напряжения с импульсным регулированием.
2. Приобретение навыков экспериментального определения параметров стабилизатора.
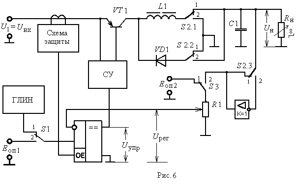
Принципиальная схема макета:
Экспериментальная часть:
-
Исследование преобразователя постоянного напряжения понижающего типа.
-
Снятие временных диаграмм, характеризующих работу преобразователя.
UВХ = 13,5 В
F = 10 кГц
R7 – положение 7
UН = 8,003 В
IК = 175,1 мА
IН = 257,7 мА
На временных диаграммах:
Trace 1 – Напряжение UVD1
Trace 2 – Напряжение UУПР
Trace 3 – Напряжение UКЭ
Trace 4 – Ток iК
Trace 5 – Ток i
Trace 6 – Напряжение UL1
Trace 7 – Ток iVD1
Trace 8 – Напряжение UН
-
Снятие регулировочные характеристики преобразователя, т. е. зависимости напряжения на нагрузке, длительности τ импульсов коллекторного тока, относительной длительности γ = τ/T и постоянной составляющей коллекторного тока Iк от регулирующего напряжения: Uн, τ, γ, Iк = f(Uрег), при постоянном сопротивлении нагрузки Rн
| Uр, В | 3,933 | 3,773 | 3,581 | 3,453 | 3,197 | 3,069 | 2,887 |
| Uн, В | 5,243 | 5,795 | 6,517 | 7,000 | 7,770 | 8,300 | 8,959 |
| , мкс | 33 | 44 | 49 | 54 | 60 | 65 | 70 |
| | 0,4 | 0,45 | 0,5 | 0,55 | 0,6 | 0,65 | 0,7 |
| Iк, мА | 81,4 | 98,32 | 120,7 | 138,5 | 167,3 | 188,4 | 216,7 |
Uн=19,11799-3,5286*Uр
= 153,33696-28,93562*Uр
=1,51544-0,28285*Uр
Iк=581,87558-128,1467*Uр
-
Снятие нагрузочные характеристики преобразователя: Uн, τ, γ, Iк = f(Iн) при изменении сопротивления нагрузки.
| Iн, мА | 11,49 | 45,62 | 79,37 | 108,3 | 136,1 | 161,7 | 187,3 | 210,2 |
| Uн, В | 7,26 | 6,878 | 6,581 | 6,369 | 6,135 | 5,965 | 5,817 | 5,689 |
| , мкс | 44,7 | 46 | 47 | 47,7 | 48,4 | 48,8 | 49,3 | 49,7 |
| | 0,45 | 0,471 | 0,48 | 0,487 | 0,493 | 0,497 | 0,501 | 0,506 |
| Iк, мА | 10,51 | 29,27 | 45,75 | 60,82 | 73,17 | 85,52 | 98,78 | 111,1 |
Uн=7,25323-0,0078*Iн
= 44,82176+0,02449*Iн
=0,45553-2,56066*10-4*Iн
Iк=5,77257-0,49862*Iн
-
Исследование преобразователя постоянного напряжения инвертирующего типа.
-
Снятие временных диаграмм, характеризующих работу преобразователя.
На временных диаграммах:
Trace 1 – Напряжение UVD1
Trace 2 – Напряжение UУПР
Trace 3 – Напряжение UКЭ
Trace 4 – Ток iК
Trace 5 – Ток i
Trace 6 – Напряжение UL1
Trace 7 – Ток iVD1
Trace 8 – Напряжение UН
-
Снять регулировочные характеристики преобразователя:
Uн, τ, γ, Iк = f(Uрег), при постоянном сопротивлении нагрузки и минимальном входном напряжении.
UВХ = 8,9 В
| Uр, В | 4,029 | 3,837 | 3,645 | 3,453 | 3,293 | 3,101 | 2,877 |
| Uн, В | -6,496 | -7,706 | -9,022 | -10,55 | -12,20 | -13,88 | -15,73 |
| , мкс | 39,0 | 44,0 | 49,1 | 54,3 | 58,9 | 64,1 | 63,8 |
| | 0,4 | 0,45 | 0,5 | 0,55 | 0,6 | 0,65 | 0,7 |
| Iк, мА | 39,78 | 55,79 | 78,66 | 110,6 | 174,5 | 211,7 | 303,6 |
Uн= -39,1268+ 8,18253*Uр
= 144,24202-26,07774*Uр
=1,46695-0,26485*Uр
Iк=2786,26014-1316,36403*Uр157,51006 *Uр2
-
Снятие нагрузочных характеристик преобразователя:
Uн, τ, , Iк = f(Iн) при изменении сопротивления нагрузки.
= 0,4
| Iн, мА | -14,46 | -45,99 | -71,21 | -92,35 | -108,3 | -124,2 | -137,6 | -149,8 |
| Uн, В | -7,855 | -6,581 | -5,817 | -5,286 | -4,84 | -4,522 | -4,246 | -4,012 |
| , мкс | 39 | 39,1 | 39,1 | 39,1 | 39,1 | 39,1 | 39,1 | 39,1 |
| Iк, мА | 12,8 | 40,7 | 61,74 | 78,77 | 87,35 | 101,9 | 110,6 | 122,1 |
Uн=-7,97342-0,02773*Iн
Iк=3,49107-0,79046*Iн
-
Исследование импульсного стабилизатора постоянного напряжения понижающего типа в режиме ШИМ.
-
При постоянном сопротивлении нагрузки снять зависимость напряжения на нагрузке Uн, длительности импульсов коллекторного тока τ и относительной длительности γ = τ/T от входного напряжения: Uн, τ, γ = f(Uвх)
| Uвх, В | 8,873 | 10 | 12 | 13 | 14 | 15 | 17 | 18,84 |
| Uн, В | 5,180 | 5,456 | 5,838 | 5,986 | 6,135 | 6,241 | 6,475 | 6,645 |
| , мкс | 62,1 | 57 | 50 | 47 | 45 | 42,1 | 38 | 35,1 |
| | 0,62 | 0,577 | 0,51 | 0,481 | 0,46 | 0,433 | 0,393 | 0,363 |
Uн= 2,60694+ 0,36215*Uвх -0,00788*Uвх2
= 83,4739-2,68129*Uвх
=0,82933-0,02573*Uвх
-
Снятие нагрузочных характеристик стабилизатора: Uн, τ, γ = f(Iн)
UВХ = 14 В
| Iн, мА | 10,38 | 43,02 | 76,77 | 107,1 | 137,9 | 167,2 | 197,3 | 225,1 |
| Uн, В | 6,602 | 6,475 | 6,39 | 6,305 | 6,241 | 6,178 | 6,114 | 6,071 |
| , мкс | 38 | 39 | 41 | 42 | 43 | 44 | 45 | 46 |
| | 0,388 | 0,4 | 0,42 | 0,43 | 0,436 | 0,45 | 0,455 | 0,47 |
Характеристики
Тип файла документ
Документы такого типа открываются такими программами, как Microsoft Office Word на компьютерах Windows, Apple Pages на компьютерах Mac, Open Office - бесплатная альтернатива на различных платформах, в том числе Linux. Наиболее простым и современным решением будут Google документы, так как открываются онлайн без скачивания прямо в браузере на любой платформе. Существуют российские качественные аналоги, например от Яндекса.
Будьте внимательны на мобильных устройствах, так как там используются упрощённый функционал даже в официальном приложении от Microsoft, поэтому для просмотра скачивайте PDF-версию. А если нужно редактировать файл, то используйте оригинальный файл.
Файлы такого типа обычно разбиты на страницы, а текст может быть форматированным (жирный, курсив, выбор шрифта, таблицы и т.п.), а также в него можно добавлять изображения. Формат идеально подходит для рефератов, докладов и РПЗ курсовых проектов, которые необходимо распечатать. Кстати перед печатью также сохраняйте файл в PDF, так как принтер может начудить со шрифтами.
















