Лабораторная работа 4 (1085043)
Текст из файла
МОСКОВСКИЙ ГОСУДАРСТВЕННЫЙ ИНСТИТУТ РАДИОТЕХНИКИ, ЭЛЕКТРОНИКИ И АВТОМАТИКИ
(Технический университет)
Лабораторная работа №4
Исследование стабилизатора постоянного напряжения
по предмету: «Электропреобразовательные устройства радиоэлектронных средств»
Выполнил студент гр. xx-x-xx:
Key_S
Проверил:
Петров В. А.
Лабораторная работа № 4
ИССЛЕДОВАНИЕ СТАБИЛИЗАТОРА
ПОСТОЯННОГО НАПРЯЖЕНИЯ
Цель работы:
1. Исследование схем стабилизаторов постоянного напряжения с непрерывным регулированием.
2. Исследование основных характеристик стабилизатора: коэффициента стабилизации и выходного сопротивления – в зависимости от коэффициента усиления в цепи обратной связи. Исследование температурной нестабильности выходного напряжения стабилизатора.
3. Изучение схем защиты стабилизатора от перегрузки по току.
4. Приобретение навыков экспериментального определения параметров стабилизатора.
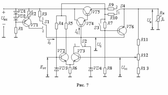
Принципиальная схема макета:
Экспериментальная часть:
-
Исследование стабилизатора без УПТ и с линейным балластным резистором.
| Uвх, В | 10,36 | 11 | 11,5 | 12 | 12,5 | 13 | 13,5 | 14 | 14,5 | 15 | 15,5 | 16 |
| Uб, В | 7,80 | 8,054 | 8,228 | 8,358 | 8,480 | 8,570 | 8,648 | 8,725 | 8,776 | 8,822 | 8,867 | 8,899 |
| Uн, В | 6,128 | 6,409 | 6,570 | 6,699 | 6,816 | 6,906 | 6,984 | 7,061 | 7,113 | 7,164 | 7,210 | 7,249 |
| Iб, мА | 0,31 | 0,32 | 0,32 | 0,32 | 0,32 | 0,32 | 0,32 | 0,31 | 0,31 | 0,31 | 0,31 | 0,3 |
| Iстаб, мА | 0,03 | 0,07 | 0,12 | 0,18 | 0,23 | 0,29 | 0,35 | 0,44 | 0,49 | 0,58 | 0,65 | 0,73 |
| Iо, мА | 0,34 | 0,39 | 0,44 | 0,5 | 0,55 | 0,61 | 0,67 | 0,75 | 0,8 | 0,89 | 0,96 | 1,03 |
| R3 кОм | 7,53 | 7,55 | 7,44 | 7,28 | 7,31 | 7,26 | 7,24 | 7,03 | 7,16 | 6,94 | 6,91 | 6,89 |
| КU1 | 3,217 | 3,169 | 3,107 | 3,066 | 2,966 | 2,889 | 2,814 | 2,743 | 2,668 | 2,598 | 2,53 | 2,464 |
| КU2 | 4,078 | 3,966 | 3,876 | 3,773 | 3,675 | 3,571 | 3,47 | 3,376 | 3,278 | 3,186 | 3,099 | 3,013 |
Зависимость напряжений на стабилитроне Uб и на нагрузке Uн от напряжения на входе стабилитрона Uвх
Uб=6,08509+0,18385*Uвх
Uн=4,41536+0,18461*Uвх
Зависимость токов базы регулирующего транзистора Iб, балластного резистора I0 и стабилитрона Iстаб = I0 – Iб от напряжения на входе стабилизатора Uвх
Iб=0,34566-0,00238*Uвх
Iо=-0,98859+0,12459*Uвх
Iстаб=-1,33424+0,12697*Uвх
-
Снятие зависимости напряжений Uб, Uн и токов Iб, I0, Iстаб от тока нагрузки Iн, изменяемого переключением сопротивления нагрузки Rн.
| Iн, мА | 0 | 34,25 | 64,63 | 93,59 | 122,4 | 147,2 | 169,6 | 191,4 |
| Uб, В | 8,106 | 8,087 | 8,080 | 8,067 | 8,067 | 8,054 | 8,048 | 8,041 |
| Uн, В | 7,048 | 6,822 | 6,699 | 6,602 | 6,512 | 6,434 | 6,364 | 6,299 |
| Iб, мА | 0,09 | 0,15 | 0,18 | 0,22 | 0,26 | 0,29 | 0,32 | 0,35 |
| Iо, мА | 0,42 | 0,4 | 0,4 | 0,39 | 0,39 | 0,4 | 0,39 | 0,38 |
| Iстаб, мА | 0,31 | 0,25 | 0,22 | 0,17 | 0,13 | 0,11 | 0,07 | 0,03 |
Зависимость напряжений Uб, Uн от тока нагрузки Iн
Uб=8,10153-3,18575*10-4*Iн
Uн=6,97861-0,0037*Iн
Зависимость токов Iб, I0, Iстаб от тока нагрузки Iн
Iб=0,09597+0,00133*Iн
Iо=0,41128-1,46058*10-4*Iн
Iстаб=0,30608-0,00141*Iн
2. Исследование стабилизатора без УПТ и с нелинейным балластным резистором.
| Uвх, В | 10,36 | 11 | 11,5 | 12 | 12,5 | 13 | 13,5 | 14 | 14,5 | 15 | 15,5 | 16 |
| Uб, В | 8,667 | 8,770 | 8,848 | 8,854 | 8,854 | 8,861 | 8,867 | 8,867 | 8,867 | 8,867 | 8,873 | 8,873 |
| Uн, В | 6,622 | 7,094 | 7,177 | 7,184 | 7,191 | 7,203 | 7,210 | 7,216 | 7,223 | 7,229 | 7,229 | 7,242 |
| Iб, мА | 0,31 | 0,32 | 0,32 | 0,32 | 0,31 | 0,31 | 0,30 | 0,29 | 0,29 | 0,29 | 0,28 | 0,28 |
| Iо, мА | 0,50 | 0,52 | 0,54 | 0,55 | 0,58 | 0,58 | 0,59 | 0,60 | 0,61 | 0,61 | 0,62 | 0,64 |
| Iстаб, мА | 0,81 | 0,84 | 0,86 | 0,87 | 0,89 | 0,89 | 0,89 | 0,89 | 0,90 | 0,90 | 0,90 | 0,92 |
| R3 кОм | 3,38 | 4,29 | 4,91 | 5,73 | 6,29 | 7,14 | 7,85 | 8,55 | 9,23 | 10,05 | 10,69 | 11,14 |
| Uвх-Uб В | 1,69 | 2,23 | 2,65 | 3,15 | 3,65 | 4,14 | 4,63 | 5,13 | 5,63 | 6,13 | 6,63 | 7,13 |
Характеристики
Тип файла документ
Документы такого типа открываются такими программами, как Microsoft Office Word на компьютерах Windows, Apple Pages на компьютерах Mac, Open Office - бесплатная альтернатива на различных платформах, в том числе Linux. Наиболее простым и современным решением будут Google документы, так как открываются онлайн без скачивания прямо в браузере на любой платформе. Существуют российские качественные аналоги, например от Яндекса.
Будьте внимательны на мобильных устройствах, так как там используются упрощённый функционал даже в официальном приложении от Microsoft, поэтому для просмотра скачивайте PDF-версию. А если нужно редактировать файл, то используйте оригинальный файл.
Файлы такого типа обычно разбиты на страницы, а текст может быть форматированным (жирный, курсив, выбор шрифта, таблицы и т.п.), а также в него можно добавлять изображения. Формат идеально подходит для рефератов, докладов и РПЗ курсовых проектов, которые необходимо распечатать. Кстати перед печатью также сохраняйте файл в PDF, так как принтер может начудить со шрифтами.
















