Лекция 13 (1084993), страница 3
Текст из файла (страница 3)
В итоге результирующий электронный поток остаётся постоянным, что приводит к практически полному отсутствию фона.
Достоинством схемы (рис.13.6,а) является меньшее число элементов, но требуется отвод от средней точки вторичной обмотки трансформатора накала Тр, что технологически может оказаться неудобным. В схеме (рис.13.6,б) не нужна средняя точка у обмотки трансформатора, но требуется потенциометр R, на котором выделяется мощность
где
- амплитуда напряжения накала;
- постоянный ток катода.
Минимальное значение выделяемой на потенциометре R мощности имеет место при условии
откуда оптимальная величина сопротивления потенциометра
За счёт потенциометра R создаётся автоматическое катодное автосмещение
где
- действующее значение напряжения накала.
Появление катодного автосмещения за счёт потенциометра R в цепи питания накала следует учитывать при проектировании цепи подачи смещения генератора.
Блокировочные конденсаторы
в цепи накала служат для замыкания пути токов высокой частоты, минуя трансформатор (и потенциометр в схеме рис.13.6,б). Конденсаторы должны монтироваться непосредственно у выводов накала лампы, чтобы уменьшить индуктивность ввода катода в схеме генератора.
Следует отметить, что при монтаже любого генератора все присоединения к АЭ должны выполняться как можно более короткими проводами, чтобы исключить нежелательные монтажные индуктивности и ёмкости.
В мощных ламповых генераторах, помимо фона с частотой 50 Гц, возникает ещё фон с частотой 100 Гц. Причиной его является магнетронный эффект, обусловленный тем, что переменное магнитное поле около катода (нити накала) дважды за период частоты 50 Гц достигает большой величины, и в итоге электроны перемещаются от катода к аноду в перпендикулярных электрическом и магнитном полях, как в магнетроне, что вызывает искривление траекторий их движения, а это обусловливает пульсации анодного тока с частотой, в 2 раза большей частоты тока накала. Для устранения фона с частотой 100 Гц используют две лампы, включенные параллельно или по двухтактной схеме, напряжения накала на которые подаются со сдвигом по фазе на 90°. Это достигается применением специальных схем и трансформаторов. Существуют мощные генераторные лампы с питанием накала от трёхфазной сети, что также позволяет уменьшить уровень фона за счёт магнетронного эффекта.
Расчёт блокировочных и разделительных элементов в цепях питания генераторов
В реальных схемах генераторов требуемые пути прохождения токов электродов АЭ создаются с помощью блокировочных и разделительных элементов: конденсаторов, дросселей. В идеальном случае блокировочный и разделительный конденсаторы должны иметь бесконечно малое сопротивление для всех высокочастотных гармоник тока. Для постоянной составляющей тока сопротивление их бесконечно. Блокировочный дроссель должен иметь сопротивление, равное нулю для постоянной составляющей тока, и бесконечно большое сопротивление для гармоник. В действительности блокировочные и разделительные элементы обладают конечными сопротивлениями, поэтому выбирать их большими или малыми следует в сравнении с сопротивлениями соответствующих участков схемы.
В схеме последовательного питания анода (рис.13.1,а) ёмкость блокировочного конденсатора
должна удовлетворять условию:
где
- круговая рабочая частота;
- требуемое сопротивление ЦС (контура) в анодной цепи лампы; n - может принимать значение в пределах (50…200).
Можно также выбирать ёмкость блокировочного конденсатора из условия:
Аналогично определяется ёмкость блокировочного конденсатора в цепи коллектора транзистора при последовательном питании.
В схеме параллельного питания анода (рис.13.1,б) ёмкость разделительного конденсатора
выбирается из условия:
Чем больше величина ёмкости
, тем лучше. Однако при этом будут больше размеры конденсатора, и соответственно будет больше его монтажная ёмкость на корпус (землю)
, что нежелательно, так как она включается параллельно контуру (рис.13.1,б). Рабочее напряжение разделительного конденсатора обычно не должно быть меньше 1,5
(или 1,5
в случае транзисторного генератора).5
Индуктивность блокировочного дросселя в параллельной схеме питания анода
(рис.13.1,б)6 выбирается из условия, чтобы величина тока первой гармоники через дроссель не превышала 0,1 тока в контуре
, что возможно, если
где
- амплитуда переменного напряжения между анодом-катодом лампы (коллектором-эмиттером транзистора).
Часто индуктивность блокировочного дросселя определяют, ограничивая эффективное значение тока через дроссель:
где
- постоянный ток через дроссель (
или
, соответственно);
- амплитуда тока полезной (первой) гармоники через дроссель.
Если положить
, то оказывается
, то есть эффективный ток увеличивается, примерно, на 6% по сравнению с постоянной составляющей выходного тока АЭ: анодного тока лампы
, коллекторного тока транзистора
. Следовательно, провод для дросселя можно выбирать практически только по току
. Необходимое сопротивление дросселя, например, в цепи анода
Ёмкость блокировочного конденсатора
в параллельной схеме питания анода (рис.13.1,б) должна удовлетворять условию:
где n = (10…50).
В случае транзисторного генератора аналогичному условию удовлетворяет ёмкость
.
Во входных цепях блокировочные и разделительные элементы рассчитываются из условий:
- схема последовательного питания сетки (рис.13.1,а)
- схема параллельного питания сетки (рис.13.1,б)
где
- модуль входного сопротивления активного элемента; n = (50…100).
Аналогично для транзисторного генератора.
Величины сопротивлений резисторов в схемах смещения (рис.13.2) находятся из записанных для каждой из схем выражений для напряжения смещения. Сопротивления конденсаторов, включаемых параллельно резисторам, должны быть в 50…200 раз меньше сопротивлений соответствующих резисторов.
В транзисторных генераторах часто трудно выполнить блокировочный конденсатор в цепи эмиттерного смещения (конденсатор
в схеме рис.13.4). Поэтому его может не быть в схеме, что накладывает ряд особенностей, обусловливаемых появляющейся отрицательной обратной связью по току.
Ёмкости конденсаторов, шунтирующих измерительные приборы, выбираются примерно такими же, как у блокировочных конденсаторов в соответствующих цепях питания.
В мощных ламповых генераторах вместо прибора для измерения постоянной составляющей анодного тока
включают прибор для измерения постоянной составляющей катодного тока
. Прибор для измерения тока
в любой схеме питания оказывается под напряжением анодного источника
по отношению к земле (корпусу) и должен быть хорошо изолирован от земли (корпуса). Прибор для измерения
присоединяется одной клеммой к земле (корпусу), и на нём практически отсутствует постоянное напряжение.
Величина ёмкости блокировочных конденсаторов
в цепях питания накала (рис.13.6) должна быть такой же, как ёмкость блокировочных конденсаторов в последовательной схеме питания анода
(рис.13.1,а). Очевидно, для тока частоты 50 Гц сопротивление этих конденсаторов должно быть большим.
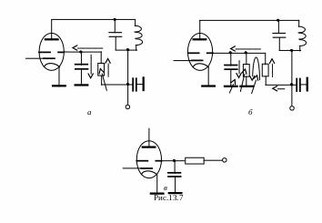
Схемы питания второй (экранной) сетки
Возможные схемы питания второй (экранной) сетки показаны на рис.13.7.
Достоинством схемы (рис.13.7,а) является простота: питание второй сетки осуществляется от источника анодного напряжения
через гасящий резистор
. Недостаток схемы – зависимость напряжения питания второй сетки
от режима работы лампы:
где
- постоянная составляющая тока второй сетки.
Элементы цепи питания данной схемы должны удовлетворять условиям:
где
- выходная ёмкость тетрода (пентода), примерно равная междуэлектродной ёмкости анод-вторая сетка
; n = (50…100).
В схеме (рис.13.7,б) напряжение на второй сетке
мало зависит от режима, если выполняется соотношение:
, где
- ток от источника
через делитель напряжения
.
Элементы схемы выбираются из следующих соотношений:
n = (50…100).
Отметим, что резисторы
по высокой частоте включены параллельно.
Недостатком схемы (рис.13.7,б) является большая мощность, рассеиваемая на резисторах
.
Схемы (рис.13.7,а, б) в мощных генераторах находят ограниченное применение. При построении многокаскадных устройств в качестве источника напряжения
используется источник анодного питания предыдущего, менее мощного, каскада.
В мощных генераторах используется схема (рис.13.7,в), где питание второй сетки осуществляется от отдельного источника
. Резистор
служит для ограничения величины тока второй сетки в моменты минимального напряжения на аноде. Величина сопротивления
составляет единицы-десятки Ом. Ёмкость блокировочного конденсатора в схеме
, где n = (50…100).
В заключение обратим внимание, что на схемах (рис.13.7,а, б) изображено последовательное питание анода. Для рассмотрения вопросов питания второй (экранной) сетки это непринципиально. Аналогично реализуется питание второй сетки при параллельном питании анода.
Межкаскадные связи ГВВ
В подавляющем большинстве устройства генерирования и формирования сигналов (УГФС) являются многокаскадными устройствами. Выходной каскад УГФС нагружается на полезную нагрузку. Полезной нагрузкой в случае радиопередатчика (радиопередающего устройства), напомним, является антенна. Выходному каскаду предшествуют несколько промежуточных каскадов, устанавливаемых между ним и генератором-источником первичных колебаний, обычно называемым, в случае радиопередатчика, возбудителем. Промежуточные каскады могут работать в режиме усиления или умножения частоты. Строятся промежуточные каскады по тем же схемам, что и выходные. Однако требования, предъявляемые к промежуточным каскадам, проще, чем к выходным.
















