met238 (1084950)
Текст из файла
МИНИСТЕРСТВО ОБРАЗОВАНИЯ
РОССИЙСКОЙ ФЕДЕРАЦИИ
МОСКОВСКИЙ ГОСУДАРСТВЕННЫЙ ИНСТИТУТ
РАДИОТЕХНИКИ, ЭЛЕКТРОНИКИ И АВТОМАТИКИ
(ТЕХНИЧЕСКИЙ УНИВЕРСИТЕТ)
Подлежит возврату
№0238
УСТРОЙСТВА ГЕНЕРИРОВАНИЯ
И ФОРМИРОВАНИЯ РАДИОСИГНАЛОВ
МЕТОДИЧЕСКИЕ УКАЗАНИЯ ПО ВЫПОЛНЕНИЮ
ЛАБОРАТОРНЫХ РАБОТ
Для студентов всех форм обучения
по специальности 200700 "Радиотехника"
Часть 1
МОСКВА 2002
Составители: Л.Г. Ендовицкая, С.Т. Куликов, А.И. Александров,
М.П. Кевлишвили
Редактор: Б.А. Снедков
Методические указания предназначены для студентов специальности 2310, выполняющих лабораторные работы по дисциплине "Устройства генерирования и формирования радиосигналов".
Печатаются по решению редакционно-издательского совета Московского государственного института радиотехники, электроники и автоматики (технического университета).
Рецензенты: В.И. Каганов, В.А. Левин
© Московский государственный институт радиотехники, электроники и автоматики (технический университет), 2002
Литературный редактор Н.К. Костыгина
Подписано в печать 01.11.2002. Формат 60x84 1/16.
Бумага офсетная. Печать офсетная.
Усл. печ. л. 0, 93. Усл. кр. - отт. 3, 72. Уч.-изд.л. 1,0.
Тираж 200 экз. Заказ 806. Бесплатно
Московский государственный институт радиотехники,
электроники и автоматики (технический университет)
117454, Москва, просп. Вернадского, 78
ЛАБОРАТОРНАЯ РАБОТА № 1
Исследование режимов работы транзисторного усилителя мощности
-
Цель работы:
Изучить:
- зависимость формы коллекторного тока и тока базы транзистора от режима его работы.
-
Описание лабораторной установки
Структурная схема установки для исследования режимов работы транзисторного усилителя мощности приведена на рис. 1.1. В ней в качестве возбудителя колебаний используется звуковой генератор. Частота и амплитуда напряжения возбуждения регулируются на передней панели прибора. Напряжение возбуждения подается на усилитель мощности через разъем “Uвх”
Рис. 1.1
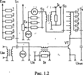
Принципиальная схема макета представлена на рис. 1.2. В коллекторную цепь включен колебательный контур, резонансная частота которого меняется переключателем S4. Переключателем S3 изменяется коэффициент включения колебательного контура в коллекторную цепь, а переключателем S1 - величина напряжения смещения Есм. На передней панели лабораторной установки расположены приборы измерения: напряжения питания Ек (PV1), постоянной составляющей коллекторного тока Iк0 (Р1); ручка регулировки напряжения питания Ек, переключатель S2 для изменения шкалы прибора Iк0. Клеммы "IК", "Iб" предназначены для подключения осциллографа, а клемма "Uвых" для подключения осциллографа или лампового вольтметра. Питание усилителя мощности осуществляется от выпрямителя, расположенного в лабораторной установке.
Рис. 1.2
-
Задание
-
Выполняется при подготовке.
-
Изучить рекомендованную литературу, продумать порядок выполнения работы.
-
Начертить форму коллекторного тока в различных режимах его работы.
-
Ответить на контрольные вопросы.
-
-
-
Выполняется в лаборатории
-
Ознакомиться с исследуемой лабораторной установкой и подключить приборы согласно рис. 1.1.
-
Установить ручкой регулировки "Ек" напряжение питания 24 В Переключатель S1 поставить положение, при котором Есм таково, что угол отсечки тока коллектора θ = 80°, переключатель S3 - в положение, при котором коэффициент включения колебательного контура в коллекторную цепь р = 0,6. Переключатель S4 установлен в положение 0,5 кГц.
-
Установить амплитуду напряжения возбуждения Uвх <1 В и частоту
f = 0,5 кГц. По показаниям лампового вольтметра или осциллографа настроить колебательный контур усилителя мощности в резонанс, изменяя частоту звукового генератора. -
Установить граничный режим работы усилителя мощности. Для этого, изменяя амплитуду напряжения возбуждения UBX добиться на осциллографе формы импульсов коллекторного тока, соответствующей граничному режиму (импульс коллекторного тока - часть косинусоиды с отсечкой и плоской вершиной).
-
Исследовать изменение режимов работы усилителя мощности от сопротивления нагрузки, изменяя коэффициент включения колебательного контура в коллекторную цепь р от значения 0,2 до 1,0 (переключатель S3). Зарисовать осциллограмму токов коллектора iK и базы iб и измерить значения напряжения UBЫX и тока Iко для всех положений переключателя S3. Построить зависимости: UBЫХ, Iko, Р0, Р1, η от коэффициента включения p. При расчете иметь в виду соотношения:
Р0 = Iк0Ек; P1 = 0,5*Iк0*Uвых*[α1(80)/α0(80)];
η = 0,5*[α1(80)*UBЫХ/α0(80)*Eк]. -
Установить граничный режим работы усилителя мощности, повторив пп. 2) и 4). Зарисовать осциллограммы токов iк и iб и определить режим работы усилителя мощности при изменении напряжения питания Ек.
-
Повторить пункт 6) при изменении амплитуды напряжения возбуждения UBX
-
Повторить пункт 6) при изменении напряжения смещения
-
Установить граничный режим работы усилителя мощности, повторив пп. 2) и 4). Наблюдать на экране осциллографа форму динамической характеристики, подав напряжение UBЫХ на вход "X" осциллографа. Зарисовать форму динамической характеристики в недонапряженном, граничном и перенапряженном режимах, добиваясь изменения режима работы переключателем S3. Для этого следует переключатель блока синхронизации осциллографа поставить в положение "X" и подать UBЫX на вход "X" (рис. 1.1) блока.
-
-
Содержание отчета
-
Принципиальная схема транзисторного усилителя мощности с указанием измерительных приборов.
-
Результаты измерений, осциллограммы, графики.
-
Выводы, содержащие оценку полученных результатов.
-
Контрольные вопросы
-
Что такое электронный КПД и как он определяется?
-
Что такое коэффициент напряженности режима?
-
От каких напряжений зависит угол отсечки?
-
Какие бывают режимы работы АЭ и чем они характеризуются?
-
От чего зависит режим работы АЭ?
-
Как изменяется коллекторный ток в различных режимах работы АЭ?
-
Какой режим является предпочтительным с точки зрения оптимизации энергетических параметров генератора?
БИБЛИОГРАФИЧЕСКИЙ СПИСОК
-
Каганов В.И. Транзисторные радиопередатчики. - М.: Энергия, 1976.-е. 151-164.
-
Петров Б.Е. Радиопередающие устройства на полупроводниковых приборах-М.: Высшая школа, 1989.-c. 21-27.
ЛАБОРАТОРНАЯ РАБОТА № 2
Исследование нагрузочных характеристик генератора с внешним возбуждением
-
Цель работы
Одними из основных параметров генератора с внешним возбуждением (ГВВ) являются нагрузочные характеристики - зависимость электрических показателей от сопротивления нагрузки. К таким показателям относятся: IКi - первая гармоника тока коллектора, I0 - постоянная составляющая тока коллектора, Рн - мощность, отдаваемая в нагрузку, Рк - мощность, рассеиваемая на коллекторе, Р0 - потребляемая мощность, η - коэффициент полезного действия.
Изучить:
-нагрузочные характеристики ГВВ;
-зависимость формы импульсов тока от режимов работы ГВВ;
-зависимость энергетических параметров ГВВ от сопротивления нагрузки;
-динамическую характеристику ГВВ.
-
Описание лабораторной установки
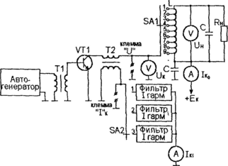
Принципиальная электрическая схема макета приведена на рис.2.1. и содержит:
-автогенератор;
-генератор с внешним возбуждением на транзисторе n-p-n проводимости марки КТ701, являющимся мощным кремниевым транзистором, в коллекторной цепи которого включены параллельный колебательный контур LC и нагрузка RH;
-фильтры гармоник.
Напряжение ВЧ сигнала через трансформатор Т1 поступает на транзистор VT1, который работает при нулевом напряжении смещения. В коллекторной цепи включен параллельный колебательный контур, коэффициент включения которого можно изменять с помощью переключателя SA1. Параллельно контуру подключено сопротивление нагрузки RH. При изменении коэффициента включения изменяется сопротивление нагрузки, приведенное к коллектору транзистора RK. Клеммы UK и IК предназначены для снятия осциллограмм напряжения и тока коллектора соответственно. Через переключатель SA2 к коллекторной цепи подключены фильтры гармоник. Изменяя положение переключателя, можно измерить действующее значение первой, второй или третьей гармоник тока коллектора. На лицевую панель макета установлены приборы, позволяющие измерить постоянную составляющую тока коллектора Iк0, действующее значение ВЧ колебаний на коллекторе UK, действующее напряжение ВЧ колебаний на нагрузке Uн, величину первой, второй и третьей гармоник тока коллектора IKi. Питание макета осуществляется от сети переменного тока напряжением 220В.
Рис.2.1
-
Задание
-
Выполняется при подготовке.
-
Изучить рекомендованную литературу. Продумать порядок выполнения работы.
-
Начертить принципиальную схему макета, приведенную на рис.2.1.
-
Ответить на контрольные вопросы.
-
-
-
Выполняется в лаборатории.
-
Ознакомиться с лабораторной установкой и подключить осциллограф к клеммам UK и IК.
-
Снятие нагрузочных характеристик.
Для этого, изменяя положение переключателя SA1, заполнить табл.2.1., в которой аргументом является номер позиции переключателя SA1, а функцией напряжение UK и Uн, ток Iк0, р = UK/UH - коэффициент включения колебательного контура в коллекторную цепь. -
Исследование формы напряжения и тока коллектора.
Для этого снять осциллограммы тока и напряжения в крайних положениях переключателя SA1, соответствующие недонапряженному и перенапряженному режимам, и в положении соответствующем граничному режиму, при котором в импульсах тока появляется провал. В граничном режиме по осциллограмме определить угол отсечки тока коллектора и измерить величину первой, второй и третьей гармоник тока коллектора в положениях 1,2,3 переключателя SA2. -
Снятие динамической характеристики.
Для этого на вход X осциллографа подать напряжение с клеммы UK, а на вход Y - ток с клеммы IК. При этом осциллограф должен быть переведен в режим развертки от входа X. Зарисовать динамическую характеристику в крайних положениях переключателя SA1 и в положении, соответствующем граничному режиму.
-
-
Выполняется при подготовке отчета.
-
Рассчитать сопротивление нагрузки, приведенное к коллектору транзистора, в граничном режиме:
Rк.гр. = Uк.гр./Iк.гр.,
где UK.ГР и IК.ГР - напряжение и ток первой гармоники в граничном режиме (определяются из табл.2.1.). Рассчитать сопротивление нагрузки:
Rн = Rк.гр*(UH.ГР/UK.ГР)2 ,
Где UН.ГР - величина напряжения на нагрузке (из табл.2.1.) Рассчитать нагруженную добротность параллельно колебательно контура:
Q = 2*π*f*RH*C,
где f = 1,4 кГц — рабочая частота,
С = 1 мкФ - величина емкости конденсатора.
Установить соответствие между положением переключателя и величиной сопротивления нагрузки, приведенного к коллектору транзистора. Для этого заполнить табл.2.2., где аргументом является положение переключателя SA1, а функцией - сопротивление:
RК = Rн*(Uк/Uн)2. -
В соответствии с табл.2.1. и табл.2.2. построить нагрузочные характеристики (зависимость различных параметров генератора с внешним возбуждением от сопротивления RН) следующего вида:
-
Iко = φ1(RK);
-
UK0 = φ2(RK);
-
Р0 = Ек*Iко, где Ек=7.5В;
-
Р1=φ4(Rк); где Р1 - мощность, отдаваемая в нагрузку,
-
Рк = Р0-Р1;
-
η = P1/P0.
-
По таблице 2.3 (таблица А.И.Берга) определить коэффициент постоянной составляющей тока коллектора по известному углу отсечки из осциллограмм в граничном режиме
-
-
Таблица 2.3
| θгр | 58 | 60 | 62 | 64 | 68 | 70 | 72 | 74 |
| α0 | 0,21 | 0,21 | 0,23 | 0,23 | 0,25 | 0,25 | 0,26 | 0,27 |
Рассчитать амплитуду импульса тока коллектора по формуле:
Характеристики
Тип файла документ
Документы такого типа открываются такими программами, как Microsoft Office Word на компьютерах Windows, Apple Pages на компьютерах Mac, Open Office - бесплатная альтернатива на различных платформах, в том числе Linux. Наиболее простым и современным решением будут Google документы, так как открываются онлайн без скачивания прямо в браузере на любой платформе. Существуют российские качественные аналоги, например от Яндекса.
Будьте внимательны на мобильных устройствах, так как там используются упрощённый функционал даже в официальном приложении от Microsoft, поэтому для просмотра скачивайте PDF-версию. А если нужно редактировать файл, то используйте оригинальный файл.
Файлы такого типа обычно разбиты на страницы, а текст может быть форматированным (жирный, курсив, выбор шрифта, таблицы и т.п.), а также в него можно добавлять изображения. Формат идеально подходит для рефератов, докладов и РПЗ курсовых проектов, которые необходимо распечатать. Кстати перед печатью также сохраняйте файл в PDF, так как принтер может начудить со шрифтами.
















