УСС - ДЗ - 13 вариант (1072026)
Текст из файла
МОСКОВСКИЙ ГОСУДАРСТВЕННЫЙ ТЕХНИЧЕСКИЙ УНИВЕРСИТЕТ им. Н.Э. Баумана
-
Утверждаю:
-
Пролетарский А.В.
-
«___»__________2011 г.
-
____________________
Домашнее задание
по курсу
"Управление сложными системами"
Расчет линейной стационарной следящей системы управления угловым положением объекта.
-
Исполнитель:
-
Студент группы ИУ5-69
-
Молчанов Эдман
-
______________
-
«___»__________2011 г.
Москва 2011 г.
1. Условие домашнего задания
Пояснения
Дана линейная следящая САР для дистанционного управления угловым положением объекта (обеспечивает синхронное и синфазное вращение двух валов механически собой не связанных). Задающее устройство (вал) связано по угловому положению с выходом (валом) объекта датчиками углового положения, реализующими обратную связь. В результате сравнения напряжений на выходах датчиков вырабатывается сигнал ошибки, который усиливается с помощью двухкаскадного УПТ (усилитель постоянного тока). Далее сигнал поступает на якорную обмотку постоянного тока с независимым возбуждением. Двигатель через редуктор связан с объектом.
Задание к расчету
Часть 1
-
Составить передаточные функции элементов. Найти передаточные функции разомкнутой САР, замкнутой, по ошибке.
-
Построить логарифмические амплитудно-фазовые характеристики (ЛАФЧХ) разомкнутой САР.
-
Определить устойчивость исходной САР (замкнутой) по критериям Рауса-Гурвица, Михайлова, по ЛАФЧХ разомкнутой САР.
Часть 2
4. Спроектировать последовательное корректирующее устройство, обеспечивающее следующие качественно-точностные показатели работы САР:
а) перерегулирование δ ≤ δ макс [%];
б) время переходного процесса Тпп< Тмакс [сек];
в) установившаяся ошибка по скорости ε < ε макс при заданной скорости вращения задающего вала 10 град/сек.
5. Построить переходные процессы для исходной САР и САР с коррекцией. Сделать выводы по удовлетворению предъявляемым требованиям.
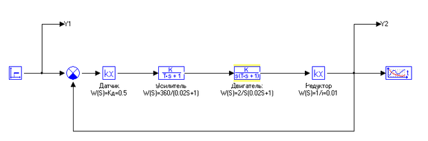
Структурная схема
Уравнения функционирования
-
Датчики с устройством сравнения
-
Предварительный усилитель и усилитель мощности
-
Двигатель постоянного тока
-
Редуктор
Параметры устройств и требования к качеству переходного процесса
Вариант 13
Таблица 1. Параметры устройств
| № варианта | Кд | Ку | Кдв | i | Ту | Тдв |
| 13 (1) | 0.5 | 360 | 3 | 100 | 0.02 | 0.02 |
Таблица 2. Требования к качеству переходного процесса
| № варианта | δмакс, % | Тмакс, с | εмакс, град |
| 13 (1) | 25 | 0.6 | 0.1 |
2. Решение
1. Составить передаточные функции элементов. Найти передаточные функции разомкнутой САР, замкнутой, по ошибке.
-
Передаточные функции элементов
1.1.1. Датчик
Применим преобразование Лапласа:
1.1.2. Усилитель
Применим преобразование Лапласа:
1.1.3. Двигатель
Применим преобразование Лапласа:
1.1.4. Редуктор
Применим преобразование Лапласа:
-
Передаточные функции САР
1.2.1. Передаточная функция разомкнутой САР
1.2.2. Передаточная функция замкнутой САР
1.2.3. Передаточная функция замкнутой по ошибке САР
-
Построить логарифмические амплитудно-фазовые характеристики (ЛАФЧХ) разомкнутой САР
Сопрягающие частоты определяют по формуле:
Построим ЛАФЧХ :
Произведем частотный анализ. Результат показан на Рис.1
Рис. 1. ЛАФЧХ разомкнутой САР.
3. Определить устойчивость исходной САР (замкнутой) по критериям Рауса-Гурвица, Михайлова, по ЛАФЧХ разомкнутой САР
3.1. Устойчивость исходной САР (замкнутой) по критерию Рауса-Гурвица
A0=0.0004
A1=0.04
A2=1
A3=5.4
Матрица Гурвица:
Δ1=0,04>0
Δ2=0.04*1-5.4*0.0004=0.03784>0
Δ3=5.4*
5.4*0.03784≈0.2>0
Вывод: так как все n=3 диагональных миноров матрицы Гурвица являются положительнымми, то исходная (замкнутая) САР является устойчивой.
3.2. Устойчивость исходной САР (замкнутой) по критерию Михайлова
Построим кривую Михайлова (рис. 2).
Рис. 2. Кривая Михайлова.
Вывод: так как кривая Михайлова (годограф) проходит последовательно n=3 квадрантов против часовой стрелки, то, следовательно, исходная (замкнутая) САР является устойчивой.
3.3. Устойчивость исходной САР (замкнутой) по ЛАФЧХ разомкнутой САР
Вывод: так как фаза на частоте среза ωс ЛАФЧХ разомкнутой САР (см. рис. 1) больше -π, то исходная (замкнутая) САР является устойчивой.
4. Спроектировать последовательное корректирующее устройство, обеспечивающее следующие качественно-точностные показатели работы САР:
а) перерегулирование δ ≤ δ макс [%];
б) время переходного процесса Тпп< Тмакс [сек];
в) установившаяся ошибка по скорости ε < ε макс при заданной скорости вращения задающего вала 10 град/сек.
Таблица 2. Требования к качеству переходного процесса
| № варианта | δмакс, % | Тмакс, с | εмакс, град |
| 13 (1) | 25 | 0.6 | 0.1 |
Расчет параметров к.у. будем производить на основе компьютерного моделирования. Построим следующую схему.
Как видно из графика переходного процесса исходная САР не удовлетворяет заданным качественно-точностным показателям.
Для улучшения показателей введем в систему ПИД регулятор.
Рассчитаем требуемый коэффициент усиления:
Так как
, то есть степень астатизма системы должна быть равна
Так как существует
, следовательно, требуемый порядок астатизма достигнут. Таким образом, для придания системе заданных свойств, требуется ПД-регулятор.
Таким образом, получим следующую схему:
Так как
, получаем следующий вариант КУ:
Введем данный коэффициент (
) в модель системы, а так же примем равную 0 интегральную составляющую. При моделировании получим следующий переходной процесс:
Из графика видно, что система потеряла свою устойчивость. Следовательно, требуется ввести производную от ошибки.
Положим дифференциальную составляющую равную 3 и проведем моделирование.
Из графика переходного процесса видно, что Тпп > 0.1 секунды, что не обеспечивает качественно-точностные показатели САР.
Примем дифференциальную составляющую равной 5 и вновь проведем моделирование.
Произведем проверку на предмет удовлетворения качественно-точностоных показателей САР.
а) Перерегулирование
б) Время переходного процесса
Примем Δ=4%. Тогда в момент времени t=0.1 секунды значение функции не должно быть меньше:
,
,
Из графика видно, что данное условие полностью выполняются. Следовательно, полученная САР полностью удовлетворяет предъявленным требованиям.
5. Построить ЛАЧХ для исходной САР и САР с коррекцией.
Сделать выводы по удовлетворению предъявляемым требованиям
Построим ЛАЧХ для исходной САР. Для этого необходимо построить следующую схему:
В результате имеем следующую ЛАЧХ для исходной САР:
Рис. 3. ЛАЧХ исходной САР
Построим ЛАЧХ для исходной САР с коррекцией. Для этого необходимо построить следующую схему:
Вывод
Данная система полностью удовлетворяет заданным требованиям.
Характеристики
Тип файла документ
Документы такого типа открываются такими программами, как Microsoft Office Word на компьютерах Windows, Apple Pages на компьютерах Mac, Open Office - бесплатная альтернатива на различных платформах, в том числе Linux. Наиболее простым и современным решением будут Google документы, так как открываются онлайн без скачивания прямо в браузере на любой платформе. Существуют российские качественные аналоги, например от Яндекса.
Будьте внимательны на мобильных устройствах, так как там используются упрощённый функционал даже в официальном приложении от Microsoft, поэтому для просмотра скачивайте PDF-версию. А если нужно редактировать файл, то используйте оригинальный файл.
Файлы такого типа обычно разбиты на страницы, а текст может быть форматированным (жирный, курсив, выбор шрифта, таблицы и т.п.), а также в него можно добавлять изображения. Формат идеально подходит для рефератов, докладов и РПЗ курсовых проектов, которые необходимо распечатать. Кстати перед печатью также сохраняйте файл в PDF, так как принтер может начудить со шрифтами.
















