ЛР 3.3 Измерение постоянного напряжения методом компенсации” (1024344)
Текст из файла
МОСКОВСКИЙ ГОСУДАРСТВЕННЫЙ ИНСТИТУТ РАДИОТЕХНИКИ ЭЛЕКТРОНИКИ И АВТОМАТИКИ
Отчёт лабораторной работы №3.3
по метрологии
Тема: “ Измерение постоянного напряжения методом компенсации ”
Выполнил:
Москва, 200_ г.
Работа №3.3. Измерение постоянного напряжения методом компенсации
1. ЦЕЛЬ РАБОТЫ
Ознакомление с компенсационным методом измерения постоянного напряжения. Получение сведений о погрешностях измерения напряжения компенсационным методом. Знакомство с компенсаторами (потенциометрами) постоянного тока
2. ПОРЯДОК ВЫПОЛНЕНИЯ РАБОТЫ
-
Ознакомиться с теорией и заданием;
-
Запустить лабораторную работу 3.3 в программном обеспечении LabView;
-
Ознакомиться со стендом измерений и приборами;
-
Вычислить плечи делителя напряжений K=1:100 и R=100кОм.
-
На стенде настроить рабочие токи (установить на ноль)
-
Установить на выходе УИП напряжение.
-
Компенсировать с помощью потенциометра это напряжение и зафиксировать результат.
-
Повторить пункты 6-7 пять раз для разных значений напряжения
-
Подготовить отчёт
-
Подготовить ответы на контрольные вопросы.
3. СВЕДЕНИЯ О МЕТОДАХ ИЗМЕРЕНИЯ
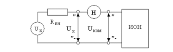
При использовании компенсатора (потенциометра) реализуется разновидность метода сравнения, известная как нулевой метод измерений. При использовании этого метода измеряемая величина одновременно или периодически сравнивается с мерой, и результирующий эффект воздействия этих величин на устройство сравнения доводится до нуля.
При выполнении измерений с помощью потенциометра измеряемая величина, сравнивается с мерой, в качестве которой выступает образцовое компенсирующее напряжение, создаваемое регулируемым источником образцового напряжения. В электрической схеме этот источник включается встречно с источником измеряемого напряжения.
4. СВЕДЕНИЯ О ХАРАКТИРИСТИКАХ СРЕДСТВ ИЗМЕРЕНИЯ
1. Компенсатор (потенциометр) постоянного тока.
Диапазон измерения постоянной ЭДС и постоянного напряжения от 0 до 111.10 мВ
Регулировка компенсирующего напряжения осуществляется ступенчато четырьмя декадными переключателями с минимальным шагом дискретности 0.01 мВ.
2. Магазин сопротивлений
3. Универсальный источник питания.
Внутреннее сопротивление не более 0.3 Ом. Максимальная величина выходного тока до 2А. Выходное напряжение в диапазоне от 0 до 30В.
5. ЭЛЕКТРИЧЕСКИЕ СХЕМЫ
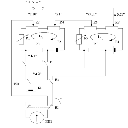
Электрическая схема потенциометра постоянного тока
Схема, поясняющая принцип работы потенциометра
Схема подключения потенциометра для расширения пределов измерения
Схема соединения приборов на стенде
Характеристики
Тип файла документ
Документы такого типа открываются такими программами, как Microsoft Office Word на компьютерах Windows, Apple Pages на компьютерах Mac, Open Office - бесплатная альтернатива на различных платформах, в том числе Linux. Наиболее простым и современным решением будут Google документы, так как открываются онлайн без скачивания прямо в браузере на любой платформе. Существуют российские качественные аналоги, например от Яндекса.
Будьте внимательны на мобильных устройствах, так как там используются упрощённый функционал даже в официальном приложении от Microsoft, поэтому для просмотра скачивайте PDF-версию. А если нужно редактировать файл, то используйте оригинальный файл.
Файлы такого типа обычно разбиты на страницы, а текст может быть форматированным (жирный, курсив, выбор шрифта, таблицы и т.п.), а также в него можно добавлять изображения. Формат идеально подходит для рефератов, докладов и РПЗ курсовых проектов, которые необходимо распечатать. Кстати перед печатью также сохраняйте файл в PDF, так как принтер может начудить со шрифтами.
















