Системы водяного отопления
Лекция 5
5.1. Системы водяного отопления.
Система водяного отопления благодаря высоким санитарно–гигиеническим качествам, надежности, долговечности получили в России наиболее широкое применение в гражданских и производственных зданиях.
Преимущества системы водяного отопления:
1. Обеспечивает равномерность температуры помещения.
2. Ограничивает верхний предел температуры поверхности отопительного прибора, что исключает пригорание на них пыли.
3. Простота центрального и местного регулирования теплоотдачи отопительных приборов.
4. Бесшумно действует.
5. Долговечна.
Рекомендуемые материалы
6. Простота обслуживания и ремонта.
Недостатки системы водяного отопления:
1. Значительный расход металла.
2. Опасность замораживания воды с разрушением оборудования.
3. Значительное гидростатическое давление в системе, обусловленное ее высотой и большой массовой плотностью.
Системы водяного отопления классифицируются по ряду классификационных признаков:
I По способу создания циркуляции гравитационные системы отопления.
Область применения гравитационной системы отопления – ограничена. Ее используют для отопления жилых квартир, обособленных зданий, в основном малоэтажных (это индивидуальные коттеджи).
Недостатки:
В малоэтажных зданиях
а) небольшое циркуляционное давление
отсюда сокращенный радиус действия до 20 м по горизонтали.
б)
¯ Þ необходимость применения труб большого диаметра, отсюда расход металла ¯ затраты труда на монтаж системы.
в) опасность замерзания воды в трубах, проложенных в неотапливаемых помещениях.
Достоинства:
а) относительная простота устройства и эксплуатации.
б) независимость действия от снабжения электроэнергией.
в) отсутствие шума и вибрацией от насосов.
г) долговечность (35 – 45 лет при правильной эксплуатации)
Особенности конструкции гравитационной системы водяного отопления:
1. Гравитационная система водяного отопления устраивается, как правило, с верхним расположением подавающей магистрали, т.е. с верхней разводкой.
2. Расширительный бак присоединяется непосредственно к гладкому стояку системы отопления для непрерывного удаления воздуха.
3. Подавающая магистраль прокладывается с увеличенным уклоном до 0,005 против направления движения воды.
4. Приборы присоединяются к теплопроводам по схеме «сверху–вниз» с целью коэффициент теплопередачи приборов.
5. Однотрубные стояки устраняются с з.у. у приборов для ¯ потерь давления придвижении воды через отопительные приборы.
Наиболее распространенная и надежная схема гравитационной системы водяного отопления с верхней разводкой.
Принципиальная схема гравитационной системы водяного отопления

Гравитационная система водяного отопления бывают как однотрубная, так и двухтрубная.
с нижней разводкой магистралей
с верхней разводкой магистралей
Располагаемое давление в гравитационной системе водяного отопления рассчитывается по формуле:

где,
- высота от середины котла до центра охлаждения воды в приборе;
- удельный вес холодной воды;
- удельный вес горячей воды;
- дополнительное давление от охлаждения воды в трубопроводах системы отопления с верхней разводкой. Величина
зависит от горизонтального расстояния между главным стоком и стояком, через отопительные приборы которого проходит расчетное кольцо, и от числа этажей в здании.
Гравитационные системы водяного отопления бывают:
1. Двухтрубные вертикальные с верхней разводкой.
2. Двухтрубные вертикальные с нижней разводкой.
3. Однотрубные с верхней разводкой с замыкающими участками.
4. Однотрубная горизонтальная с верхней разводкой.
5. Однотрубная с верхней разводкой с проточными отопительными приборами.
II. Насосные системы водяного отопления (с принудительной, искусственной, циркуляционной) НСВО.
Насосные системы водяного отопления нашли широкое применение в жилых, общественных и промышленных зданиях. У нас в Энергетике применяются насосные системы водяного отопления. В насосных системах водяного отопления устанавливается насос на обратной магистрали перед котлом.
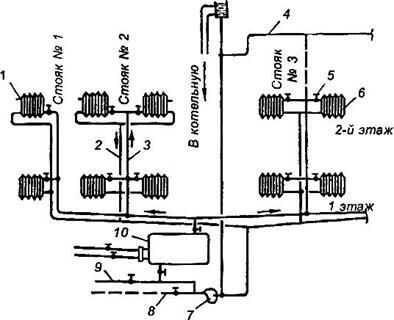
Принципиальная схема насосной системы водяного отопления

Рис. 5.2. Схема двухтрубной системы водяного отопления с насосной циркуляцией и нижней разводкой, присоединенной теплосети через бойлер:
1 – кран для спуска воздуха; 2 – обратный стояк; 3 – подающий стояк;
4 – воздушная линия; 5 – кран; 6 – нагревательный прибор; 7 – насос; 8 – канализация;
9 – водопровод; 10 – бойлер
В насосной системе водяного отопления удаляется не через расширительный бак, а через воздухосборники или воздушные краны, устанавливаемые в верхней точке под магистрали. Расширительный бак присоединяется к обратной магистрали перед насосом для обеспечения лучшего распределения давления, создаваемого насосом в системе.
Располагаемое давление, которое обеспечивает циркуляцию воды в насосной системе водяного отопления с верхней разводкой определяется по формуле:

где,
– давление, создаваемое насосом, кг/м
– естественное давление.
III. По направлению объединения отопительных приборов (как однотрубные так и двухтрубные).
Системы отопления бывают:
а) вертикальные – в которых последовательно присоединяются к общему вертикальному стояку – теплопроводу отопительного прибора, расположенные на разных этажах.
б) горизонтальные – к общей горизонтальной ветви присоединяются приборы, находящиеся на одном этаже.
IV. По месту расположения подающих и обратных магистралей.
Системы отопления бывают:
а) с верхним расположением подающих магистралей – по чердаку или под потолком верхнего этажа, а обратные магистрали – по подвалу, над полом восьмого этажа.
б) с нижним расположением магистралей – подающие и обратные магистрали расположены в подвале, или над полом 1 этажа.
V. По схеме включения отопительных приборов в стояк (ветвь).
Вам также может быть полезна лекция "9 Статистика финансов предприятия".
Двухтрубные системы водяного отопления: в двухтрубных системах водяного отопления – теплоноситель поступает в отопительные приборы по одним (подающим) стоякам, а охлажденная вода отводится по другим (обратным) стоякам. Т.е. приборы присоединены по теплоносителю параллельно.
Однотрубные системы водяного отопления: в однотрубных системах водяного отопления горячая вода подается в прибор и отводится из прибора по одному трубопроводу, т.е. приборы соединены по теплоносителю – последовательно.
VI. По направлению движения воды в подающих и обратных магистралях.
Тупиковые – когда горячая вода и охлажденная вода в магистралях двигается в противоположных направлениях.
С попутным движением – когда направление движения воды в подающих и обратных магистралях совпадают.
Система с попутным движением воды устраиваются только насосные.






















