Патентные права
4. Патентные права
Интеллектуальные права на изобретения, полезные модели и промышленные образцы являются патентными правами.
Автору изобретения, полезной модели или промышленного образца принадлежат следующие права (Статья 1345 ГК РФ):
1) исключительное право;
2) право авторства.
На территории Российской Федерации признаются исключительные права на изобретения, полезные модели и промышленные образцы, удостоверенные патентами, выданными федеральным органом исполнительной власти по интеллектуальной собственности, или патентами, имеющими силу на территории Российской Федерации в соответствии с международными договорами Российской Федерации (Статья 1346 ГК РФ).
Исключительное право на изобретение, полезную модель или промышленный образец признается и охраняется при условии государственной регистрации соответствующих изобретения, полезной модели или промышленного образца, на основании которой федеральный орган исполнительной власти по интеллектуальной собственности выдает патент на изобретение, полезную модель или промышленный образец (Статья 1353 ГК РФ).
Автором изобретения, полезной модели или промышленного образца признается гражданин, творческим трудом которого создан соответствующий результат интеллектуальной деятельности. Лицо, указанное в качестве автора в заявке на выдачу патента на изобретение, полезную модель или промышленный образец, считается автором изобретения, полезной модели или промышленного образца, если не доказано иное.
Соавторы изобретения, полезной модели или промышленного образца (Статья 1348 ГК РФ)
Рекомендуемые материалы
1. Граждане, создавшие изобретение, полезную модель или промышленный образец совместным творческим трудом, признаются соавторами.
2. Каждый из соавторов вправе использовать изобретение, полезную модель или промышленный образец по своему усмотрению, если соглашением между ними не предусмотрено иное.
3. К отношениям соавторов, связанным с распределением доходов от использования изобретения, полезной модели или промышленного образца и с распоряжением исключительным правом на изобретение, полезную модель или промышленный образец, соответственно применяются правила пункта 3 статьи 1229 ГК РФ.
(пункт 3 статьи 1229 ГК РФ: каждый из правообладателей может использовать такой результат или такое средство по своему усмотрению, если соглашением между правообладателями не предусмотрено иное. Взаимоотношения лиц, которым исключительное право принадлежит совместно, определяются соглашением между ними).
Распоряжение правом на получение патента на изобретение, полезную модель или промышленный образец осуществляется авторами совместно.
4. Каждый из соавторов вправе самостоятельно принимать меры по защите своих прав на изобретение, полезную модель или промышленный образец.
Не могут быть объектами патентных прав:
1) способы клонирования человека;
2) способы модификации генетической целостности клеток зародышевой линии человека;
3) использование человеческих эмбрионов в промышленных и коммерческих целях;
4) иные решения, противоречащие общественным интересам, принципам гуманности и морали.
Право авторства на изобретение, полезную модель или промышленный образец
Право авторства, то есть право признаваться автором изобретения, полезной модели или промышленного образца, неотчуждаемо и непередаваемо, в том числе при передаче другому лицу или переходе к нему исключительного права на изобретение, полезную модель или промышленный образец и при предоставлении другому лицу права его использования. Отказ от этого права ничтожен.
Право на получение патента на изобретение, полезную модель или промышленный образец (Статья 1357 ГК РФ) первоначально принадлежит автору изобретения, полезной модели или промышленного образца.
Право на получение патента на изобретение, полезную модель или промышленный образец может перейти к другому лицу (правопреемнику) или быть ему передано в случаях и по основаниям, которые установлены законом, в том числе в порядке универсального правопреемства, или по договору, в том числе по трудовому договору.
Ограничения патентных прав
Действия, не являющиеся нарушением исключительного права на изобретение, полезную модель или промышленный образец (Статья 1359 ГК РФ)
Не являются нарушением исключительного права на изобретение, полезную модель или промышленный образец:
1) применение продукта, в котором использованы изобретение или полезная модель, и применение изделия, в котором использован промышленный образец, в конструкции, во вспомогательном оборудовании либо при эксплуатации транспортных средств (водного, воздушного, автомобильного и железнодорожного транспорта) или космической техники иностранных государств при условии, что эти транспортные средства или эта космическая техника временно или случайно находятся на территории Российской Федерации и указанные продукт или изделие применяются исключительно для нужд транспортных средств или космической техники. Такое действие не признается нарушением исключительного права в отношении транспортных средств или космической техники тех иностранных государств, которые предоставляют такие же права в отношении транспортных средств или космической техники, зарегистрированных в Российской Федерации;
2) проведение научного исследования продукта или способа, в которых использованы изобретение или полезная модель, либо научного исследования изделия, в котором использован промышленный образец, либо проведение эксперимента над такими продуктом, способом или изделием;
3) использование изобретения, полезной модели или промышленного образца при чрезвычайных обстоятельствах (стихийных бедствиях, катастрофах, авариях) с уведомлением о таком использовании патентообладателя в кратчайший срок и с последующей выплатой ему соразмерной компенсации;
4) использование изобретения, полезной модели или промышленного образца для удовлетворения личных, семейных, домашних или иных не связанных с предпринимательской деятельностью нужд, если целью такого использования не является получение прибыли или дохода;
5) разовое изготовление в аптеках по рецептам врачей лекарственных средств с использованием изобретения;
6) ввоз на территорию Российской Федерации, применение, предложение о продаже, продажа, иное введение в гражданский оборот или хранение для этих целей продукта, в котором использованы изобретение или полезная модель, либо изделия, в котором использован промышленный образец, если этот продукт или это изделие ранее были введены в гражданский оборот на территории Российской Федерации патентообладателем или иным лицом с разрешения патентообладателя.
Использование изобретения, полезной модели или промышленного образца в интересах национальной безопасности (Статья 1360.)
Правительство Российской Федерации имеет право в интересах обороны и безопасности разрешить использование изобретения, полезной модели или промышленного образца без согласия патентообладателя с уведомлением его об этом в кратчайший срок и с выплатой ему соразмерной компенсации.
Право преждепользования на изобретение, полезную модель или промышленный образец (Статья 1361)
Лицо, которое до даты приоритета изобретения, полезной модели или промышленного образца добросовестно использовало на территории Российской Федерации созданное независимо от автора тождественное решение или сделало необходимые к этому приготовления, сохраняет право на дальнейшее безвозмездное использование тождественного решения без расширения объема такого использования (право преждепользования). Право преждепользования может быть передано другому лицу только вместе с предприятием, на котором имело место использование тождественного решения или были сделаны необходимые к этому приготовления.
Сроки действия исключительных прав на изобретение, полезную модель и промышленный образец (Статья 1363 ГК РФ)
Срок действия исключительного права на изобретение, полезную модель, промышленный образец и удостоверяющего это право патента исчисляется со дня подачи первоначальной заявки на выдачу патента в федеральный орган исполнительной власти по интеллектуальной собственности составляет:
двадцать лет - для изобретений;
десять лет - для полезных моделей;
пятнадцать лет - для промышленных образцов.
Срок действия исключительного права на полезную модель и удостоверяющего это право патента продлевается федеральным органом исполнительной власти по интеллектуальной собственности по заявлению патентообладателя на срок, указанный в заявлении, но не более чем на три года, а исключительного права на промышленный образец и удостоверяющего это право патента - на срок, указанный в заявлении, но не более чем на десять лет.
При этом срок действия патента на изобретение не может быть продлен более чем на пять лет.
Порядок продления срока действия патента на изобретение, полезную модель или промышленный образец устанавливается федеральным органом исполнительной власти, осуществляющим нормативно-правовое регулирование в сфере интеллектуальной собственности.
Оформление патентных прав
Процедура оформления патентных прав может быть разбита на три самостоятельные стадии:
а) составление и подача заявок;
б) рассмотрение заявок в Патентном ведомстве;
в) выдача патента.
За совершение юридически значимых действий, связанных с патентом, взимаются патентные пошлины. Они уплачиваются в Патентное ведомство.
Заявка на выдачу патента на изобретение (Статья 1375 ГК РФ)
1. Заявка на выдачу патента на изобретение (заявка на изобретение) должна относиться к одному изобретению или к группе изобретений, связанных между собой настолько, что они образуют единый изобретательский замысел (требование единства изобретения).
2. Заявка на изобретение должна содержать:
1) заявление о выдаче патента с указанием автора изобретения и лица, на имя которого испрашивается патент, а также места жительства или места нахождения каждого из них;
2) описание изобретения, раскрывающее его с полнотой, достаточной для осуществления;
3) формулу изобретения, выражающую его сущность и полностью основанную на его описании;
4) чертежи и иные материалы, если они необходимы для понимания сущности изобретения;
5) реферат.
3. Датой подачи заявки на изобретение считается дата поступления в федеральный орган исполнительной власти по интеллектуальной собственности заявки, содержащей заявление о выдаче патента, описание изобретения и чертежи, если в описании на них имеется ссылка, а если указанные документы представлены не одновременно, - дата поступления последнего из документов.
Заявка на выдачу патента на полезную модель (Статья 1376 ГК РФ)
1. Заявка на выдачу патента на полезную модель (заявка на полезную модель) должна относиться к одной полезной модели или к группе полезных моделей, связанных между собой настолько, что они образуют единый творческий замысел (требование единства полезной модели).
2. Заявка на полезную модель должна содержать:
1) заявление о выдаче патента с указанием автора полезной модели и лица, на имя которого испрашивается патент, а также места жительства или места нахождения каждого из них;
2) описание полезной модели, раскрывающее ее с полнотой, достаточной для осуществления;
3) формулу полезной модели, выражающую ее сущность и полностью основанную на ее описании;
4) чертежи, если они необходимы для понимания сущности полезной модели;
5) реферат.
3. Датой подачи заявки на полезную модель считается дата поступления в федеральный орган исполнительной власти по интеллектуальной собственности заявки, содержащей заявление о выдаче патента, описание полезной модели и чертежи, если в описании имеется ссылка на них, а если указанные документы представлены не одновременно, - дата поступления последнего из документов.
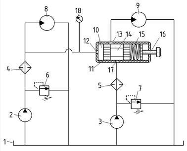
Пример заявки на полезную модель
МПК B27B5/29 (2014.01)
Гидропривод круглопильного деревообрабатывающего станка
Полезная модель относится к лесопильной и деревообрабатывающей промышленности, и может быть использована в конструкции круглопильных деревообрабатывающих станков, а именно в системах гидравлического привода механизмов резания и подачи. Полезная модель позволяет автоматически регулировать скорость подачи в зависимости от нагрузки на режущий инструмент.
Известны деревообрабатывающие станки с гидроприводом механизма подачи: ЦА-3 для продольной распиловки досок, горбылей; Т-92 для брусовки тонкомерного сырья.
Известен гидропривод деревообрабатывающего станка (а. с. СССР № 536042, бюлл. № 43 от 25.11.1976). Все известные аналоги содержат насос, предохранительный клапан, дроссель, с помощью которого регулируется скорость подачи, гидромотор привода механизма подачи. В указанных аналогах регулирование скорости подачи обрабатываемой заготовки осуществляется оператором станка вручную при помощи дросселя. Скорость подачи не изменяется в зависимости от мощности резания (нагрузки на режущий инструмент), т.е. отсутствует возможность автоматического регулирования.
Техническая задача полезной модели – регулирование скорость подачи в зависимости от мощности резания (нагрузки на режущий инструмент).
Технический результат - достижение максимальной производительности станка в конкретных условиях и снижение аварийного износа инструмента.
Поставленная задача решается тем, что гидропривод круглопильного деревообрабатывающего станка, содержащий два насоса с предохранительными клапанами, гидромотор привода механизма резания, гидромотор привода механизма подачи, оснащен дросселирующим распределителем, имеющем гидравлическое управление от гидролинии на входе гидромотора привода механизма резания.
Заявляемая полезная модель отличается следующими признаками:
- привод механизма резания станка осуществляется от гидромотора;
- регулирование скорости подачи осуществляется при помощи дросселирующего распределителя;
- дросселирующий распределитель соединен с напорной гидролинией на входе гидромотора привода механизма резания;
- дросселирующий распределитель содержит пружину и регулировочный винт скорости подачи станка.
Следовательно, заявляемая полезная модель соответствует критерию “Новизна”.
На рисунке показана гидравлическая схема круглопильного деревообрабатывающего станка.
Устройство состоит из гидравлического бака 1, двух насосов 2 и 3, фильтров 4 и 5, регулируемых предохранительных клапанов 6 и 7, гидромотора привода механизма резания 8, гидромотора привода механизма подачи 9, дросселирующего распределителя 10. Дросселирующий распределитель представляет собой цилиндрический корпус 11 с отверстиями 12, 13, 17, внутри которого находится золотник 14. Справа на золотник 14 оказывает усилие пружина 15, усилие сжатия которой регулируется винтом 16. Отверстие 12 распределителя 10 соединено с напорной гидролинией на входе гидромотора 8.
Устройство работает следующим образом:
Насос 2 приводит во вращение гидромотор 8, который приводит в движение механизм резания (вал с режущим инструментом). Насос 3 приводит во вращение гидромотор 9, который приводит в движение механизм подачи (например, подающие вальцы). С увеличением мощности резания (увеличение нагрузки на режущий инструмент может быть обусловлено увеличением твердости древесины, высоты пропила, затуплением инструмента и др.), увеличивается крутящий момент на валу гидромотора 8. Это приводит к увеличению давления рабочей жидкости в гидролинии на входе в мотор 8. Последняя соединена с дросселирующим распределителем 10 через отверстие 12. Золотник 14 под действием силы давления рабочей жидкости будет перемещаться вправо, преодолевая усилие пружины 15, тем самым перекроет отверстие 13. Расход рабочей жидкости через гидромотор 9 уменьшится, следовательно уменьшится его частота вращения и скорость подачи уменьшится. Сработает клапан 7, и он будет работать в режиме переливного. При снижении мощности резания пружина 15 переместит золотник 14 влево, открывая отверстие 13, расход жидкости через мотор 9 увеличится, а следовательно частота вращения мотора 9 увеличится. Винтом 16 при помощи манометра 18 регулируют давление на входе в гидромотор 8.
Формула полезной модели
1. Гидропривод круглопильного деревообрабатывающего станка, содержащий два насоса с предохранительными клапанами, гидромотор привода механизма резания, гидромотор привода механизма подачи отличающийся тем, что гидропривод дополнительно содержит дросселирующий распределитель, имеющем гидравлическое управление от гидролинии на входе гидромотора привода механизма резания, причем в дросселирующем распределителе дополнительно установлена пружина, которая имеет возможность взаимодействия с золотником, усилие сжатия пружины регулируется винтом, установленным на торце дросселирующего распределителя.

Заявка на выдачу патента на промышленный образец (Статья 1377 ГК РФ)
1. Заявка на выдачу патента на промышленный образец (заявка на промышленный образец) должна относиться к одному промышленному образцу или к группе промышленных образцов, связанных между собой настолько, что они образуют единый творческий замысел (требование единства промышленного образца).
2. Заявка на промышленный образец должна содержать:
1) заявление о выдаче патента с указанием автора промышленного образца и лица, на имя которого испрашивается патент, а также места жительства или места нахождения каждого из них;
2) комплект изображений изделия, дающих полное детальное представление о внешнем виде изделия;
3) чертеж общего вида изделия, эргономическую схему, конфекционную карту, если они необходимы для раскрытия сущности промышленного образца;
4) описание промышленного образца;
5) перечень существенных признаков промышленного образца.
3. Датой подачи заявки на промышленный образец считается дата поступления в федеральный орган исполнительной власти по интеллектуальной собственности заявки, содержащей заявление о выдаче патента, комплект изображений изделия, описание промышленного образца и перечень существенных признаков промышленного образца, а если указанные документы представлены не одновременно - дата поступления последнего из документов.
Экспертиза заявки на выдачу патента
Формальная экспертиза заявки на изобретение
По заявке на изобретение, поступившей в федеральный орган исполнительной власти по интеллектуальной собственности, проводится формальная экспертиза, в процессе которой проверяются наличие документов, и их соответствие установленным требованиям.
О положительном результате формальной экспертизы и о дате подачи заявки на изобретение федеральный орган исполнительной власти по интеллектуальной собственности уведомляет заявителя незамедлительно после завершения формальной экспертизы.
Если заявка на изобретение не соответствует установленным требованиям к документам заявки, федеральный орган исполнительной власти по интеллектуальной собственности направляет заявителю запрос с предложением в течение двух месяцев со дня получения им запроса представить исправленные или недостающие документы. Если заявитель в установленный срок не представит запрашиваемые документы или не подаст ходатайство о продлении этого срока, заявка признается отозванной. Этот срок может быть продлен указанным федеральным органом исполнительной власти, но не более чем на десять месяцев.
Публикация сведений о заявке на изобретение
Федеральный орган исполнительной власти по интеллектуальной собственности по истечении восемнадцати месяцев со дня подачи заявки на изобретение, прошедшей формальную экспертизу с положительным результатом, публикует в официальном бюллетене сведения о заявке на изобретение. Состав публикуемых сведений определяется федеральным органом исполнительной власти, осуществляющим нормативно-правовое регулирование в сфере интеллектуальной собственности.
Автор изобретения вправе отказаться быть упомянутым в качестве такового в публикуемых сведениях о заявке на изобретение.
По ходатайству заявителя, поданному до истечения двенадцати месяцев со дня подачи заявки на изобретение, федеральный орган исполнительной власти по интеллектуальной собственности может опубликовать сведения о заявке до истечения восемнадцати месяцев со дня ее подачи.
Публикация не производится, если до истечения двенадцати месяцев со дня подачи заявки на изобретение она была отозвана или признана отозванной либо на ее основании состоялась регистрация изобретения.
Любое лицо после публикации сведений о заявке на изобретение вправе ознакомиться с документами заявки, если заявка не отозвана и не признана отозванной на дату публикации сведений о ней. Порядок ознакомления с документами заявки и выдачи копий таких документов устанавливается федеральным органом исполнительной власти, осуществляющим нормативно-правовое регулирование в сфере интеллектуальной собственности.
Экспертиза заявки на изобретение по существу
По ходатайству заявителя или третьих лиц, которое может быть подано в федеральный орган исполнительной власти по интеллектуальной собственности при подаче заявки на изобретение или в течение трех лет со дня подачи этой заявки, и при условии завершения формальной экспертизы этой заявки с положительным результатом проводится экспертиза заявки на изобретение по существу. О поступивших ходатайствах третьих лиц федеральный орган исполнительной власти по интеллектуальной собственности уведомляет заявителя.
Срок подачи ходатайства о проведении экспертизы заявки на изобретение по существу может быть продлен федеральным органом исполнительной власти по интеллектуальной собственности по ходатайству заявителя, поданному до истечения этого срока, но не более чем на два месяца при условии представления вместе с ходатайством документа, подтверждающего уплату патентной пошлины.
Если ходатайство о проведении экспертизы заявки на изобретение по существу не подано в установленный срок, заявка признается отозванной.
Экспертиза заявки на изобретение по существу включает:
информационный поиск в отношении заявленного изобретения для определения уровня техники, по сравнению с которым будет осуществляться оценка новизны и изобретательского уровня изобретения;
проверку соответствия заявленного изобретения условиям патентоспособности, предусмотренным статьей 1350 настоящего Кодекса.
Информационный поиск в отношении заявленного изобретения,
Порядок проведения информационного поиска и представления отчета о нем устанавливается федеральным органом исполнительной власти, осуществляющим нормативно-правовое регулирование в сфере интеллектуальной собственности.
По истечении шести месяцев со дня начала экспертизы заявки на изобретение по существу федеральный орган исполнительной власти по интеллектуальной собственности направляет заявителю отчет об информационном поиске,
В процессе экспертизы заявки на изобретение по существу федеральный орган исполнительной власти по интеллектуальной собственности может запросить у заявителя дополнительные материалы (в том числе измененную формулу изобретения), без которых проведение экспертизы невозможно. В этом случае дополнительные материалы без изменения сущности изобретения должны быть представлены в течение двух месяцев со дня получения заявителем запроса или копий материалов, противопоставленных заявке, при условии, что заявитель запросил указанные копии в течение месяца со дня получения им запроса указанного федерального органа. Если заявитель в установленный срок не представит запрашиваемые материалы или не подаст ходатайство о продлении этого срока, заявка признается отозванной
Решение о выдаче патента на изобретение или об отказе в его выдаче
Если в результате экспертизы заявки на изобретение по существу установлено, что заявленное изобретение, выраженное формулой, предложенной заявителем, соответствует условиям патентоспособности, предусмотренным статьей 1350 настоящего Кодекса, федеральный орган исполнительной власти по интеллектуальной собственности принимает решение о выдаче патента на изобретение с этой формулой. В решении указывается дата приоритета изобретения.
Если в процессе экспертизы заявки на изобретение по существу установлено, что заявленное изобретение, выраженное формулой, предложенной заявителем, не соответствует условиям патентоспособности, предусмотренным статьей 1350 настоящего Кодекса, федеральный орган исполнительной власти по интеллектуальной собственности принимает решение об отказе в выдаче патента.
До принятия решения о выдаче патента или об отказе в выдаче патента федеральный орган исполнительной власти по интеллектуальной собственности направляет заявителю уведомление о результатах проверки патентоспособности заявленного изобретения с предложением представить свои доводы по приведенным в уведомлении мотивам. Доводы заявителя учитываются при принятии решения, если они представлены в течение шести месяцев со дня получения им уведомления.
Решения федерального органа исполнительной власти по интеллектуальной собственности об отказе в выдаче патента на изобретение, о выдаче патента на изобретение или о признании заявки на изобретение отозванной могут быть оспорены заявителем путем подачи возражения в палату по патентным спорам в течение шести месяцев со дня получения им решения или запрошенных у указанного федерального органа копий материалов, противопоставленных заявке и указанных в решении об отказе в выдаче патента, при условии, что заявитель запросил копии этих материалов в течение двух месяцев со дня получения решения, принятого по заявке на изобретение.
Прекращение и восстановление действия патента
Патент на изобретение, полезную модель или промышленный образец может быть в течение срока его действия признан недействительным полностью или частично в случаях (Статья 1398 ГК РФ):
1) несоответствия изобретения, полезной модели или промышленного образца условиям патентоспособности, установленным настоящим Кодексом;
2) наличия в формуле изобретения или полезной модели либо в перечне существенных признаков промышленного образца, которые содержатся в решении о выдаче патента, признаков, отсутствовавших на дату подачи заявки в описании изобретения или полезной модели и в формуле изобретения или полезной модели (если заявка на изобретение или полезную модель на дату ее подачи содержала такую формулу) либо на изображениях изделия;
3) выдачи патента при наличии нескольких заявок на идентичные изобретения, полезные модели или промышленные образцы, имеющих одну и ту же дату приоритета, с нарушением условий, предусмотренных статьей 1383 ГК РФ.
4) выдачи патента с указанием в нем в качестве автора или патентообладателя лица, не являющегося таковым в соответствии с настоящим Кодексом, или без указания в патенте в качестве автора или патентообладателя лица, являющегося таковым в соответствии с настоящим Кодексом.
Досрочное прекращение действия патента (Статья 1399 ГК РФ)
Действие патента на изобретение, полезную модель или промышленный образец прекращается досрочно:
Вместе с этой лекцией читают "Классификация типов проектов".
на основании заявления, поданного патентообладателем в федеральный орган исполнительной власти по интеллектуальной собственности, - со дня поступления заявления. Если патент выдан на группу изобретений, полезных моделей или промышленных образцов, а заявление патентообладателя подано в отношении не всех входящих в группу объектов патентных прав, действие патента прекращается только в отношении изобретений, полезных моделей или промышленных образцов, указанных в заявлении;
при неуплате в установленный срок патентной пошлины за поддержание патента на изобретение, полезную модель или промышленный образец в силе - со дня истечения установленного срока для уплаты патентной пошлины за поддержание патента в силе.
Восстановление действия патента. Право послепользования (Статья 1400 ГК РФ)
Действие патента на изобретение, полезную модель или промышленный образец, которое было прекращено в связи с тем, что патентная пошлина за поддержание патента в силе не была уплачена в установленный срок, может быть восстановлено федеральным органом исполнительной власти по интеллектуальной собственности по ходатайству лица, которому принадлежал патент. Ходатайство о восстановлении действия патента может быть подано в указанный федеральный орган в течение трех лет со дня истечения срока уплаты патентной пошлины, но до истечения предусмотренного настоящим Кодексом срока действия патента. К ходатайству должен быть приложен документ, подтверждающий уплату в установленном размере патентной пошлины за восстановление действия патента.
Федеральный орган исполнительной власти по интеллектуальной собственности публикует в официальном бюллетене сведения о восстановлении действия патента на изобретение, полезную модель или промышленный образец.
Лицо, которое в период между датой прекращения действия патента на изобретение, полезную модель или промышленный образец и датой публикации в официальном бюллетене федерального органа исполнительной власти по интеллектуальной собственности сведений о восстановлении действия патента начало использование изобретения, полезной модели или промышленного образца либо сделало в указанный период необходимые к этому приготовления, сохраняет право на дальнейшее его безвозмездное использование без расширения объема такого использования (право послепользования).























